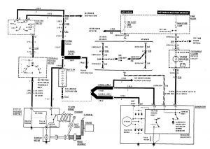
Buick Century (1989) – wiring diagrams – charging system
Year of productions: 1989
Charging system

charging system
WARNING: Terminal and harness assignments for individual connectors will vary depending on vehicle equipment level, model, and market.
Copyright © 2025 | MH Magazine WordPress Theme by MH Themes