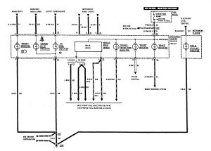
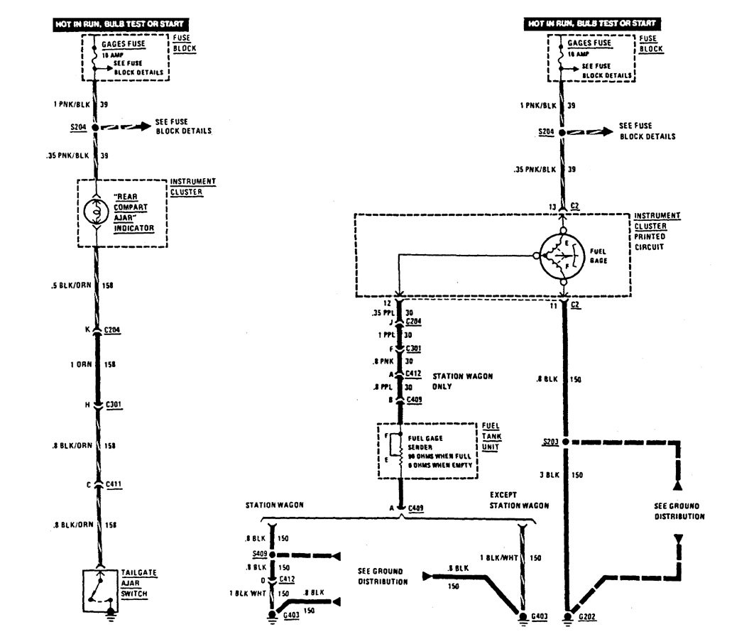
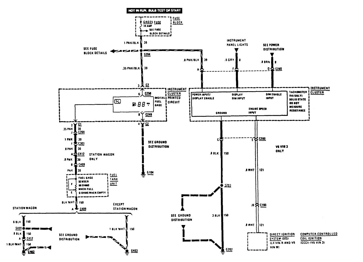
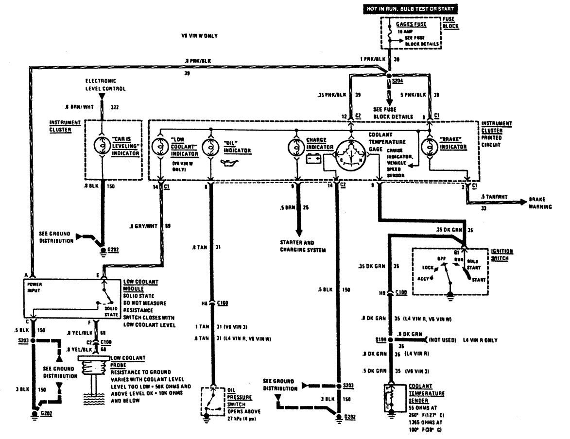
Buick Century (1987) – wiring diagrams – instrumentation
Year of productions: 1987
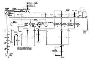
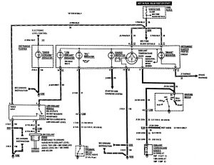
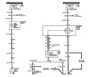
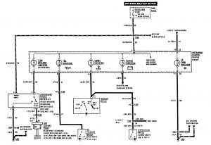
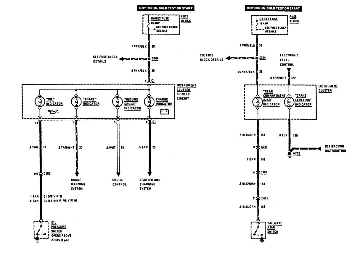
Instrumentation
Version 1

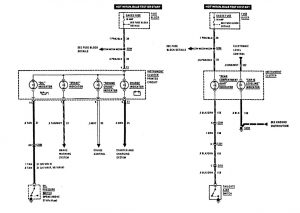
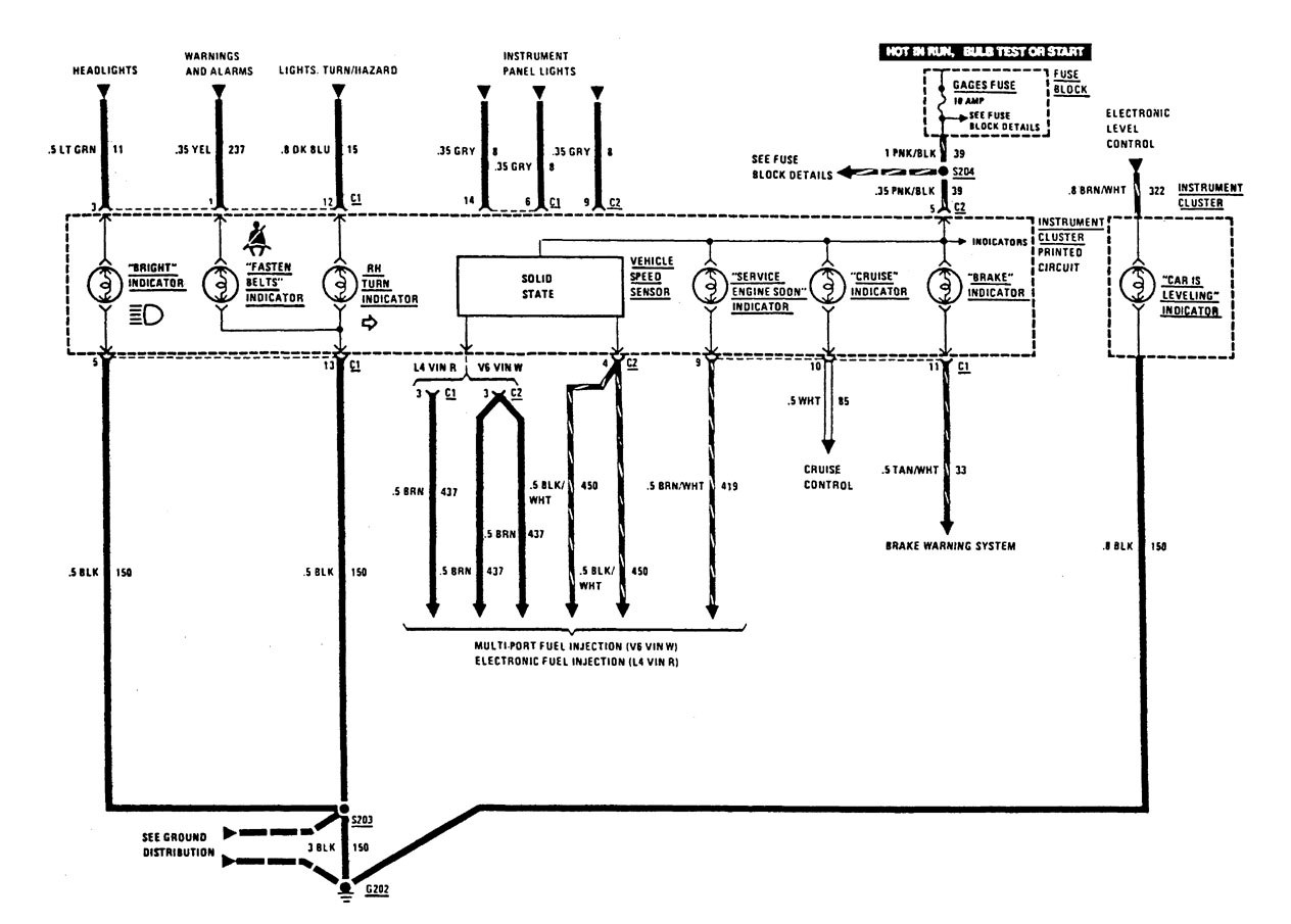
instrumentation (part 1)

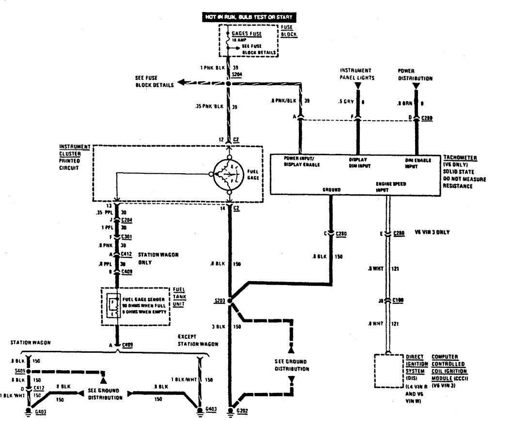
instrumentation (part 2)

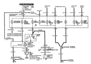
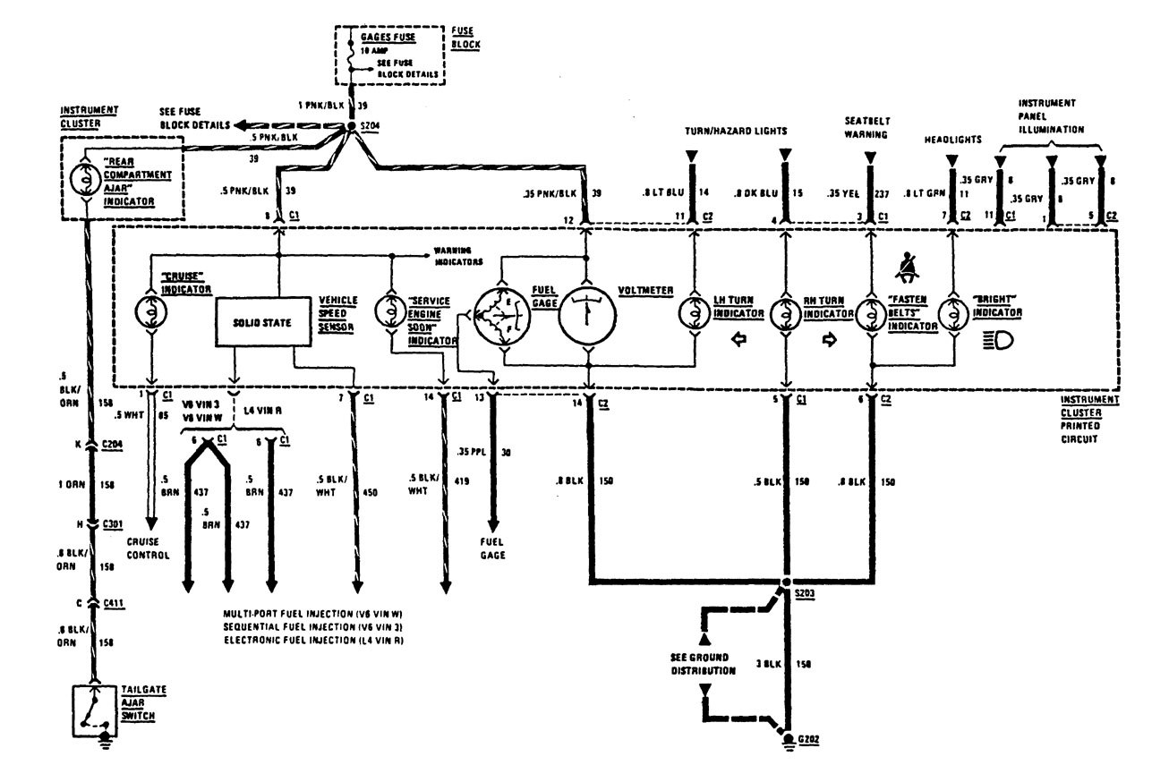
instrumentation (part 3)

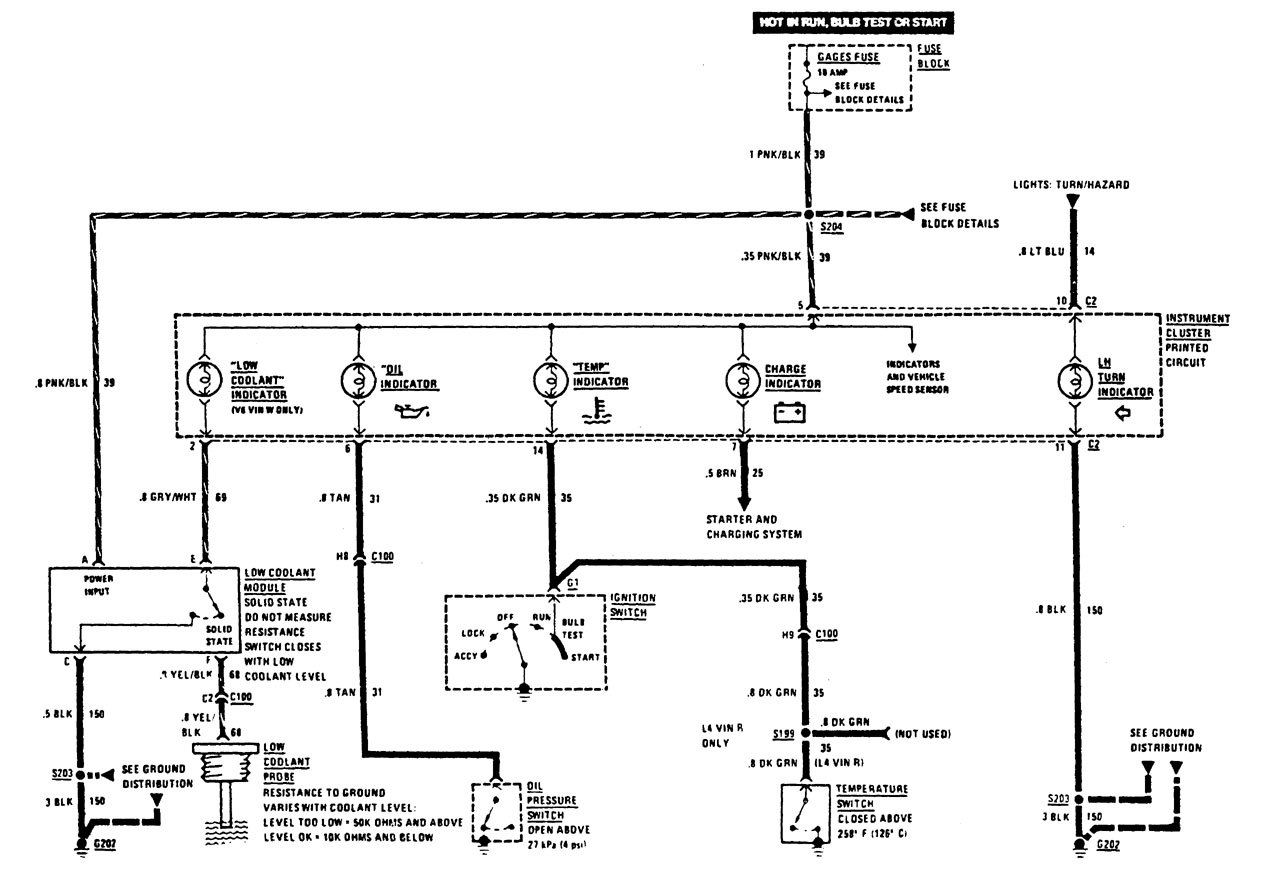
instrumentation (part 4)
Version 2

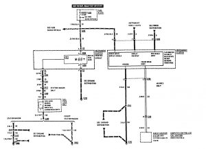
instrumentation (part 1)

instrumentation (part 2)

instrumentation (part 3)
Version 3

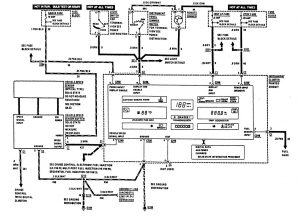
instrumentation (part 1)

instrumentation (part 2)

instrumentation (part 3)
WARNING: Terminal and harness assignments for individual connectors will vary depending on vehicle equipment level, model, and market.
