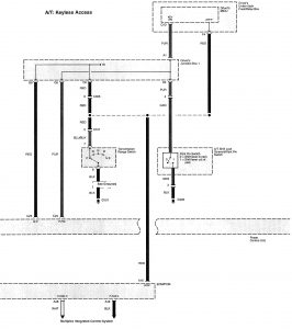
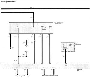
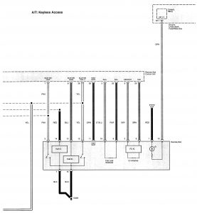
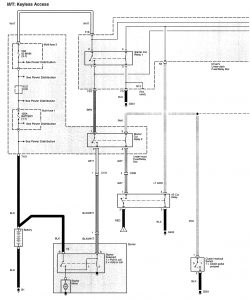
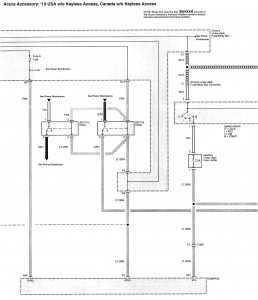
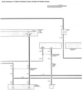
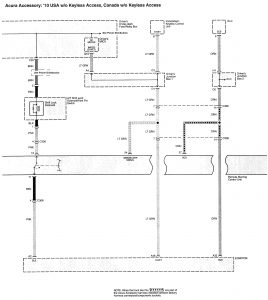
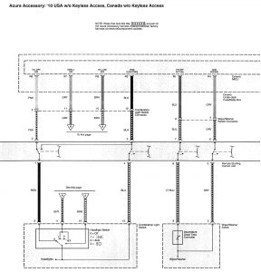
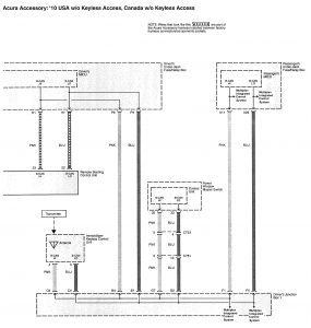
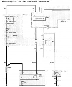
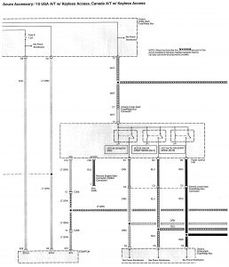
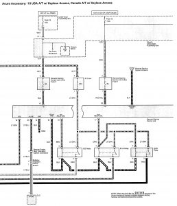
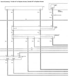
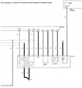
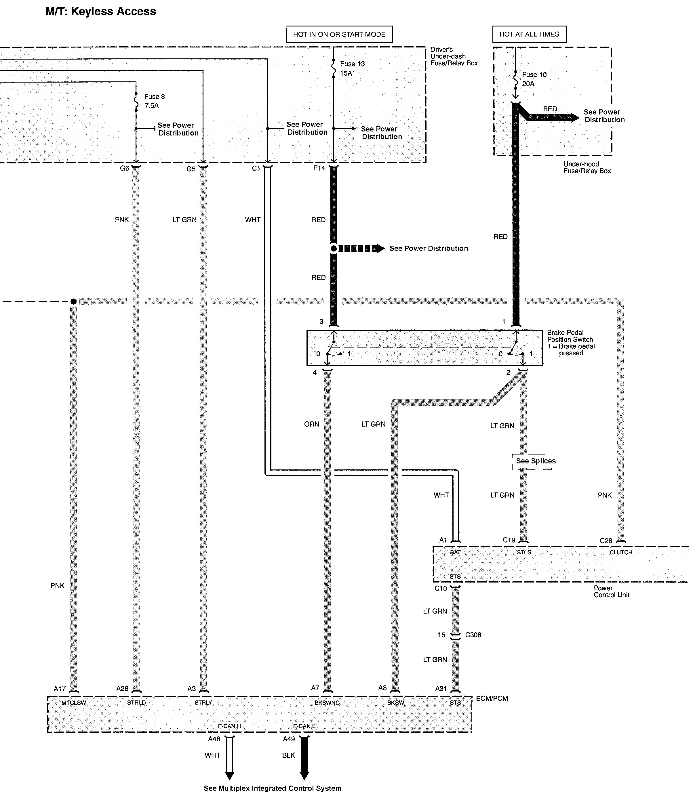
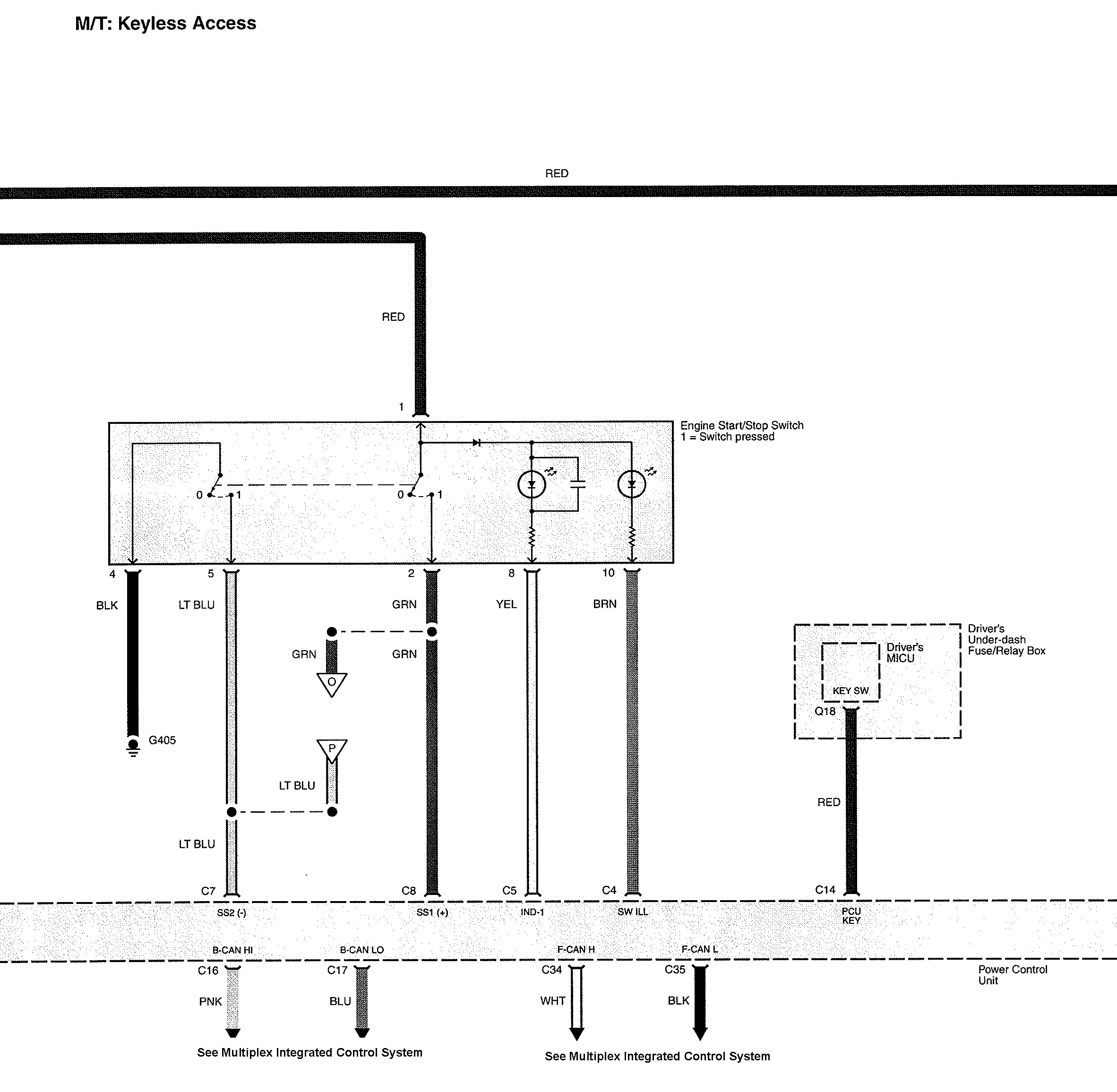
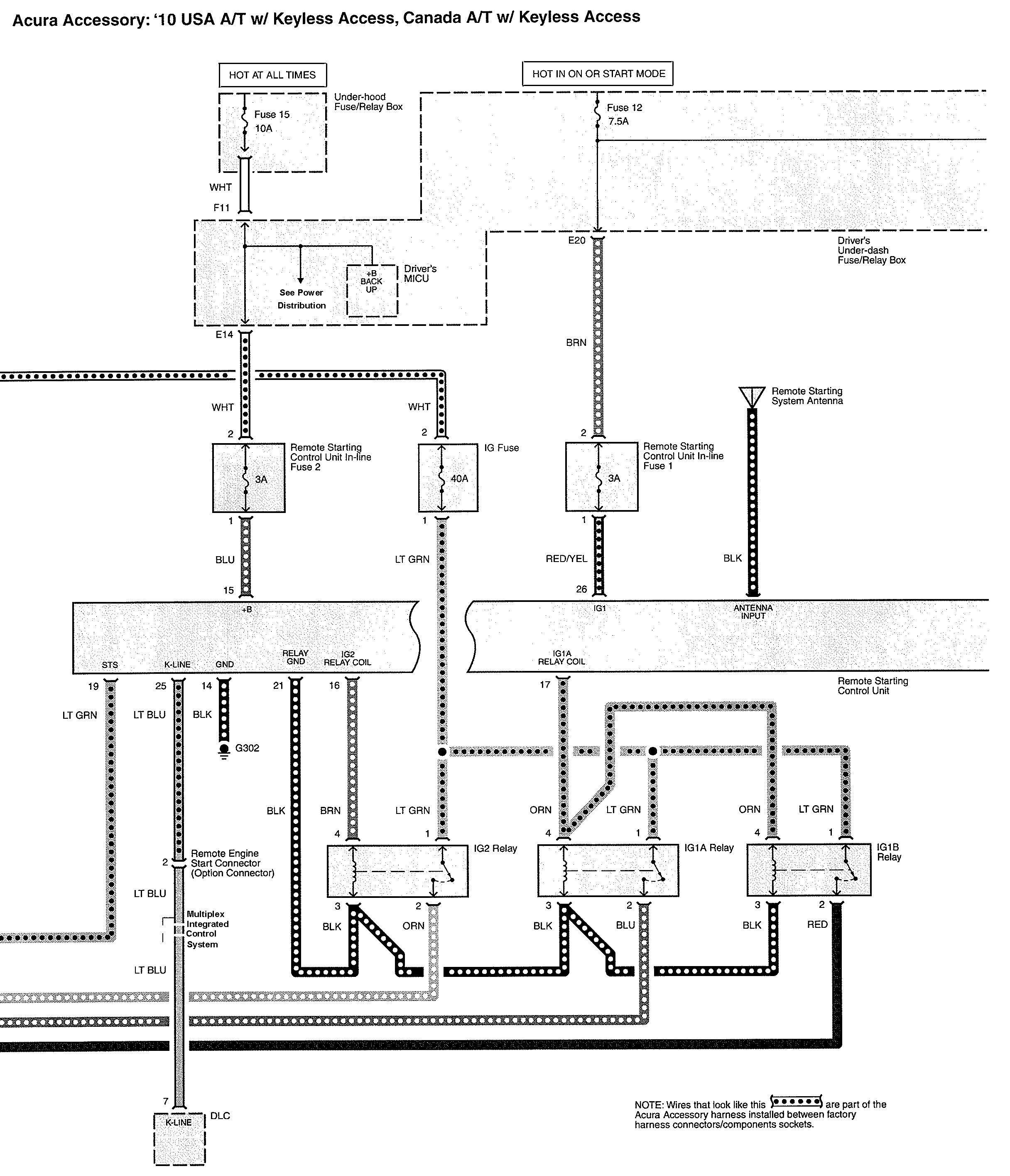
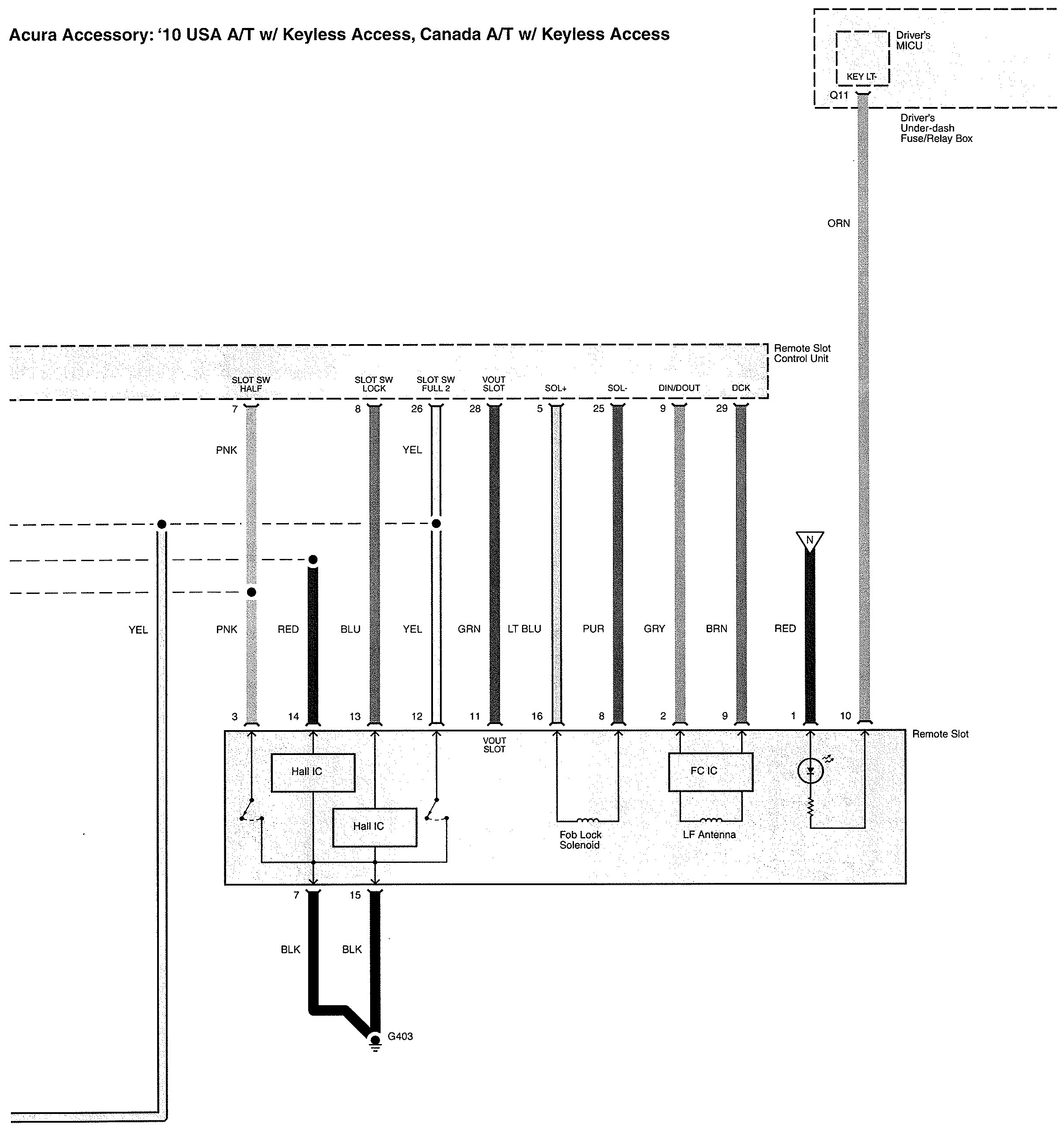
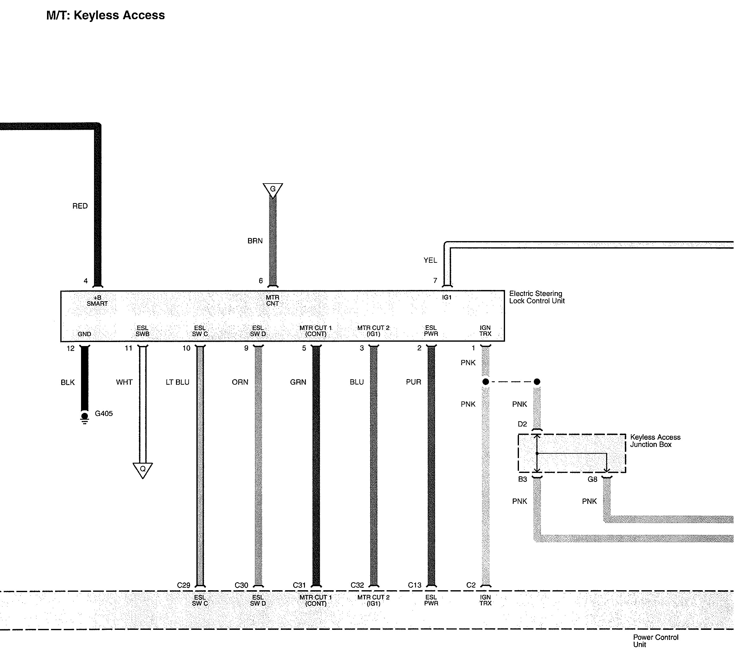
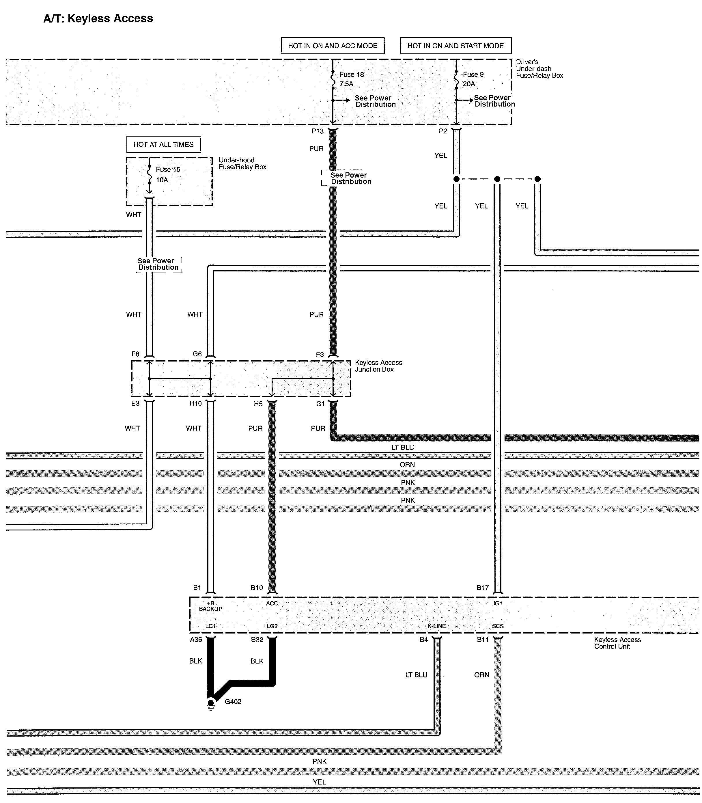
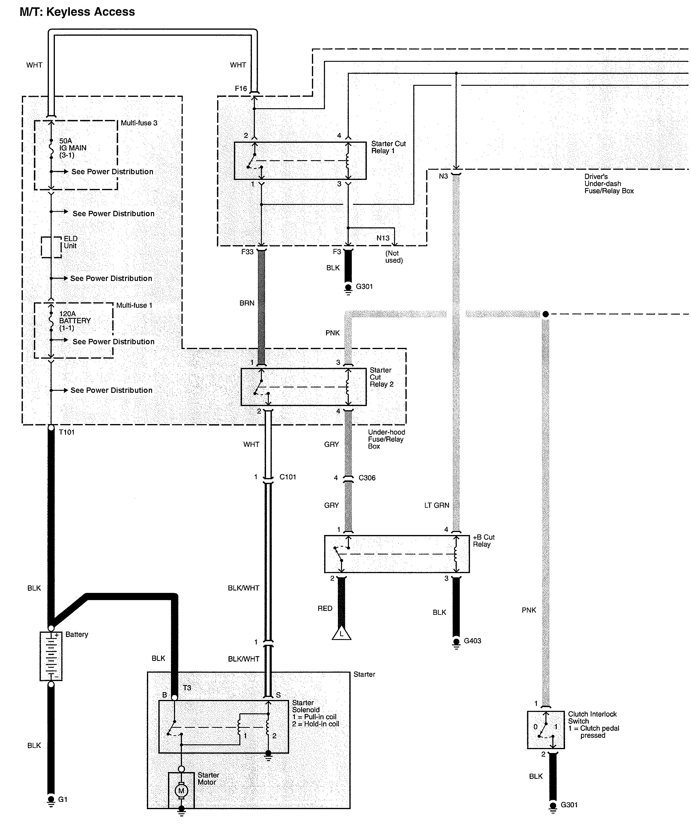
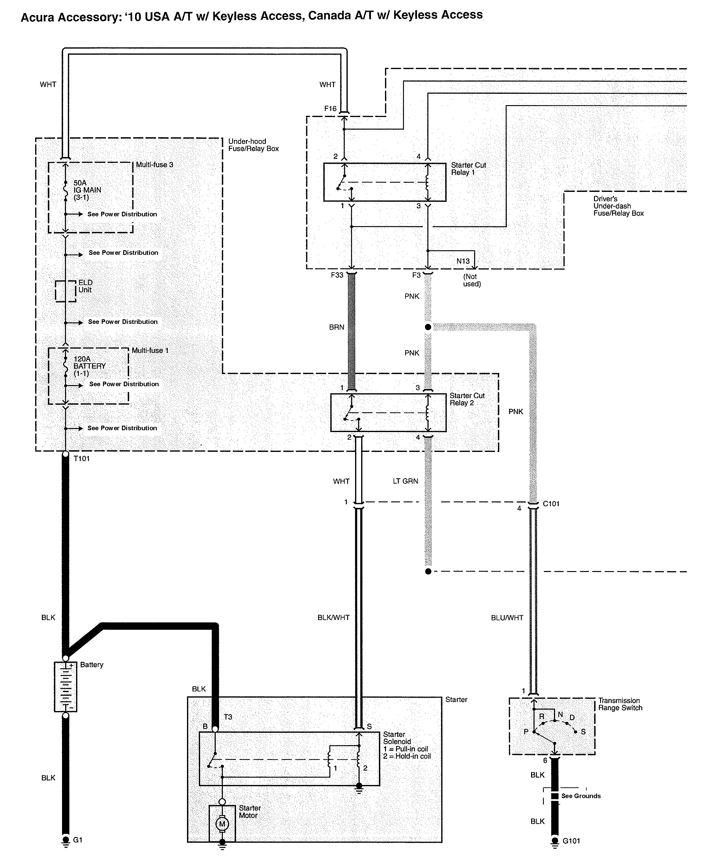
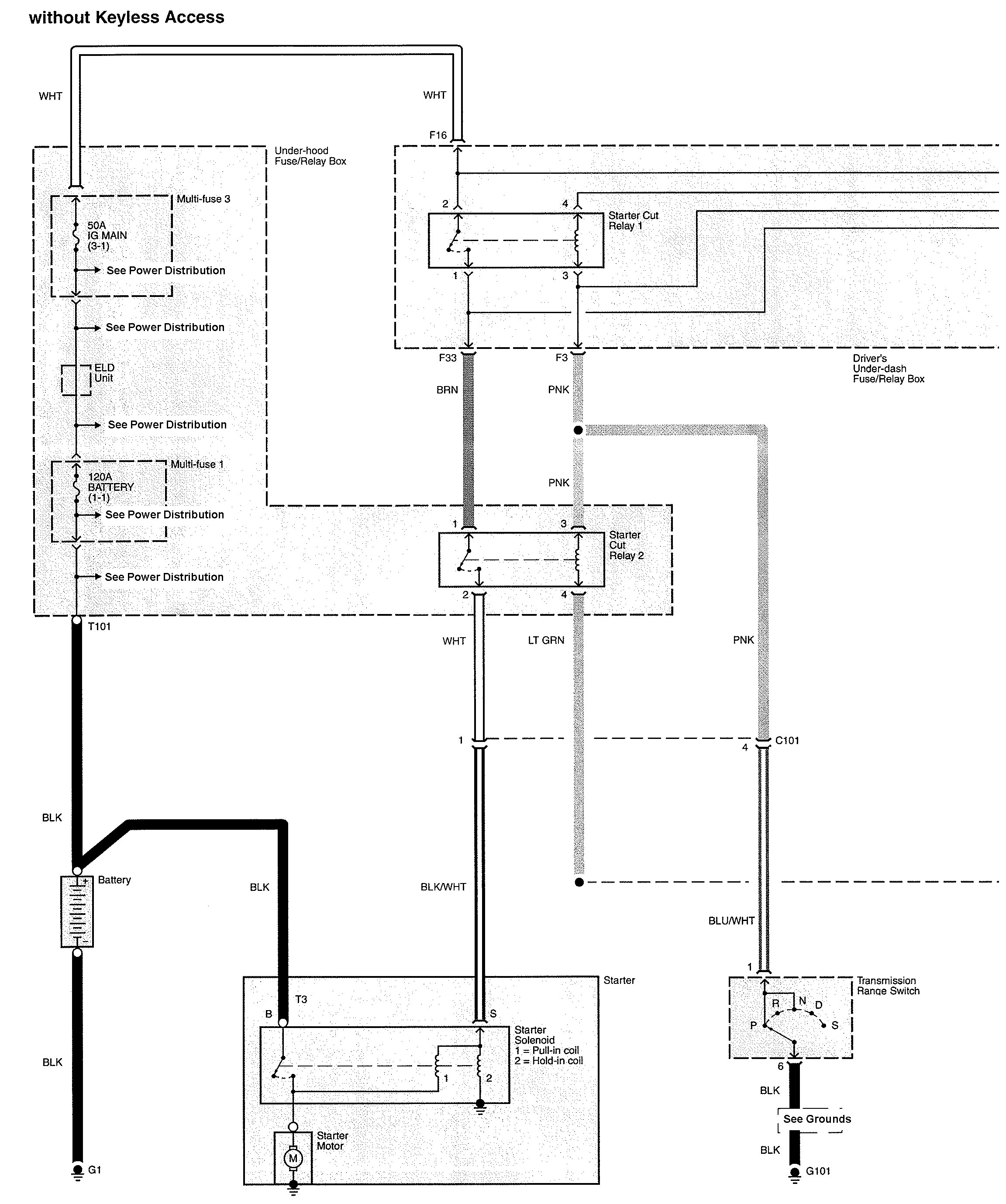
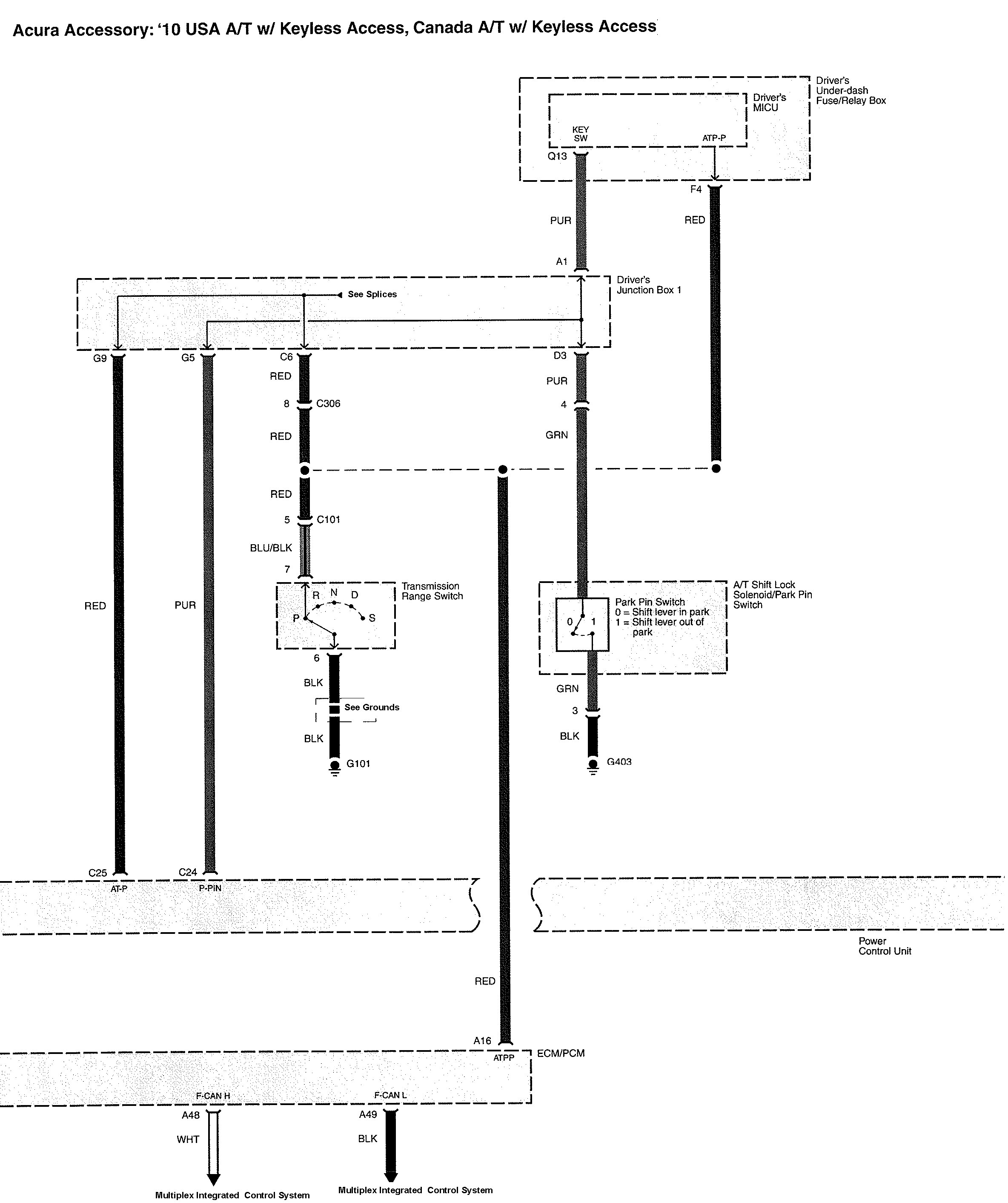
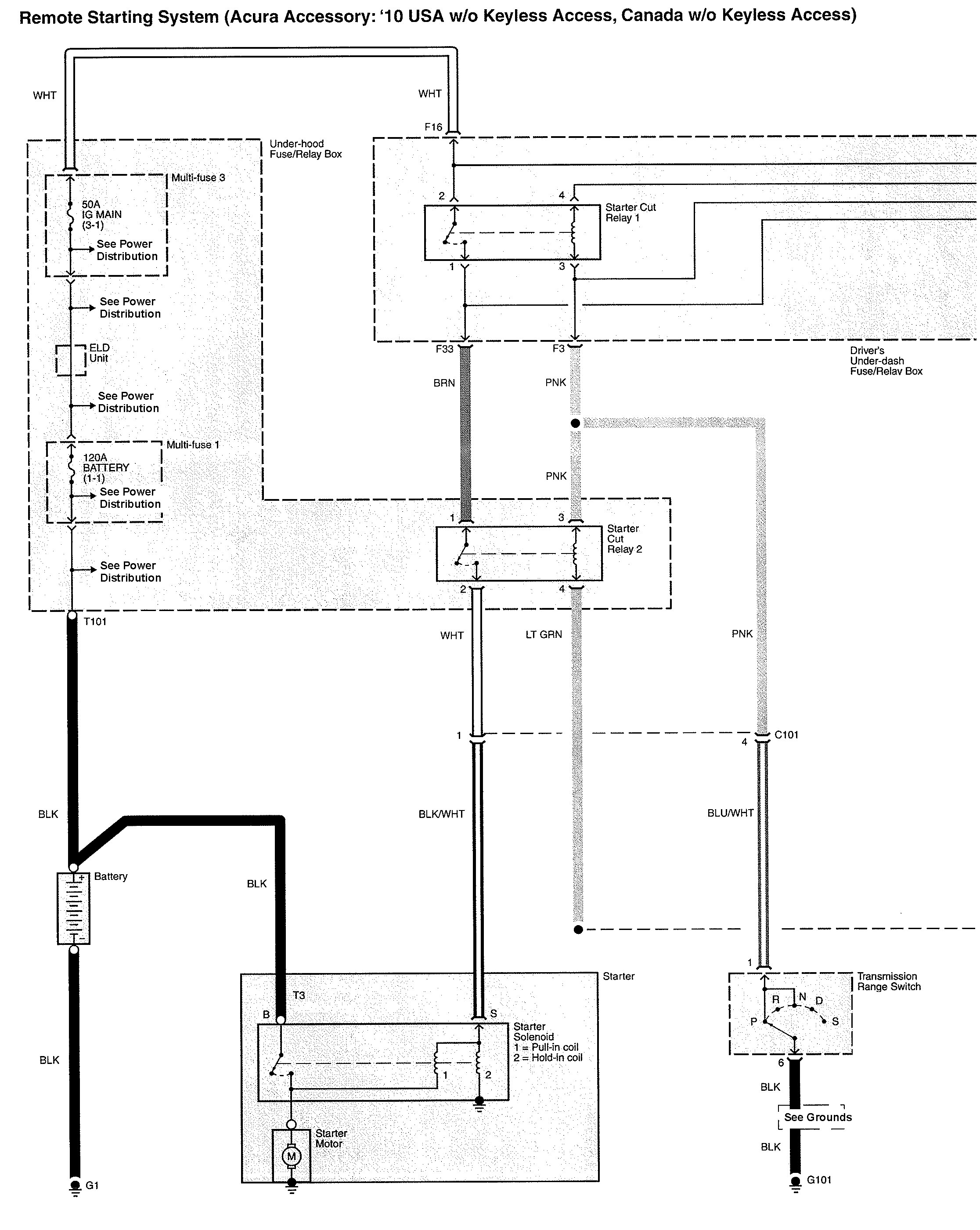
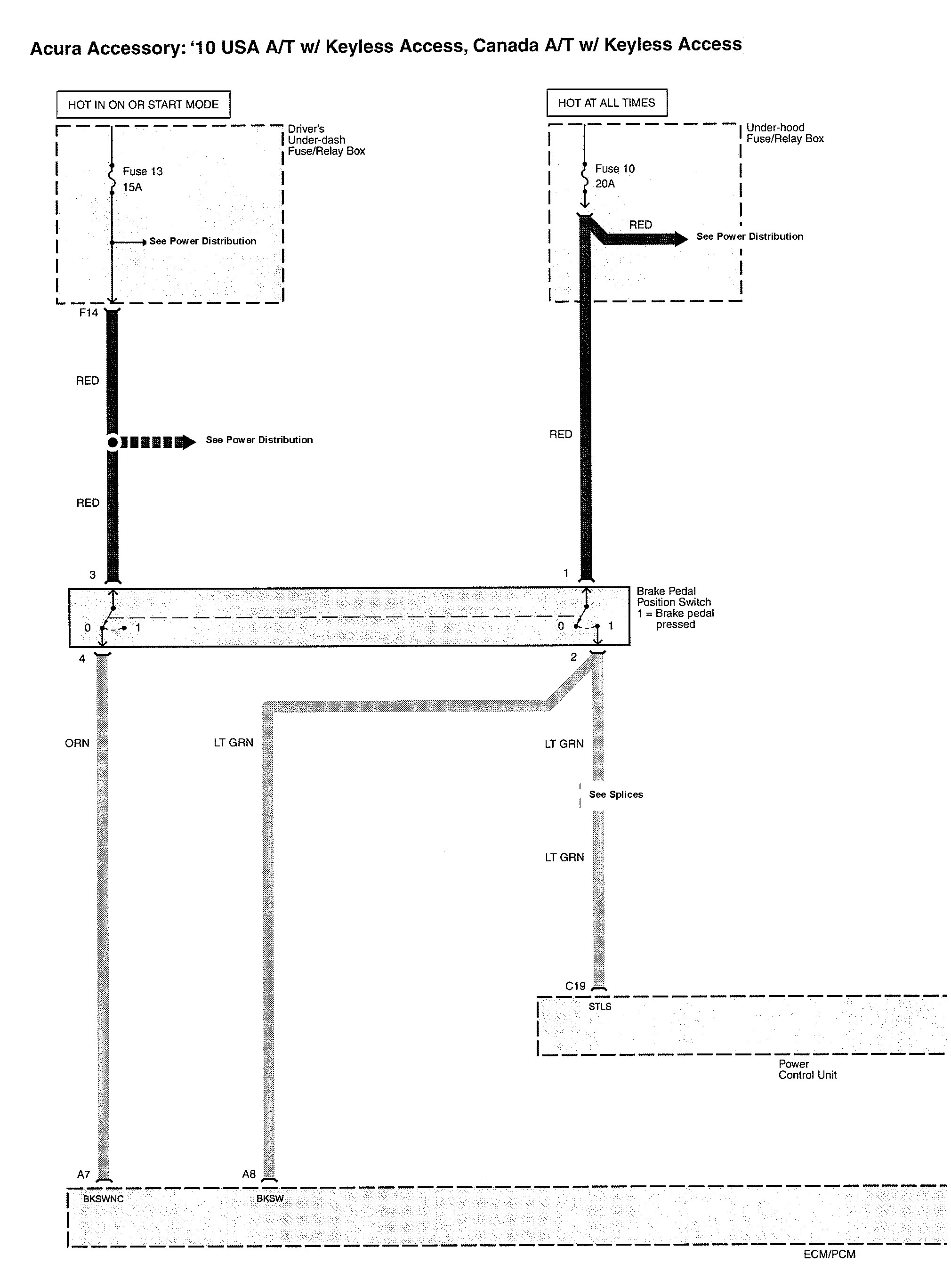
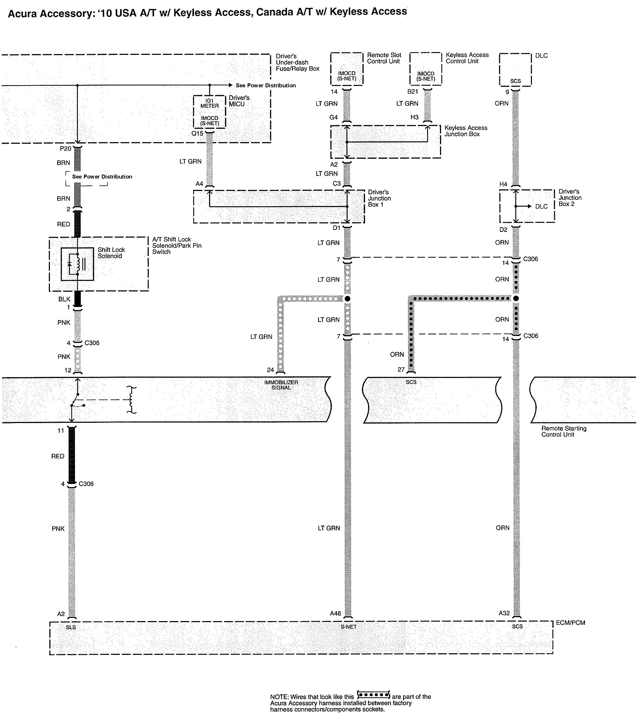
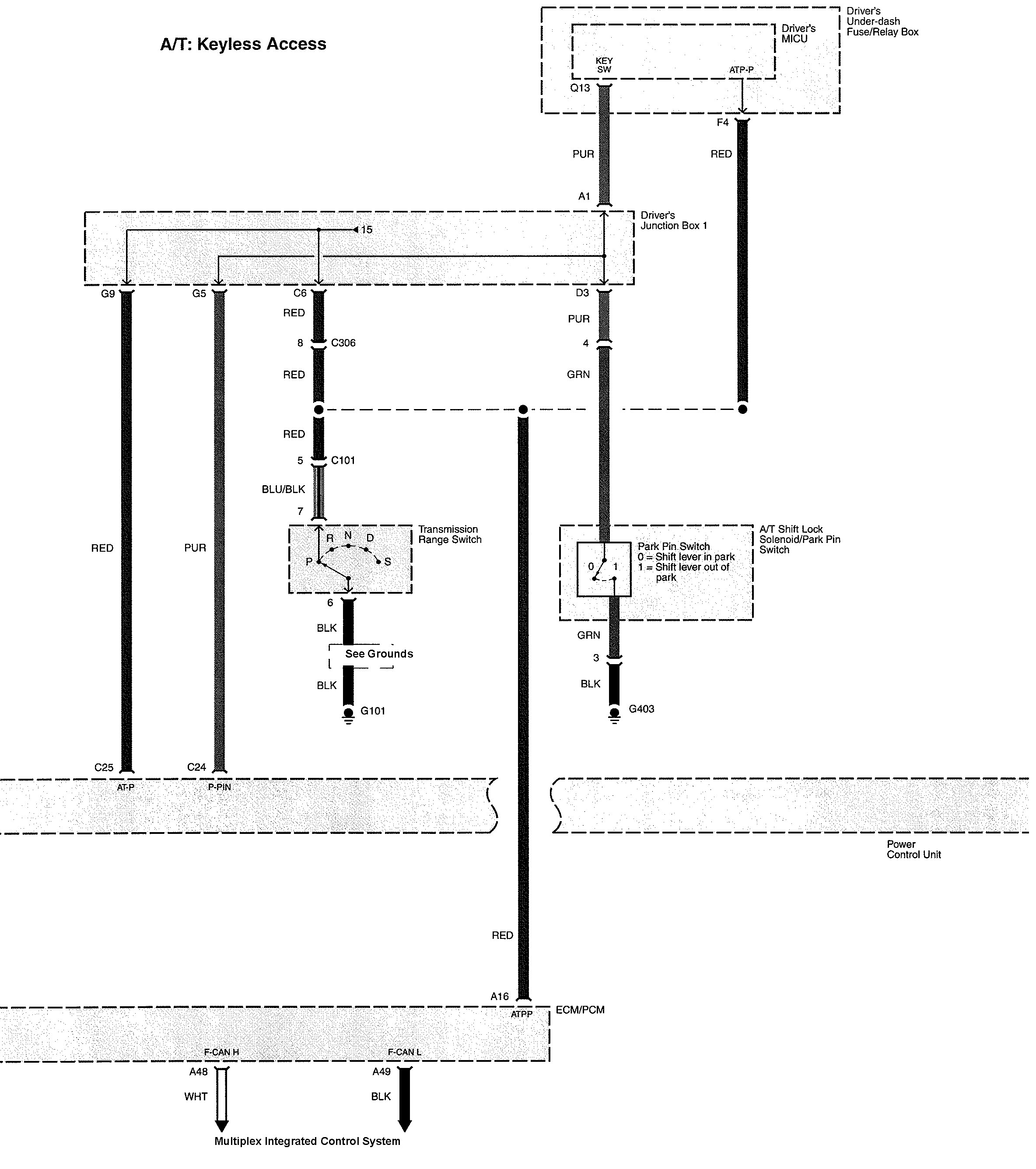
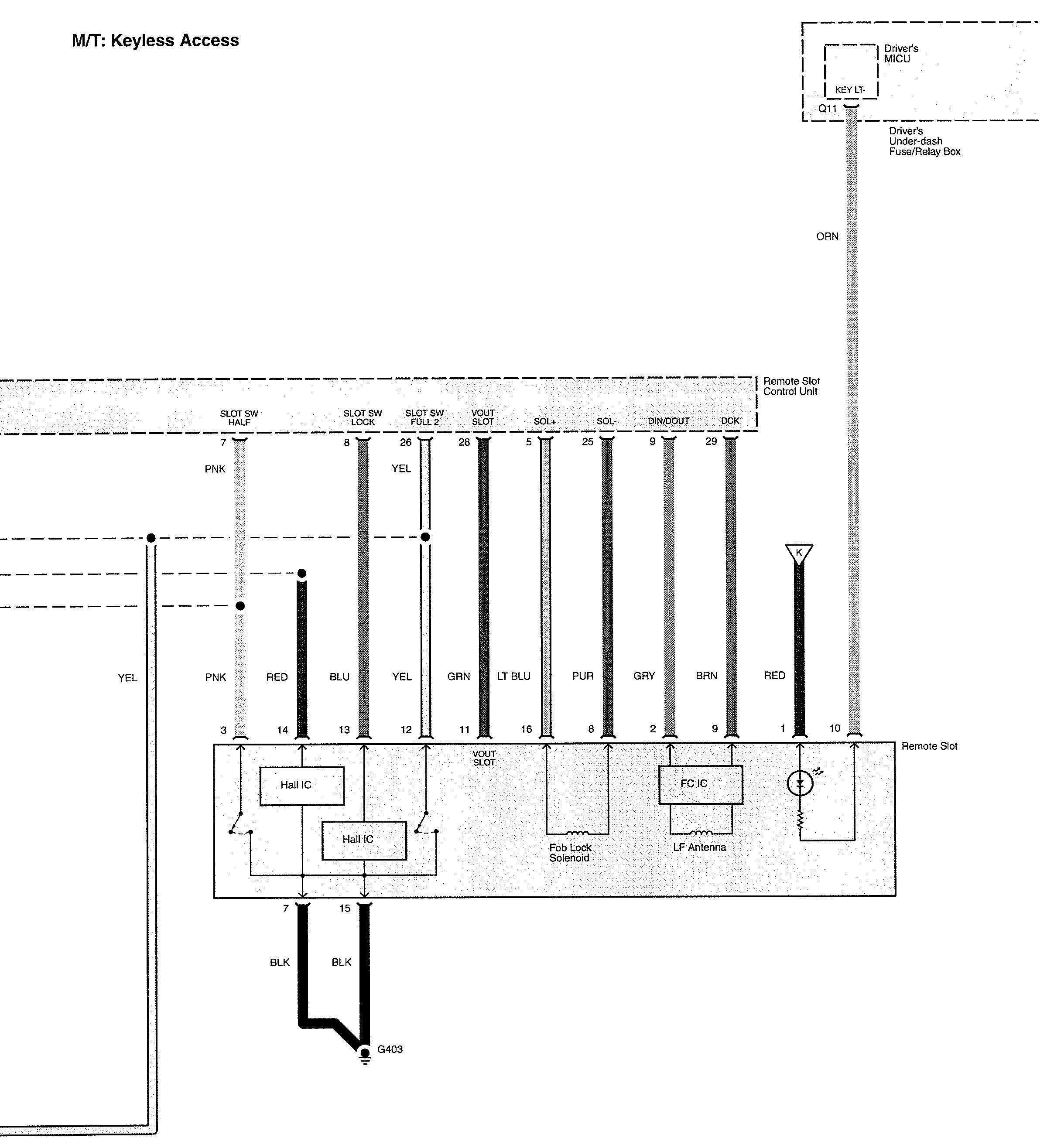
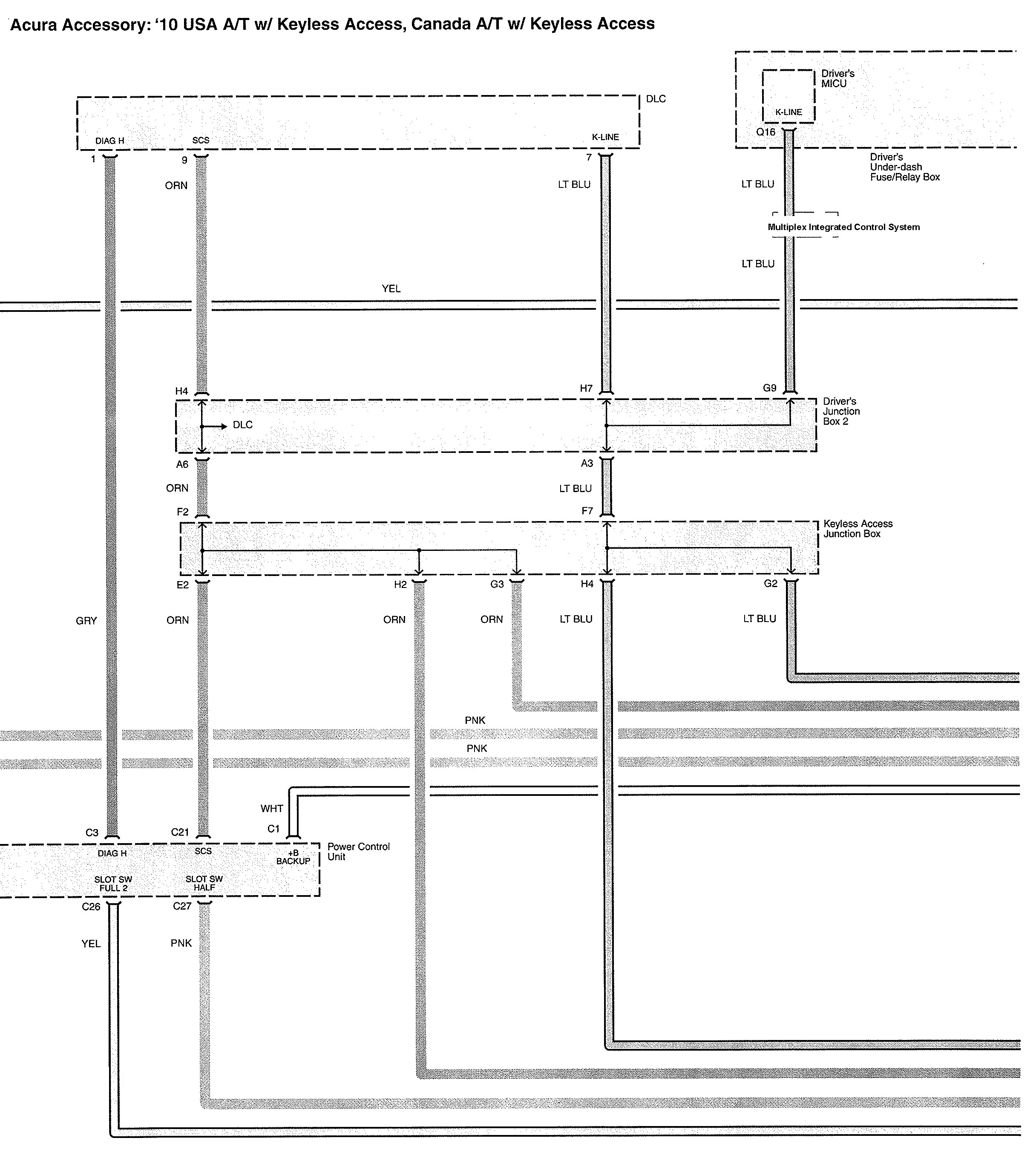
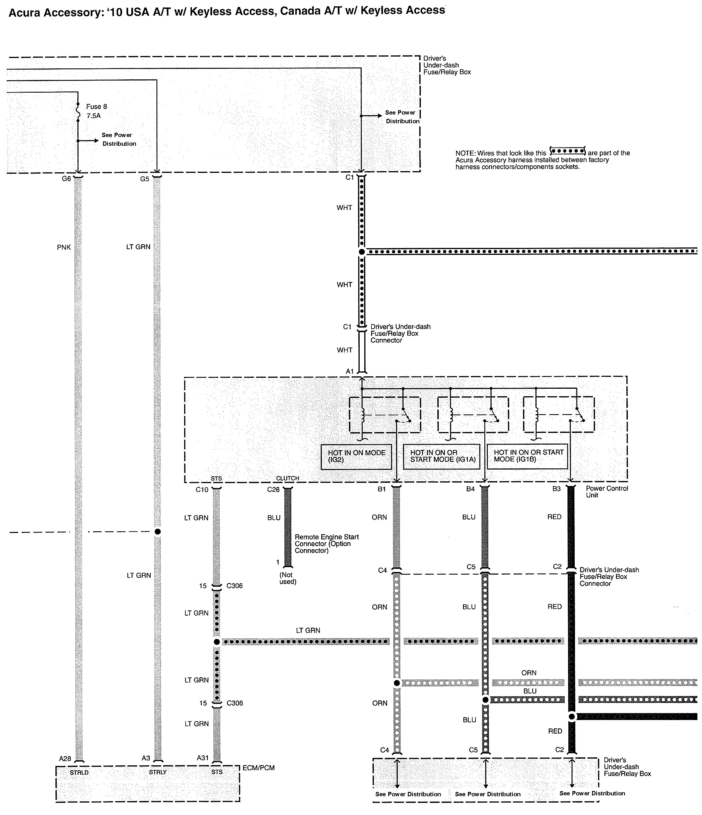
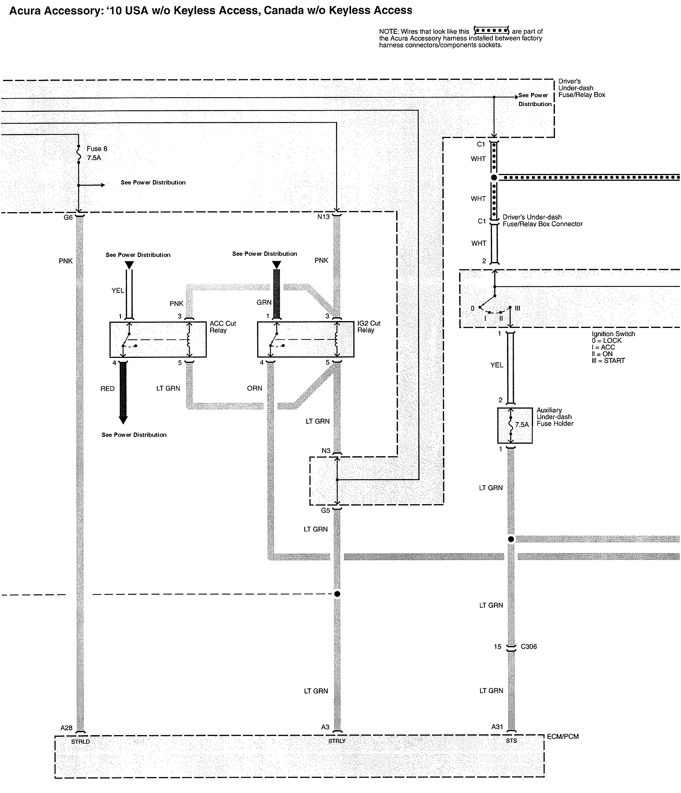
Acura TL (2010) – wiring diagrams – starting
Year of productions: 2010
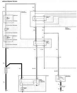
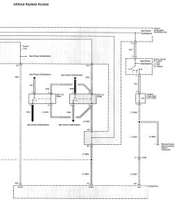
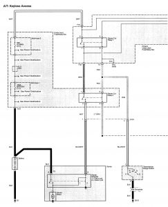
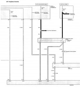
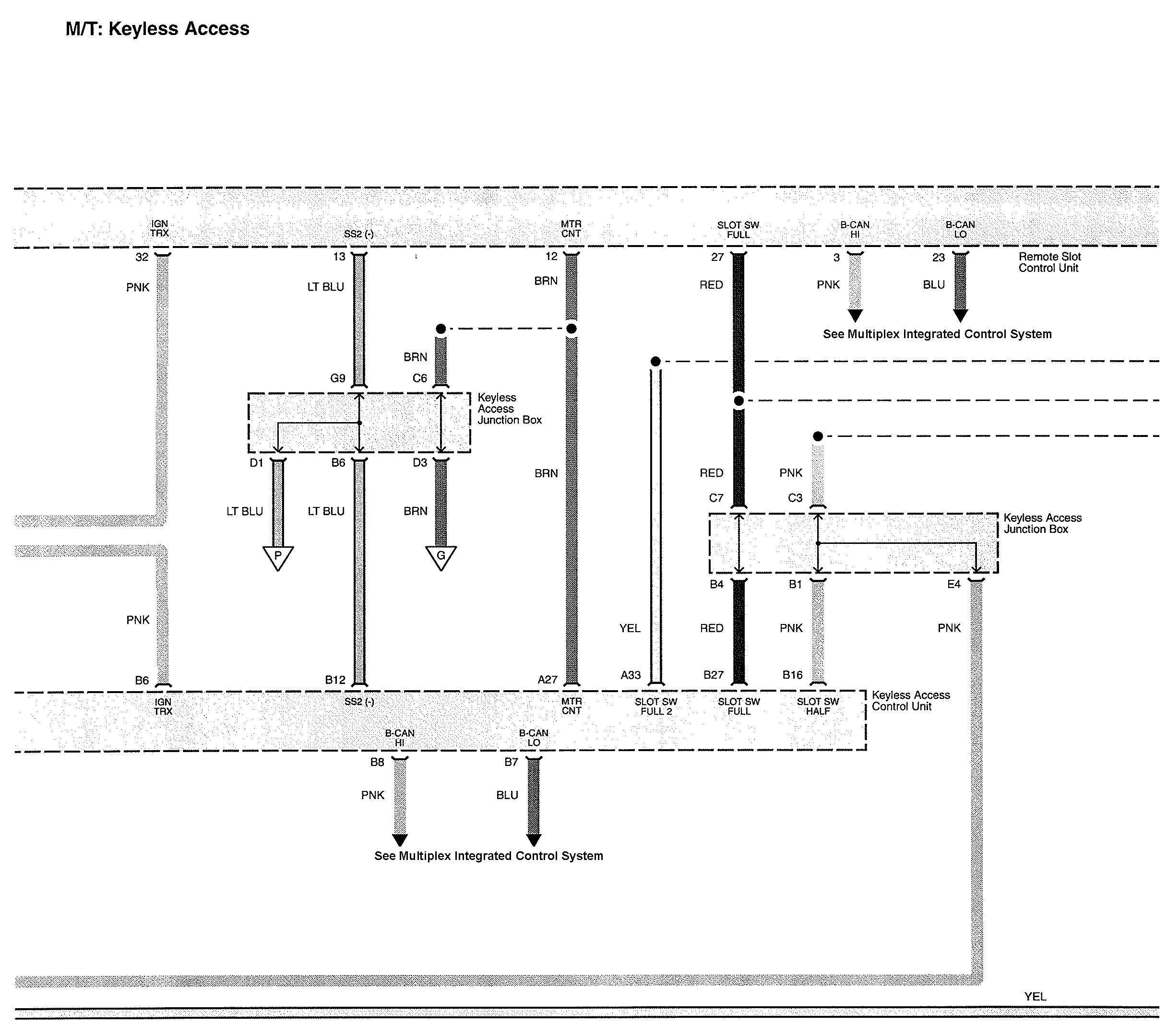
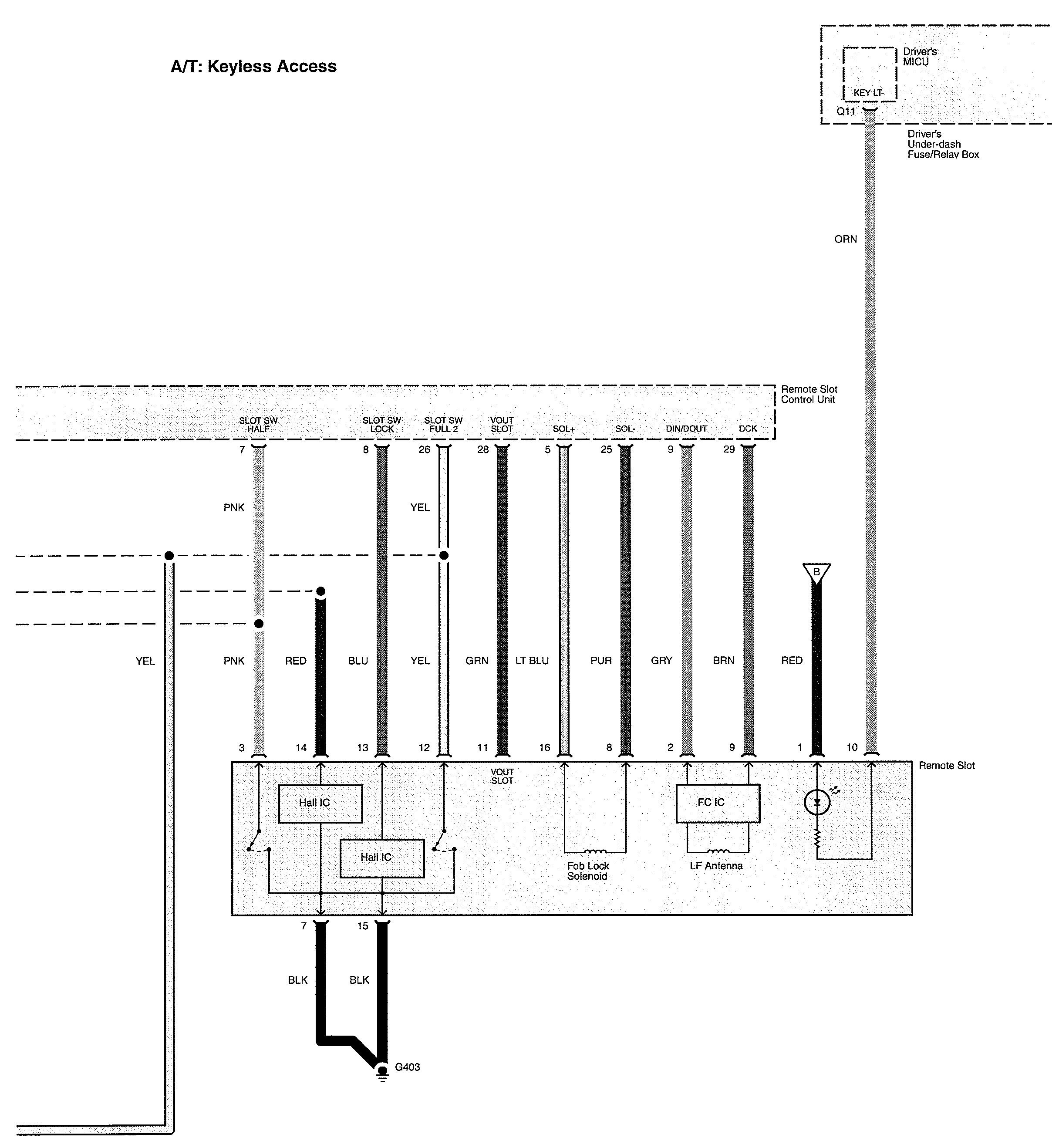
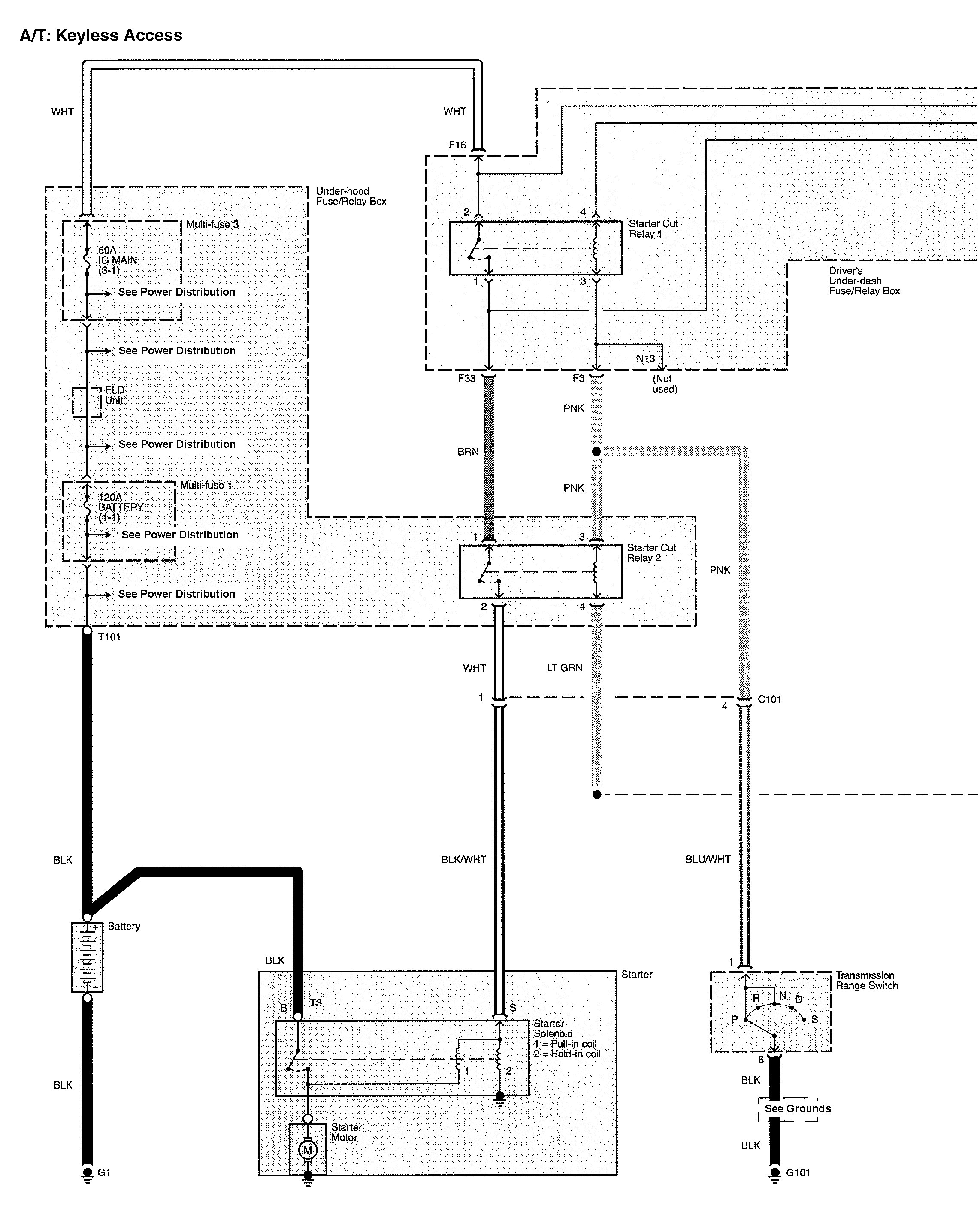
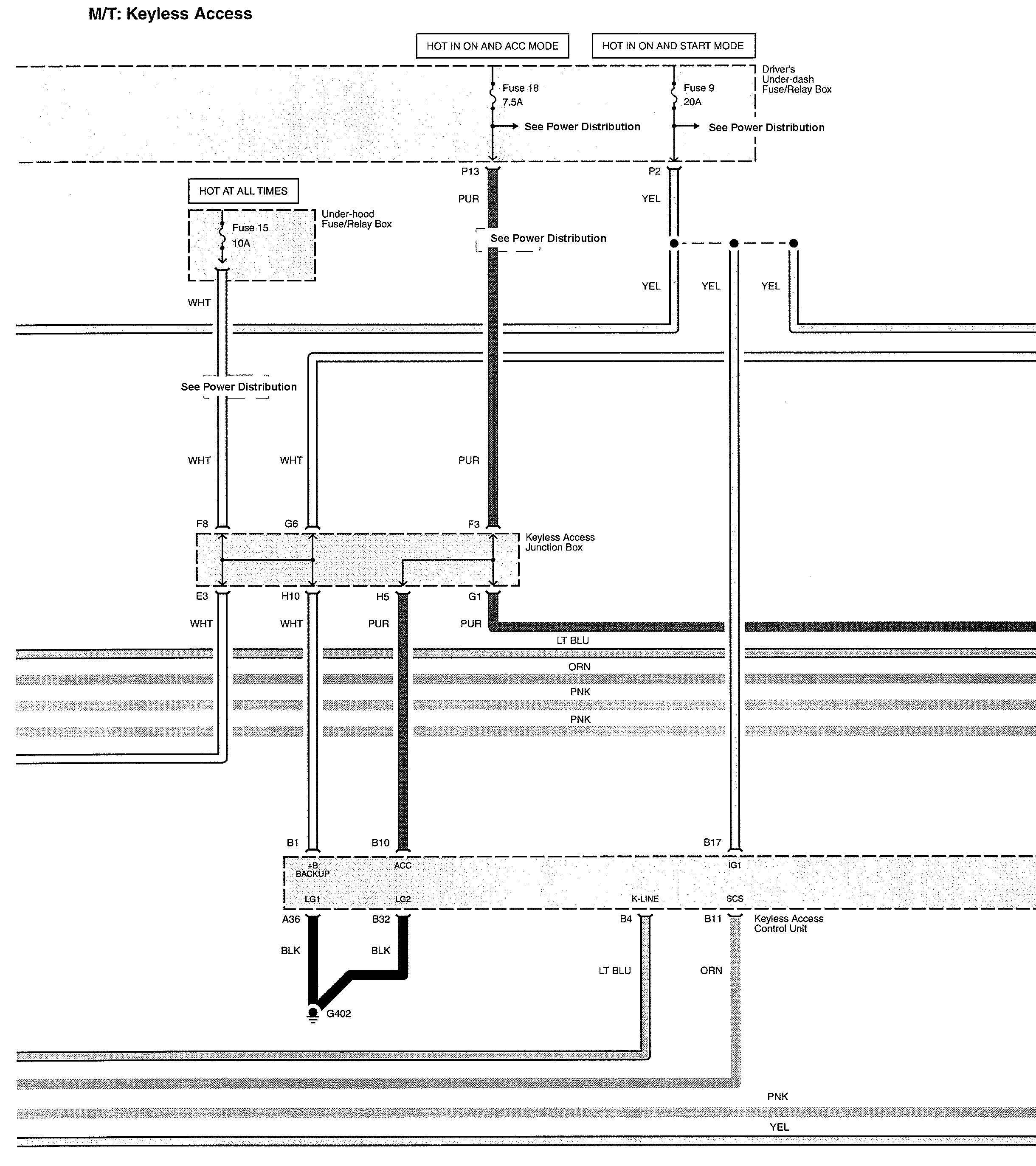
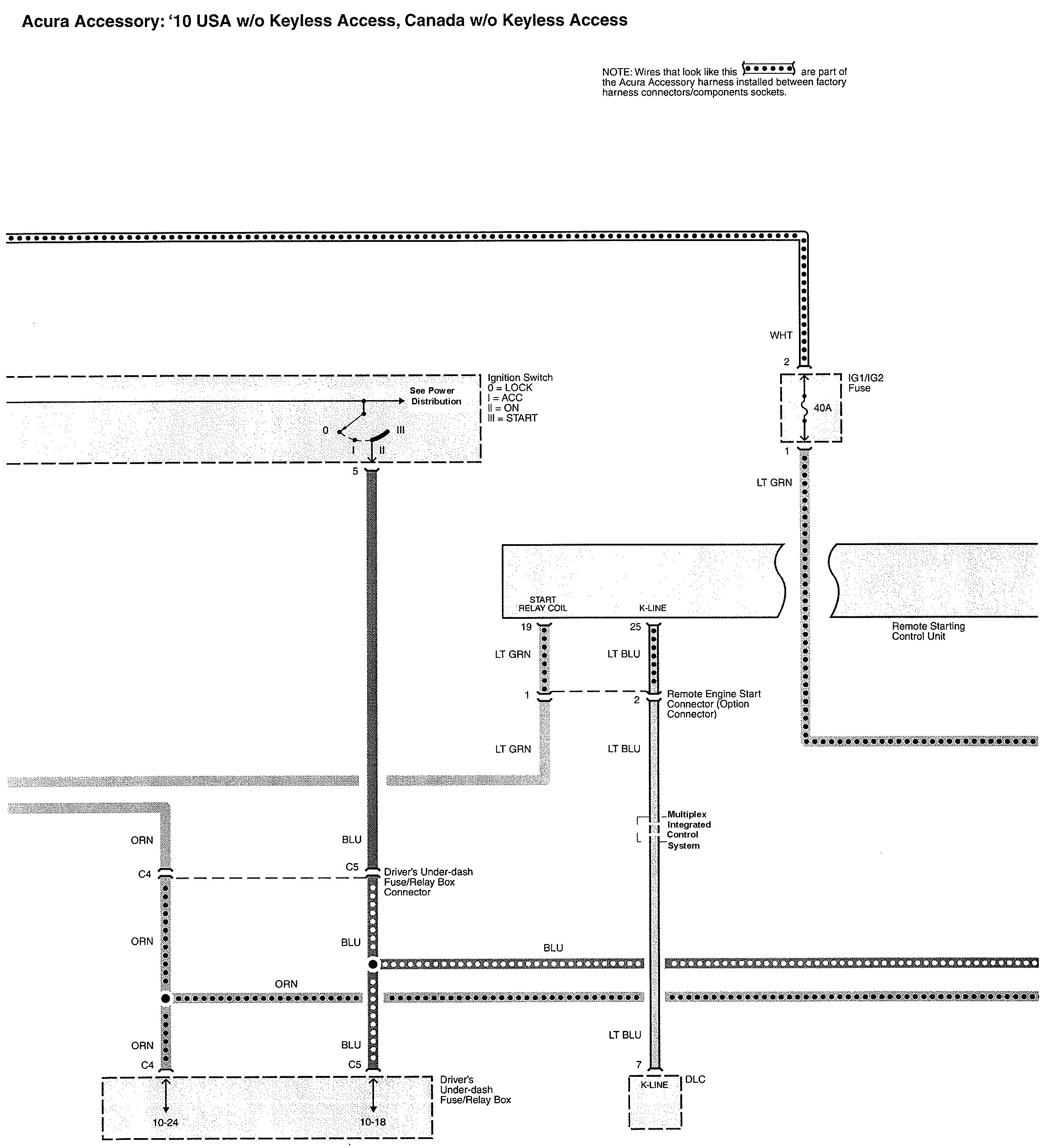
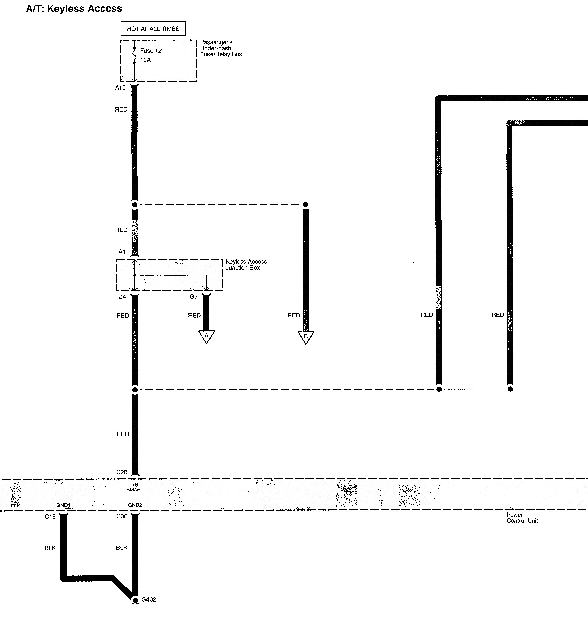
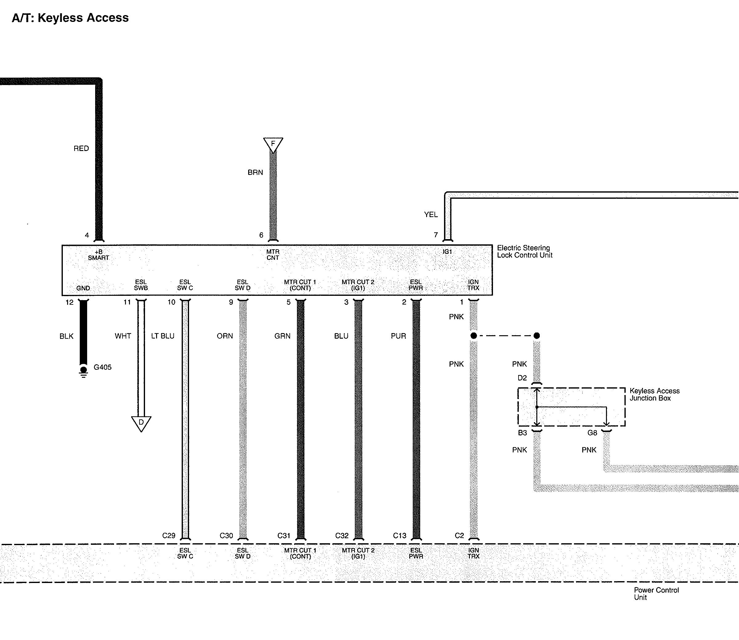
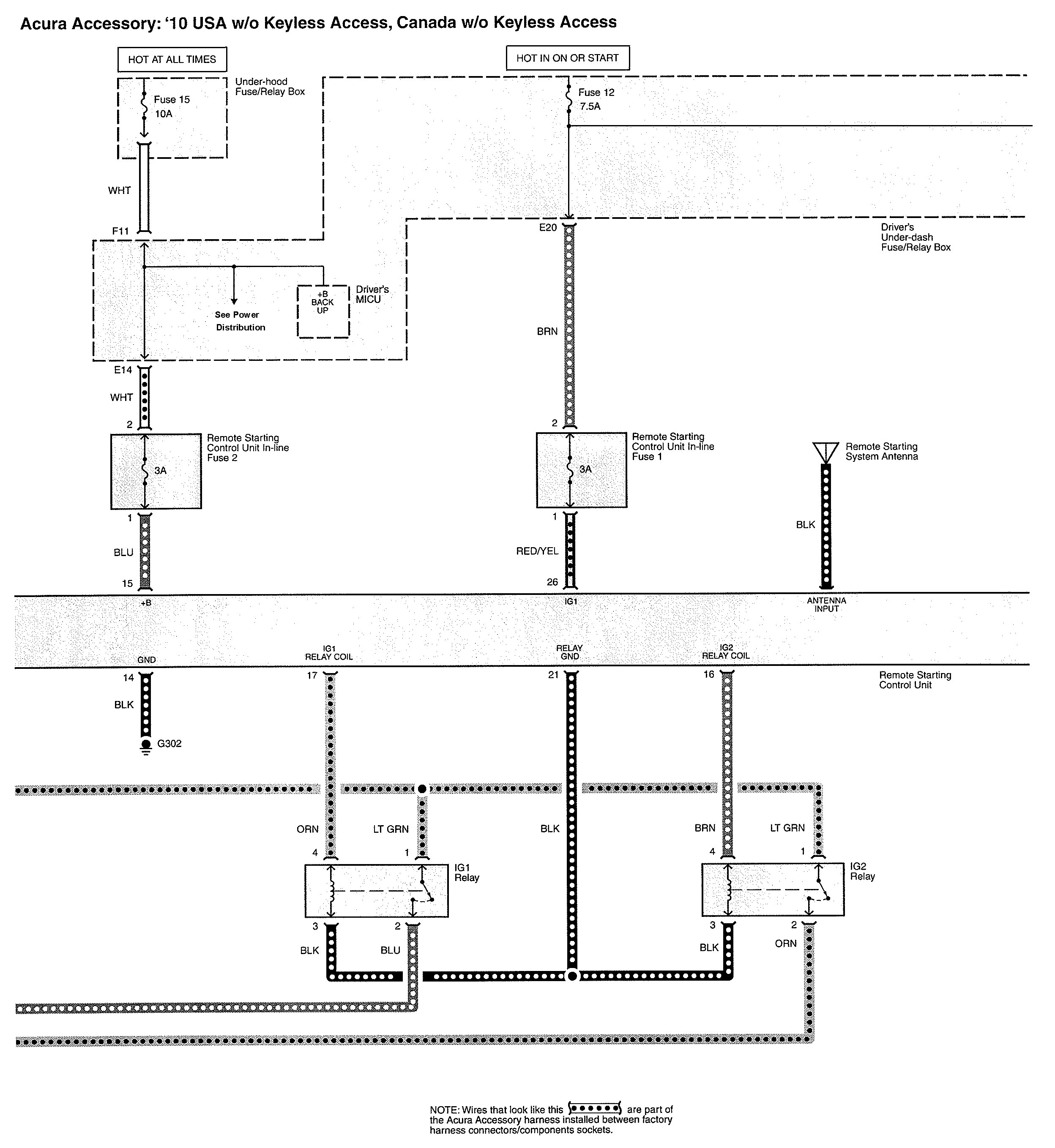
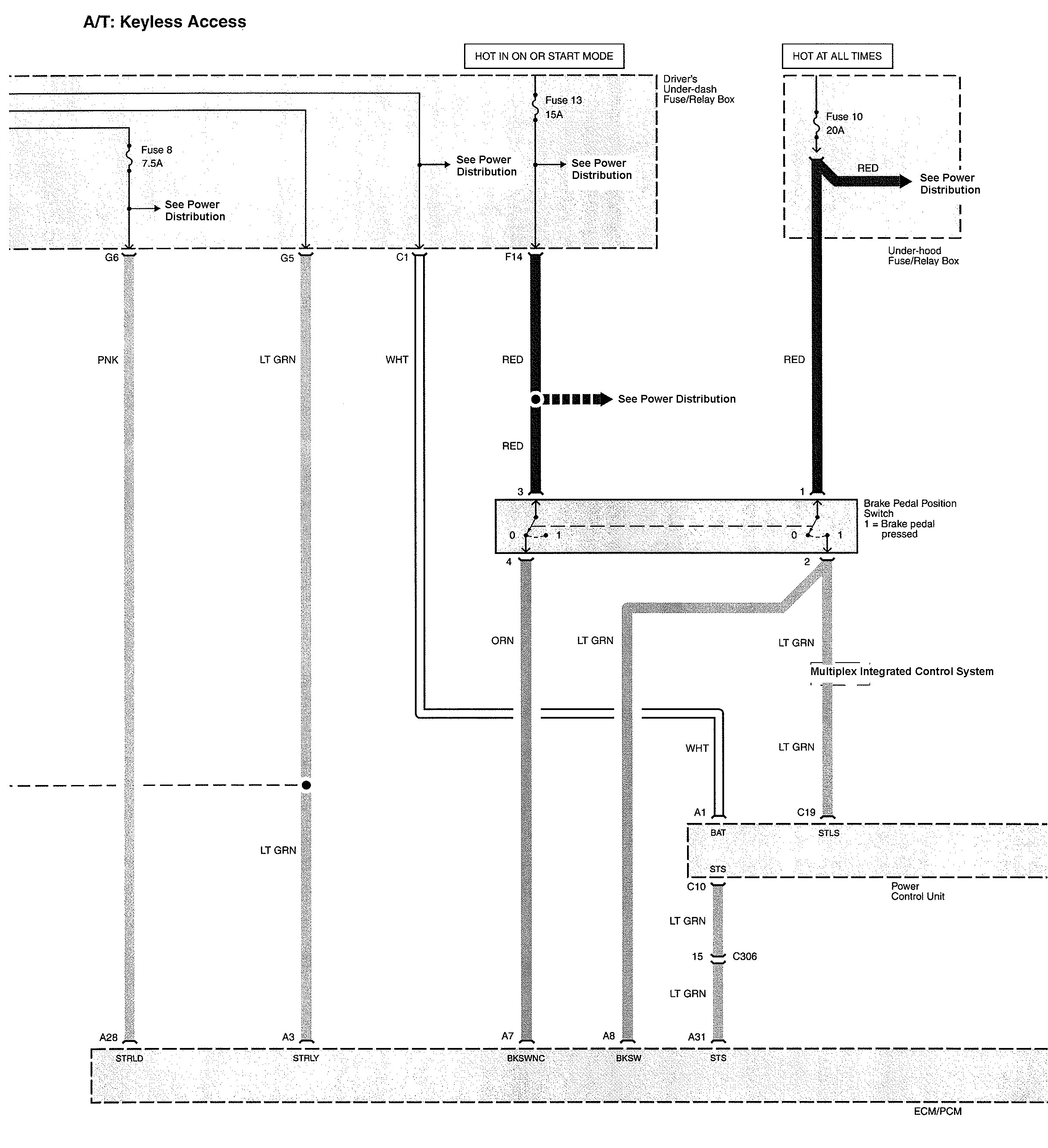
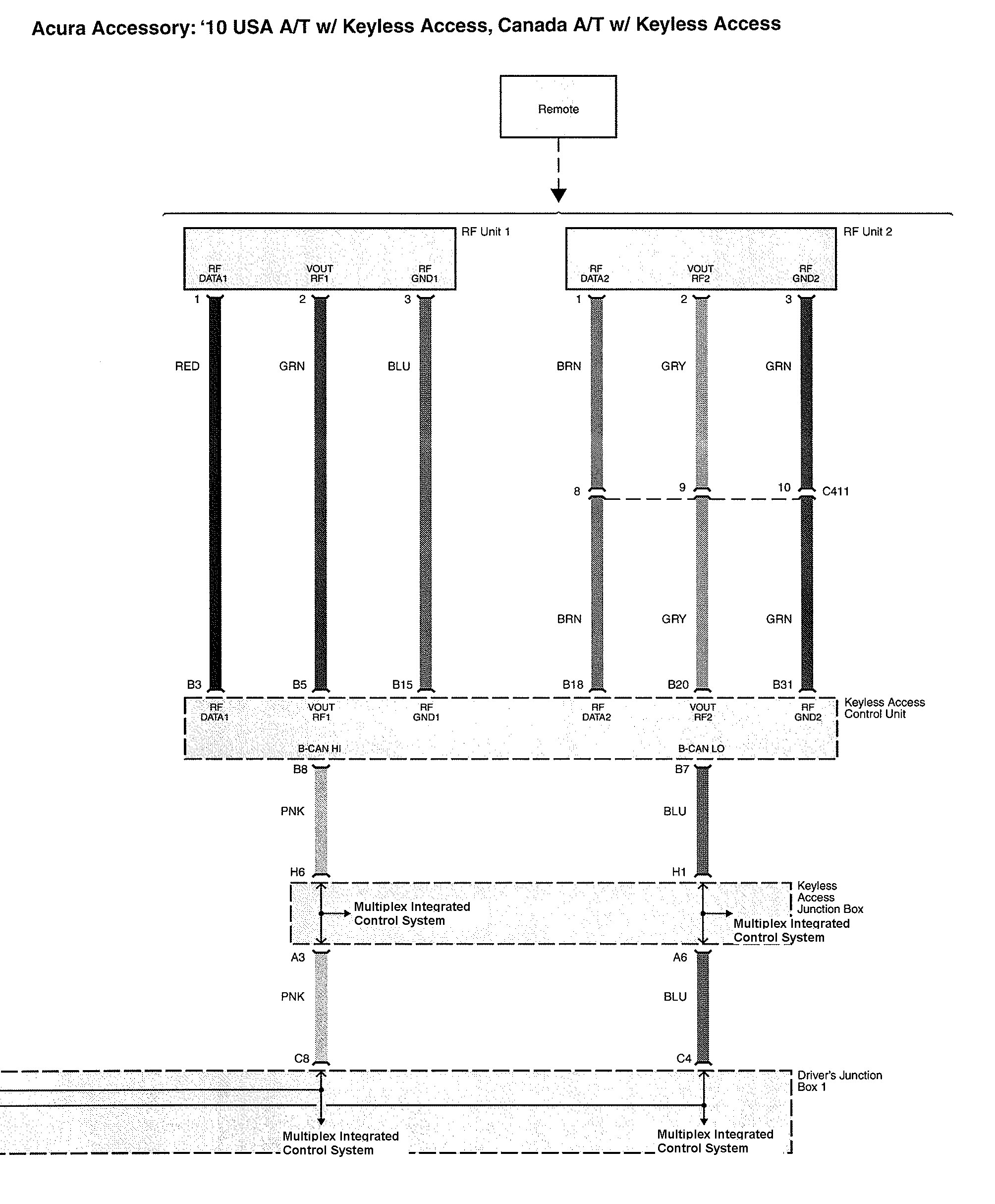
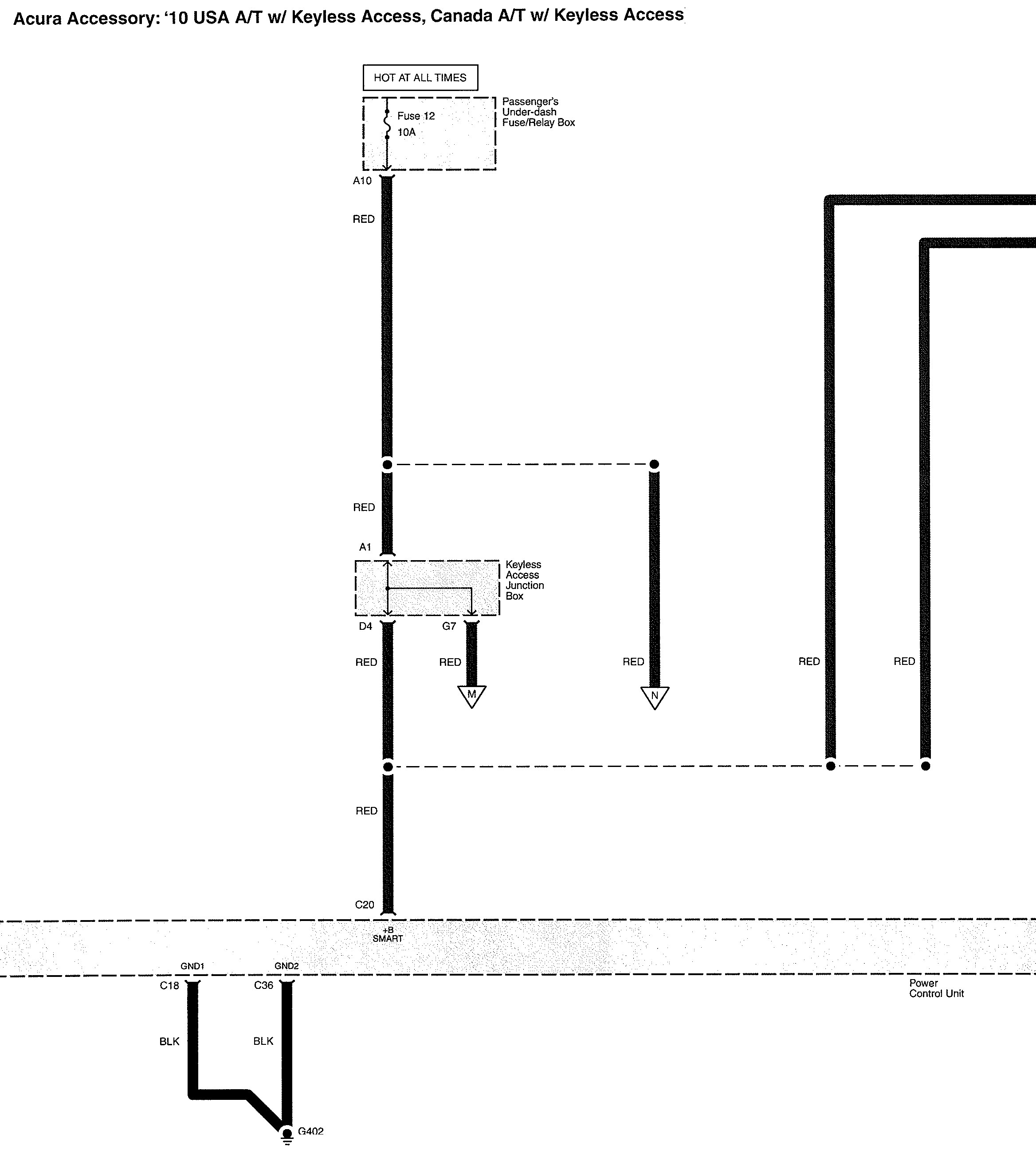
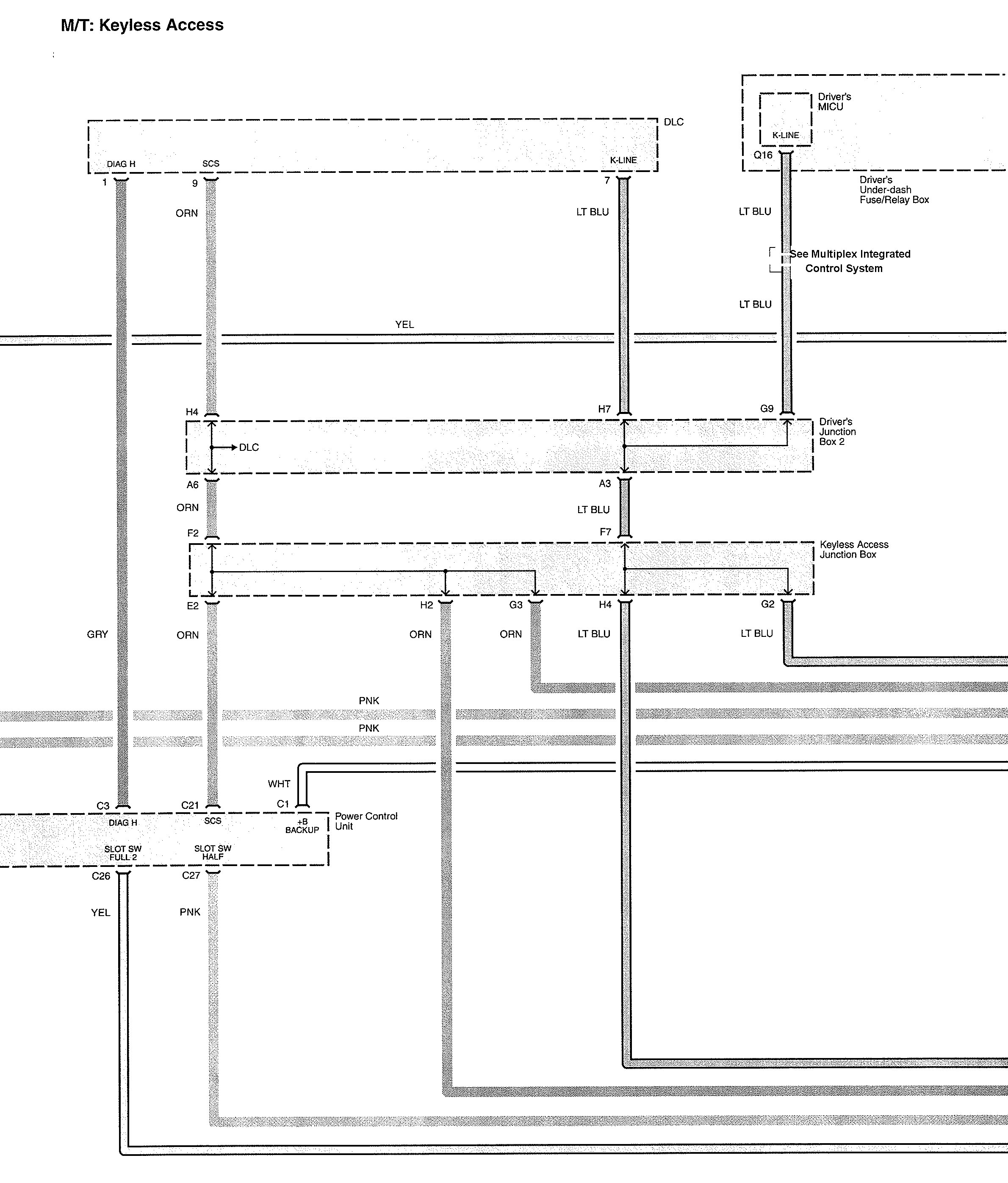
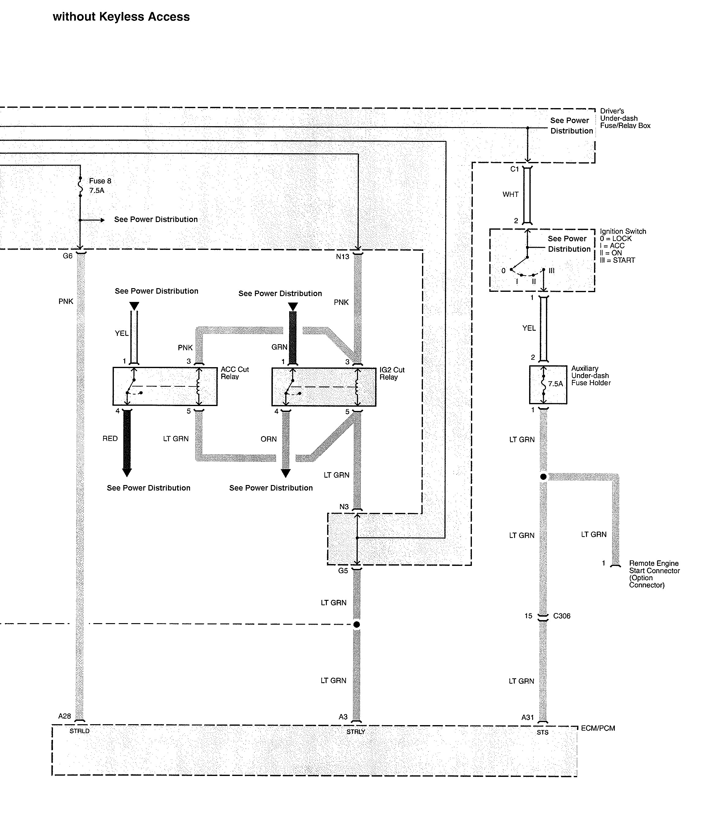
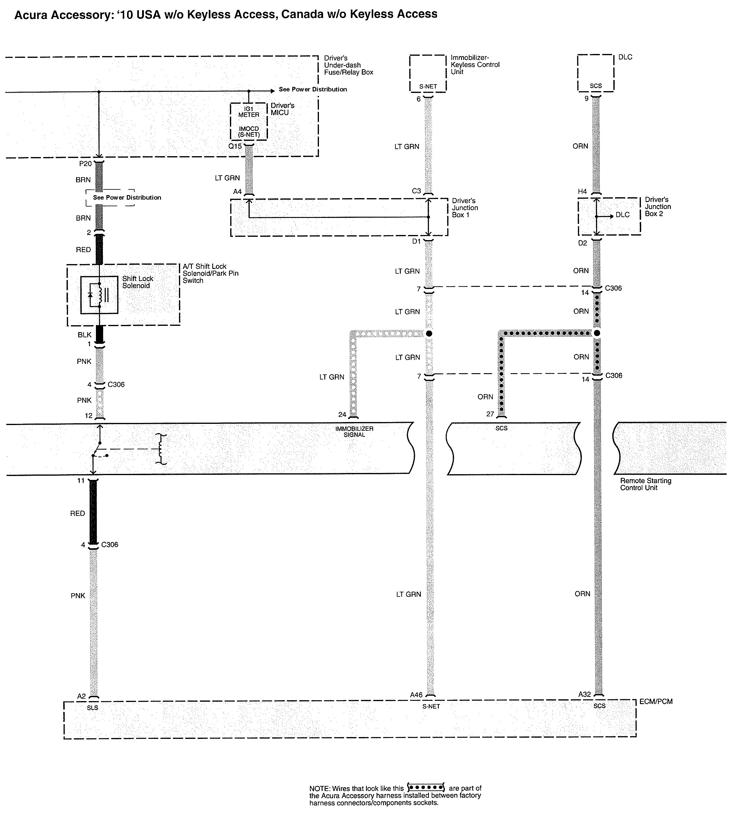
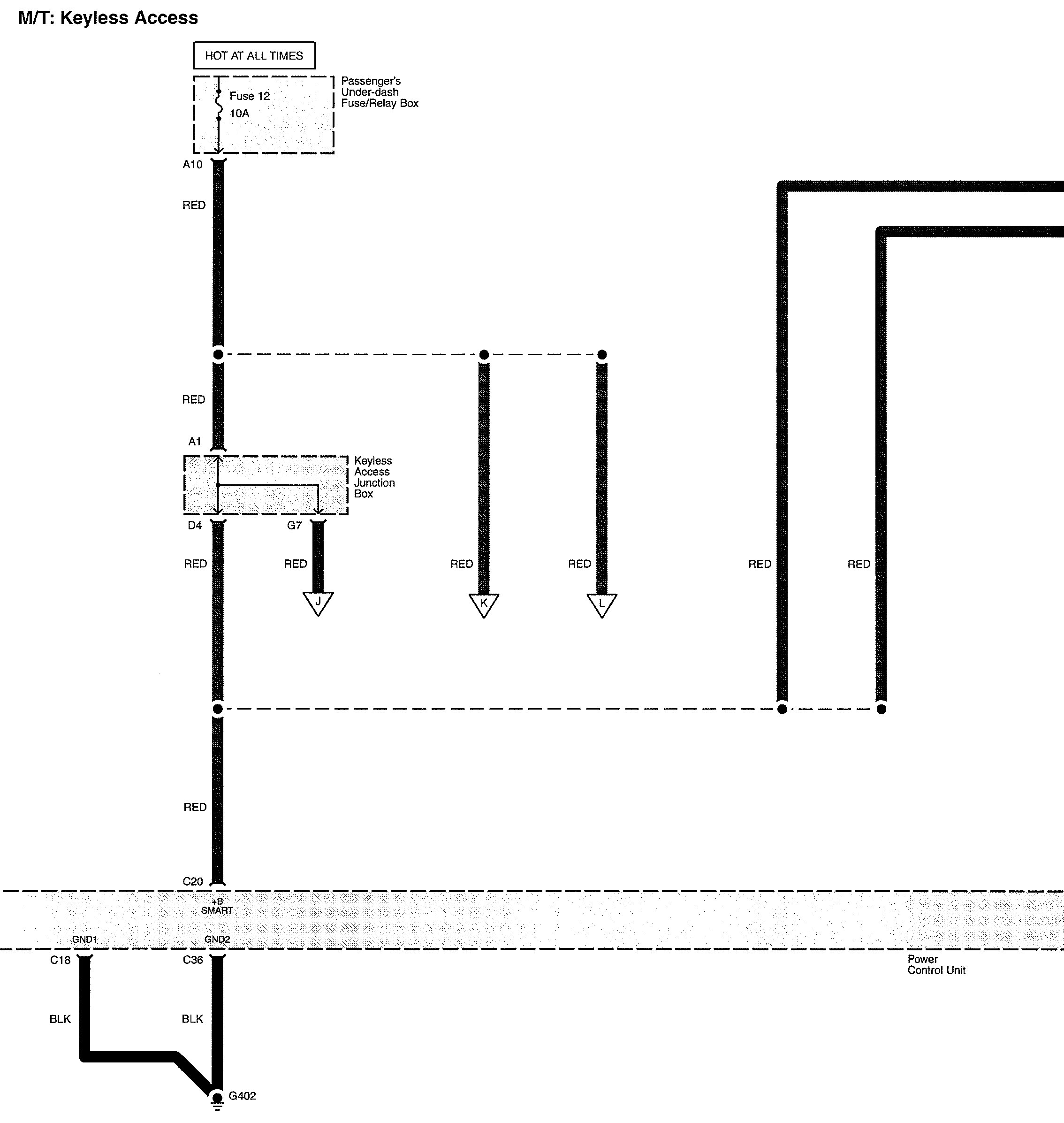
Starting
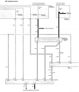
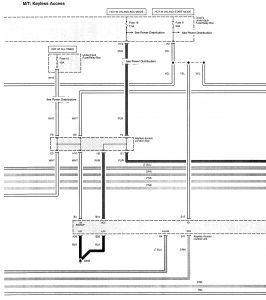
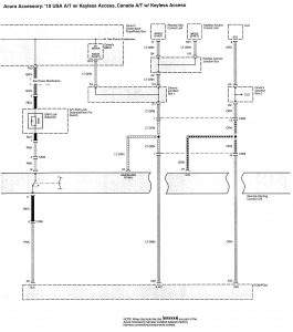
Version 1


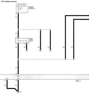
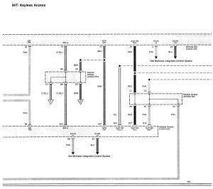
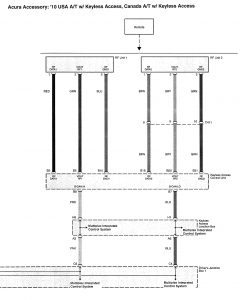
Version 2












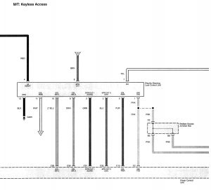
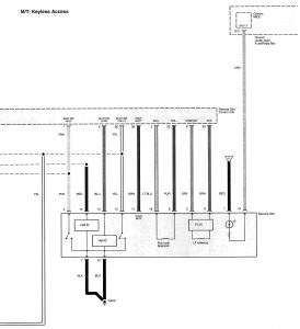
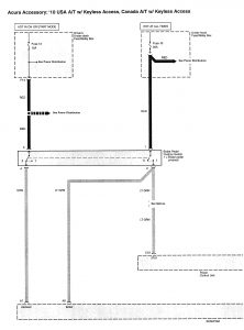
Version 3











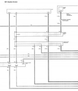
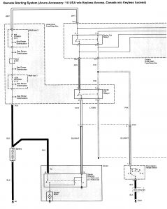
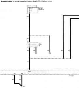
Version 4







Version 5

















WARNING: Terminal and harness assignments for individual connectors will vary depending on vehicle equipment level, model, and market.
