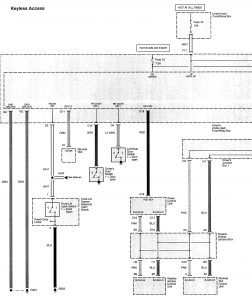
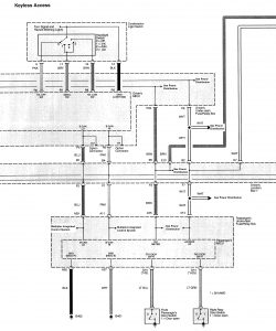
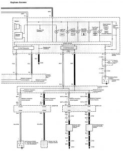
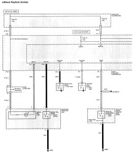
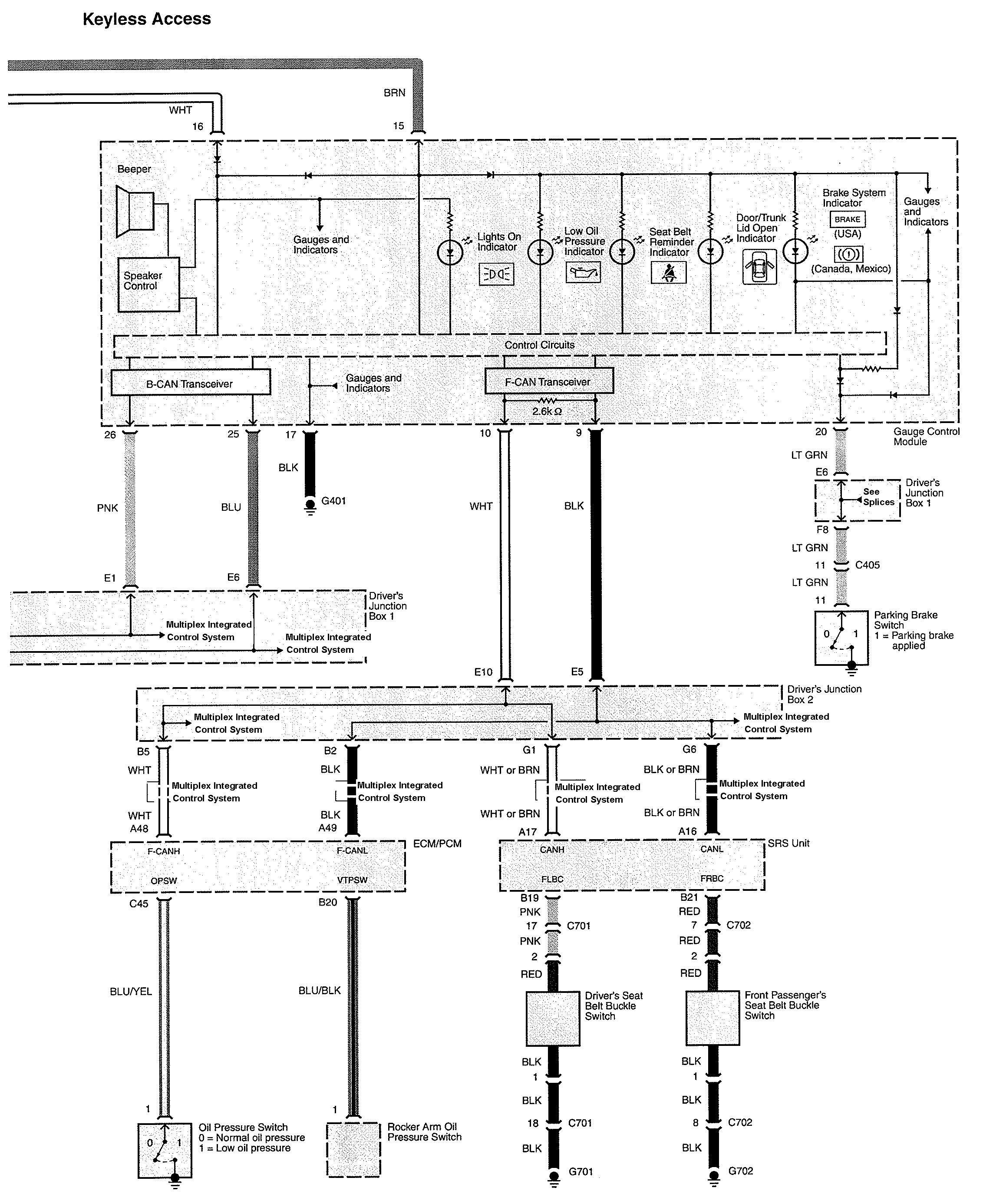
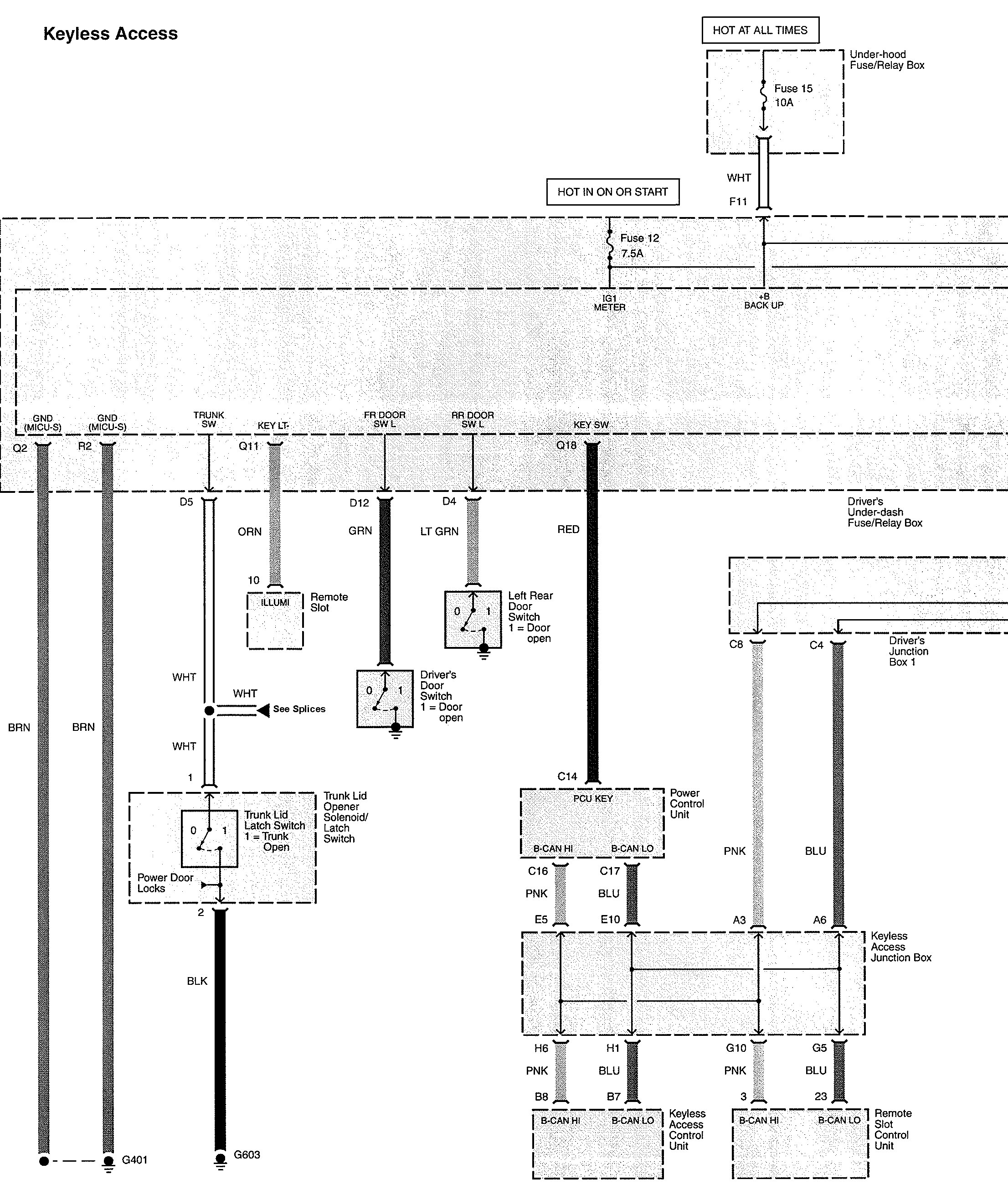
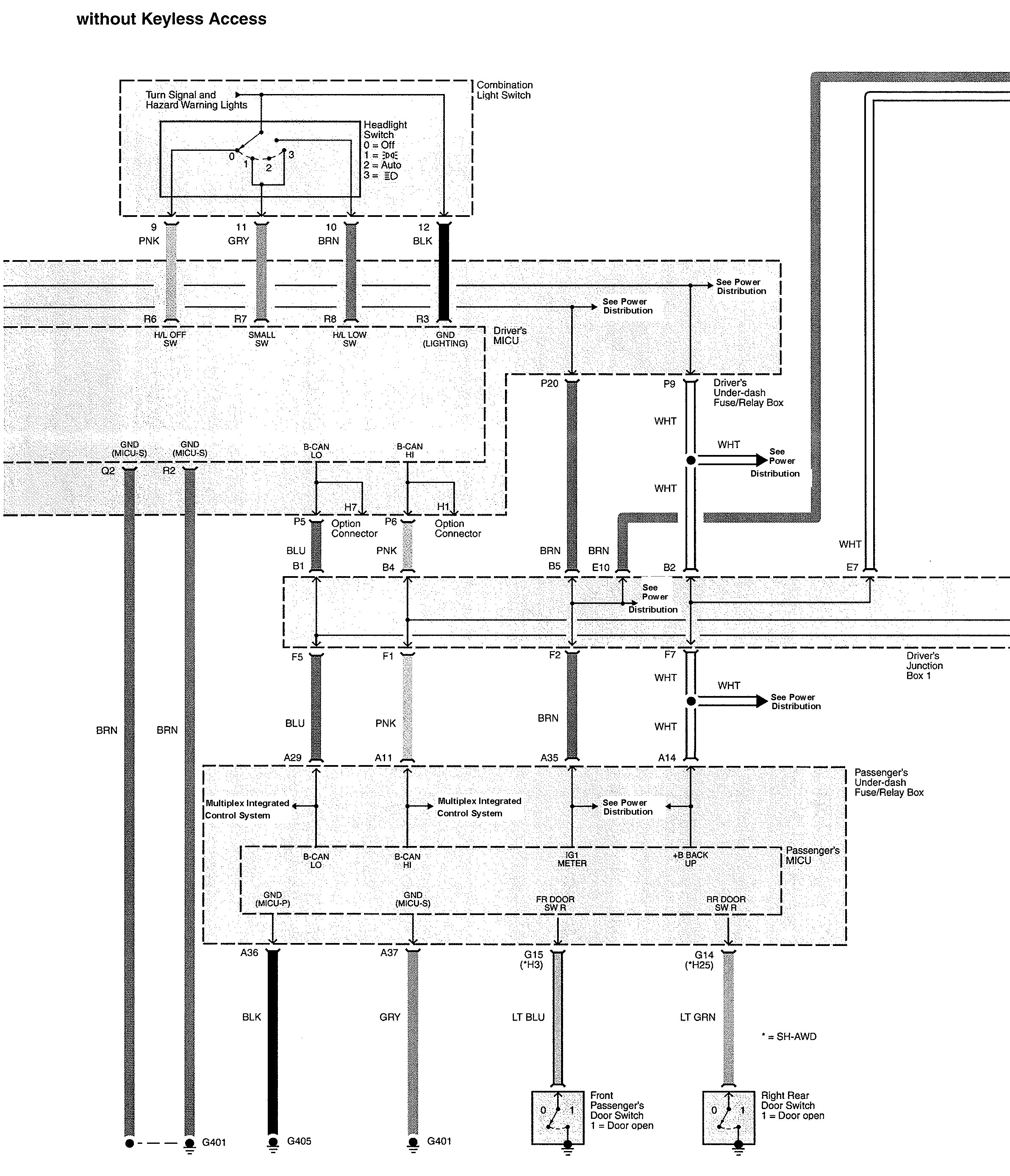
Acura TL (2010) – wiring diagrams – maintenance reminder system
Year of productions: 2010
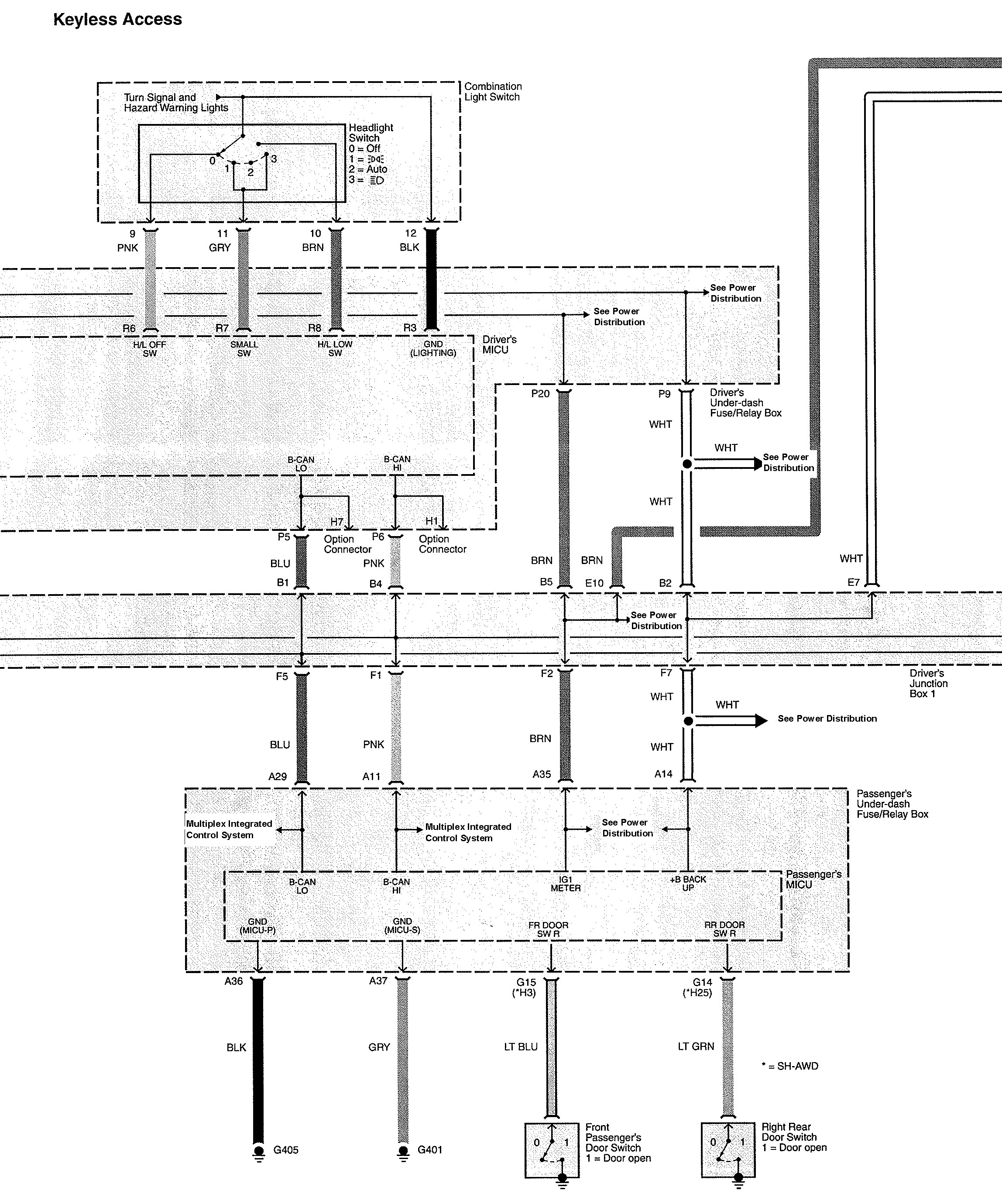
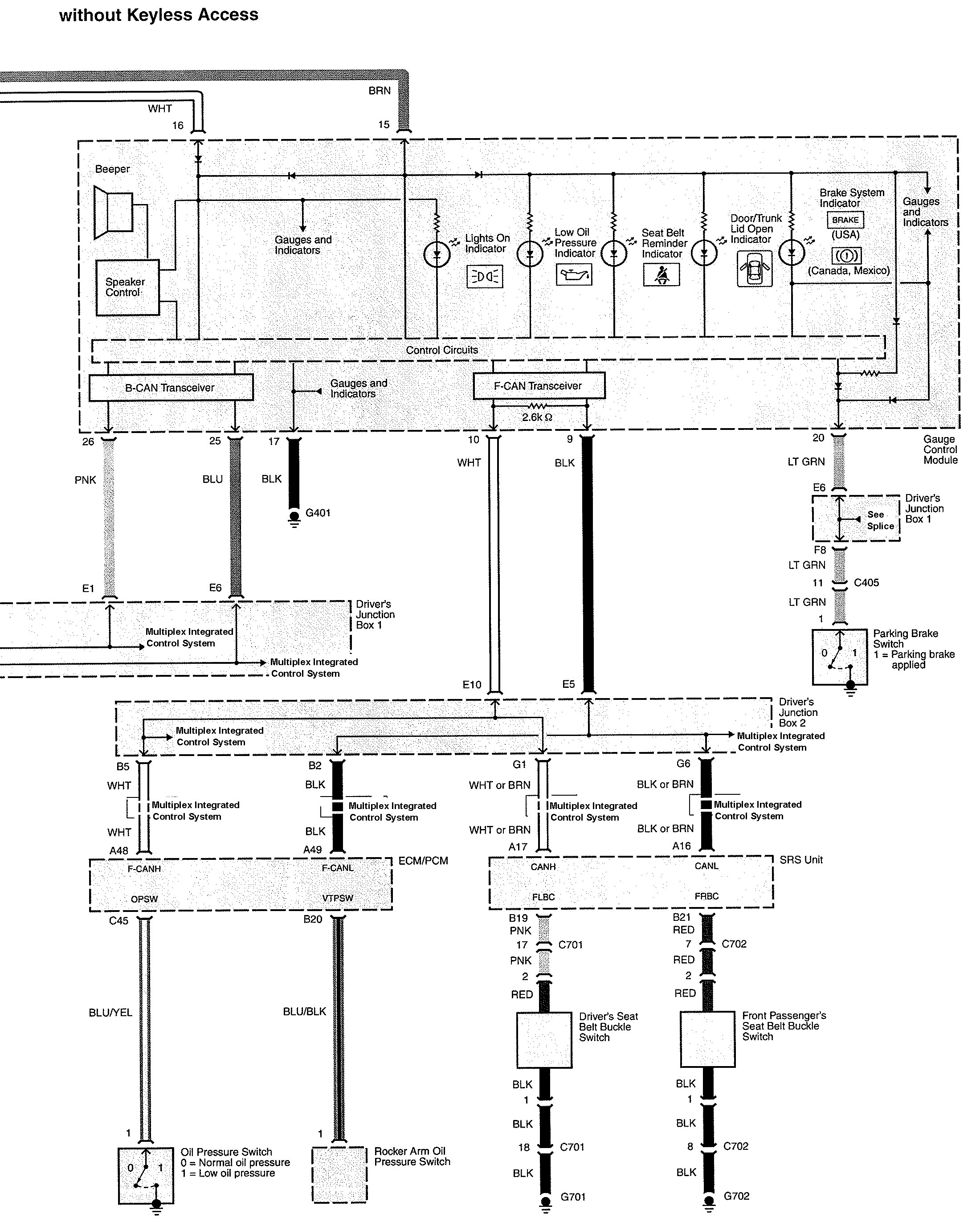
Maintenance reminder system
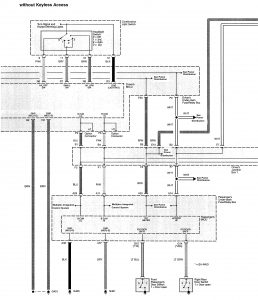
Version 1



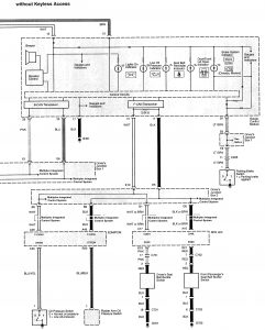
Version 2



WARNING: Terminal and harness assignments for individual connectors will vary depending on vehicle equipment level, model, and market.
