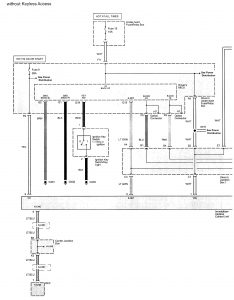
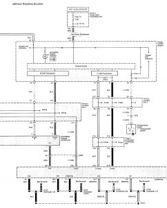
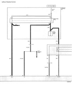
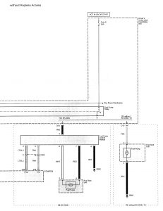
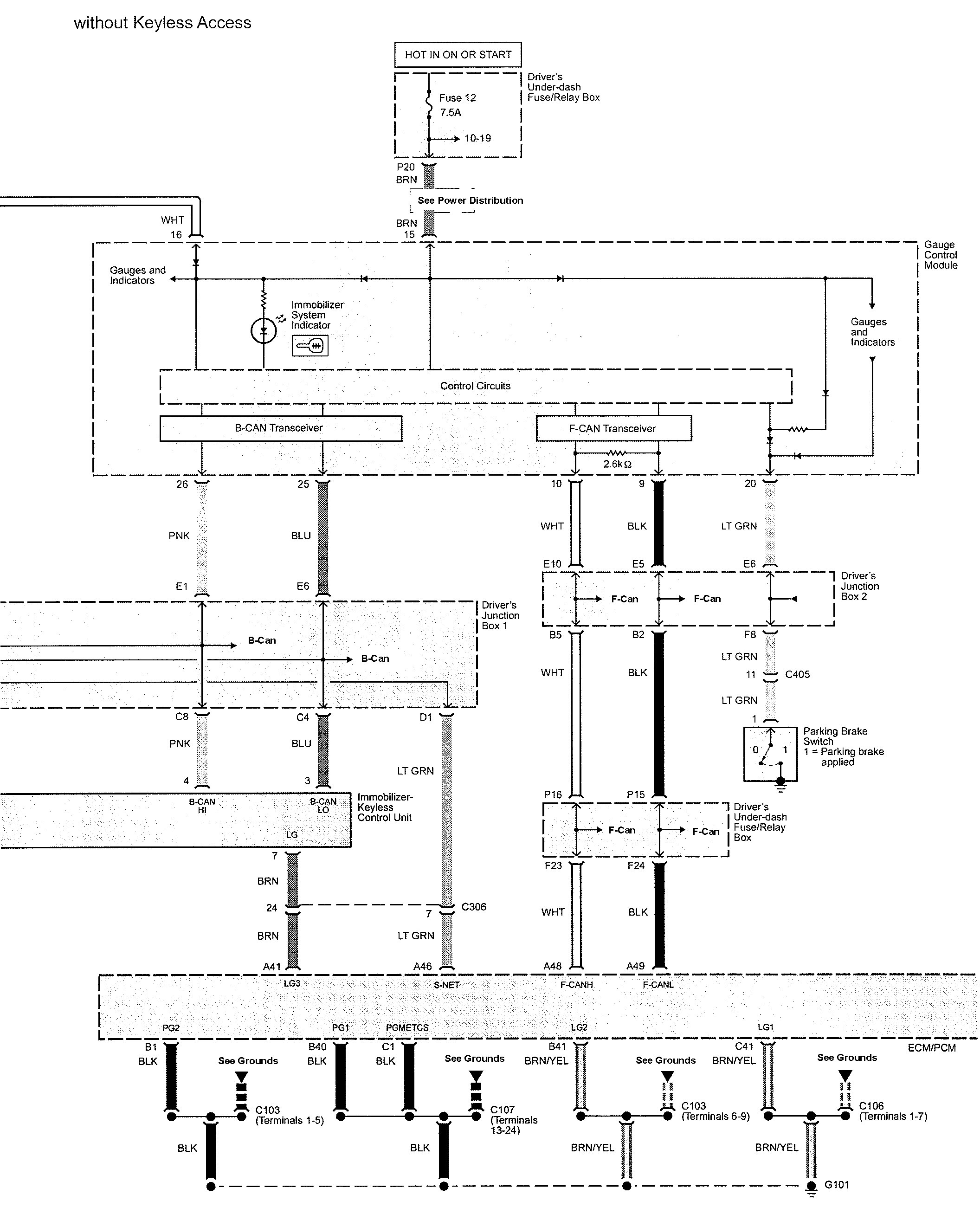
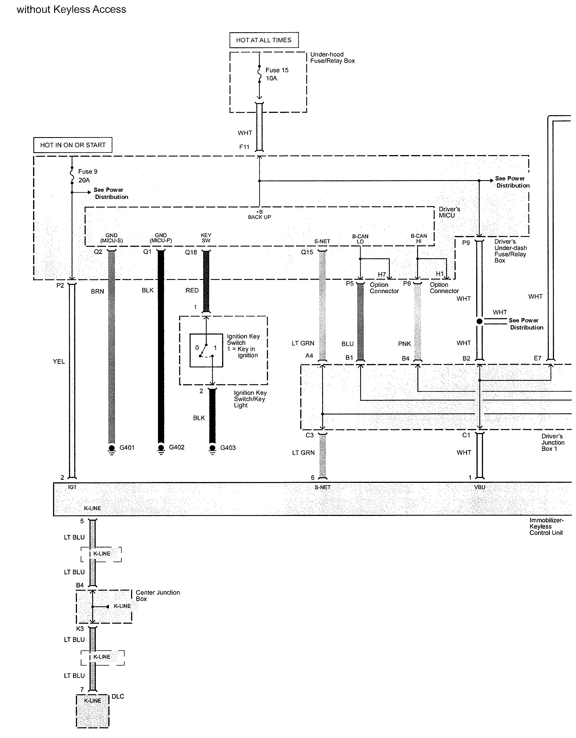
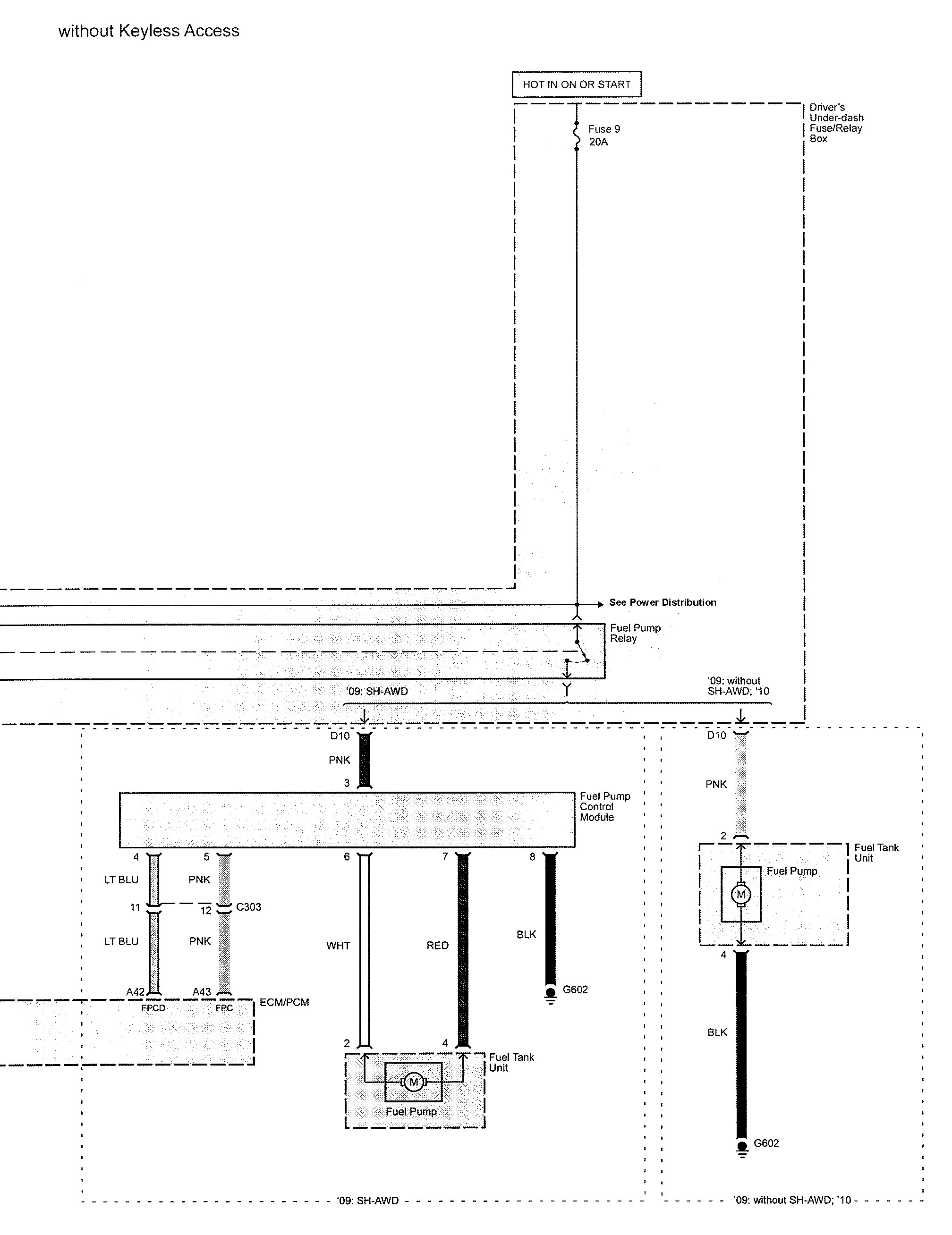
Acura TL (2009 – 2010) – wiring diagrams – security/anti-theft
Year of productions: 2009, 2010
Security/anti-theft

diagram security/anti-theft (part 1)

diagram security/anti-theft (part 2)

diagram security/anti-theft (part 3)

diagram security/anti-theft (part 4)
WARNING: Terminal and harness assignments for individual connectors will vary depending on vehicle equipment level, model, and market.
