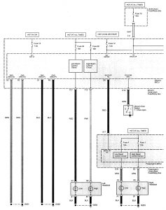
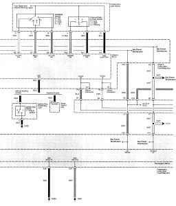
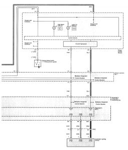
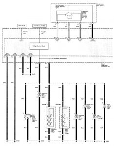
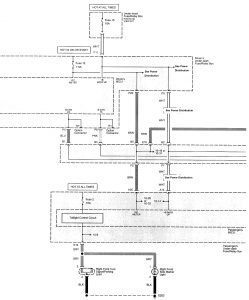
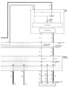
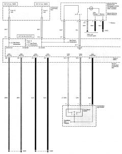
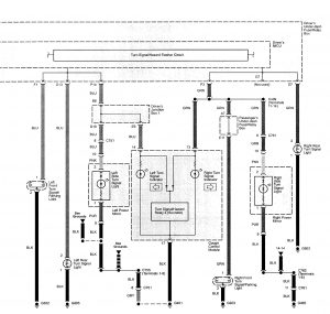
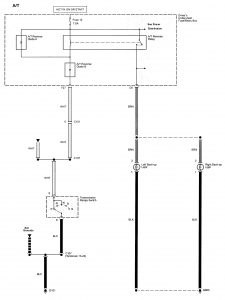
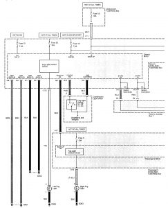
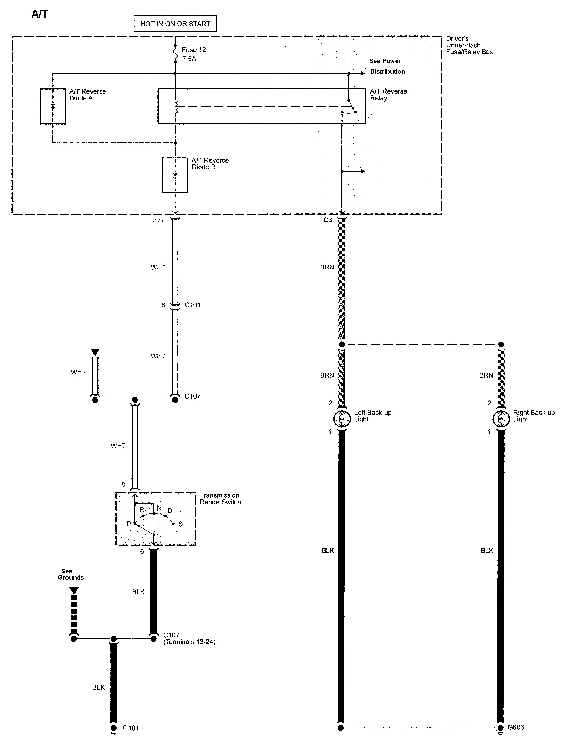
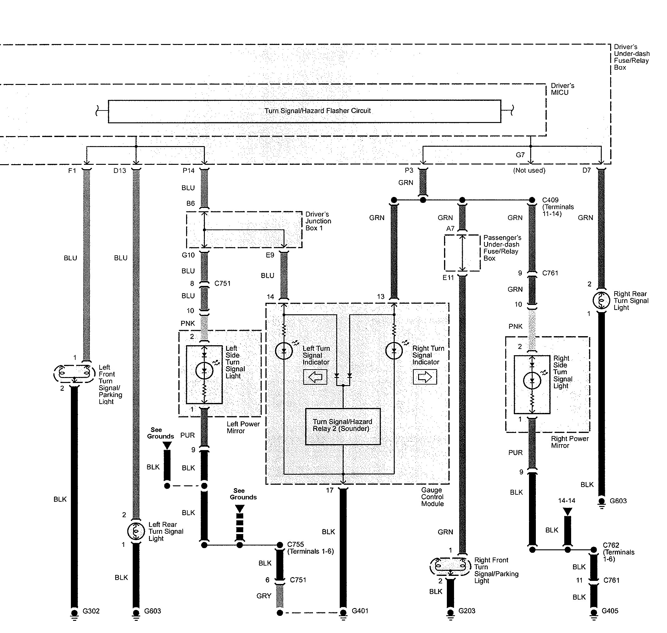
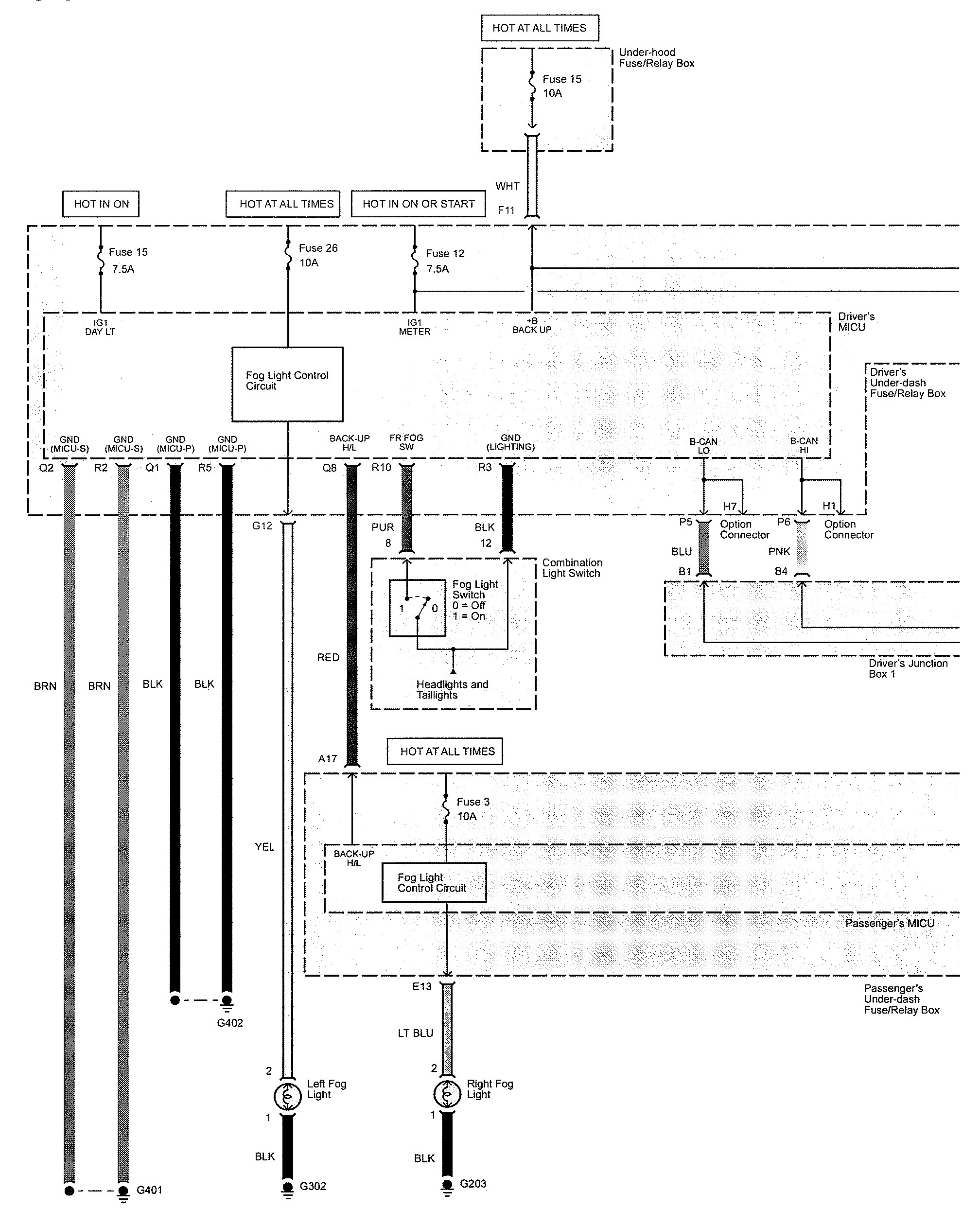
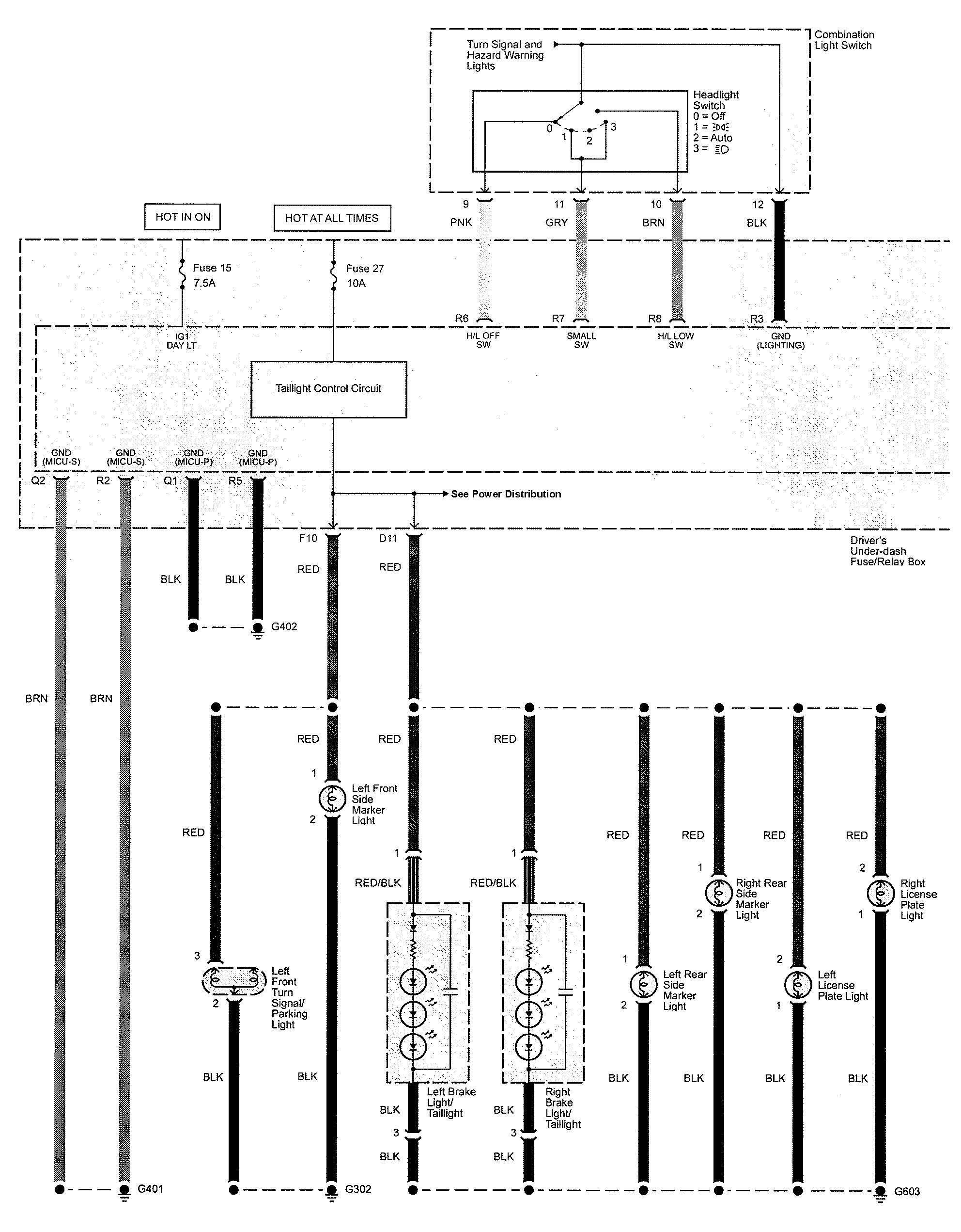
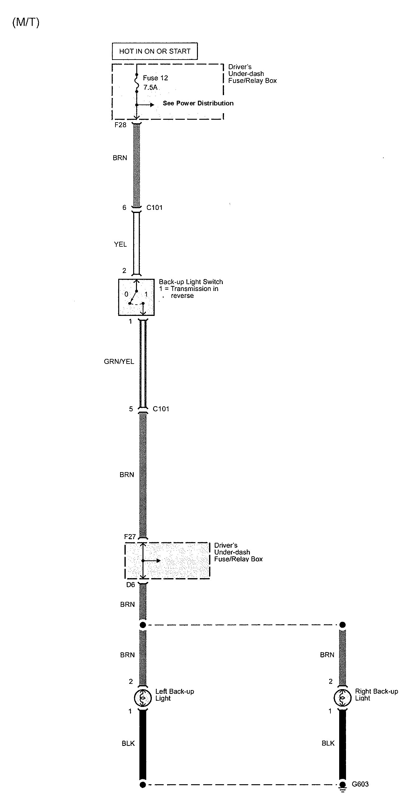
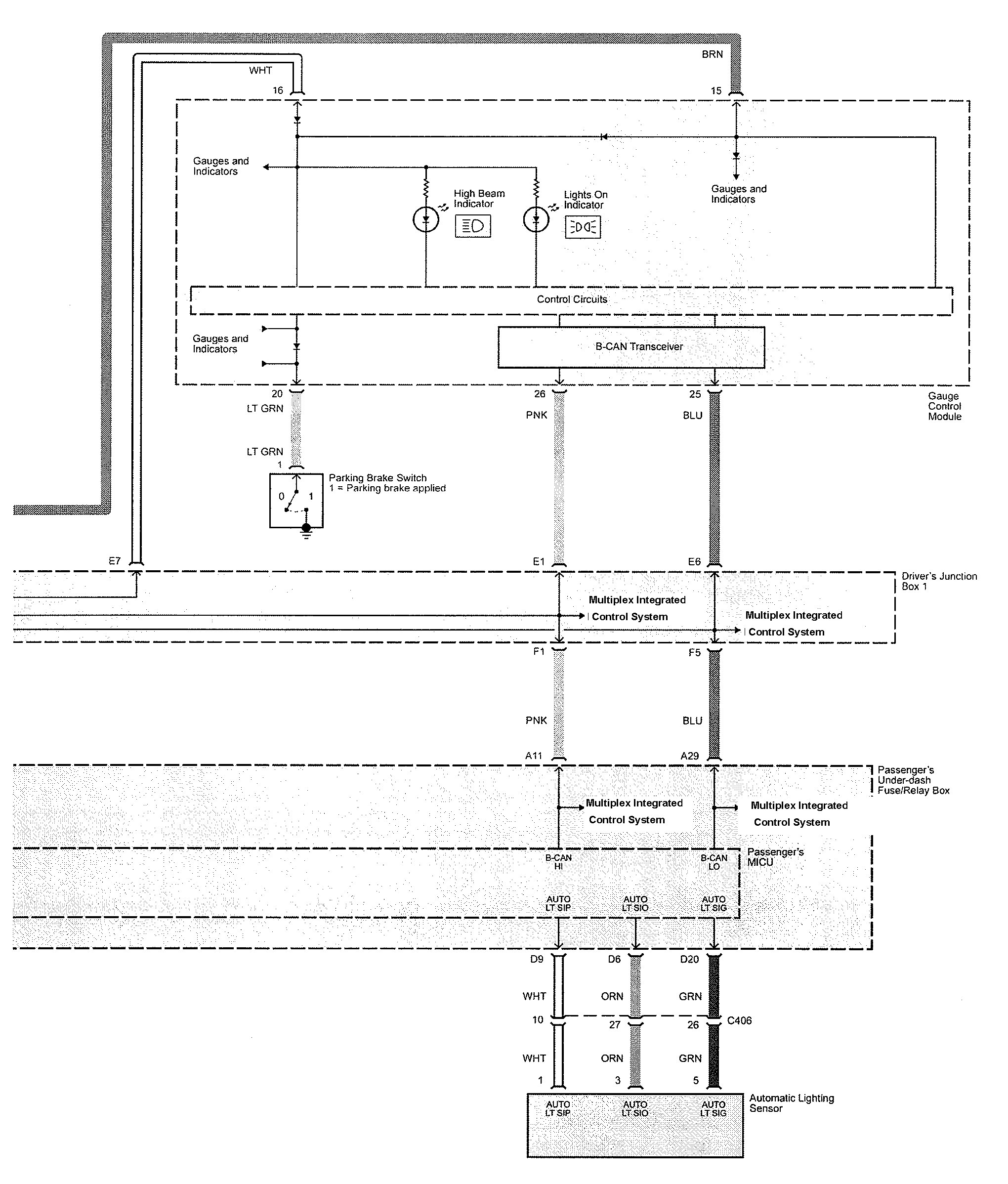
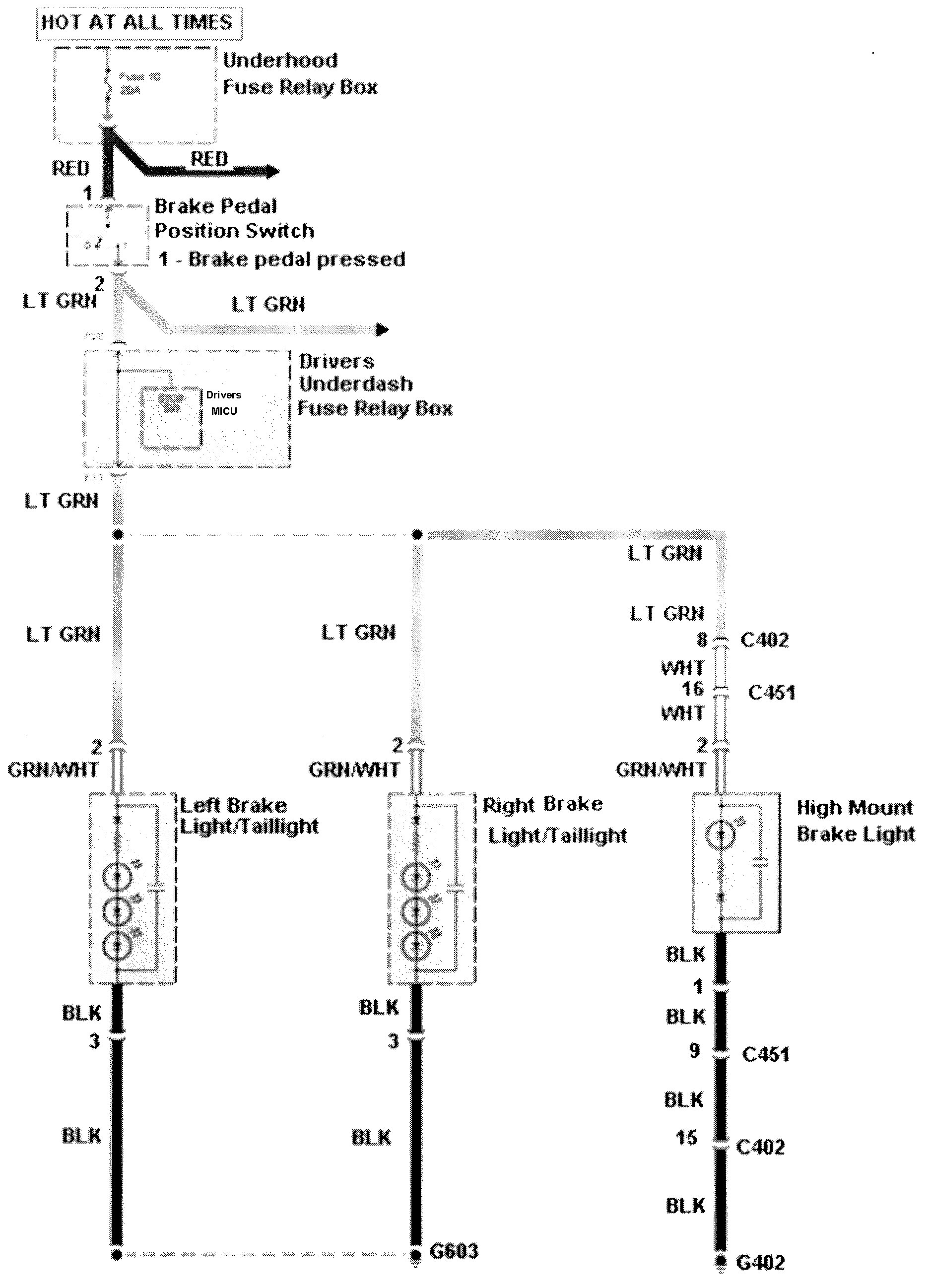
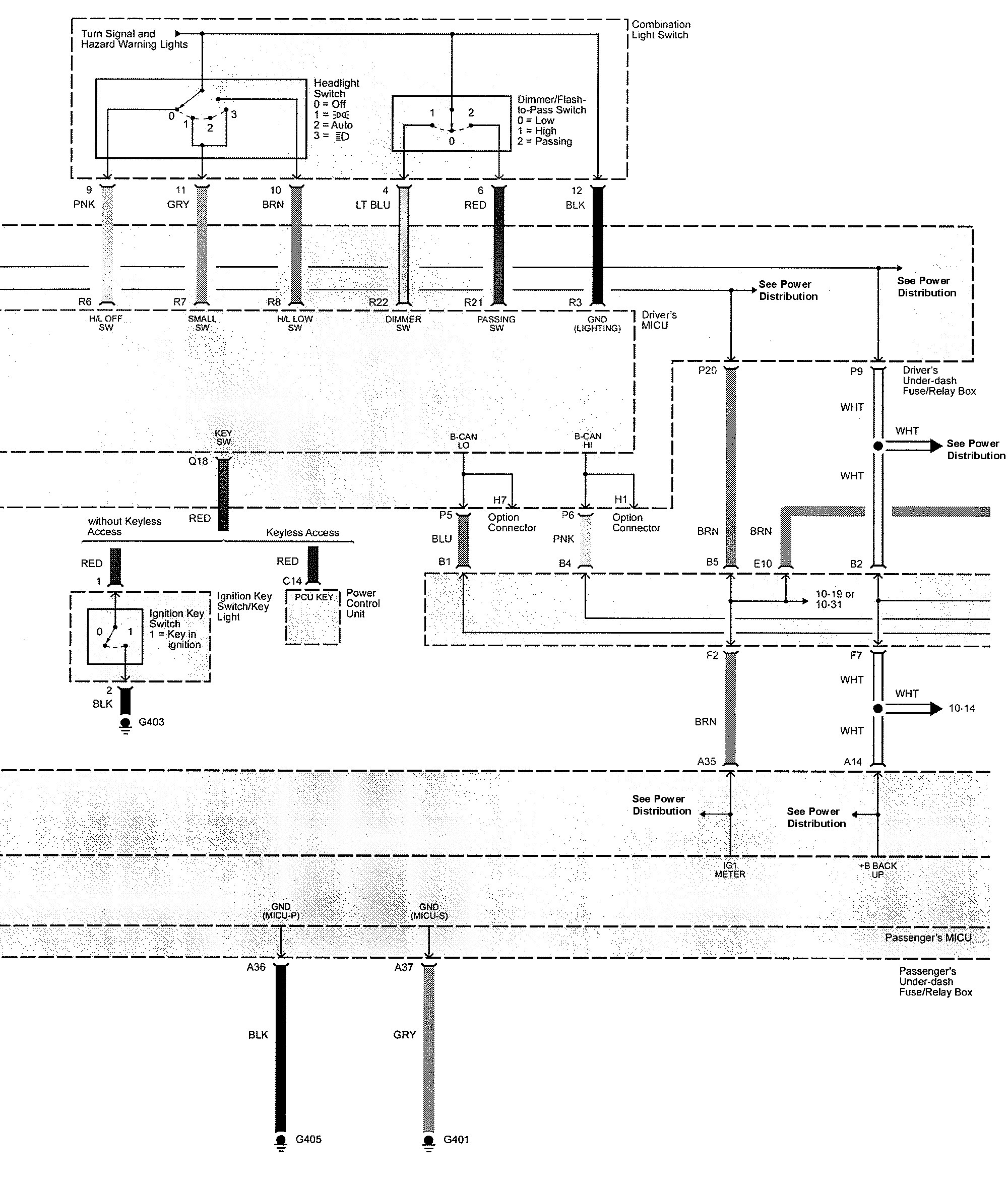
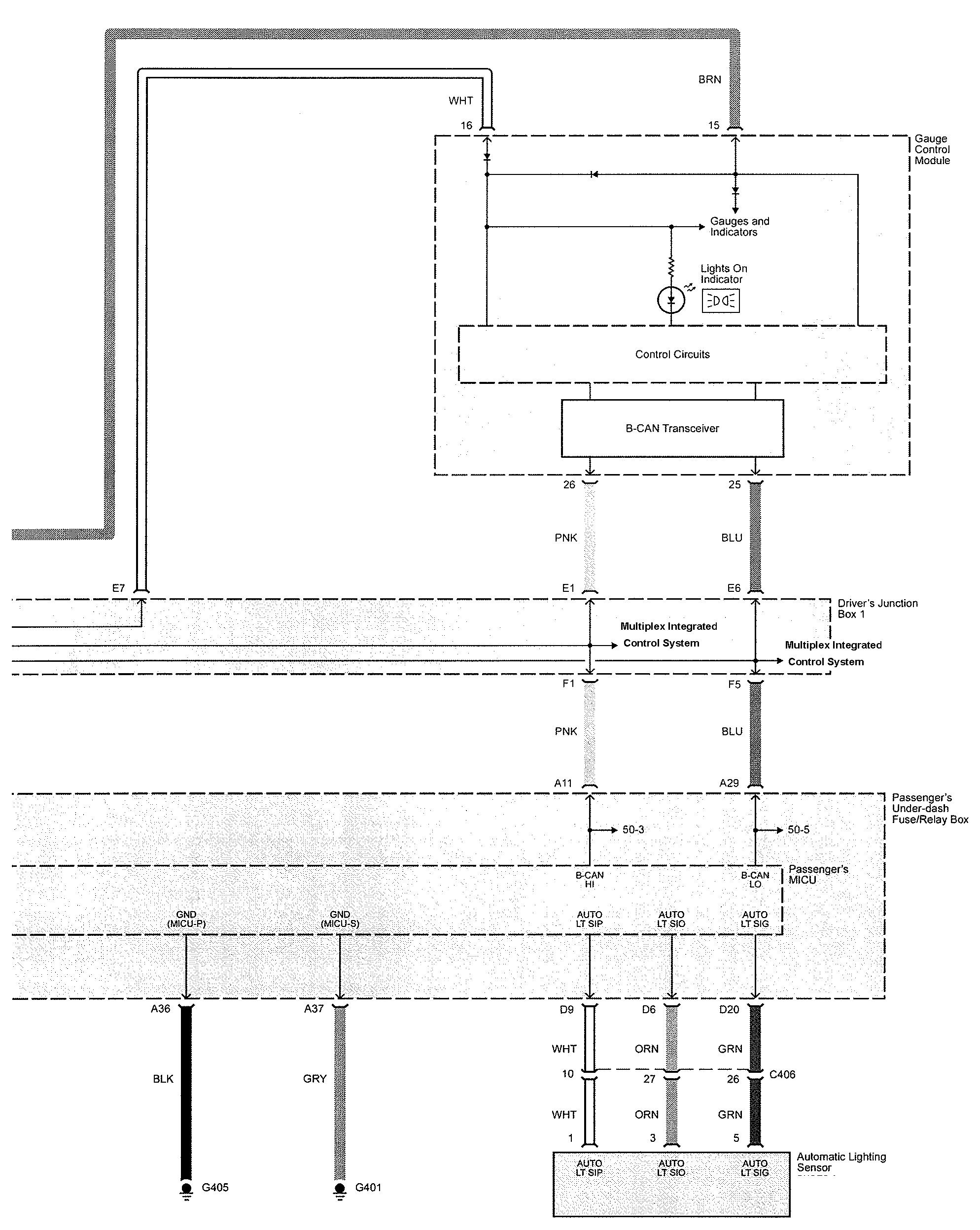
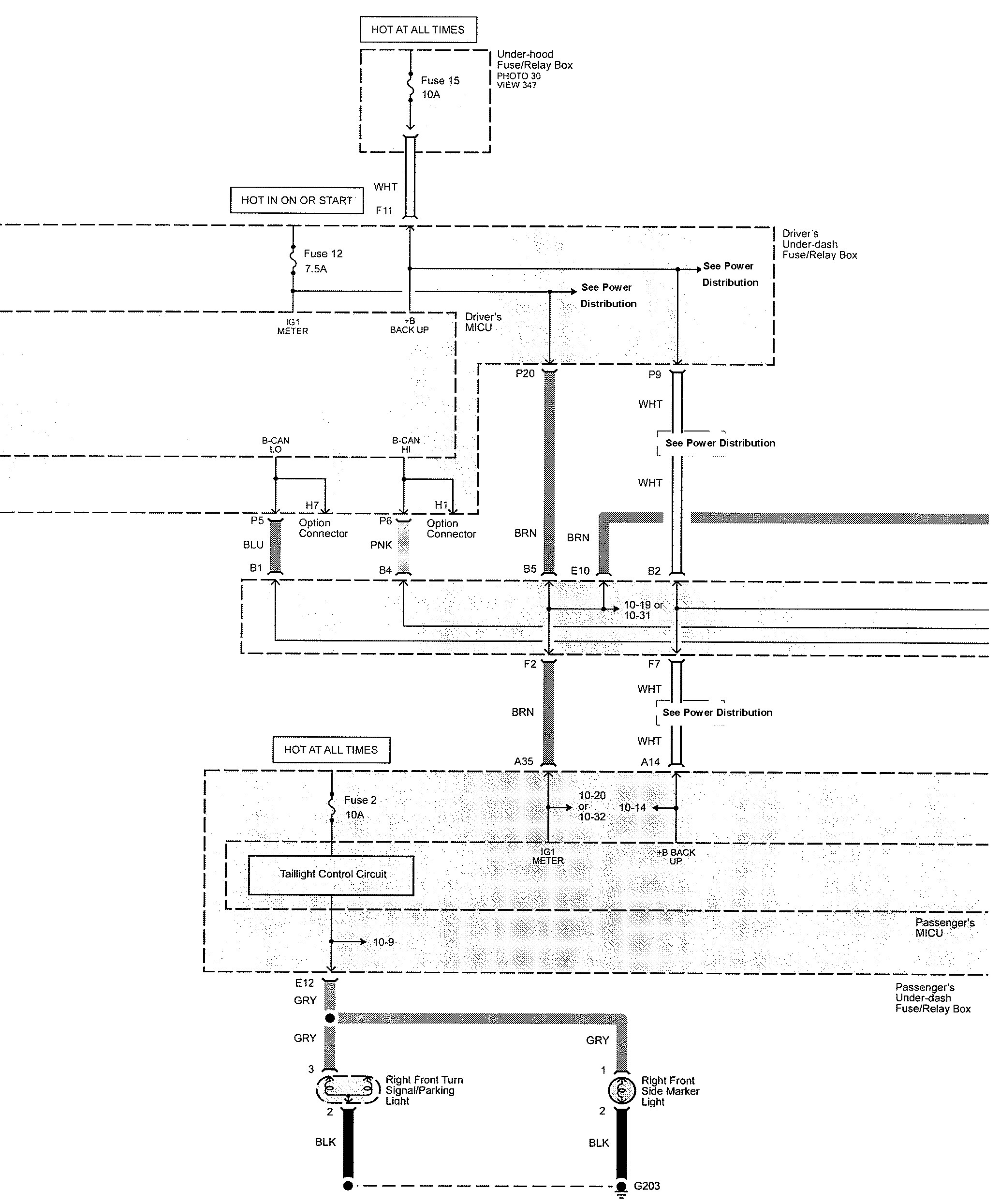
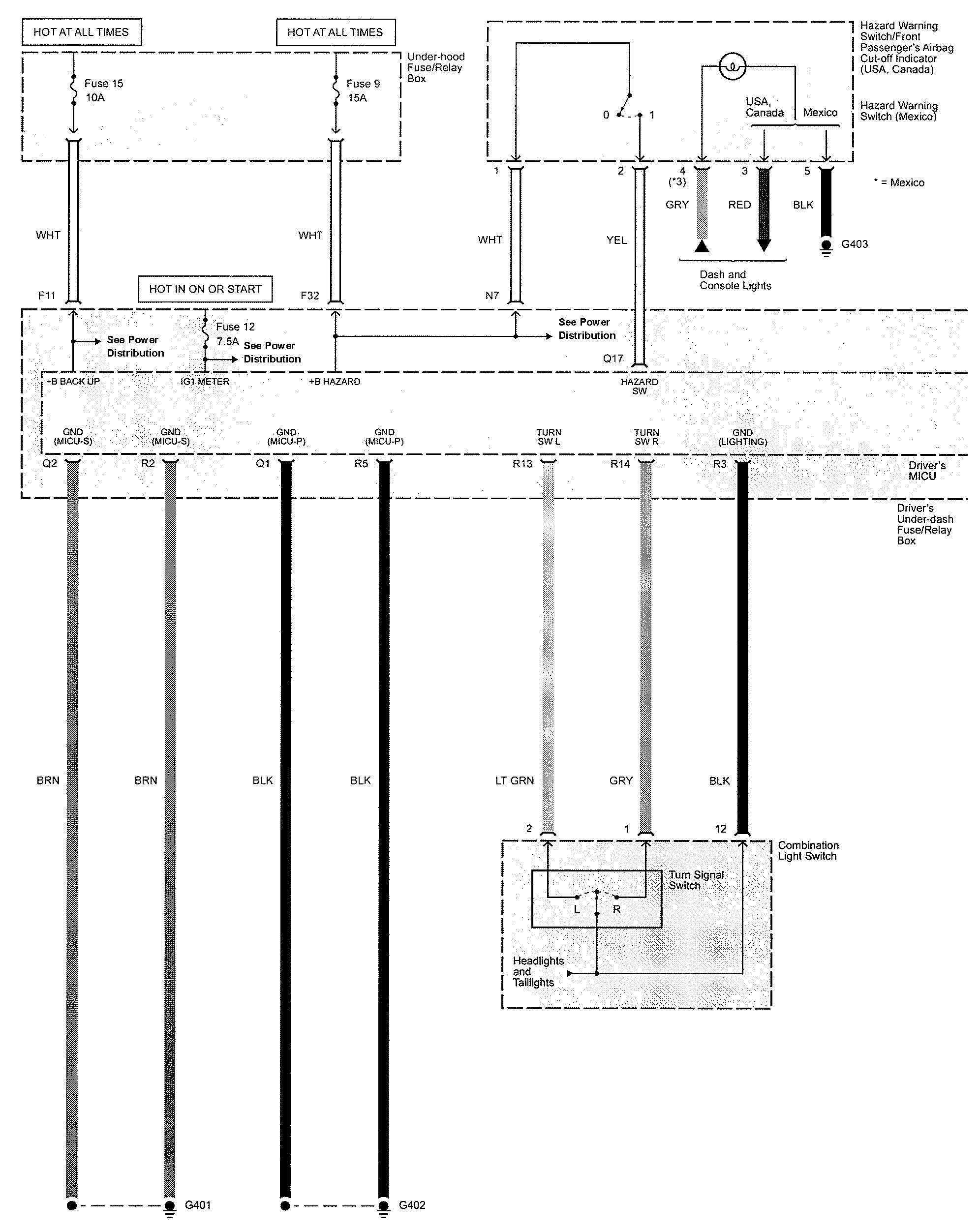
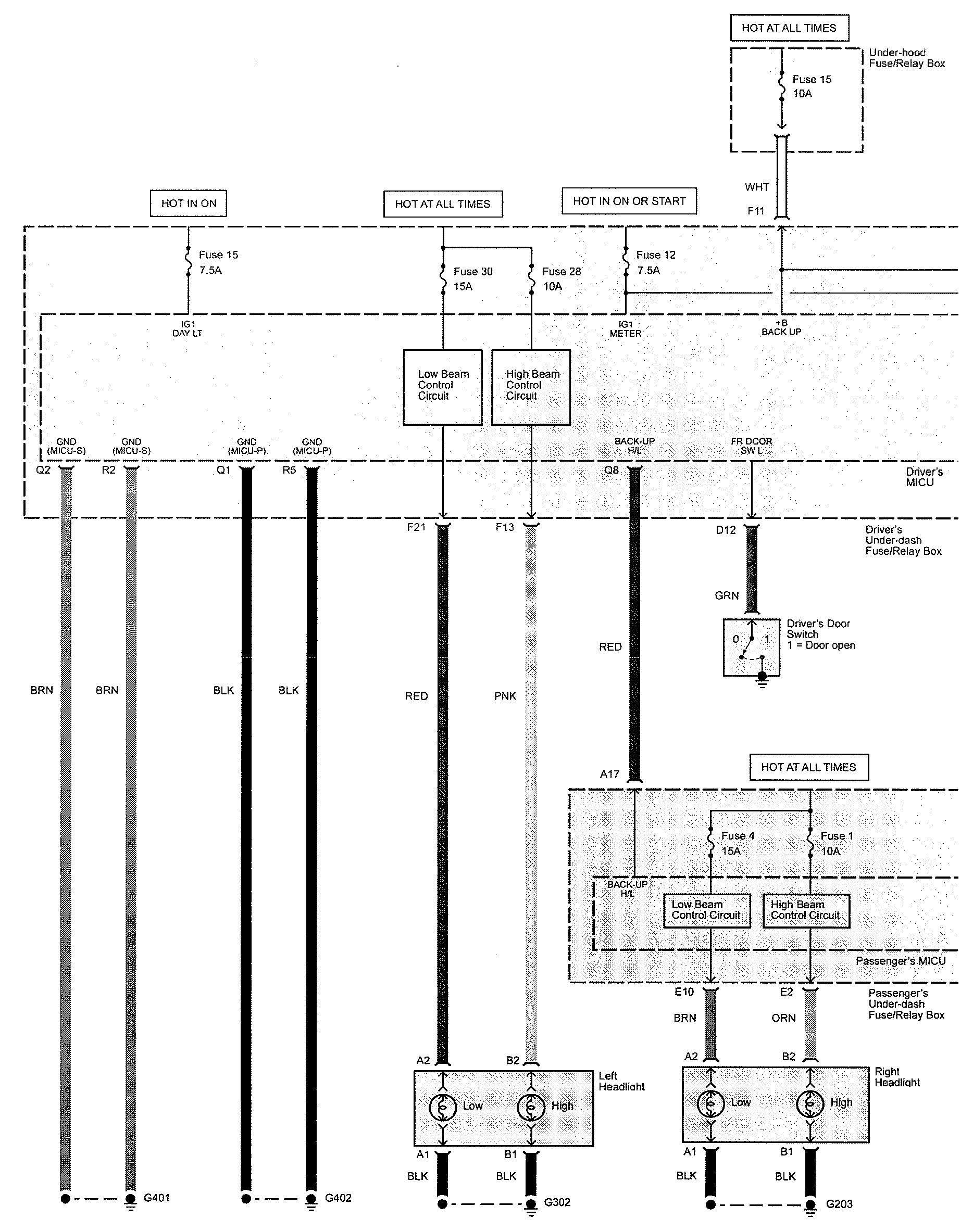
Acura TL (2009) – wiring diagrams – exterior lighting
Year of productions: 2009
Exterior lamp












WARNING: Terminal and harness assignments for individual connectors will vary depending on vehicle equipment level, model, and market.
Year of productions: 2009












WARNING: Terminal and harness assignments for individual connectors will vary depending on vehicle equipment level, model, and market.
Copyright © 2025 | MH Magazine WordPress Theme by MH Themes