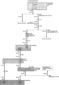
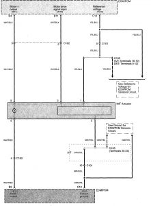
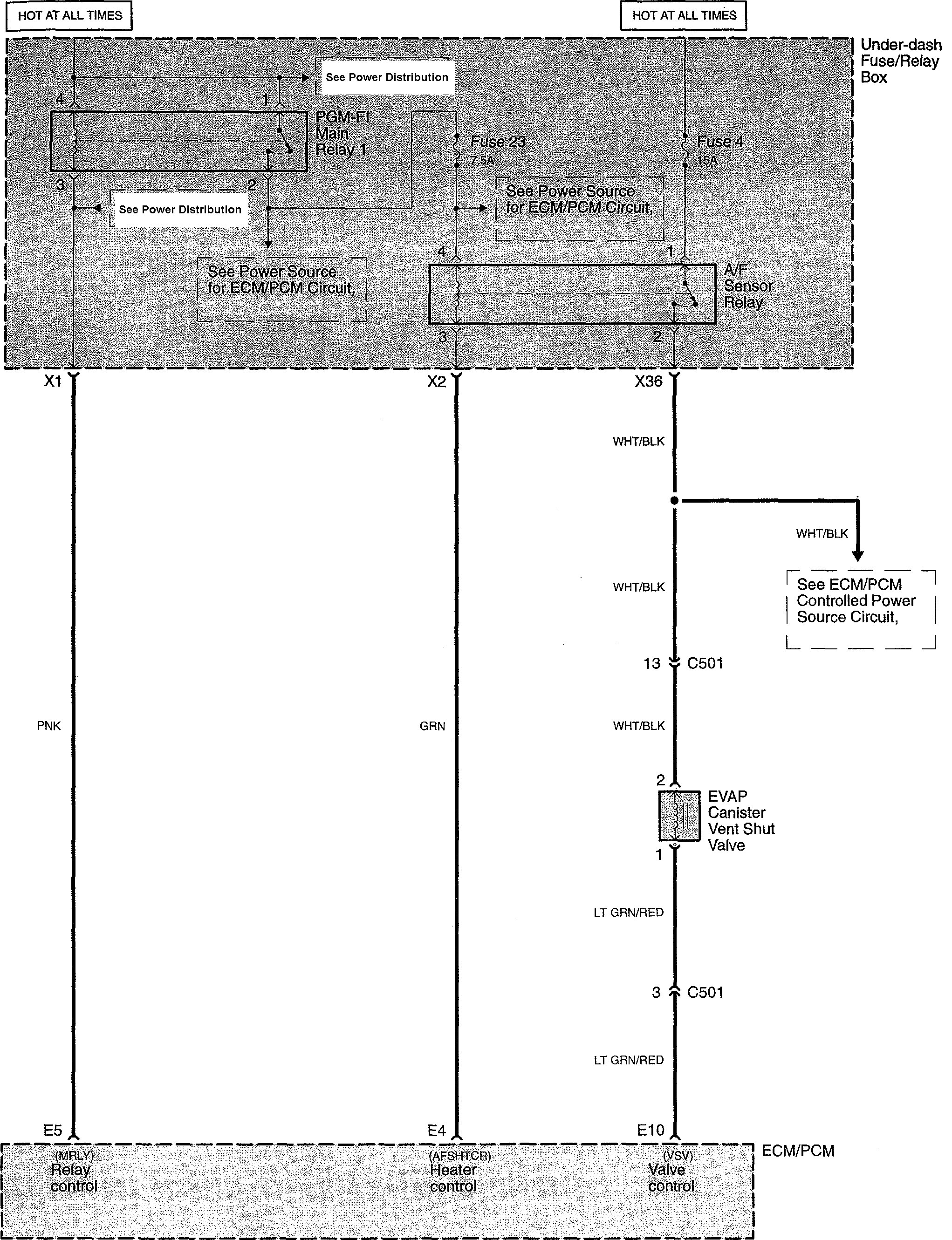
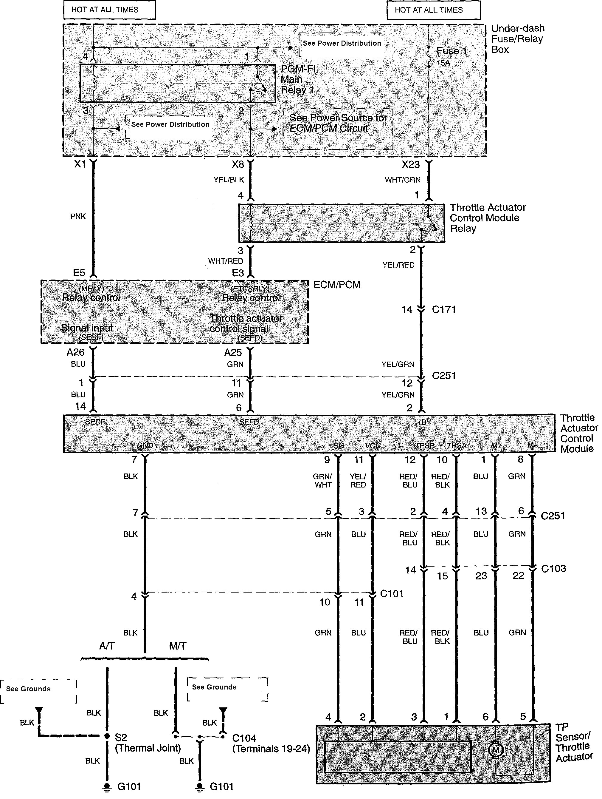
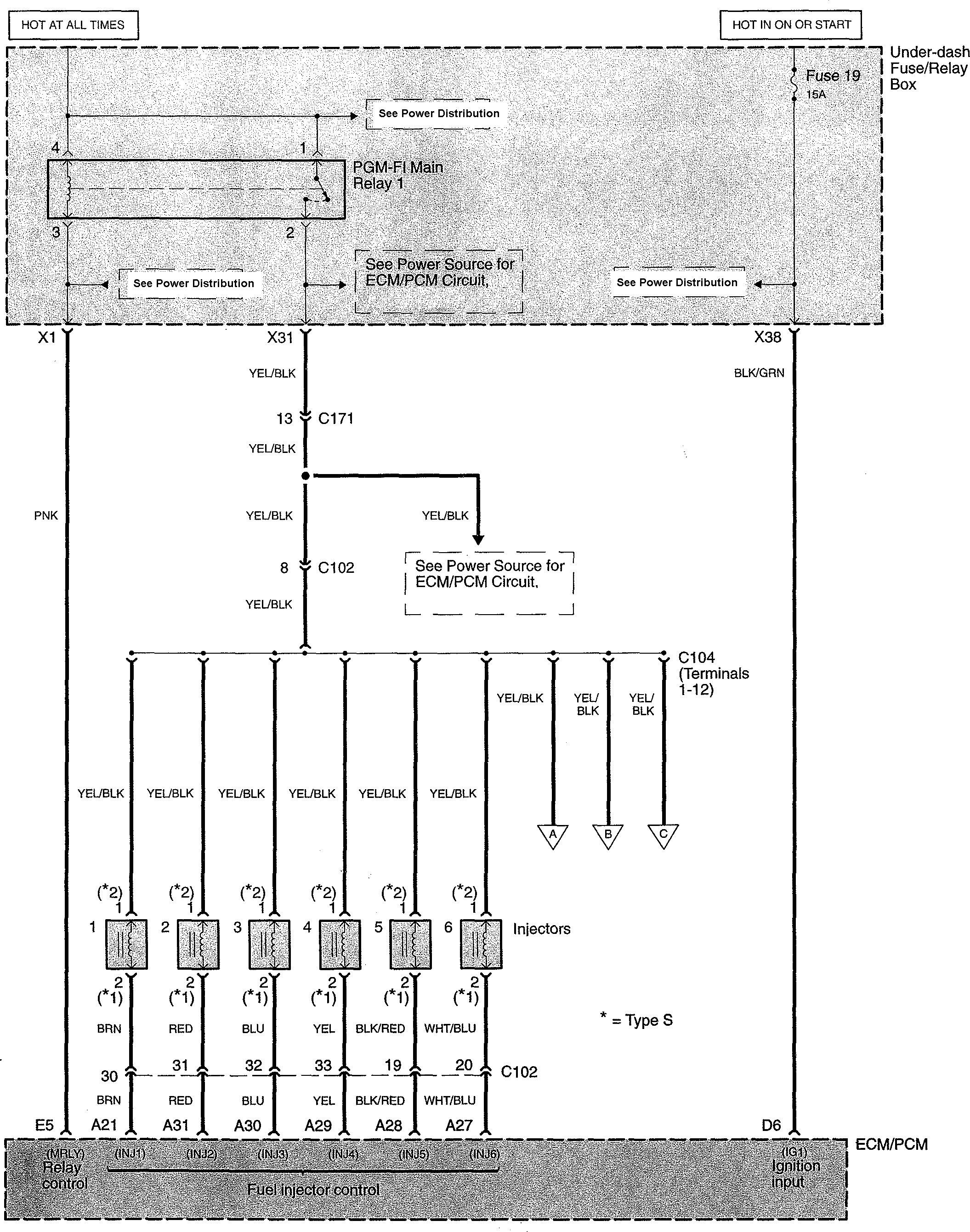
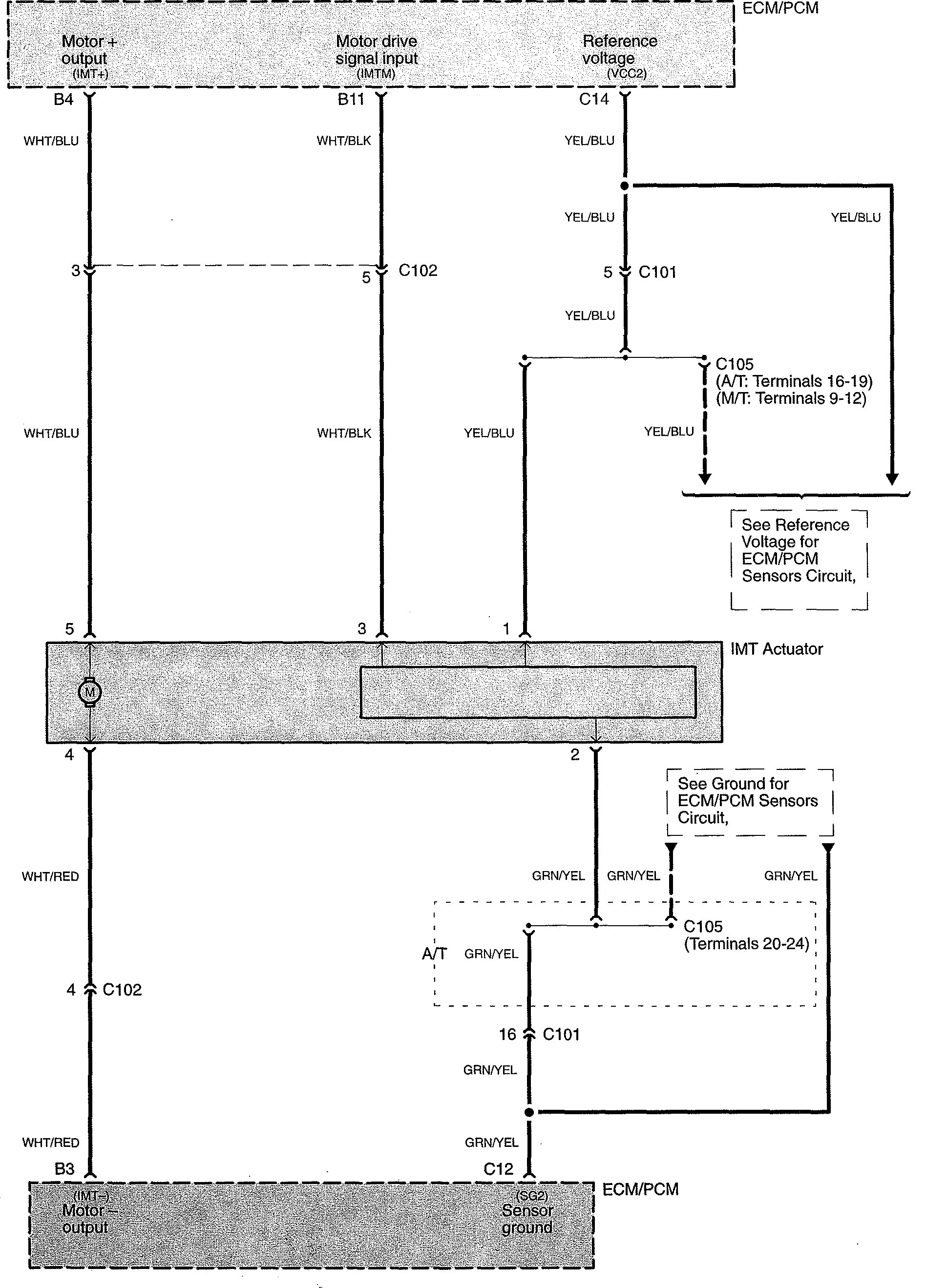
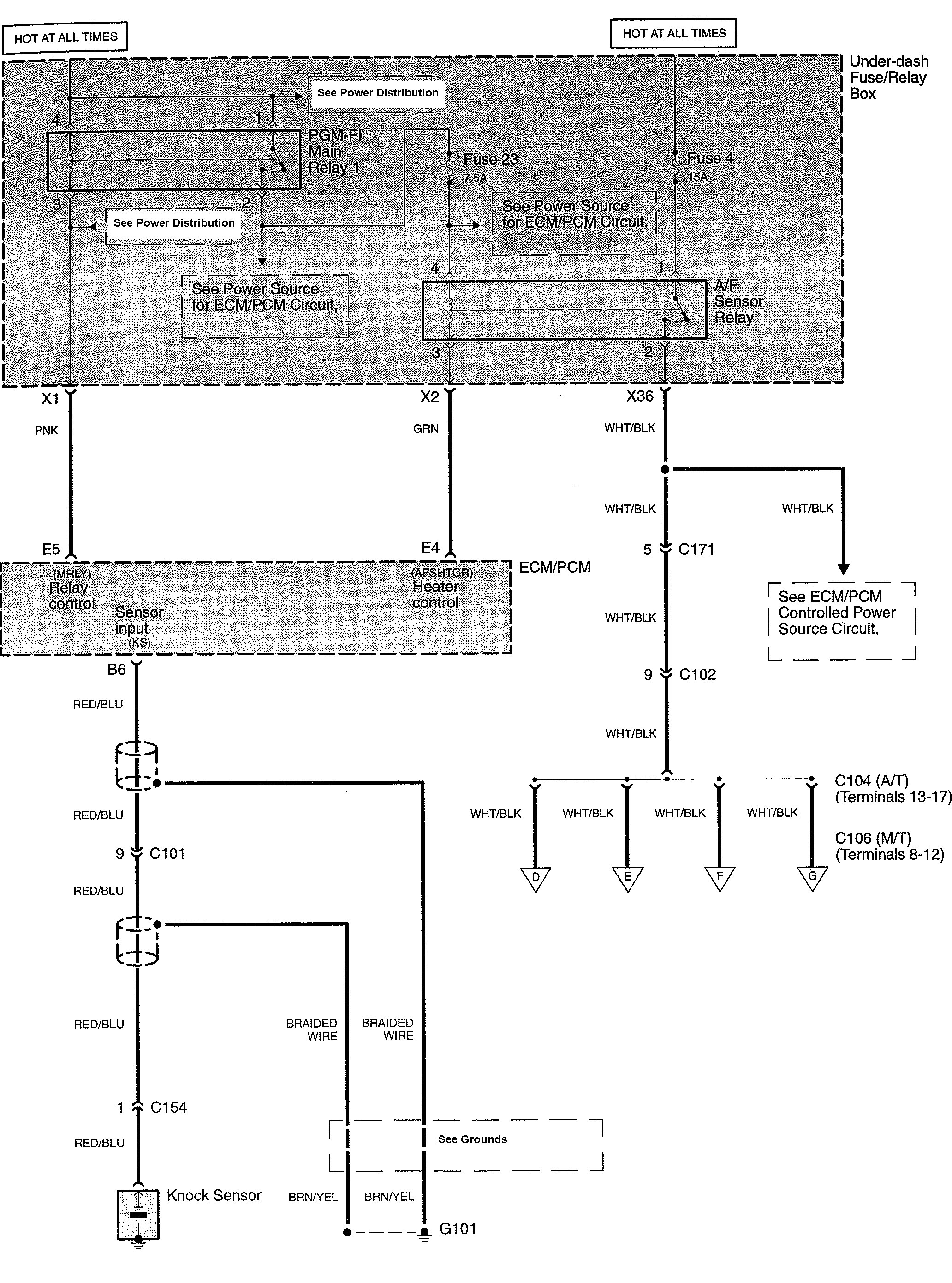
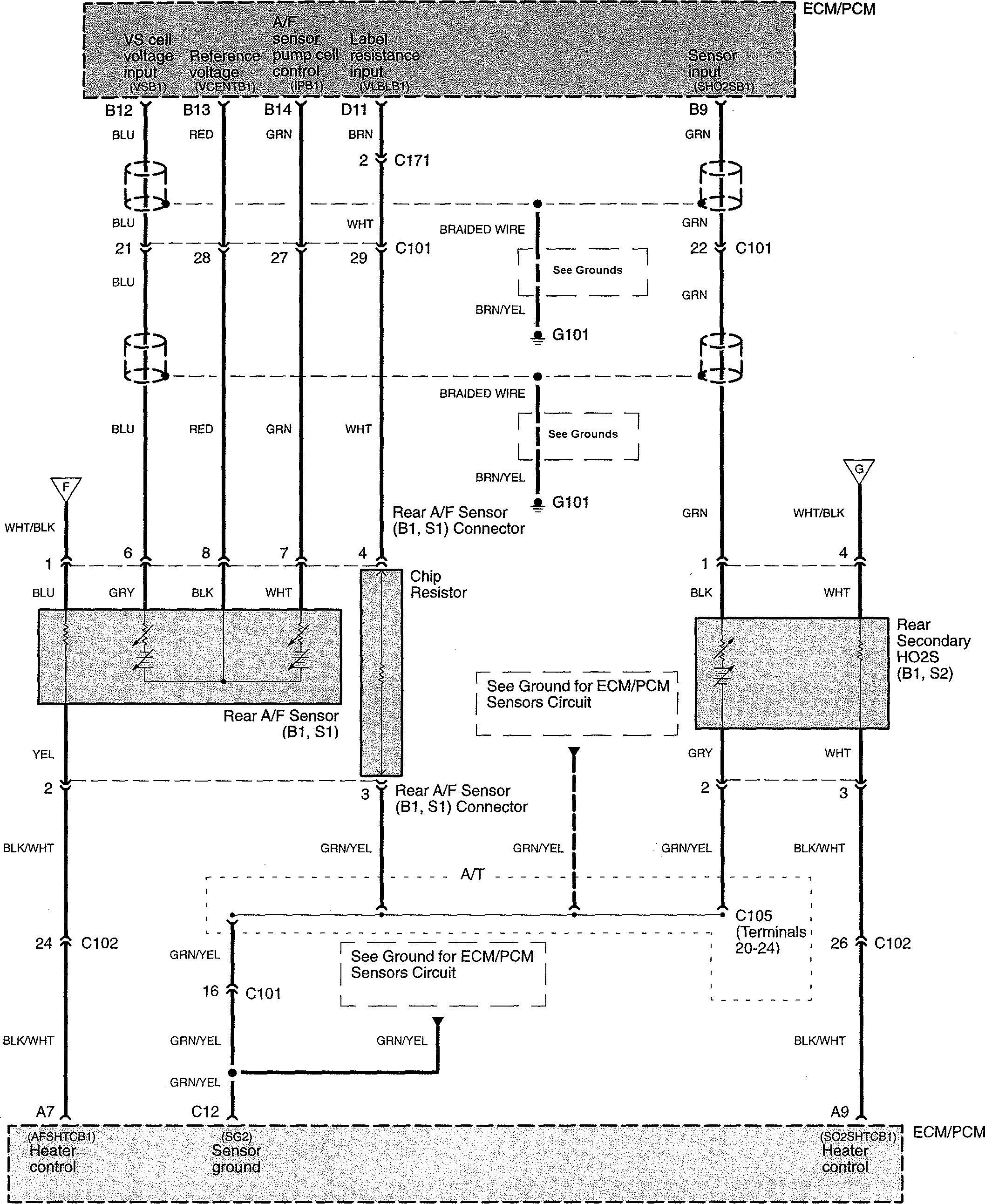
Acura TL (2008) – wiring diagrams – fuel control
Year of productions: 2008
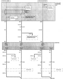
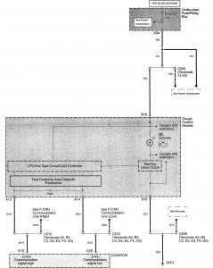
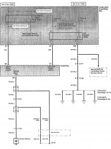
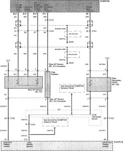
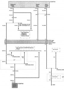
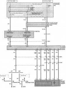
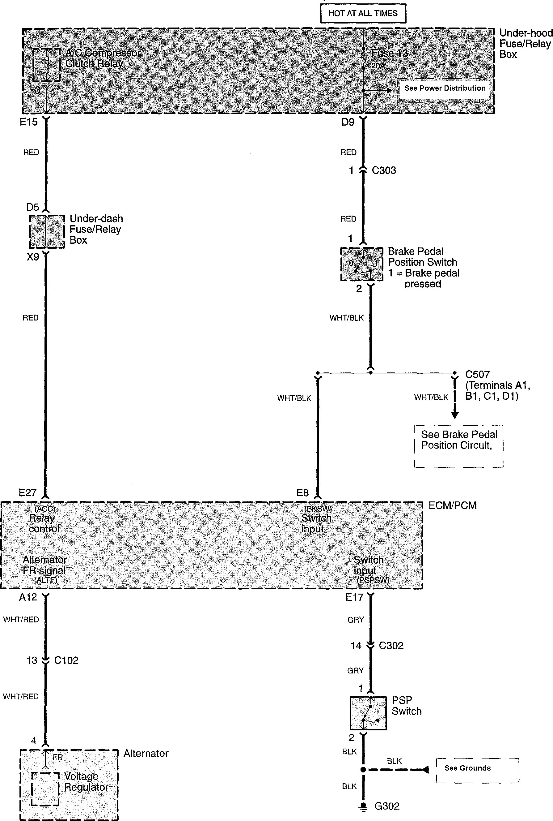
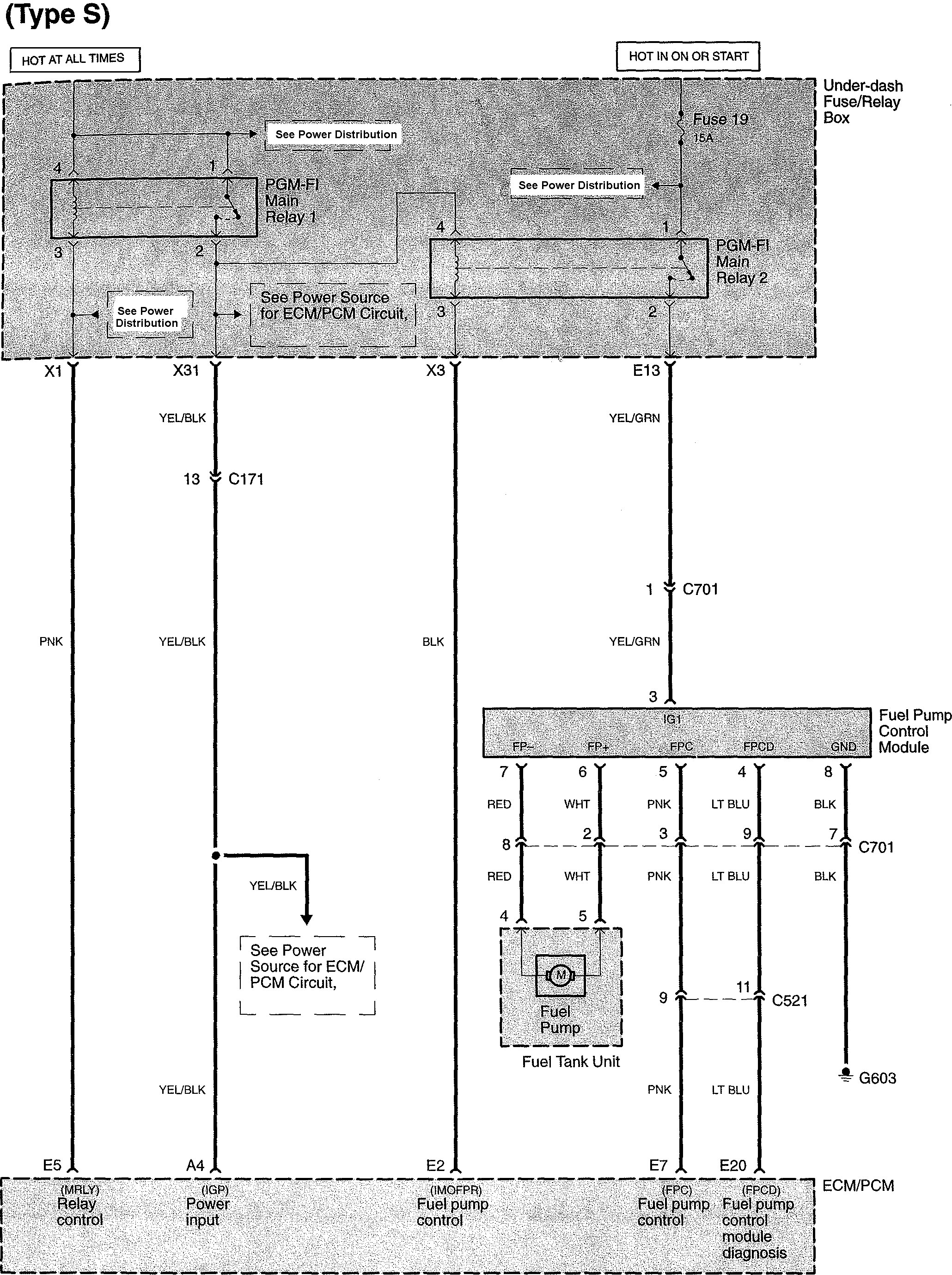
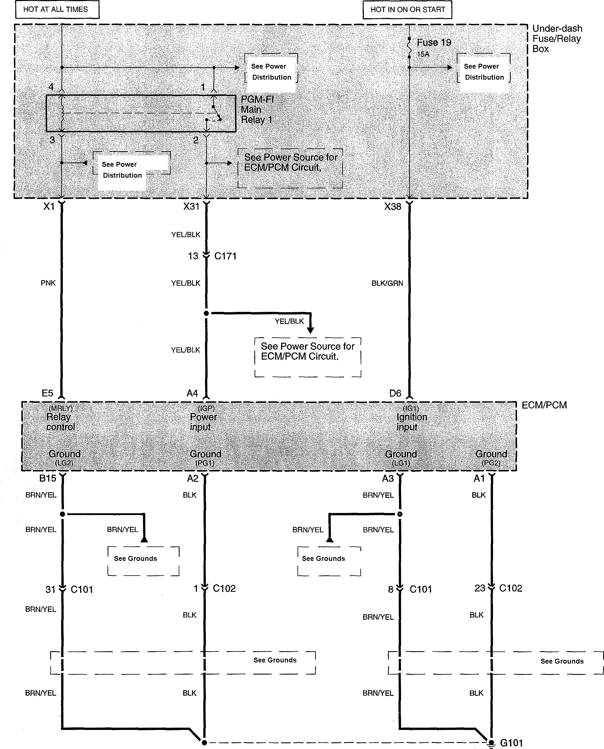
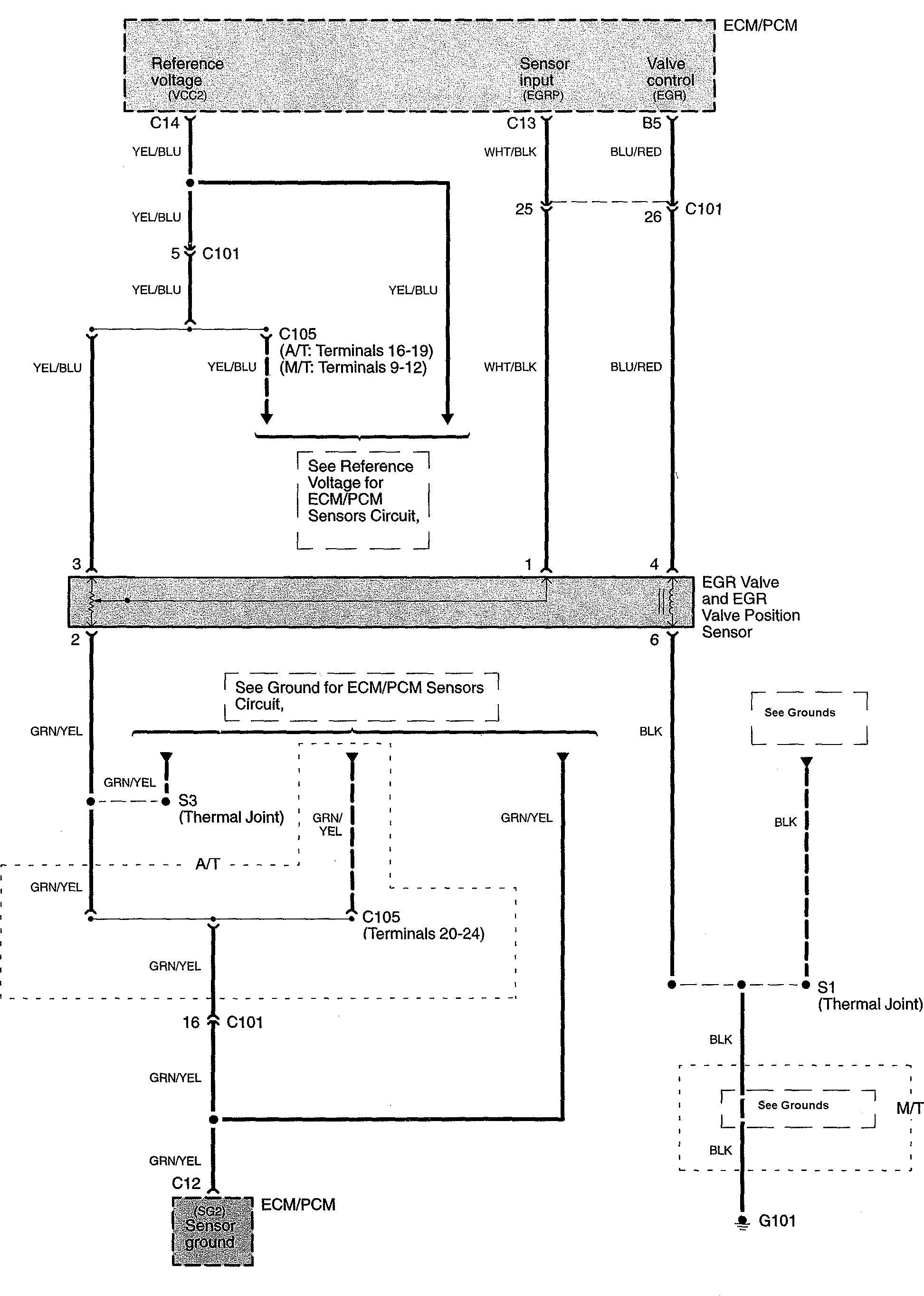
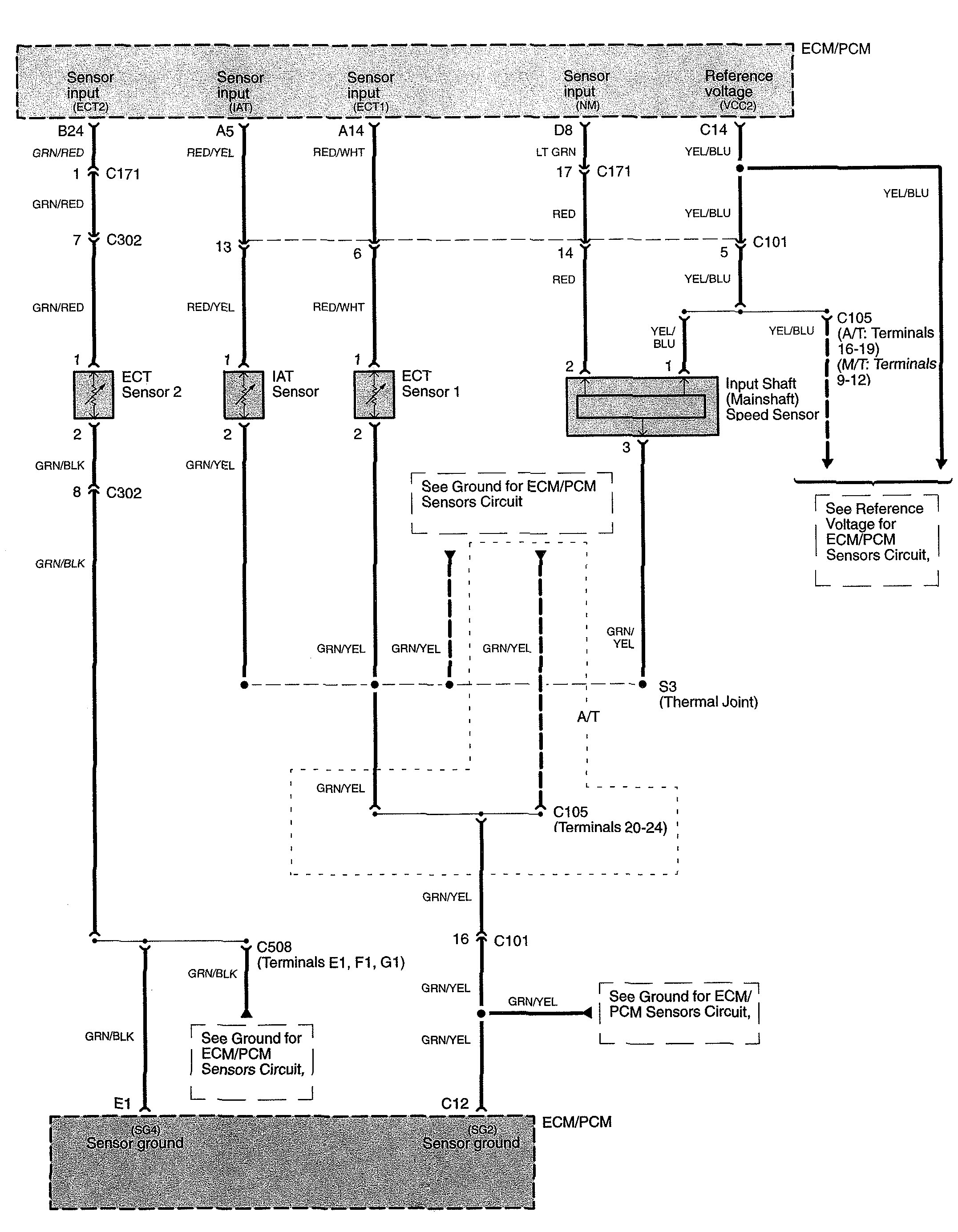
Fuel control
Version 1















Version 2

WARNING: Terminal and harness assignments for individual connectors will vary depending on vehicle equipment level, model, and market.
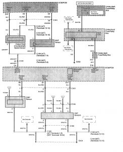
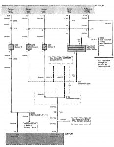
Year of productions: 2008
















WARNING: Terminal and harness assignments for individual connectors will vary depending on vehicle equipment level, model, and market.
Copyright © 2025 | MH Magazine WordPress Theme by MH Themes