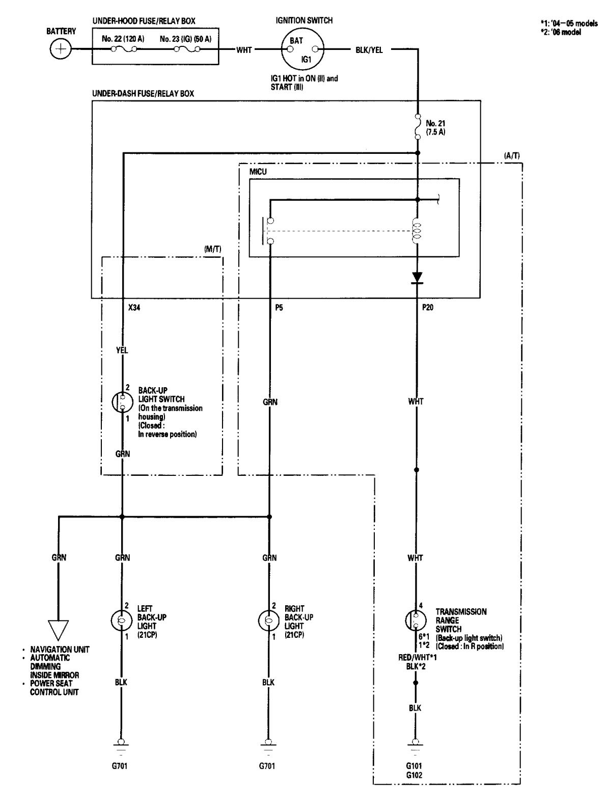
Acura TL (2006) – wiring diagrams – reverse lamps
Year of productions: 2006
Reverse lamps
Version 1

Version 2

Version 3

WARNING: Terminal and harness assignments for individual connectors will vary depending on vehicle equipment level, model, and market.
