Acura TL (2006) – wiring diagrams – automatic dimming mirror
Year of productions: 2006
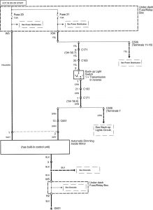
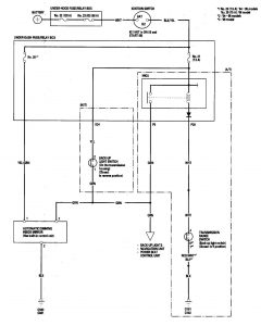
Automatic dimming mirror
Version 1

Version 2

Version 3

WARNING: Terminal and harness assignments for individual connectors will vary depending on vehicle equipment level, model, and market.
