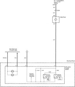
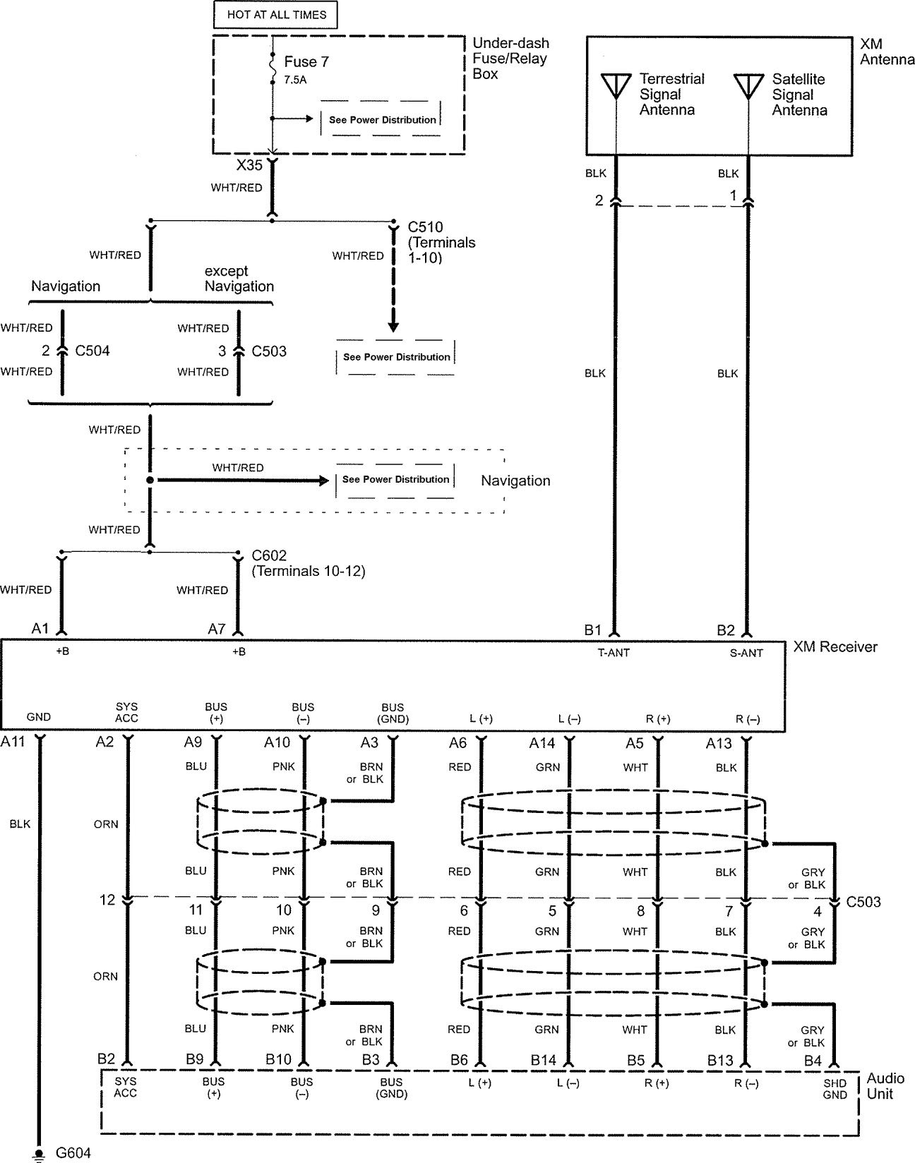
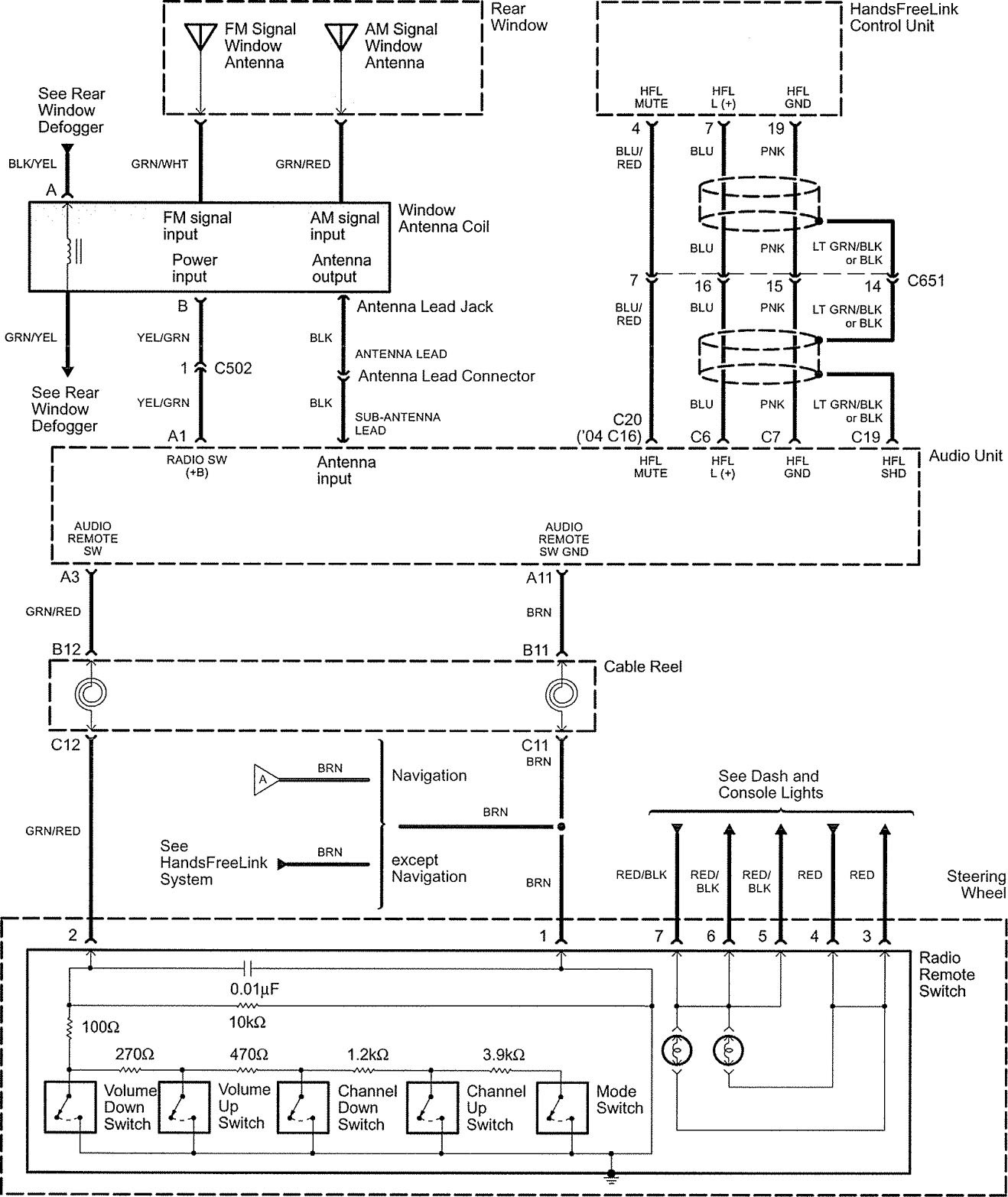
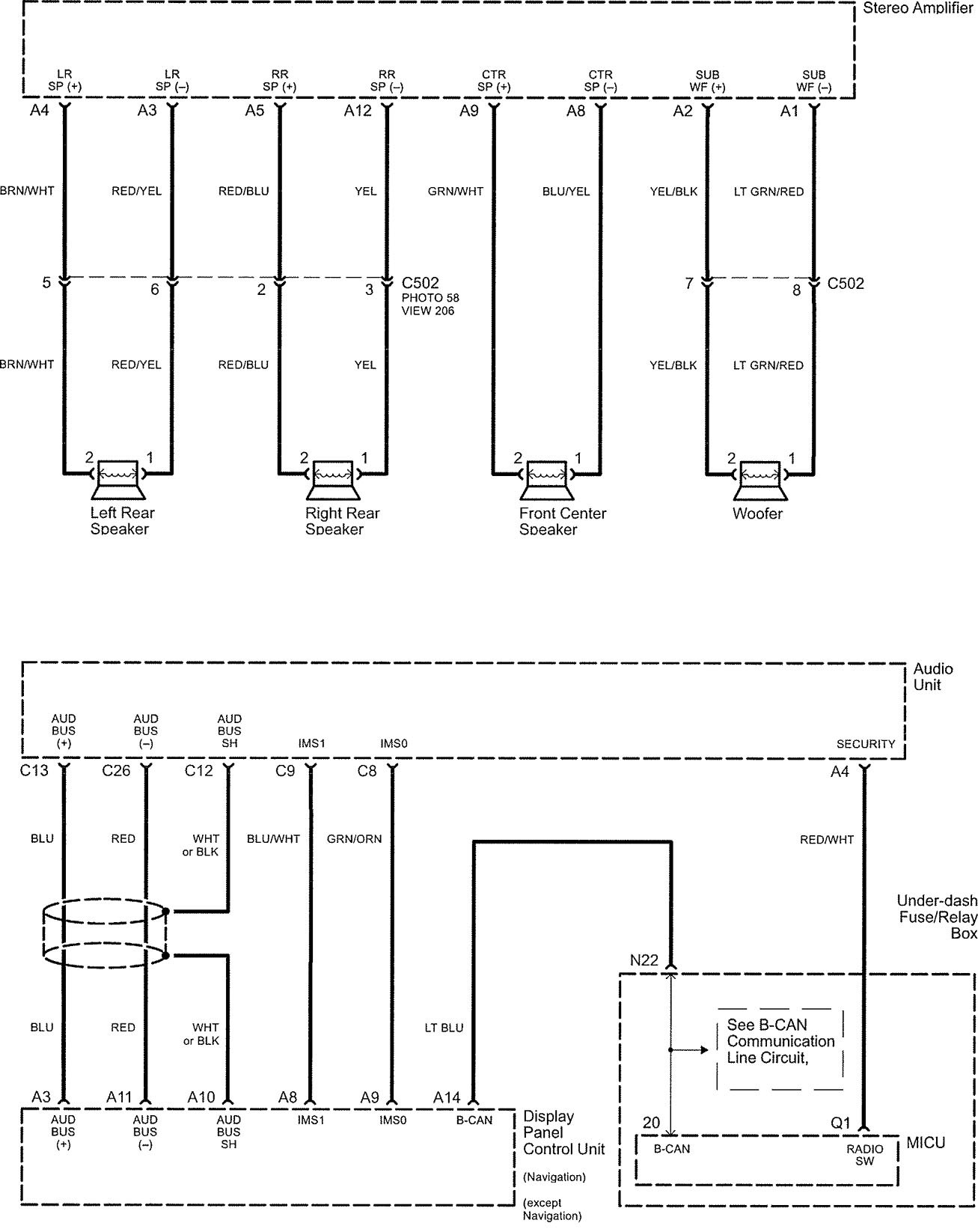
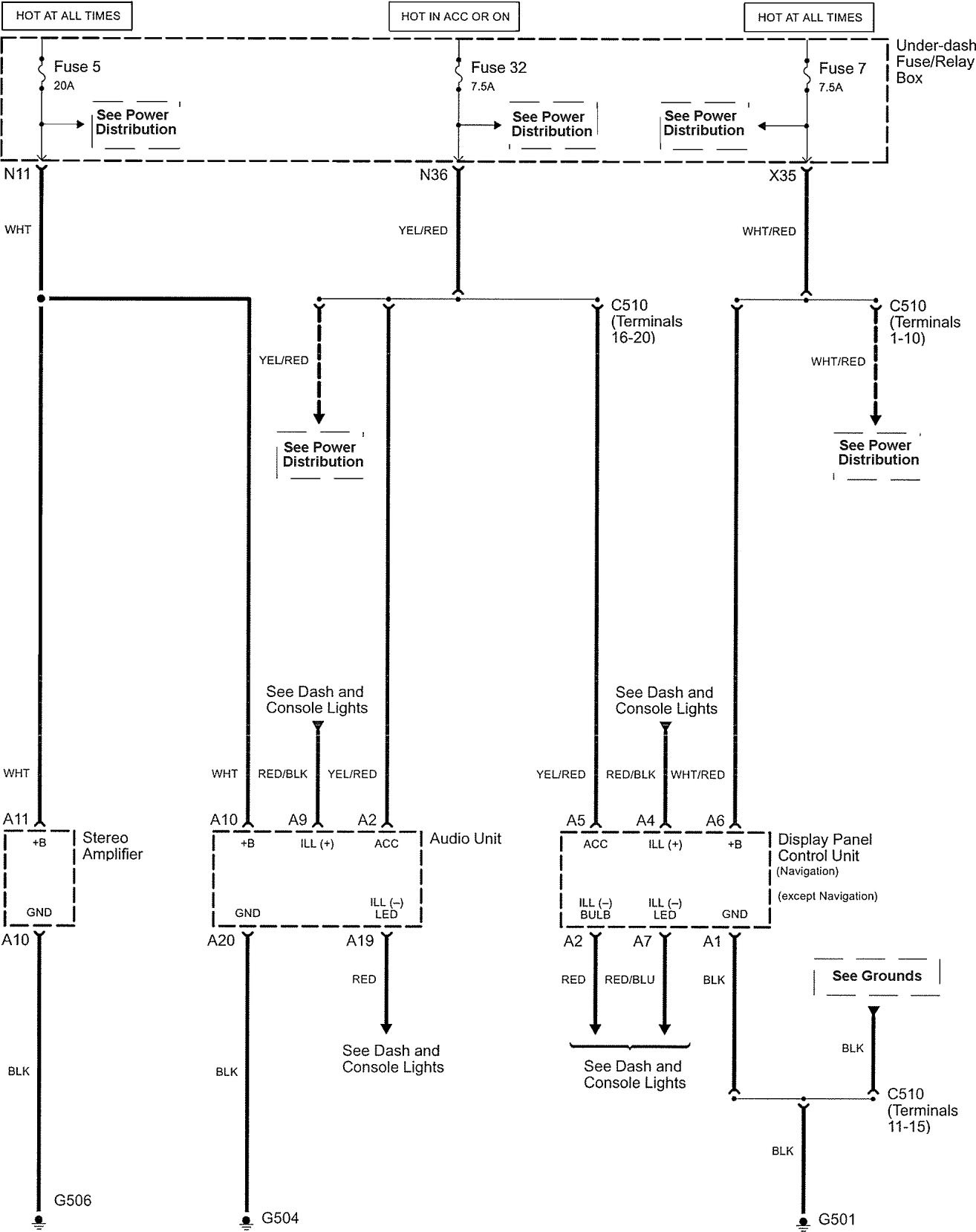
Acura TL (2005) – wiring diagrams – audio
Year of productions: 2005
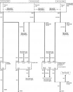
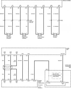
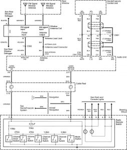
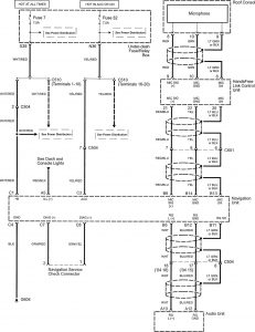
Audio
Version 1





Version 2

Version 3



WARNING: Terminal and harness assignments for individual connectors will vary depending on vehicle equipment level, model, and market.
Year of productions: 2005









WARNING: Terminal and harness assignments for individual connectors will vary depending on vehicle equipment level, model, and market.
Copyright © 2026 | MH Magazine WordPress Theme by MH Themes