Acura TL (1998 – 1999) – wiring diagrams – speed control
Year of productions: 1998, 1999
Speed control

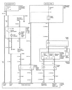
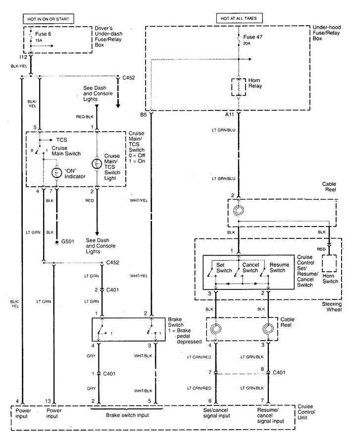
speed controls (part 1)

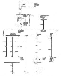
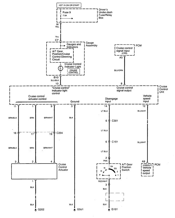
speed controls (part 2)
WARNING: Terminal and harness assignments for individual connectors will vary depending on vehicle equipment level, model, and market.
