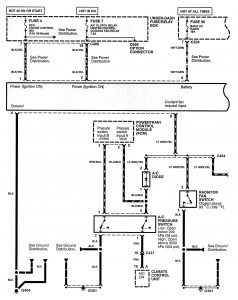
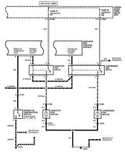
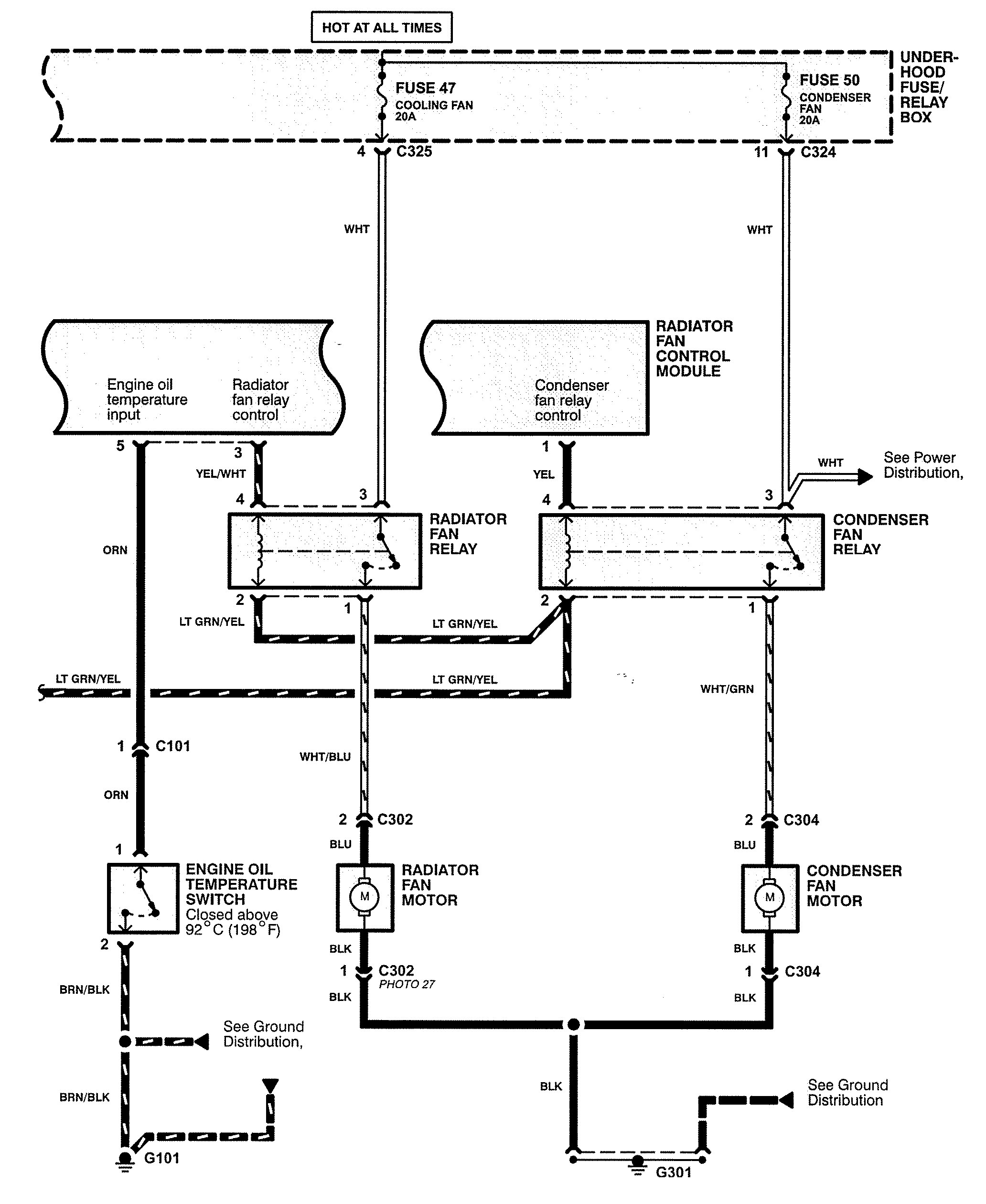
Acura TL (1998) – wiring diagrams – cooling fans
Year of productions: 1998
Cooling fans

cooling fans (part 1)

cooling fans (part 2)
WARNING: Terminal and harness assignments for individual connectors will vary depending on vehicle equipment level, model, and market.
