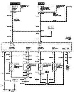
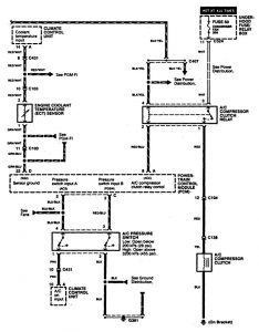
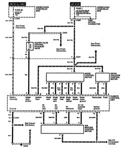
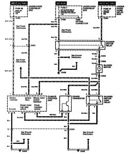
Acura TL (1997 – 1998) – wiring diagrams – HVAC controls
Year of productions: 1997, 1998
HVAC controls
Version 1


Version 2

Version 3

WARNING: Terminal and harness assignments for individual connectors will vary depending on vehicle equipment level, model, and market.
