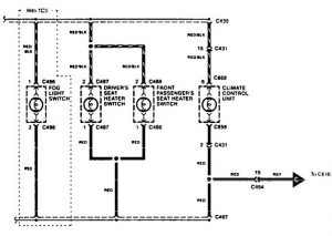
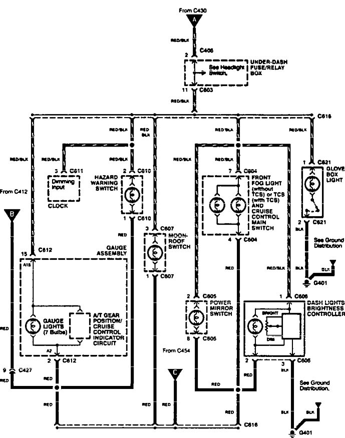
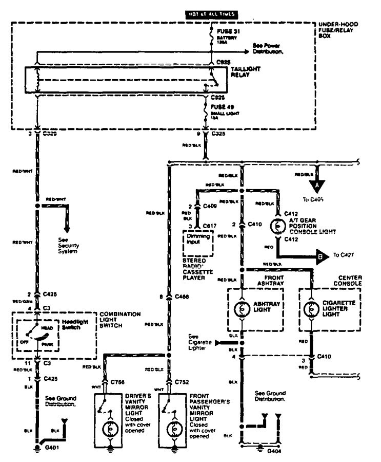
Acura TL (1996 – 1997) – wiring diagrams – instrument panel lamp
Year of productions: 1996, 1997
Instrument panel lamp



WARNING: Terminal and harness assignments for individual connectors will vary depending on vehicle equipment level, model, and market.
