Acura TL (1995 – 1998) – wiring diagrams – stop lamp
Year of productions: 1995, 1996, 1997, 1998
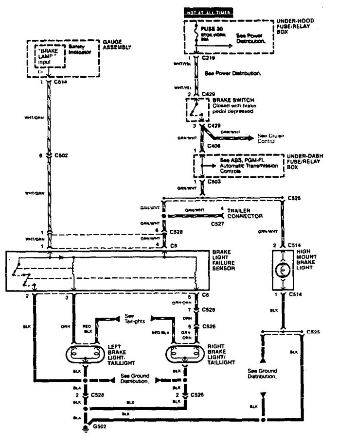
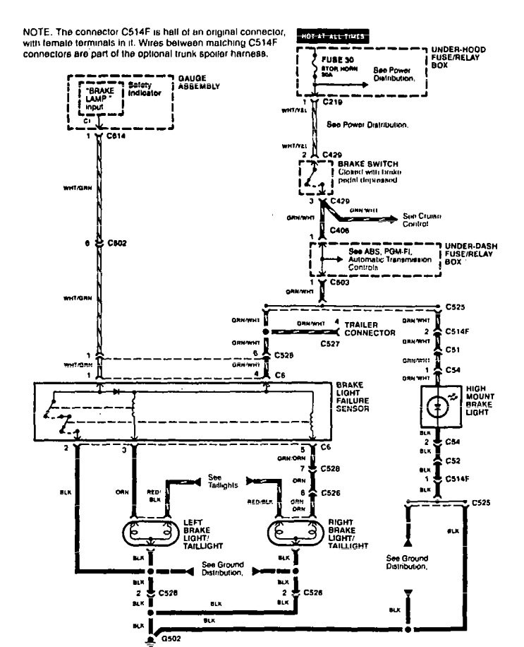
Stop lamp
Version 1

Version 2

WARNING: Terminal and harness assignments for individual connectors will vary depending on vehicle equipment level, model, and market.
