Volvo 940 (1995) – wiring diagrams – stop lamp Year of productions: 1995 Stop lamp WARNING: Terminal and harness assignments for individual connectors will vary depending on vehicle equipment level, model, and market.
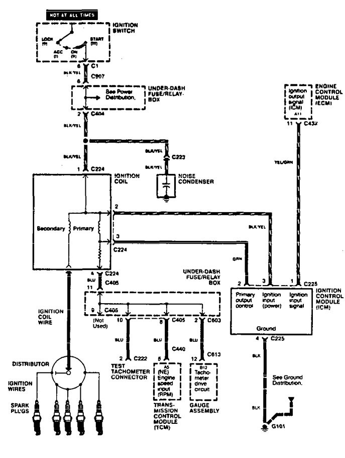
Acura RL (2006) – wiring diagrams – power seats Year of productions: 2006 Power seats Version 1 Version 2 Version 3 Version 4 Version 5 Version 6 WARNING: Terminal and harness assignments for individual connectors […]