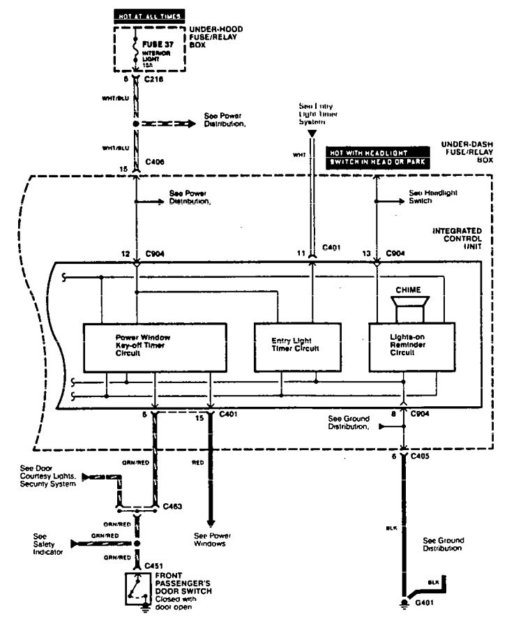
Acura TL (1995 – 1998) – wiring diagrams – driver information center/message center
Year of productions: 1995, 1996, 1997, 1998
Driver information center/message center


WARNING: Terminal and harness assignments for individual connectors will vary depending on vehicle equipment level, model, and market.
