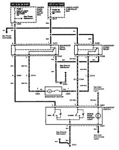
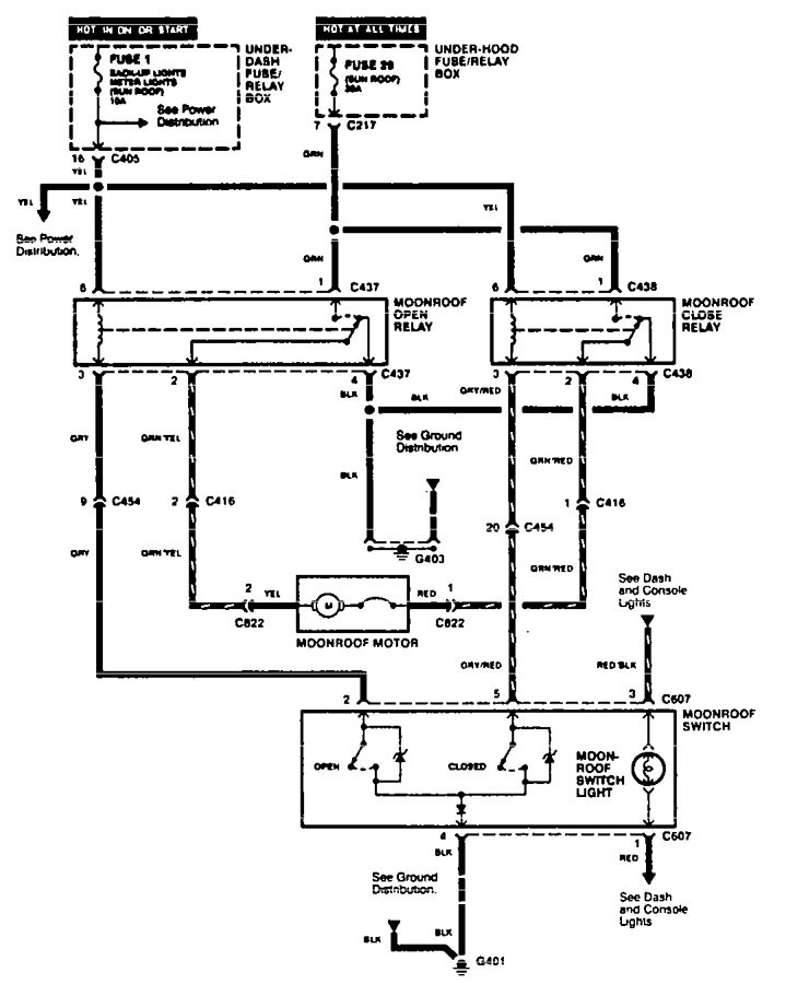
Acura TL (1995 – 1997) – wiring diagrams – sun roof
Year of productions: 1995, 1996, 1997
Sun roof

WARNING: Terminal and harness assignments for individual connectors will vary depending on vehicle equipment level, model, and market.
Copyright © 2026 | MH Magazine WordPress Theme by MH Themes