Acura SLX (1998) – wiring diagrams – fuse panel
Year of productions: 1998
Diode list

| Connector No. | X-14 | X-15 | B-39 | B-40 | B-43 | B-44 | B-45 | B-46 | |
| Usage | – | EHCU | – | – | – | Headlight Cornering light | – | – | |
| Transmission | A/T | – | – | – | – | – | X | – | – |
| M/T | – | X | – | – | – | X | – | – | |
EHCU: Electronic Hydraulic Control Unit
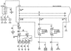
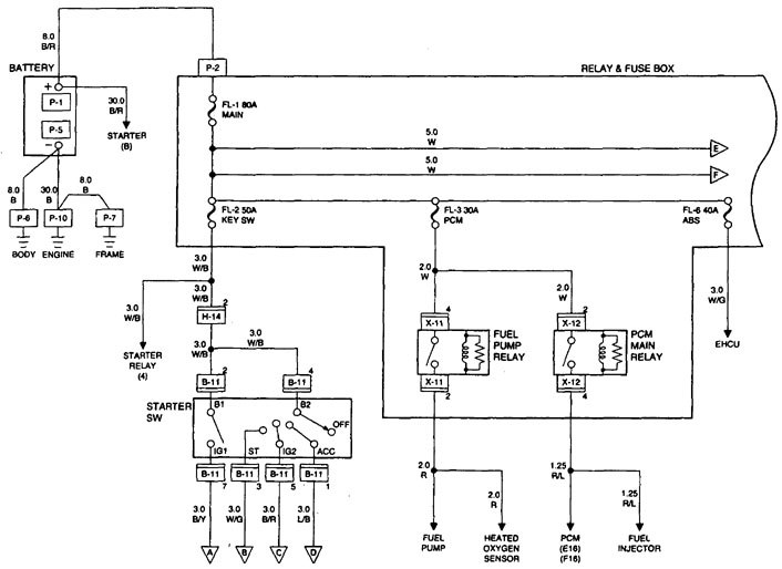
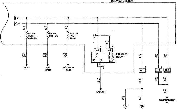
Fuse (Relay and Fuse Box)

relay box
| Fuse number | Capacity | Indication on label | Parts (Load) |
| F-1 | — | — | — |
| F-2 | 20 | 02 SENSOR HEATER | Oxygen sensor |
| F-3 | 15 | HORN HAZARD | Hazard warning light, Horn relay, Horn, Anti-theft horn |
| F-4 | 15 | HILAMP-LH | Headlight-LH, High beam indicator light, Fog light relay, Cornering light |
| F-5 | 15 | HILAMP-RH | Headlight-RH |
| F-6 | — | — | — |
| F-7 | — | — | — |
| F-8 | 15 | (FRT FOG) | Fog light |
| F-9 | 20 | ABS | Hydraulic unit |
| F-10 | 15 | FUEL PUMP | Fuel pump |
| F-11 | — | — | — |
| F-12 | 15 | TAIL | Tail relay, Parking light, Side marker light, Taillight, License plate light, Illumination controller, Illumination light, A/T shift indicator control unit |
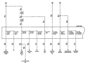
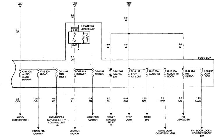
Fuse (Fuse Box)
| Fuse No. | Capacity | Indication on label | Parts (Load) |
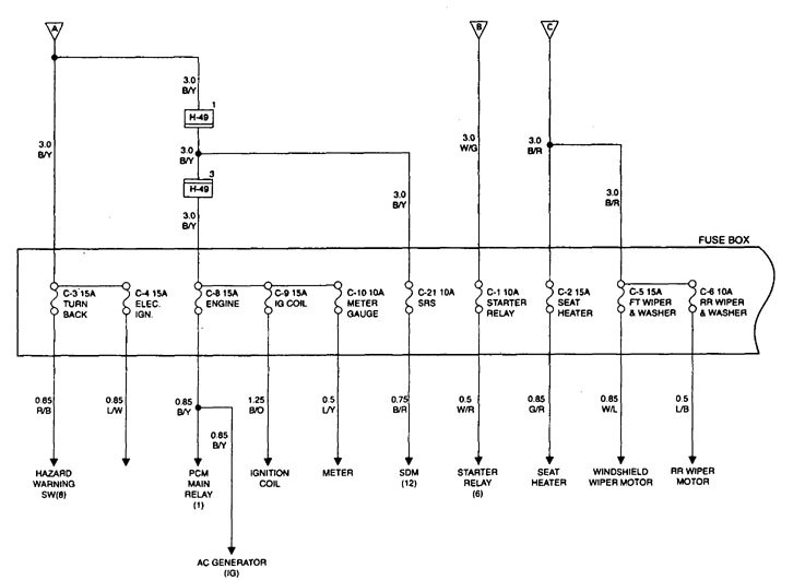
| C-1 | 10 | STARTER RELAY | Starter relay, Anti-theft controller |
| C-2 | 15 | (SEAT HEATER) | Seal heater SW, Seat heater |
| C-3 | 15 | TURN BACK | Mode Sw, PCM, Cornering relay, Turn signal light, Backup light, Cruise control unit, A/T shift indicator, control unit |
| C-4 | 10 | ELEC.IGN. | Rear defogger relay. Rear defogger SW, Power window relay, Cruise control unit, EHCU, G sensor, Upshift relay- 2, Shift lock controller, Door mirror defogger, Upshift indicator light, Shift on the fly relay, VSV; FRT axle (C), VSV; FRT axle (d) |
| C-5 | 15 | FRT WIPER & WASHER | Windshield wiper motor, Windshield washer motor, Windshield wiper intermittent relay |
| C-6 | 10 | RR WIPER & WASHER | Rear wiper motor, Rear washer motor, Rear wiper intermittent relay |
| C-7 | — | — | — |
| C-8 | 15 | ENGINE | Generator, PCM relay, VSV; purge solenoid, Coil drive, PCM, EGR valve |
| C-9 | 15 | IG COIL | Ignition coil, Mass air flow sensor |
| C-10 | 10 | METER GAUGE | Indicator and warning lights (Meter), Meter gauges, Vehicle speed sensor |
| C-11 | 10 | (AUDIO (ACC)) MIRROR | Audio, Digital clock, Power door mirror, Multi meter |
| C-12 | 20 | CIGAR | Cigarette lighter |
| C-13 | 10 | (ANTI THEFT) | Anti-theft controller |
| C-14 | 15 | STOPLIGHT A/T CONT | PCM, Stoplight, High mount stoplight, Cruise control unit, EHCU. Shift lock controller |
| C-15 | 20 | (AUDIO (B)) | Audio |
| C-16 | 10 | CLOCK (B) DOME LIGHT | Luggage room light, FRT courtesy lighl. RR courtesy light, Dome light, Map light, Seat belt-key & light remind buzzer, Auto antenna motor, Digital clock, Anti-Theft controller |
| C-17 | 25 | RR DEFOG | Rear defogger |
| C-18 | 20 | (DOOR LOCK) | FRT door lock & power window SW, Door lock actuator, Anti-theft indicator light |
| C-19 | 25 | BLOWER MTR | Blower motor, Blower resistor |
| C-20 | 10 | (AIR CON) | AIC thermostat relay, Electronic thermostat, A/C compressor relay, Magnetic clutch |
| C-21 | 10 | SRS-1 | SDM |
| ECM: Engine control module, VSV: Vacuum switching valve | |||
| Fusible Link No. | Capacity | Indication on label |
| FL-1 | 80 | MAIN |
| FL-2 | 50 | KEY SW |
| FL-3 | 30 | PCM |
| FL-4 | — | — |
| FL-5 | — | — |
| FL-6 | 40 | (ABS 4-WHEEL ONLY) |
| ECM: Engine Control Module ABS: Anti-lock Brake System |
||
| Circuit breaker No. | Capacity | Indication on label | Parts (Load) |
| CB-1 | — | — | — |
| CB-2 | 30 | (PfW, P/S, S/R) | Power window relay, Power window SW, Power window motor, Sun roof motor, Sun roof control unit, Sun roof SW, Safety stop SW, Limit SW, Power seat switch, Front tilt motor & SW, Rear till motor & SW, Side motor, Recliner motor & SW |
Relay list

| Connector No. | X-1 | X-5 | X-7 | X-8 | X-9 | X-11 | X-12 | X-16 | |
| Usage | Lighting | A/C thermostat | A/C compressor | Horn | Tail | Fuel pump | PCM | Upshift-1 | |
| Transmission | A/T | X | X | X | X | X | X | X | – |
| M/T | X | X | X | X | X | X | X | X | |
| Connector No. | X-17 | X-21 | X-22 | X-23 | B-36 | B-37 | B-38 | |
| Usage | Starter | Upshift-2 | Cornering light | Fog light | Heater & A/C | Power window | Rear defogger | |
| Transmission | A/T | X | — | X | X | X | X | X |
| M/T | X | X (W/ABS) | X | X | X | X | X | |
A/C: Air Conditioning
PCM: Power Control Module




WARNING: Terminal and harness assignments for individual connectors will vary depending on vehicle equipment level, model, and market.
