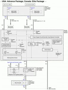
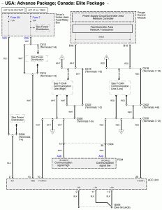
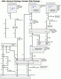
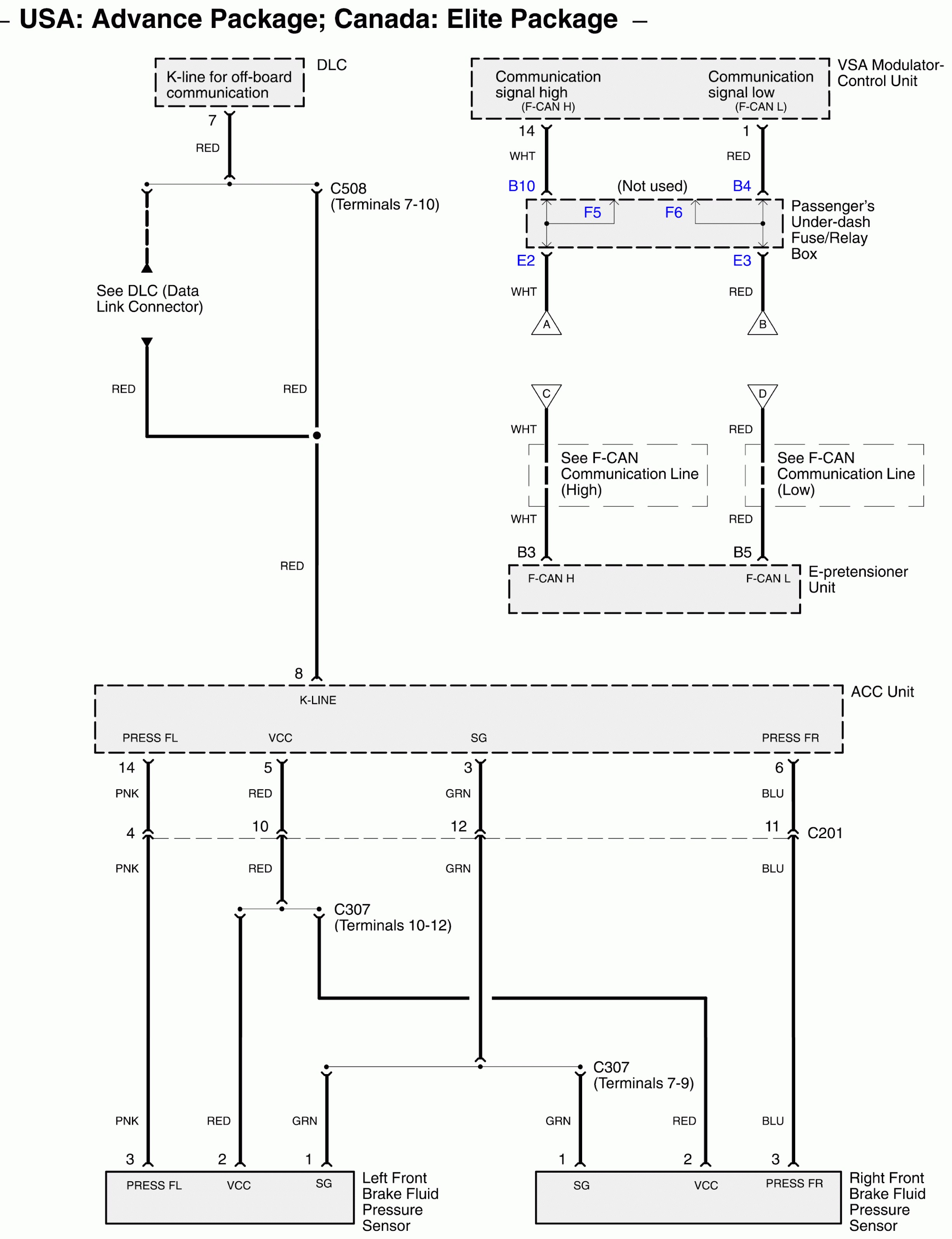
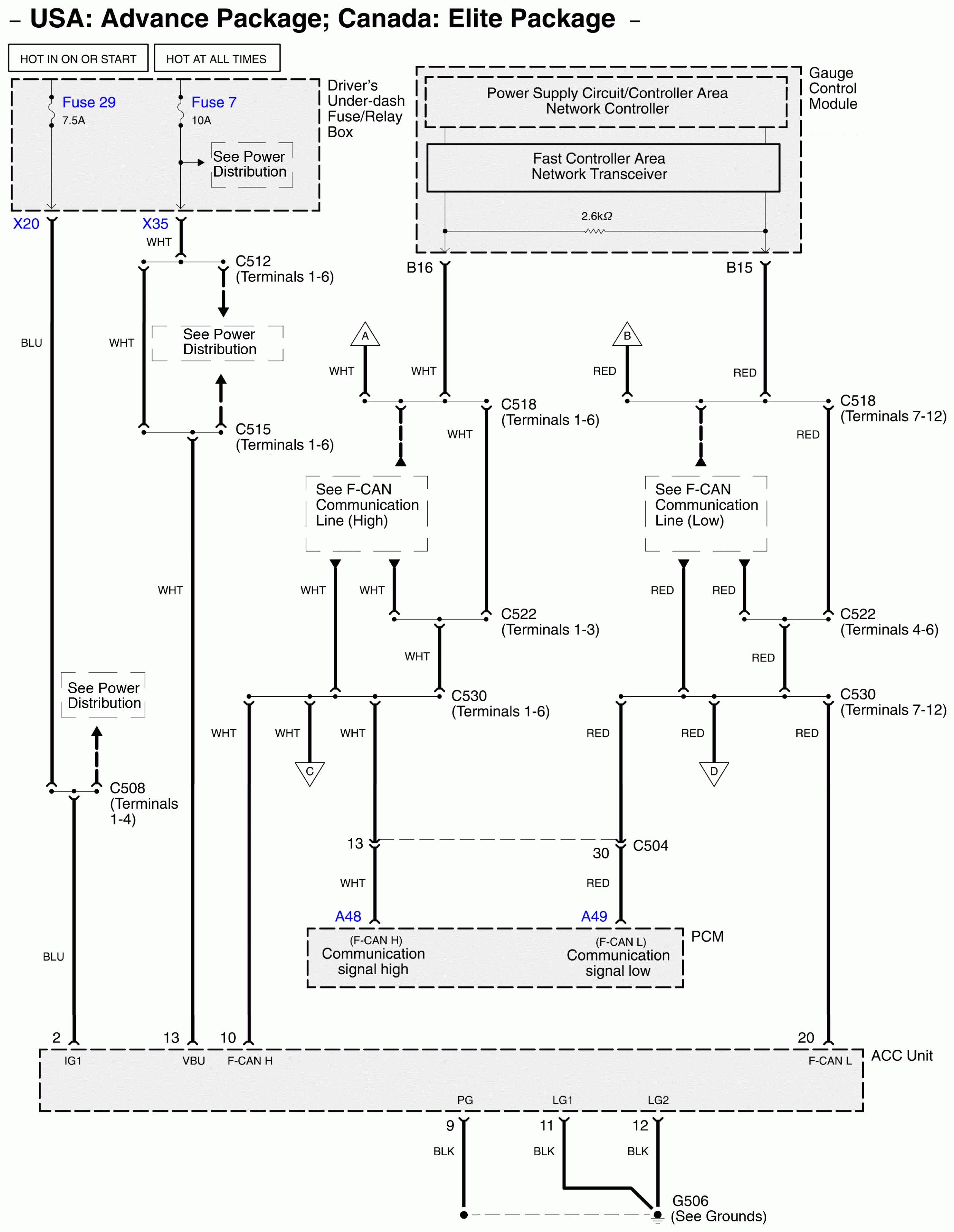
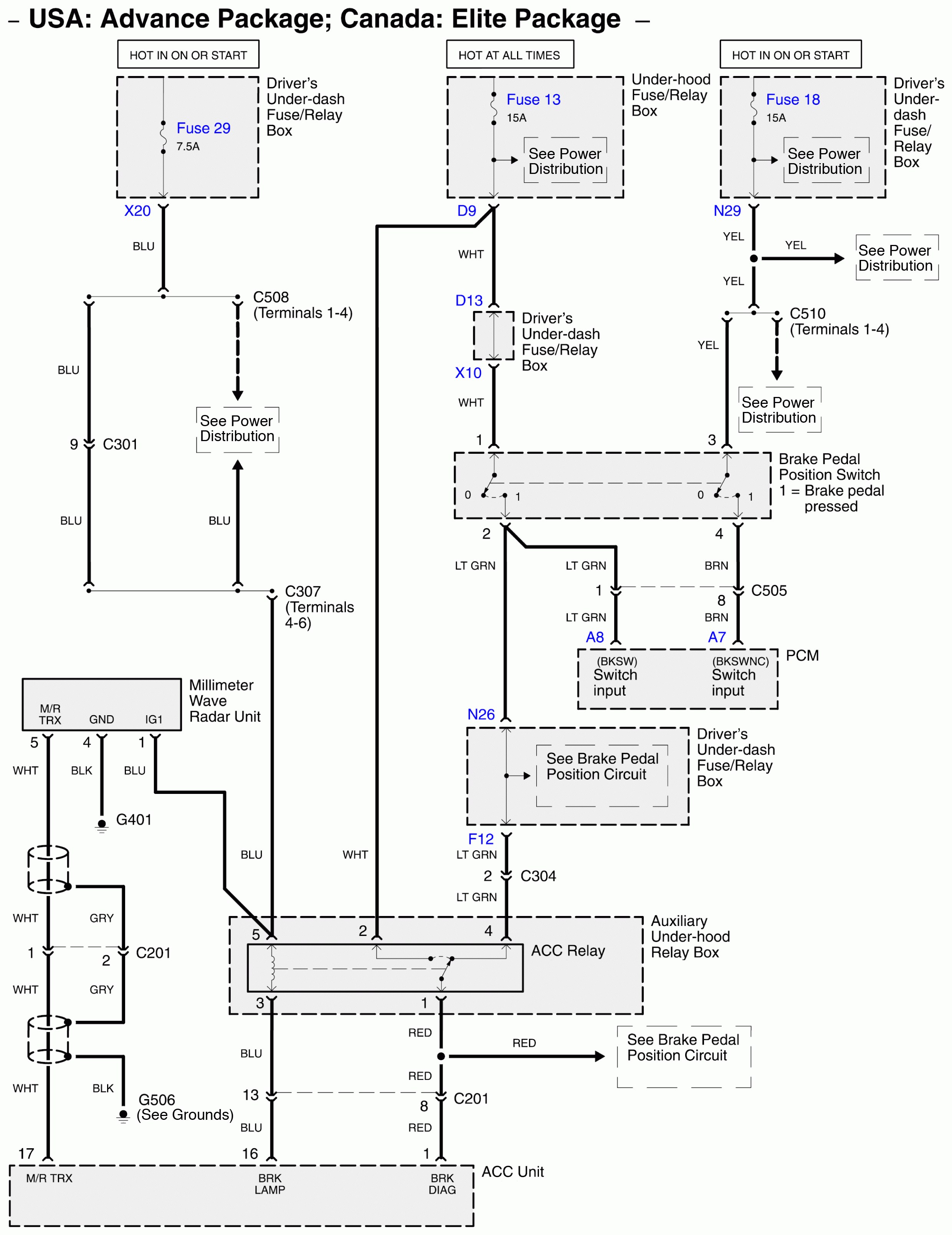
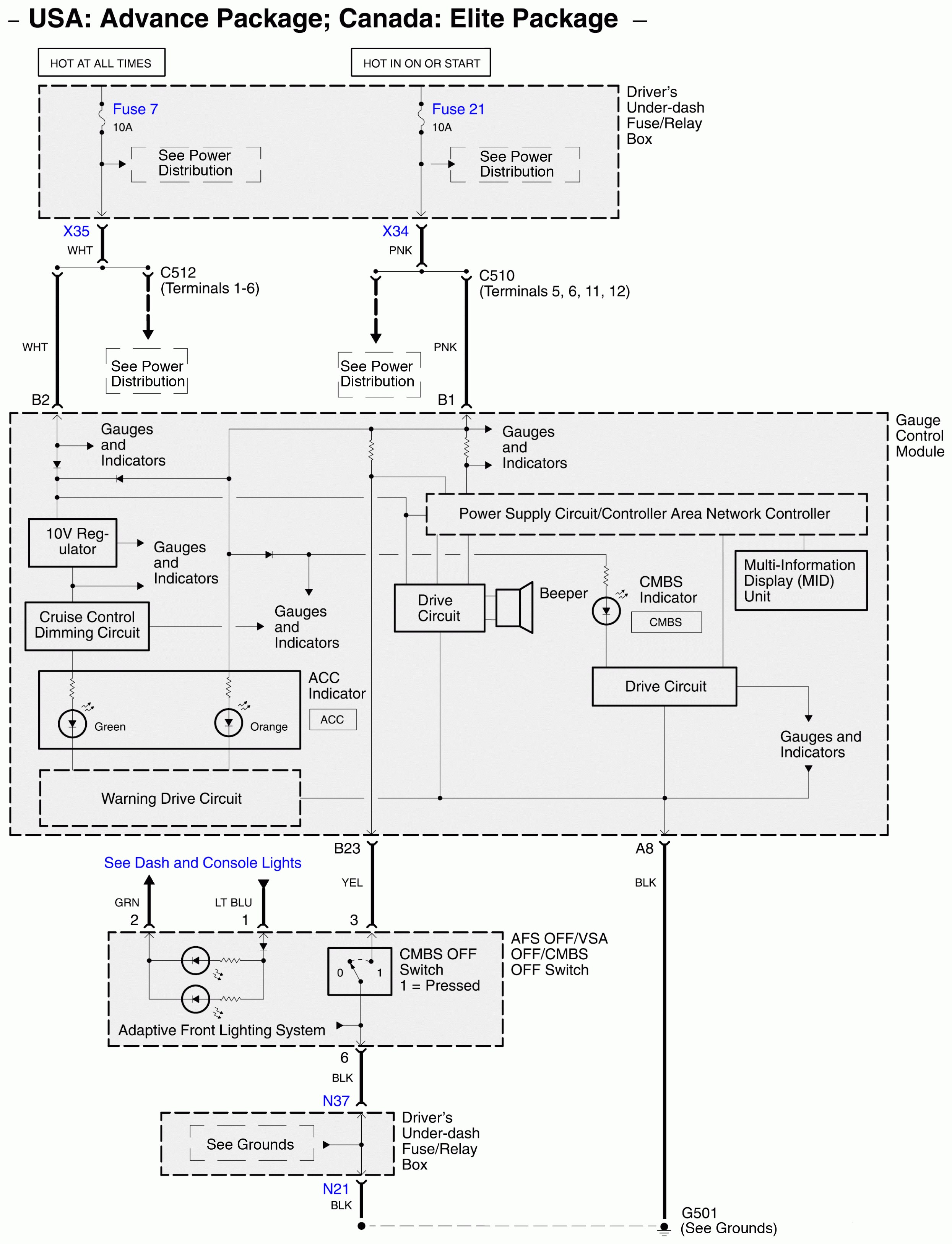
Acura RL (2011) – wiring diagrams – collision mitigation brake system
Year of productions: 2011
Collision mitigation brake system




WARNING: Terminal and harness assignments for individual connectors will vary depending on vehicle equipment level, model, and market.
