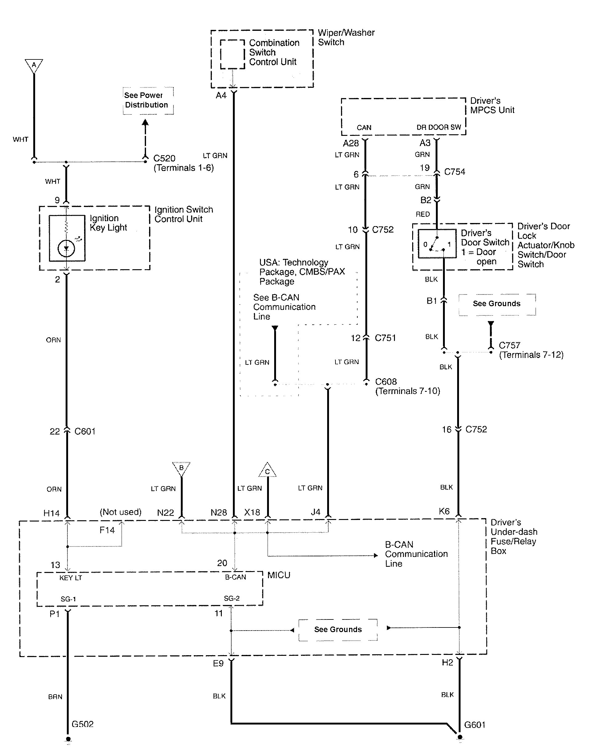
Acura RL (2010) – wiring diagrams – maintenance reminder system
Year of production: 2010
Maintenance reminder system




WARNING: Terminal and harness assignments for individual connectors will vary depending on vehicle equipment level, model, and market.
