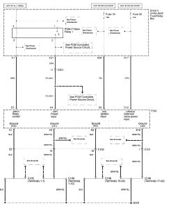
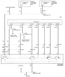
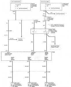
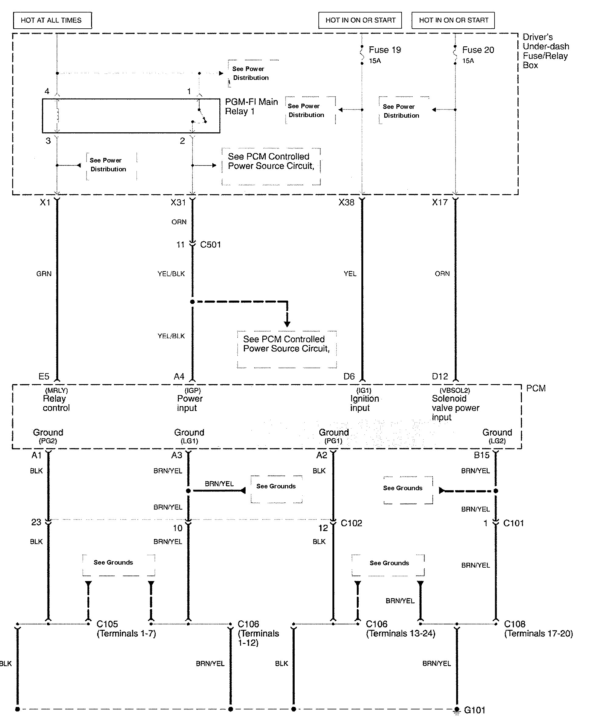
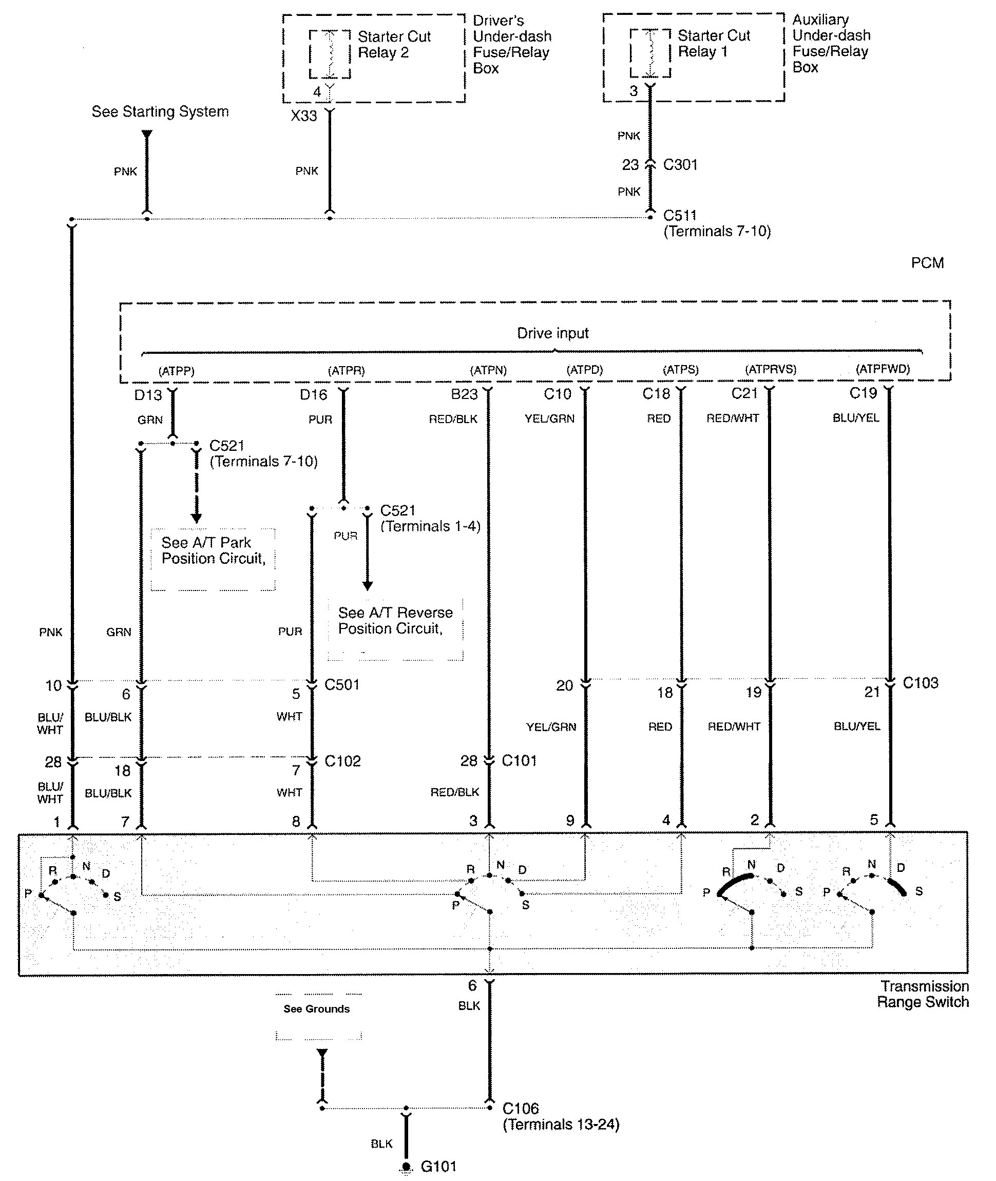
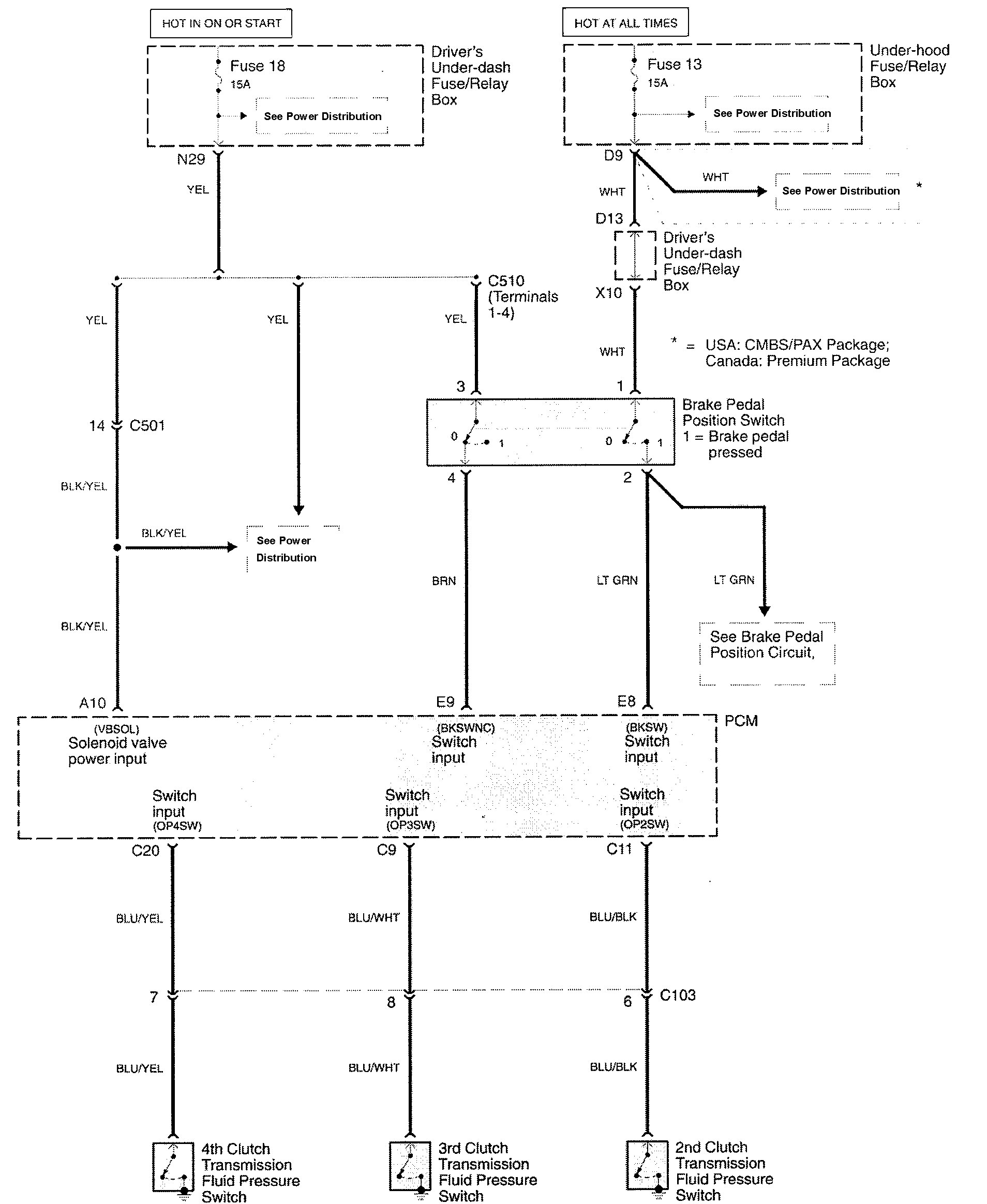
Acura RL (2009 – 2011) – wiring diagrams – transmission controls
Year of production: 2009, 2010, 2011
Transmission controls






WARNING: Terminal and harness assignments for individual connectors will vary depending on vehicle equipment level, model, and market.
