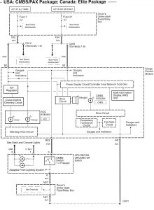
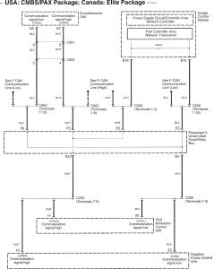
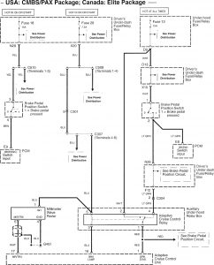
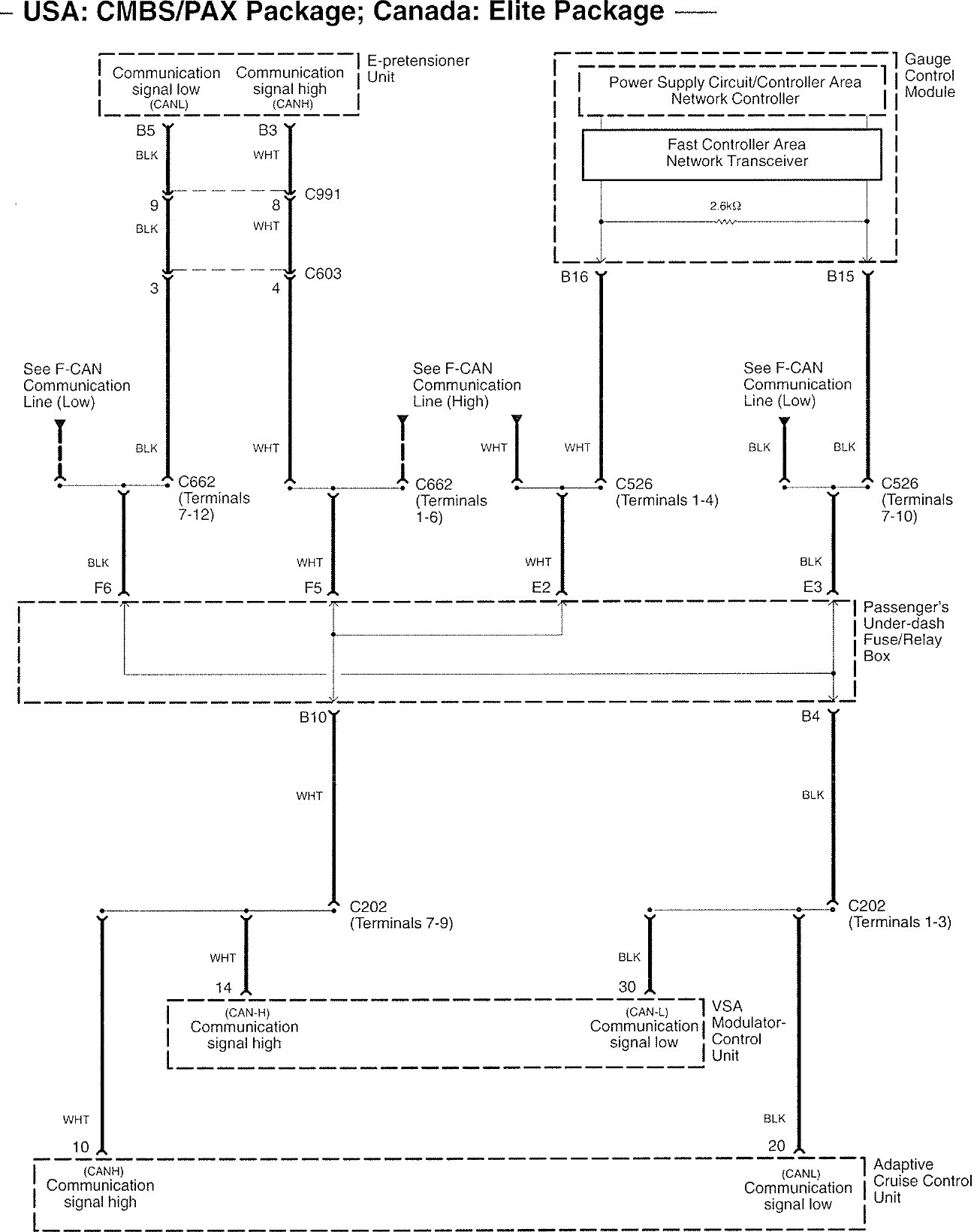
Acura RL (2008 – 2009) – wiring diagrams – collision mitigation brake system
Year of productions: 2008, 2009
Collision mitigation brake system



WARNING: Terminal and harness assignments for individual connectors will vary depending on vehicle equipment level, model, and market.
