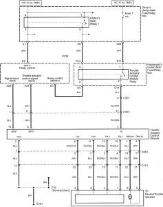
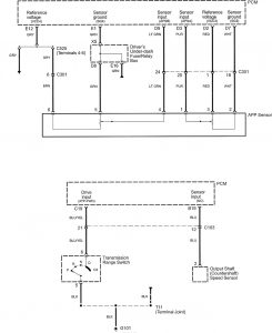
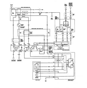
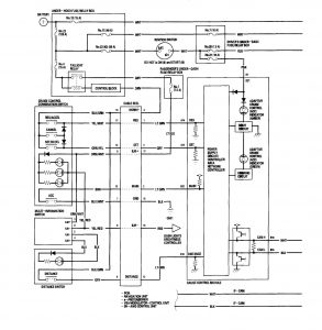
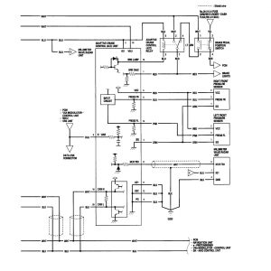
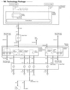
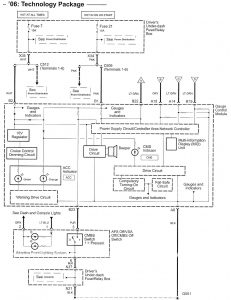
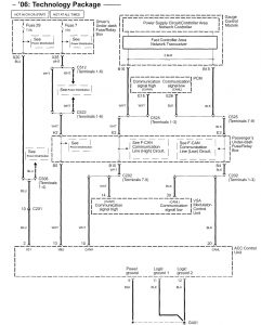
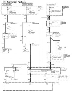
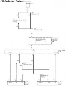
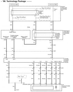
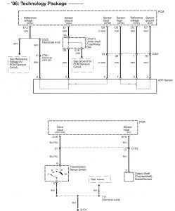
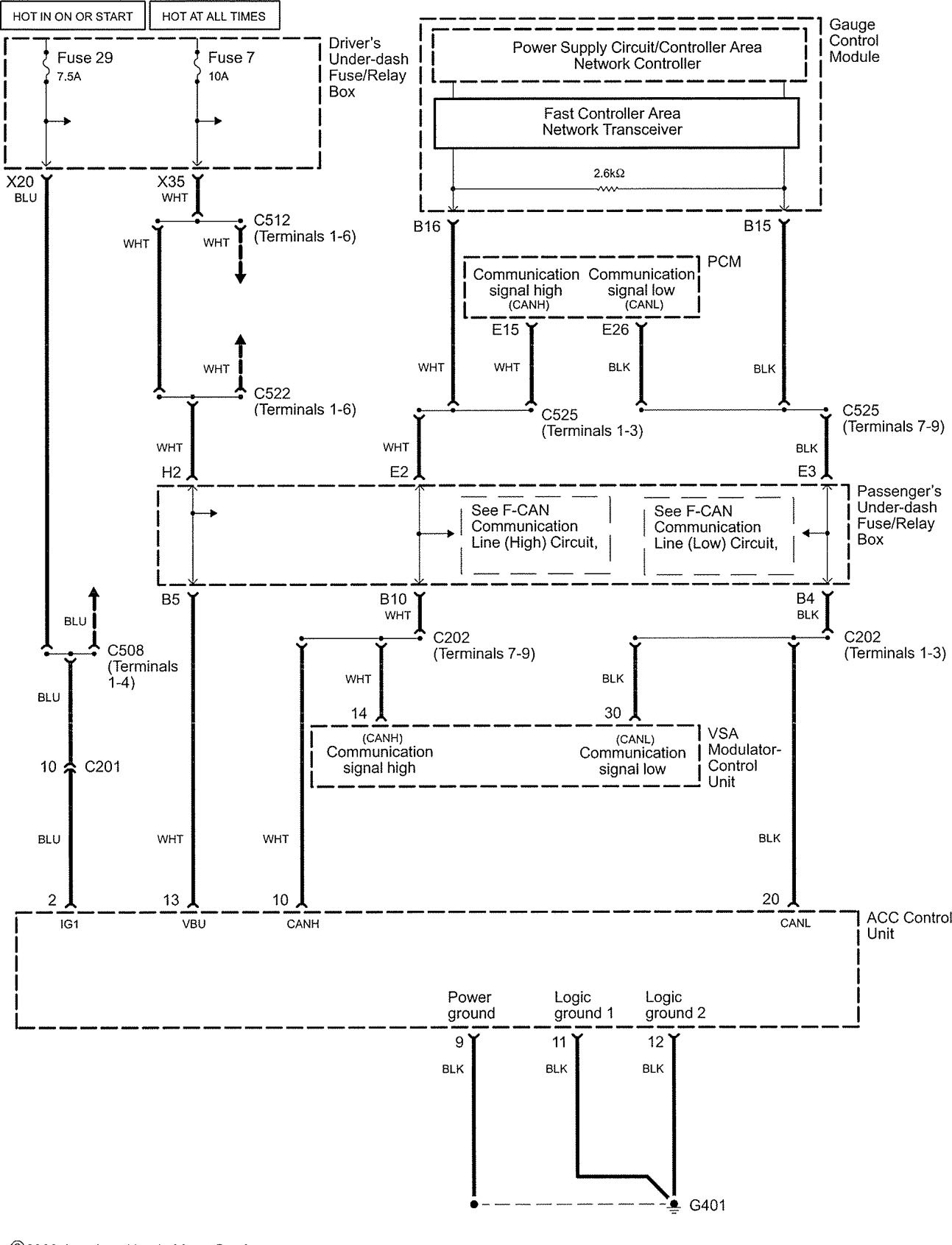
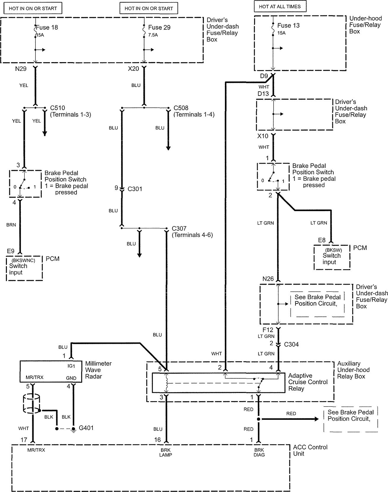
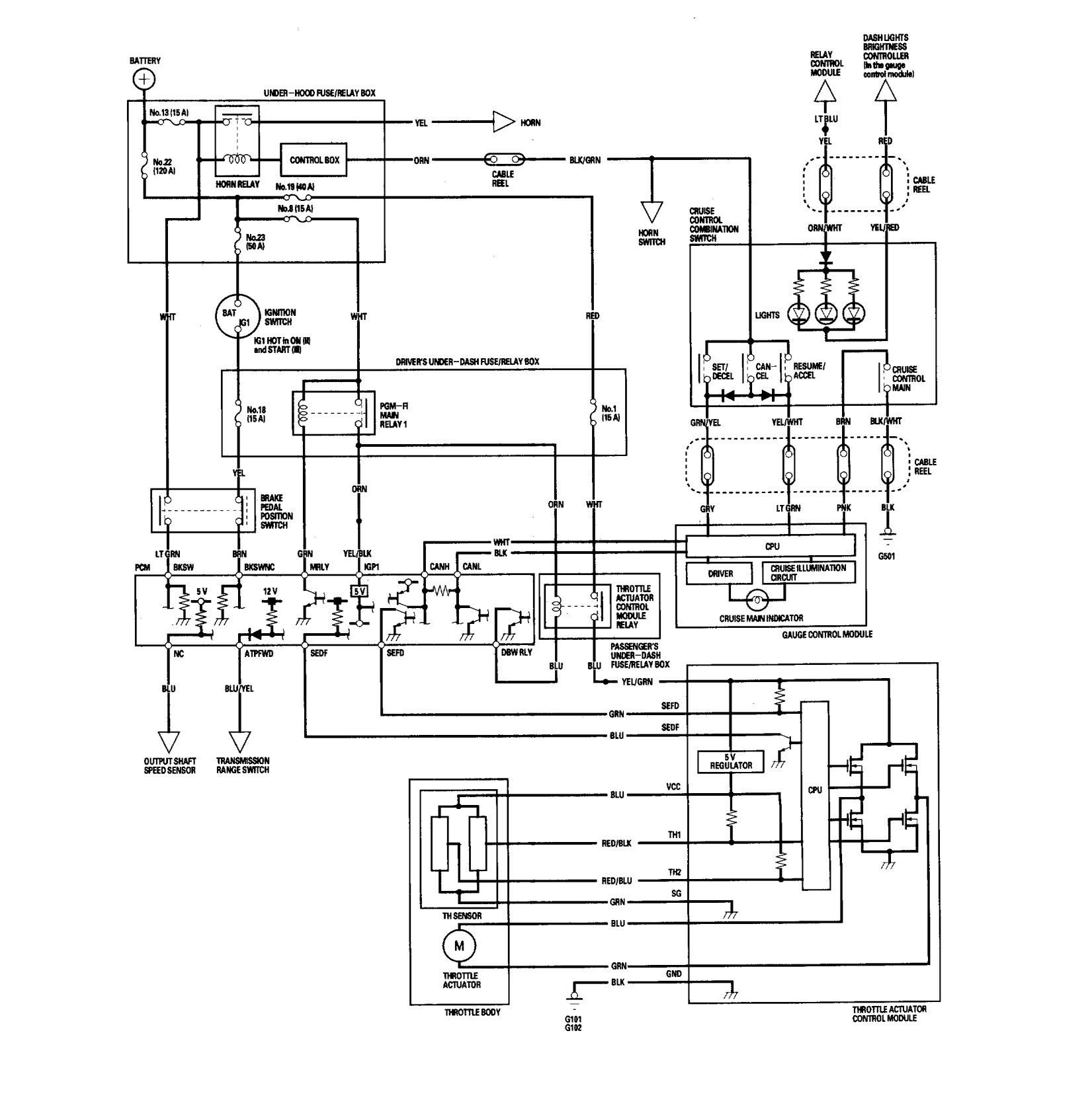
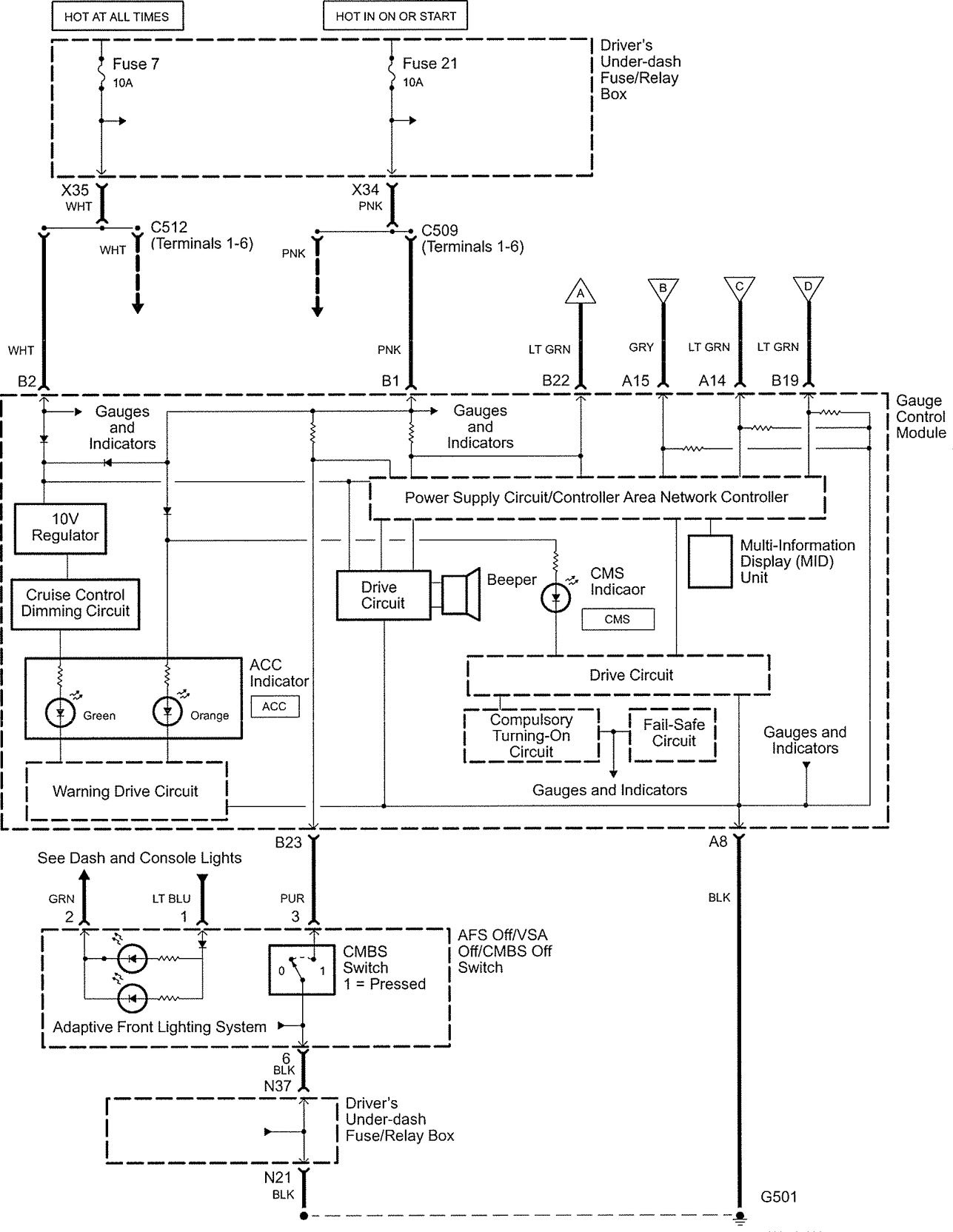
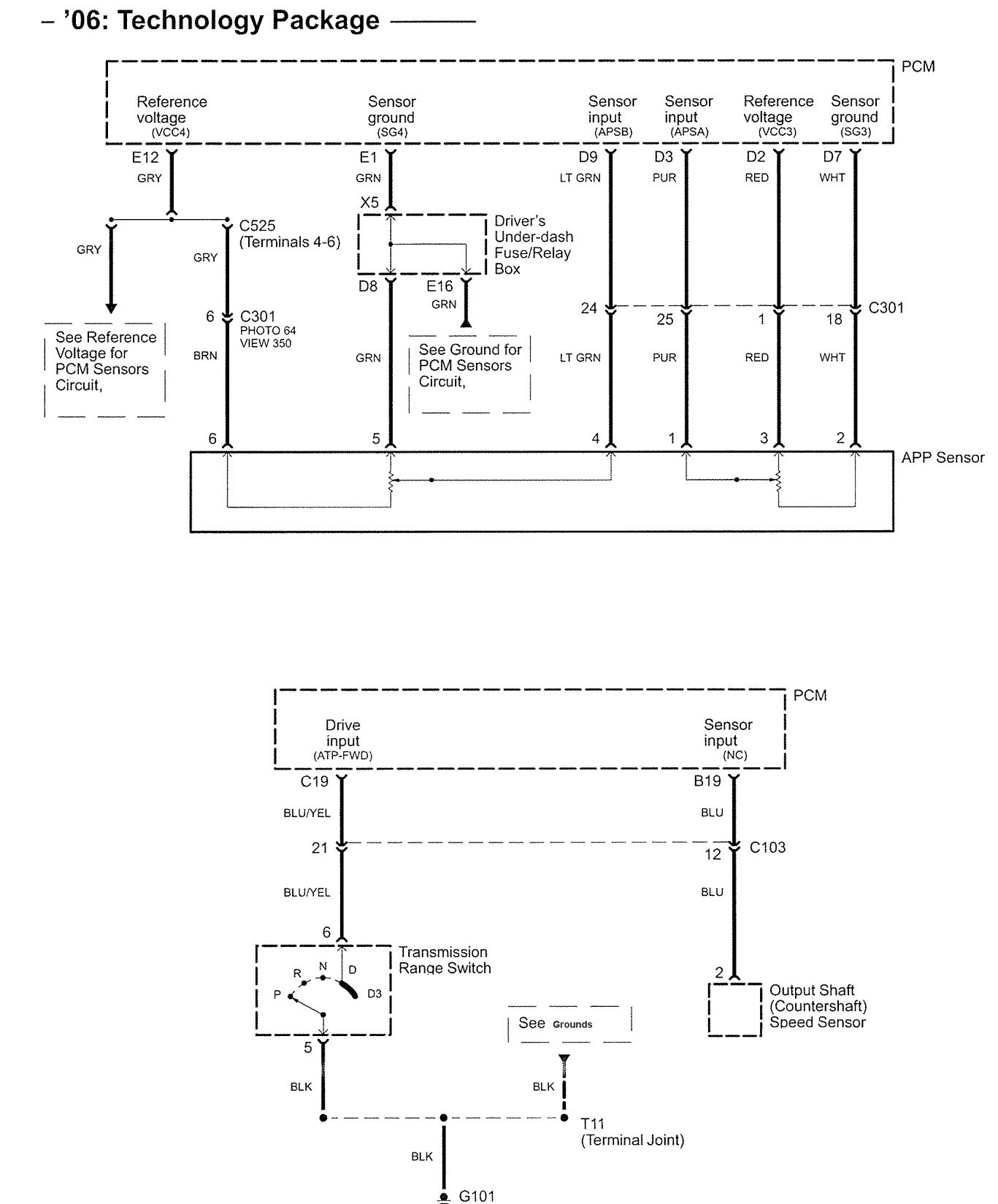
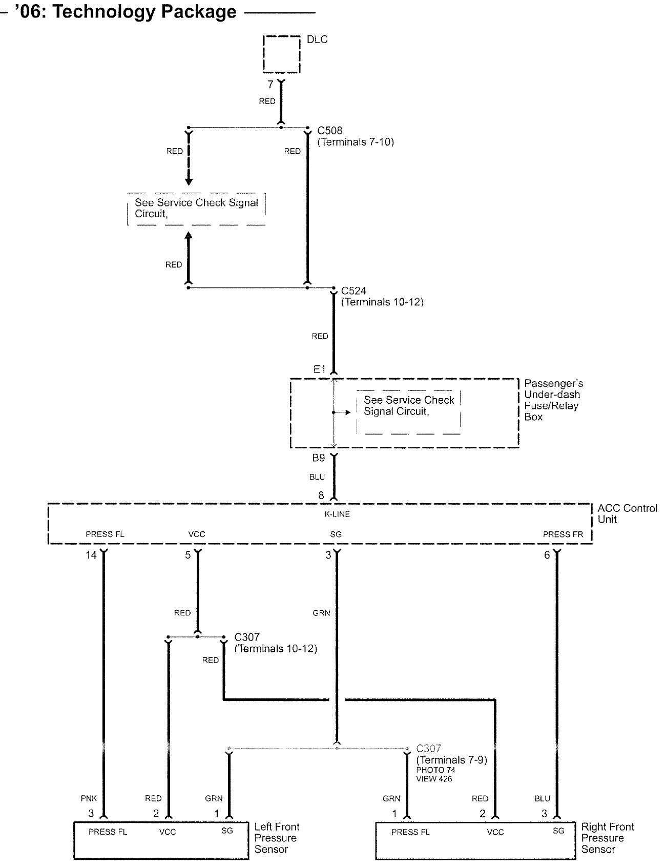
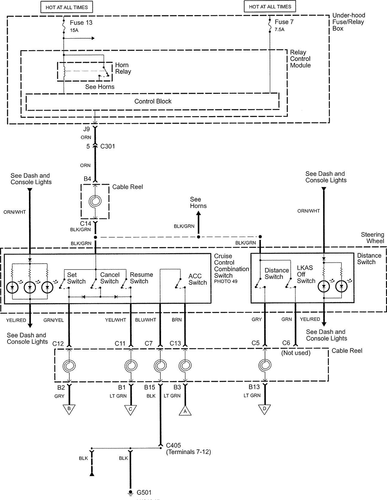
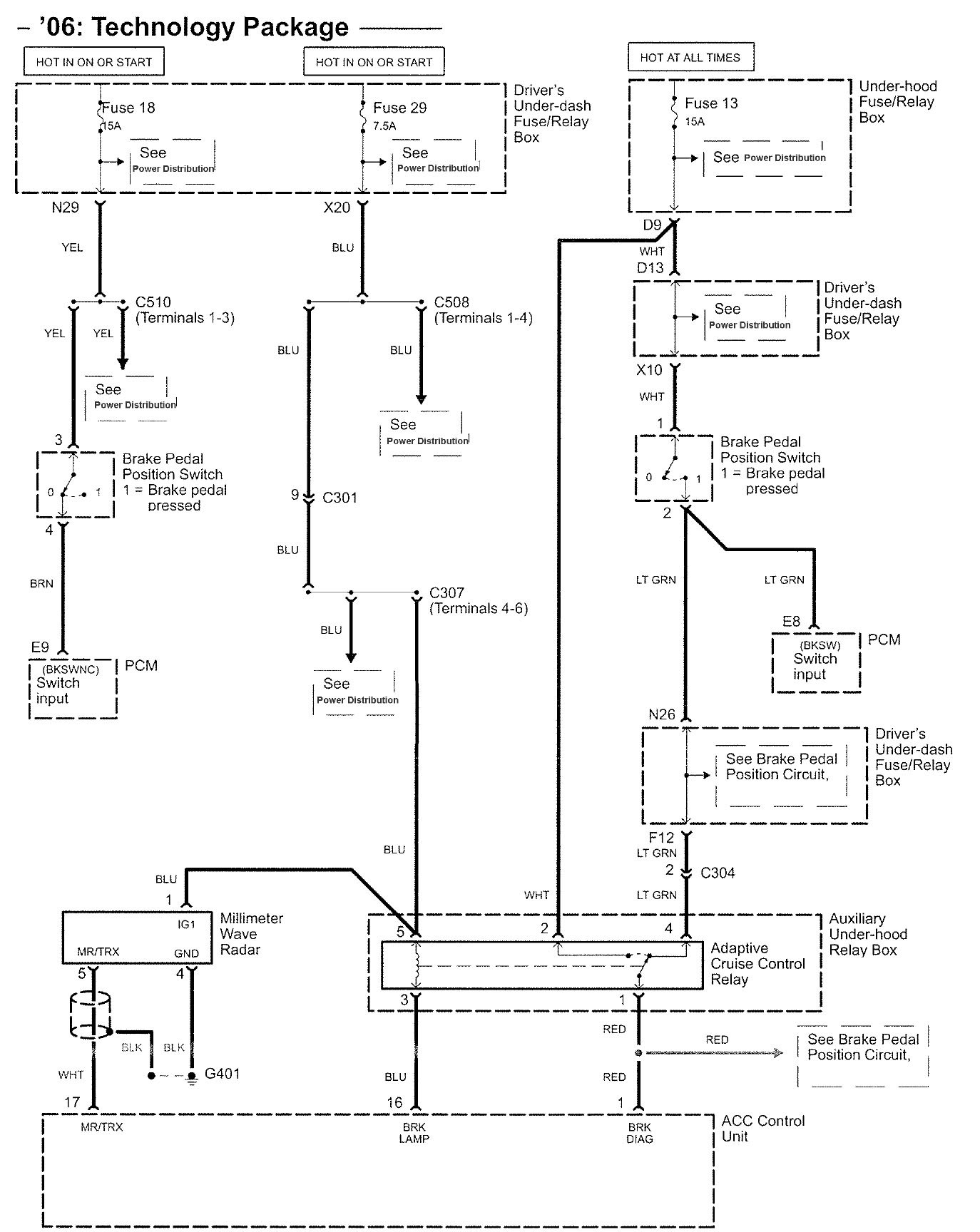
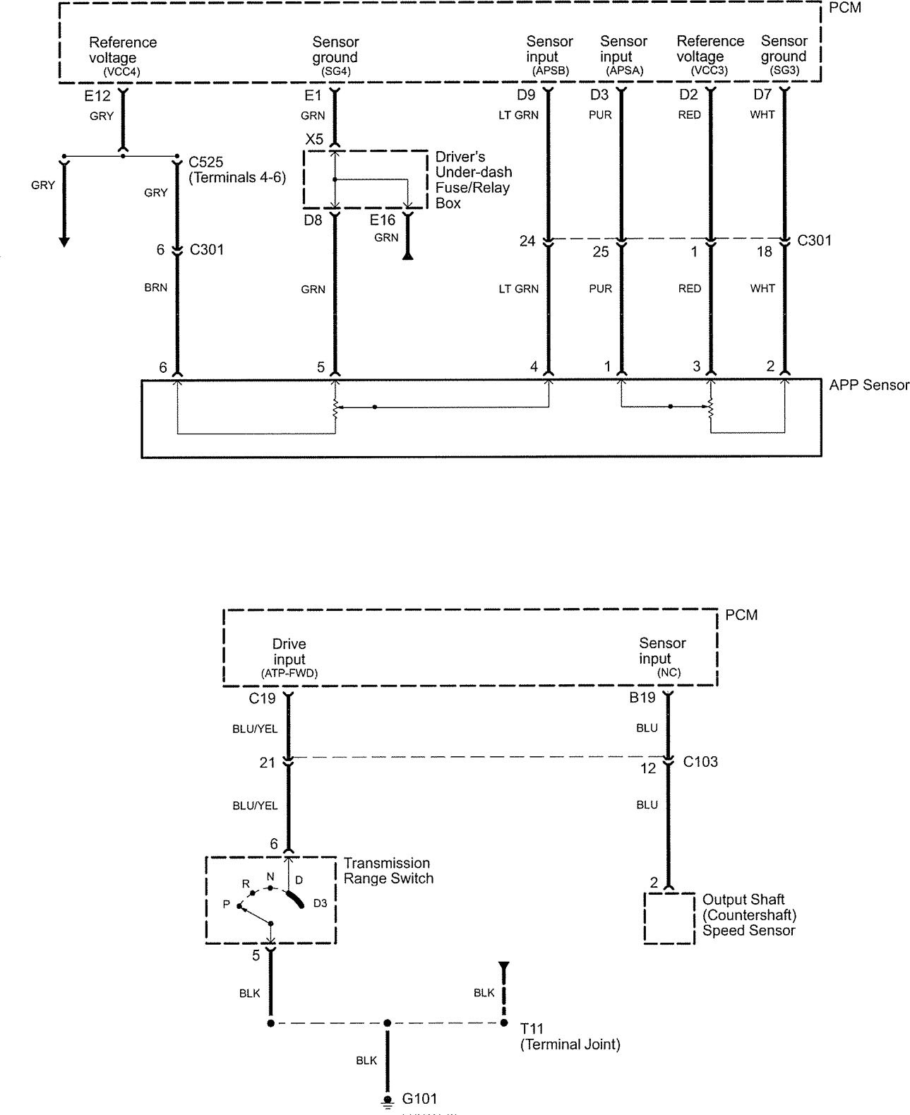
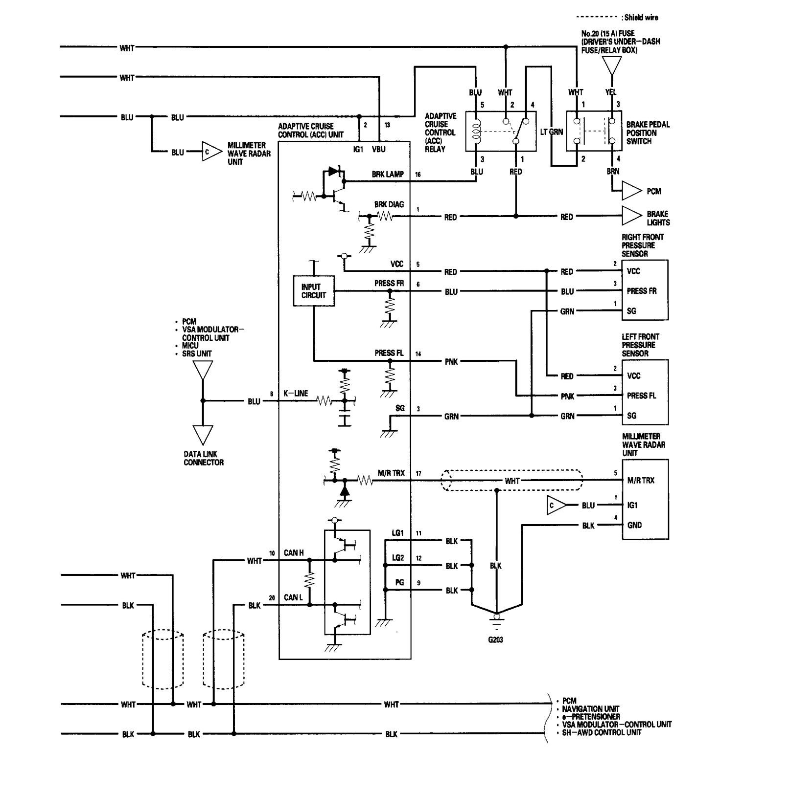
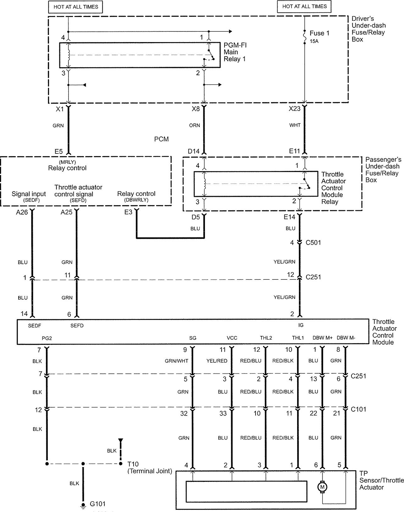
Acura RL (2006) – wiring diagrams – speed control
Year of productions: 2006
Speed control
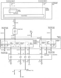
Version 1




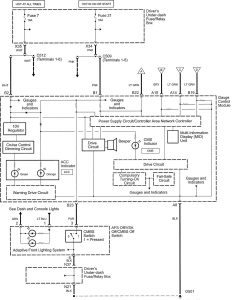
Version 2







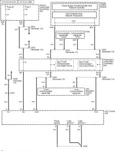
Version 3

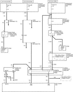
Version 4


Version 5







WARNING: Terminal and harness assignments for individual connectors will vary depending on vehicle equipment level, model, and market.
