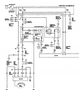
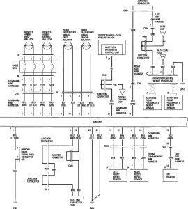
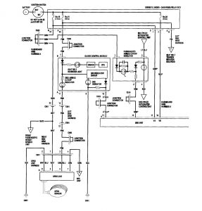
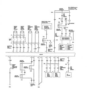
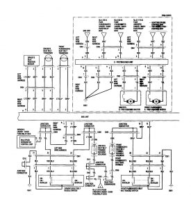
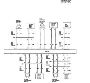
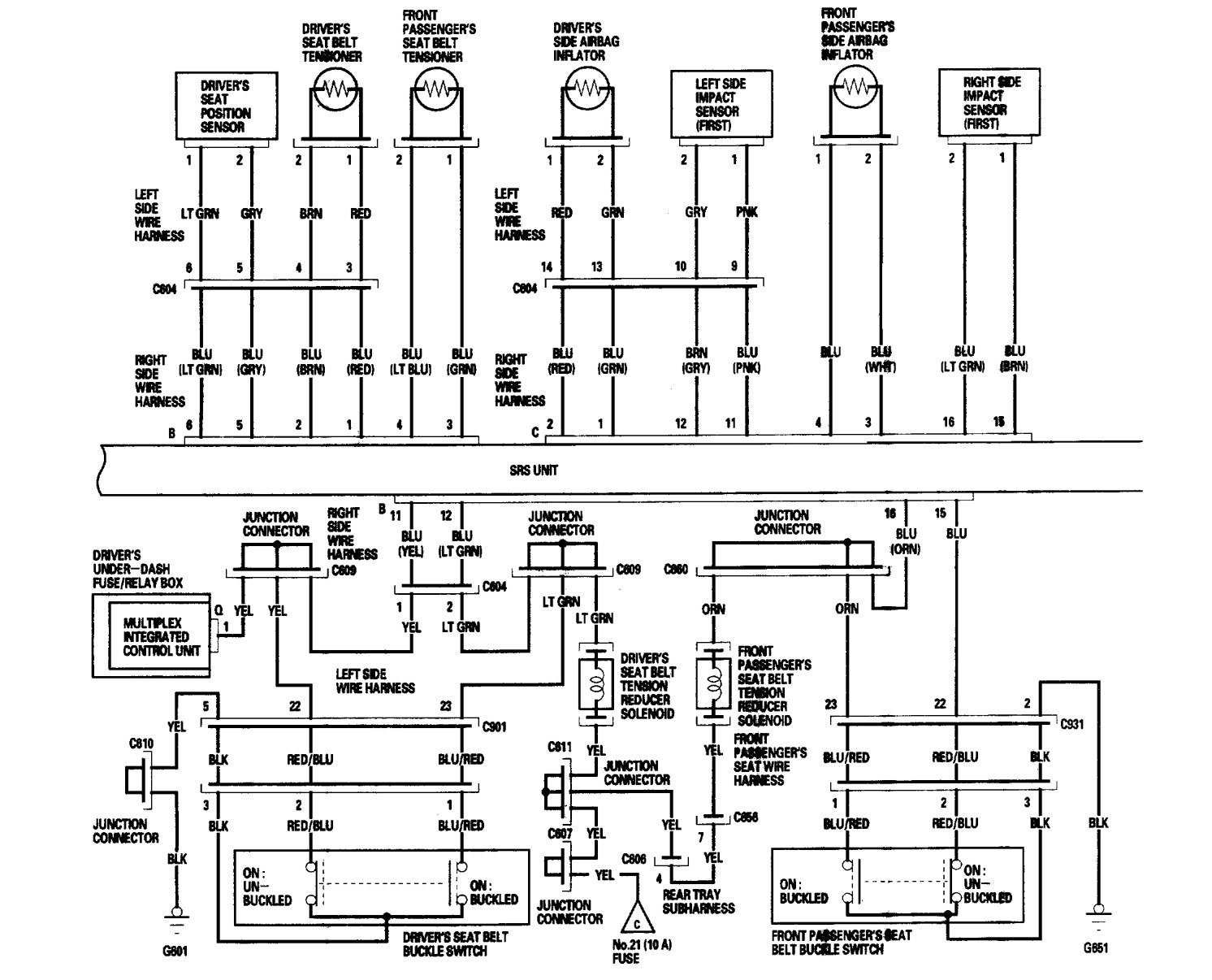
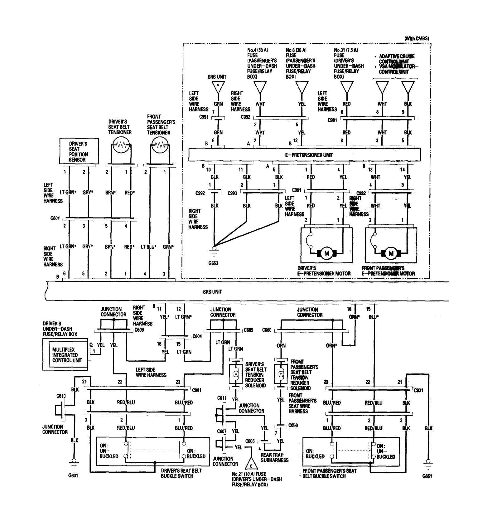
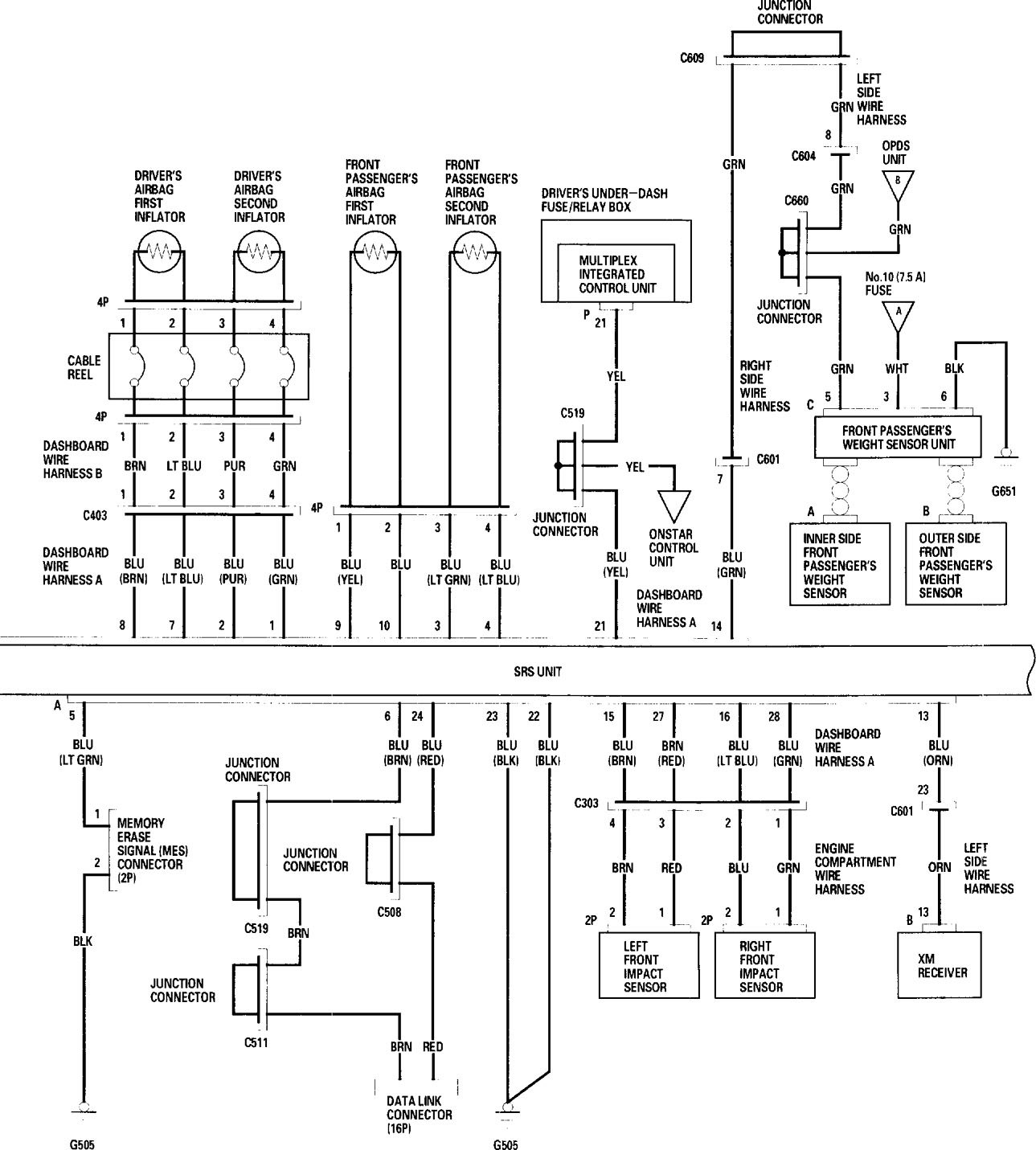
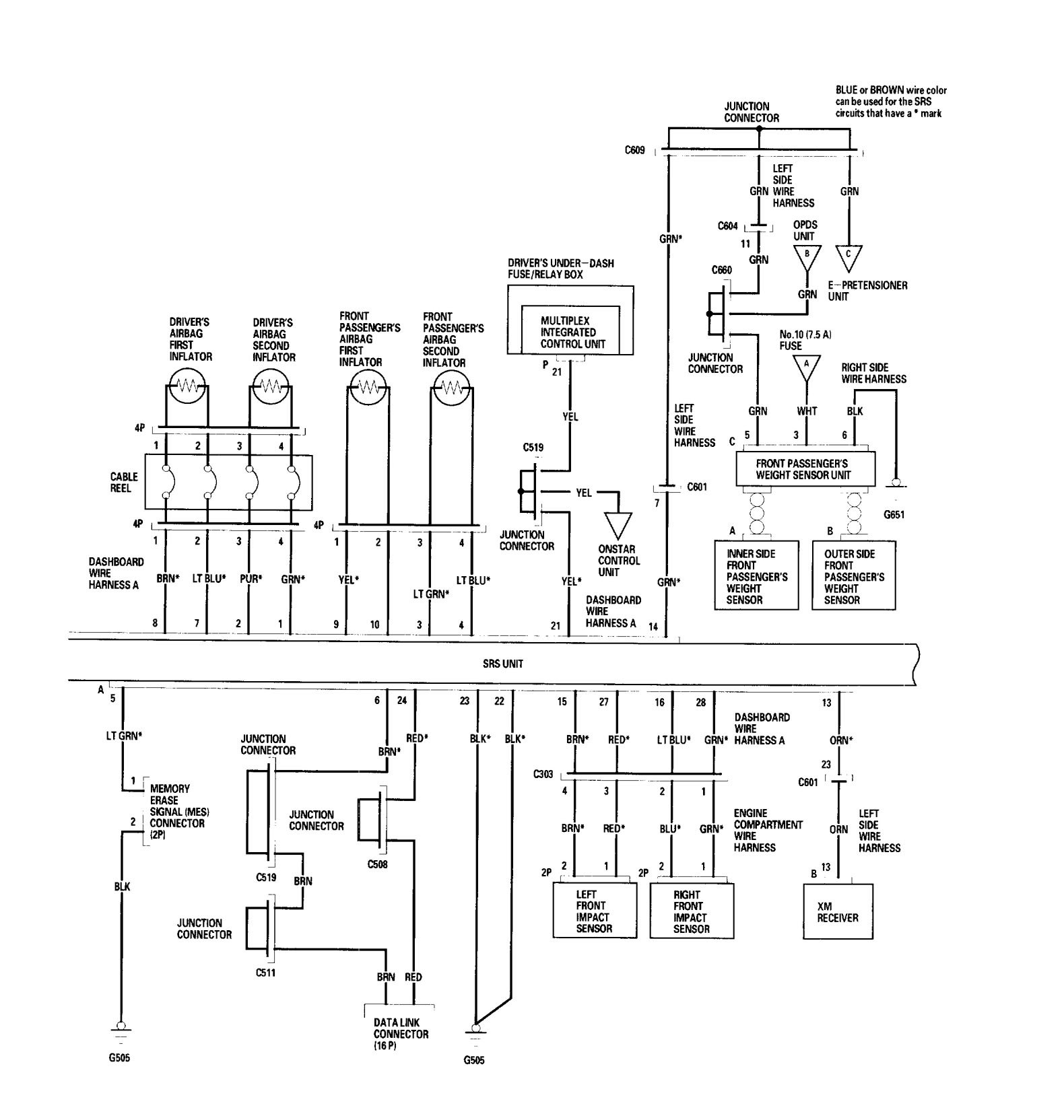
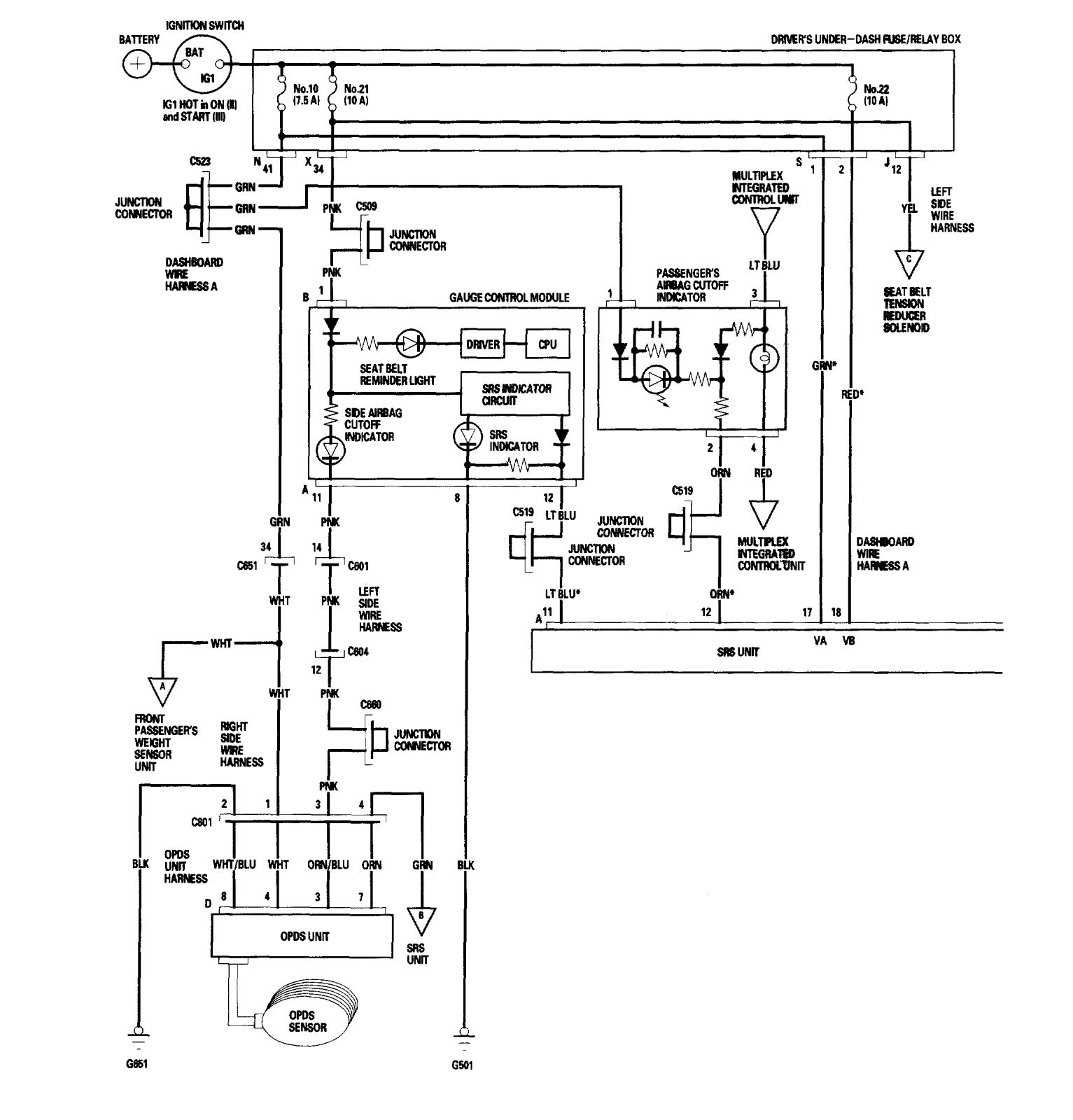
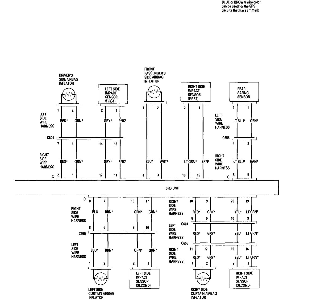
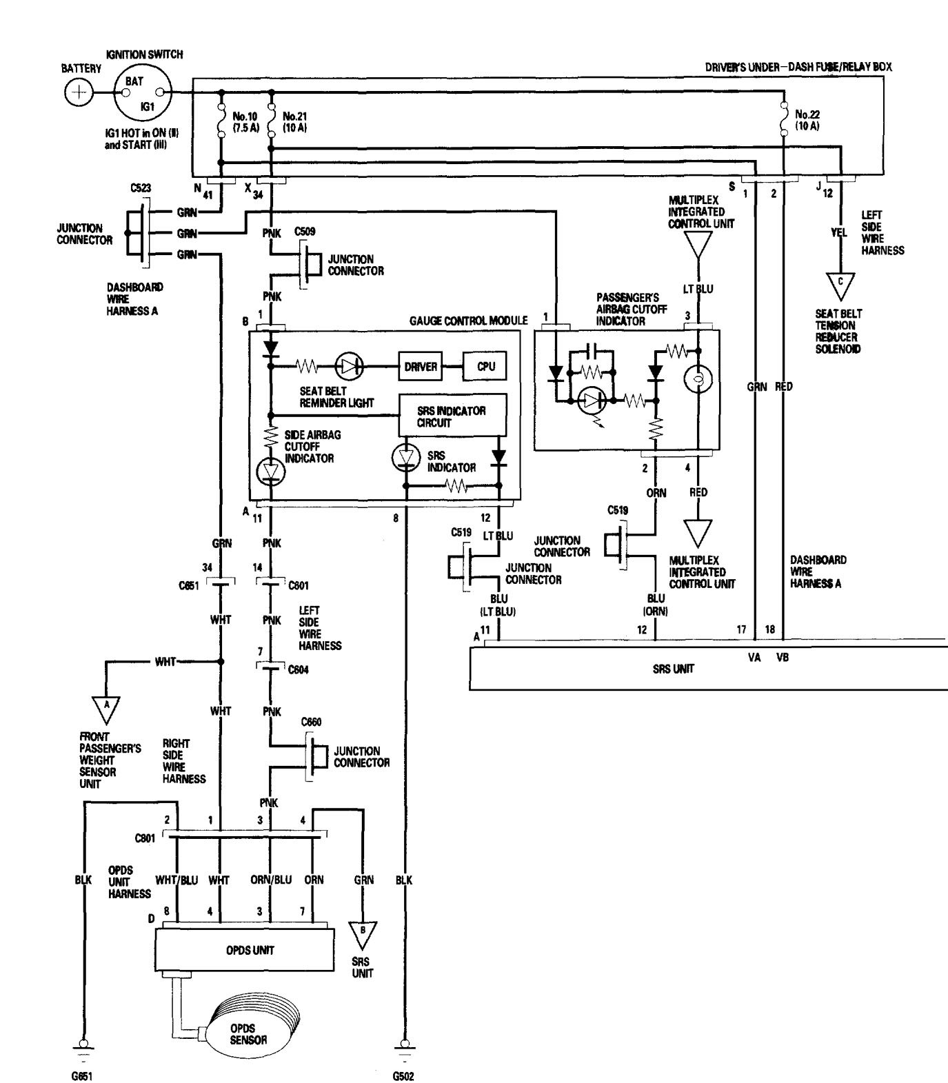
Acura RL (2006) – wiring diagrams – air bags
Year of production: 2006
Air bags
Version 1






Version 2








WARNING: Terminal and harness assignments for individual connectors will vary depending on vehicle equipment level, model, and market.
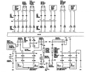
Year of production: 2006














WARNING: Terminal and harness assignments for individual connectors will vary depending on vehicle equipment level, model, and market.
Copyright © 2026 | MH Magazine WordPress Theme by MH Themes