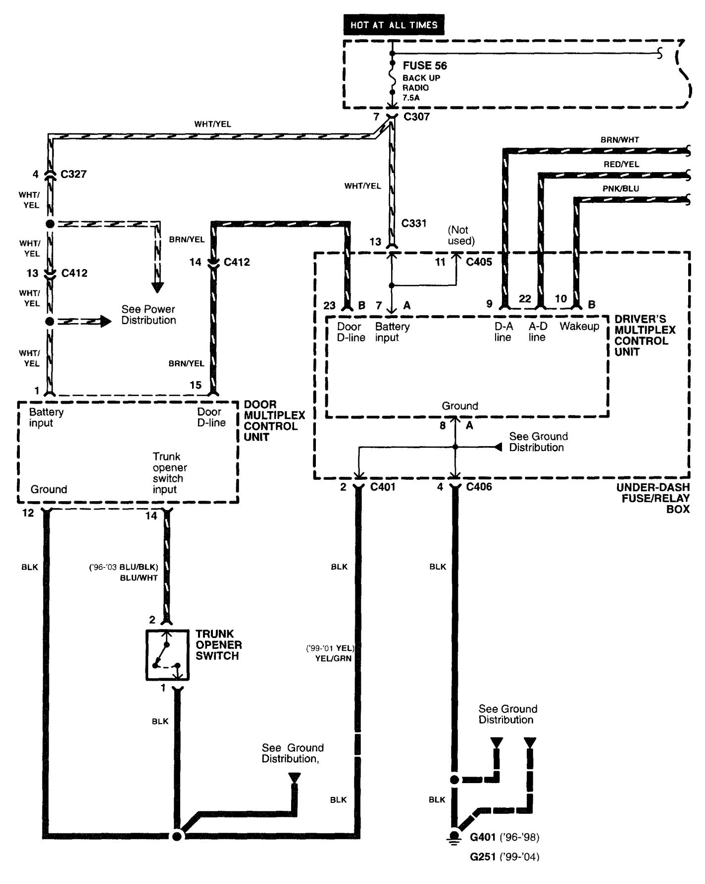
Acura RL (2003 – 2004) – wiring diagrams – luggage compartment release
Year of productions: 2003, 2004
Luggage compartment release


WARNING: Terminal and harness assignments for individual connectors will vary depending on vehicle equipment level, model, and market.
