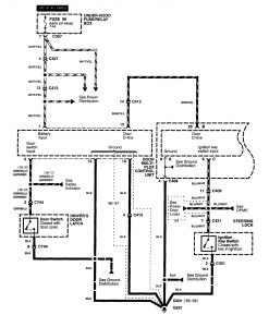
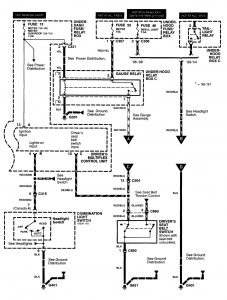
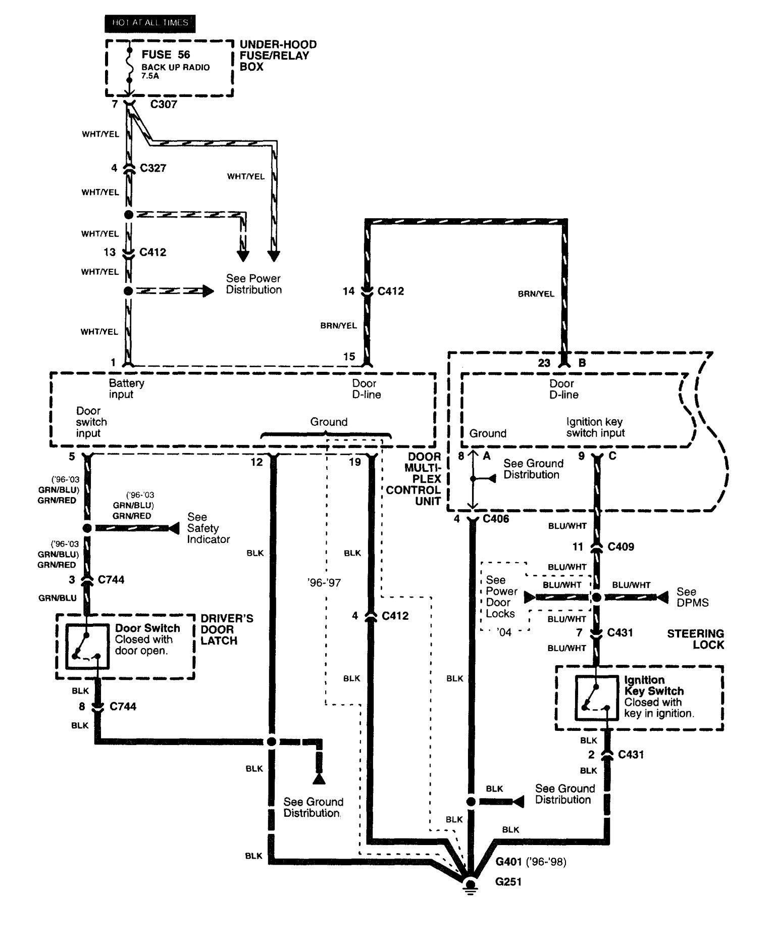
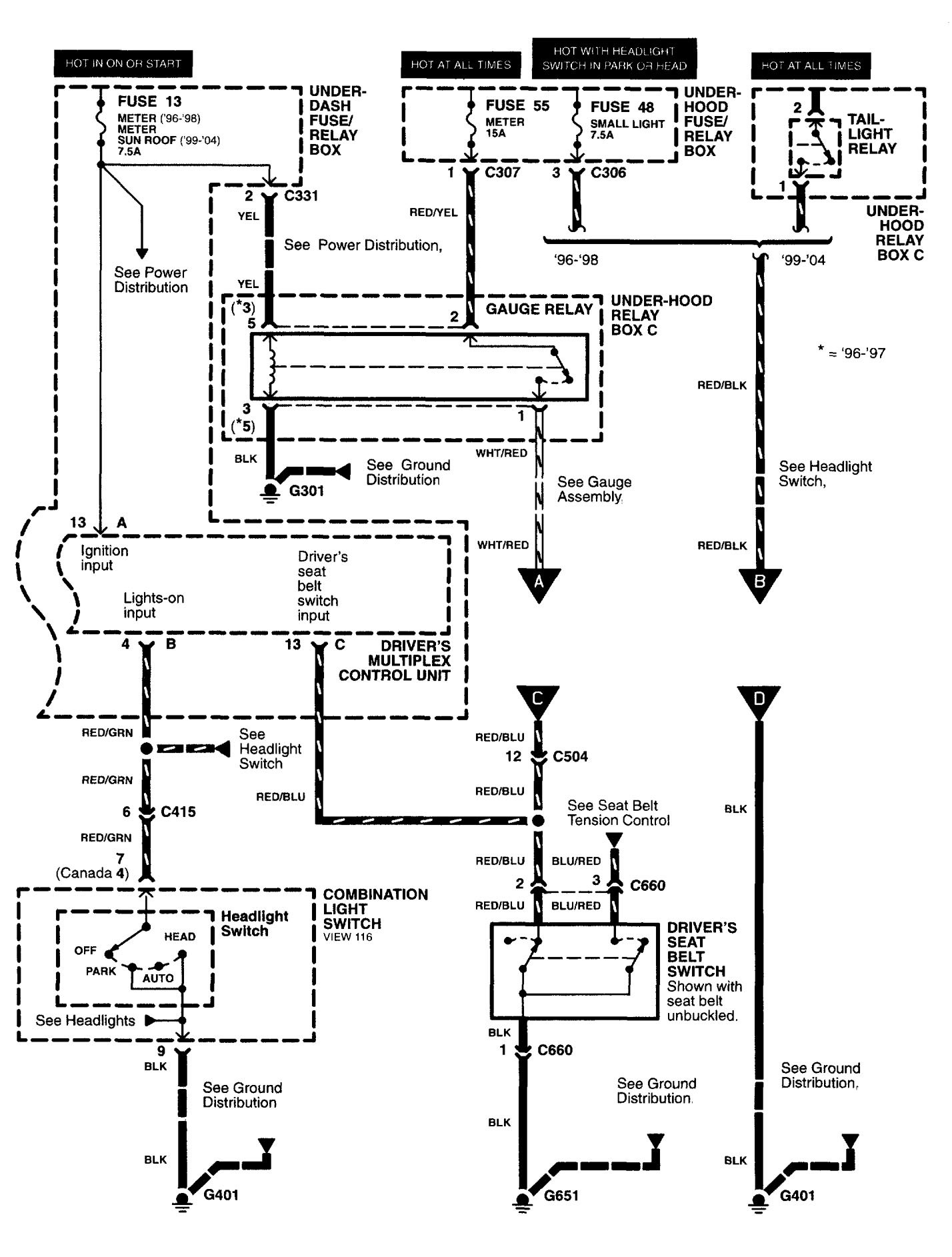
Acura RL (2003 – 2004) – wiring diagrams – lamp out warning
Year of production: 2003, 2004
Lamp out warning
Version 1


Version 2

WARNING: Terminal and harness assignments for individual connectors will vary depending on vehicle equipment level, model, and market.
