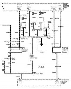
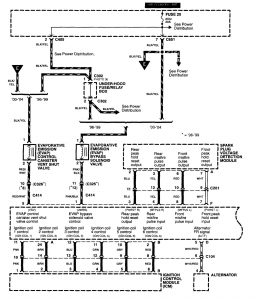
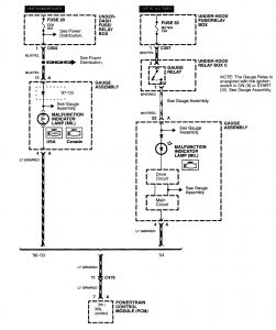
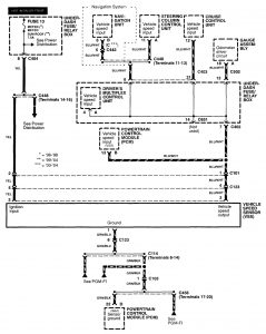
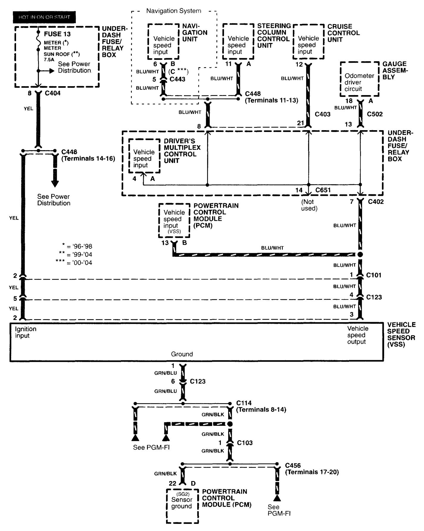
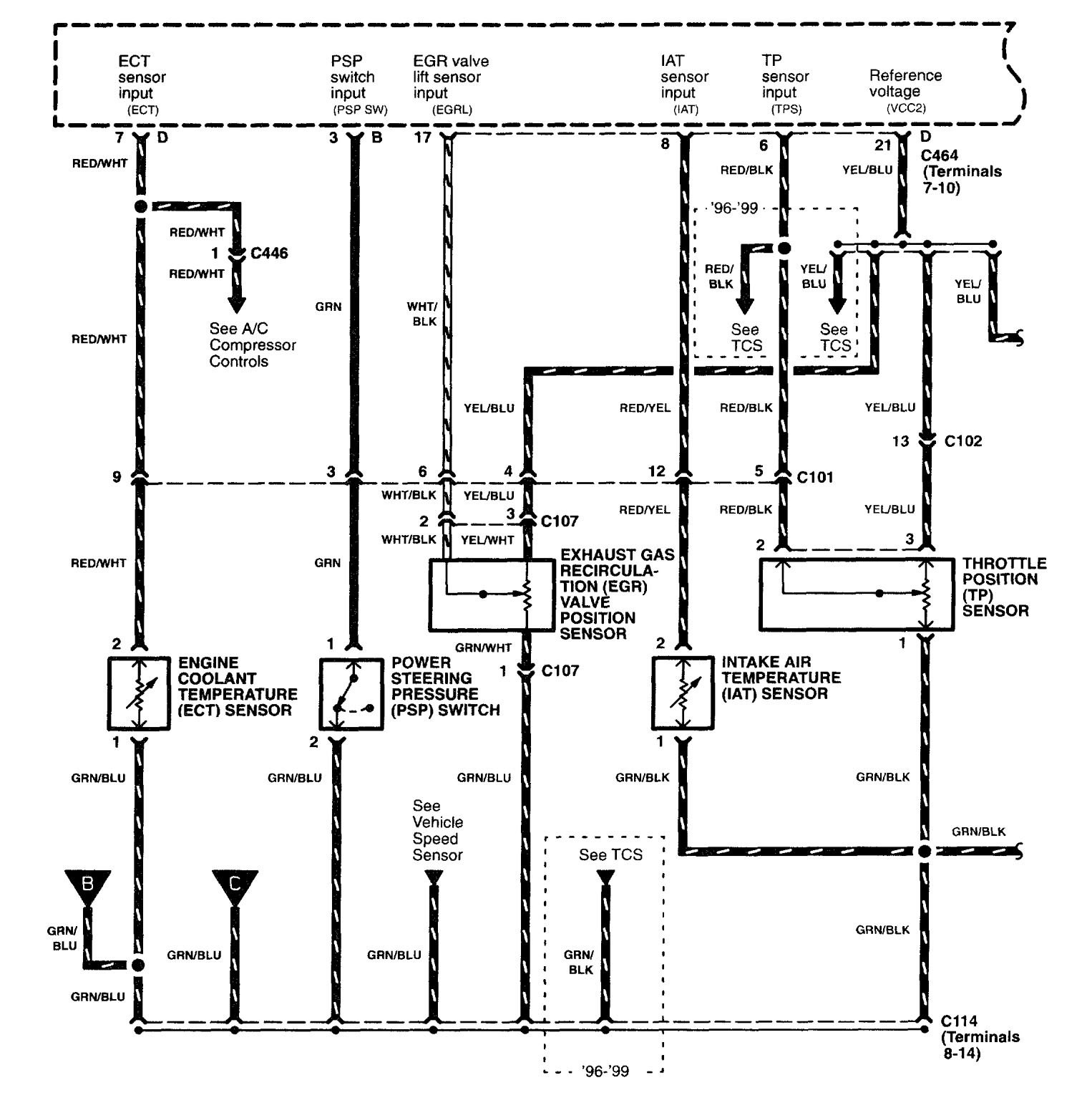
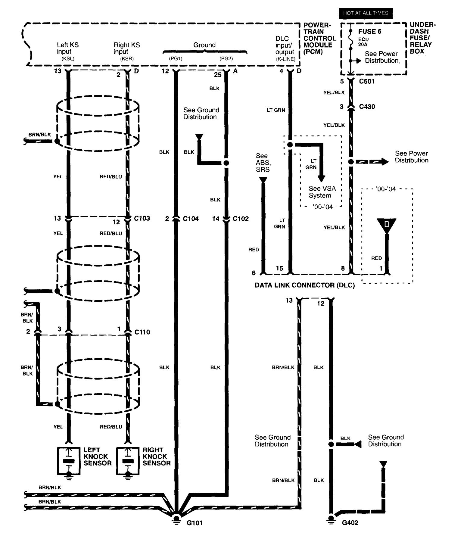
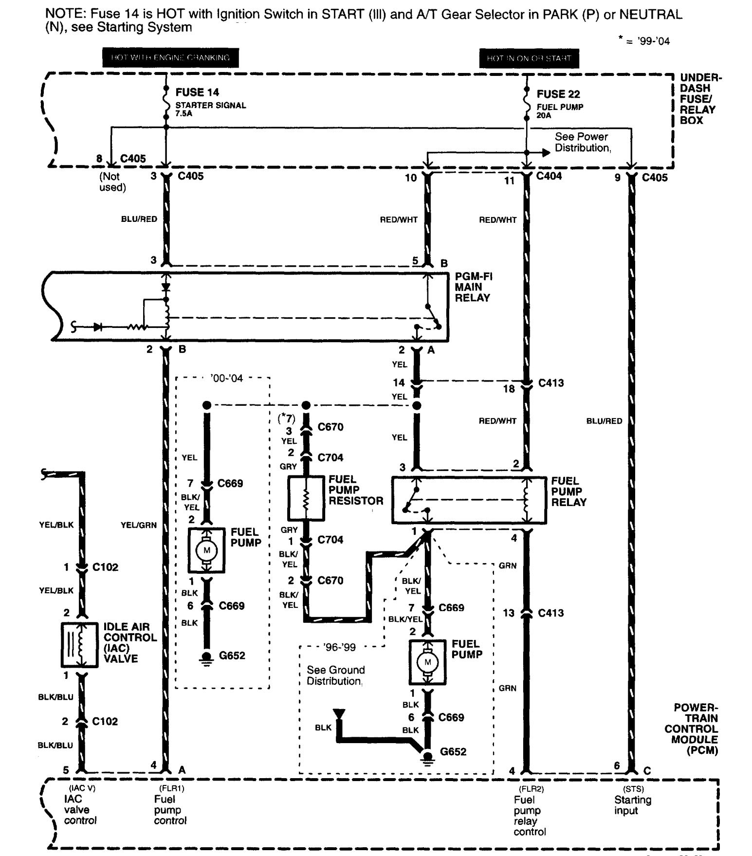
Acura RL (2003 – 2004) – wiring diagrams – fuel controls
Year of productions: 2003, 2004
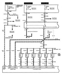
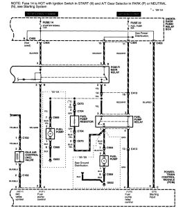
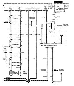
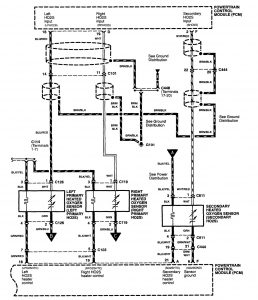
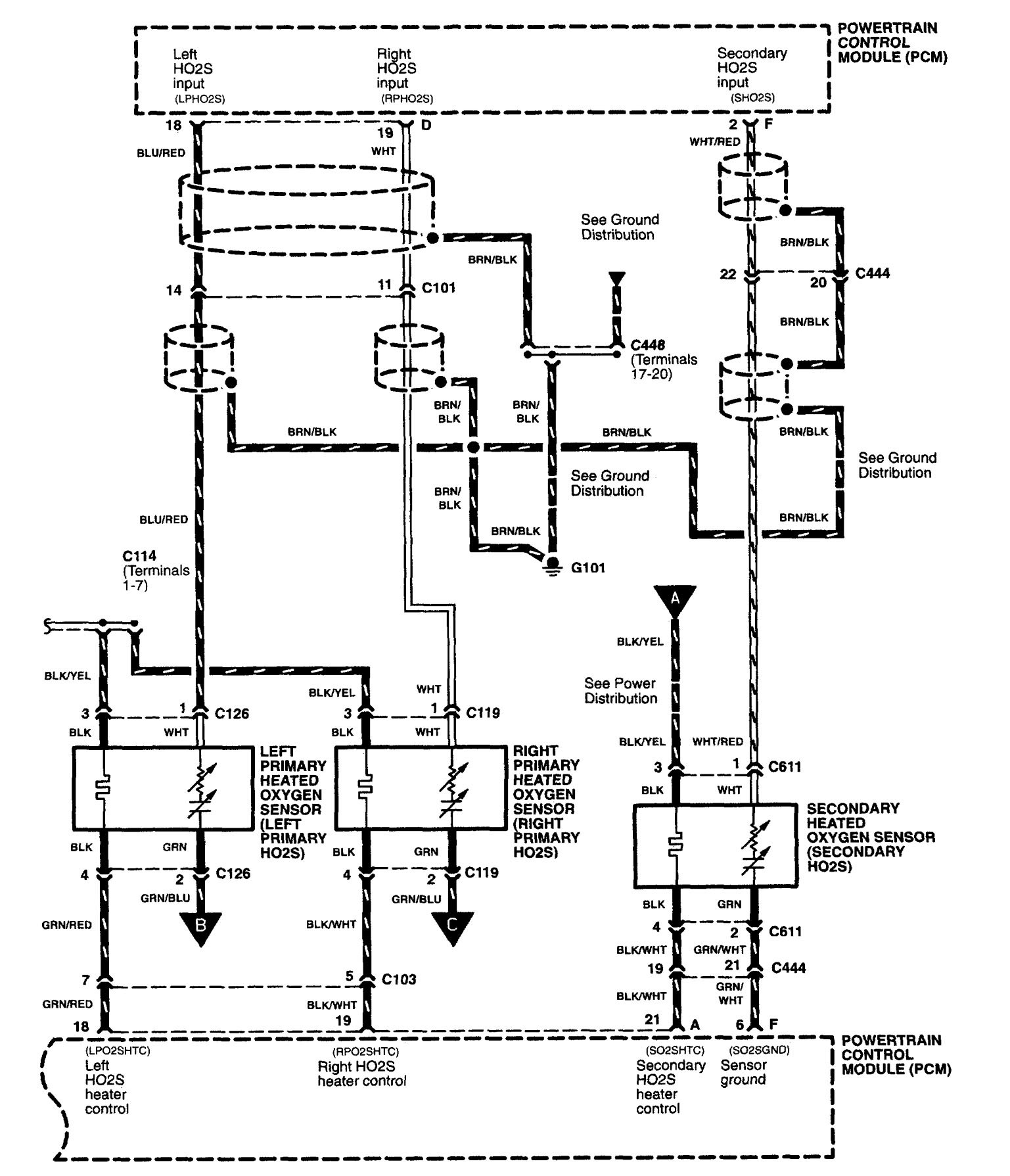
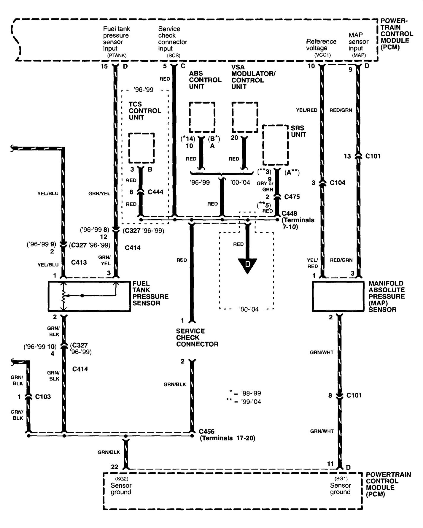
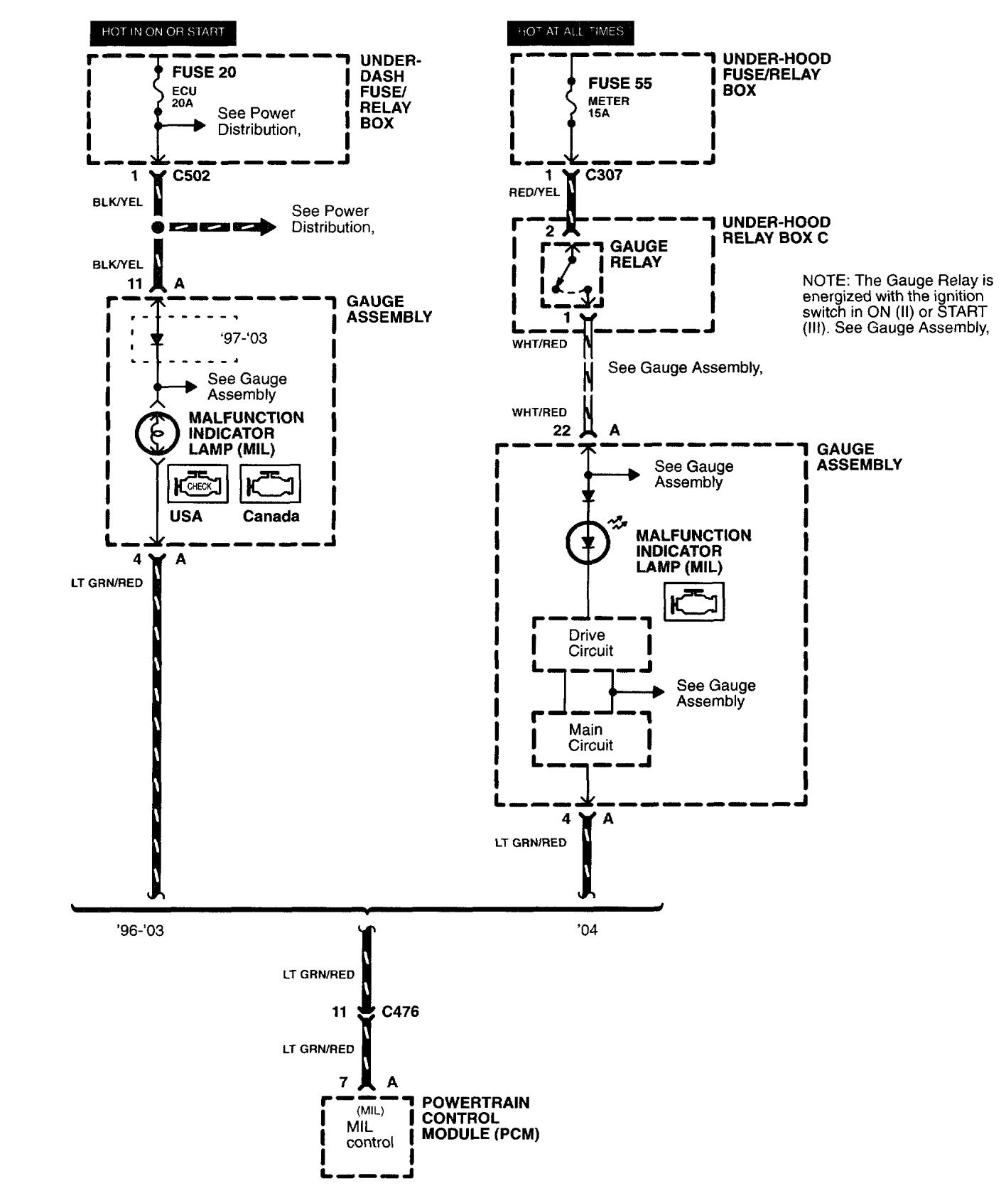
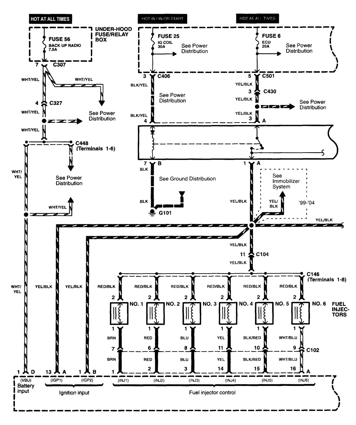
Fuel controls
Version 1











Version 2

WARNING: Terminal and harness assignments for individual connectors will vary depending on vehicle equipment level, model, and market.
