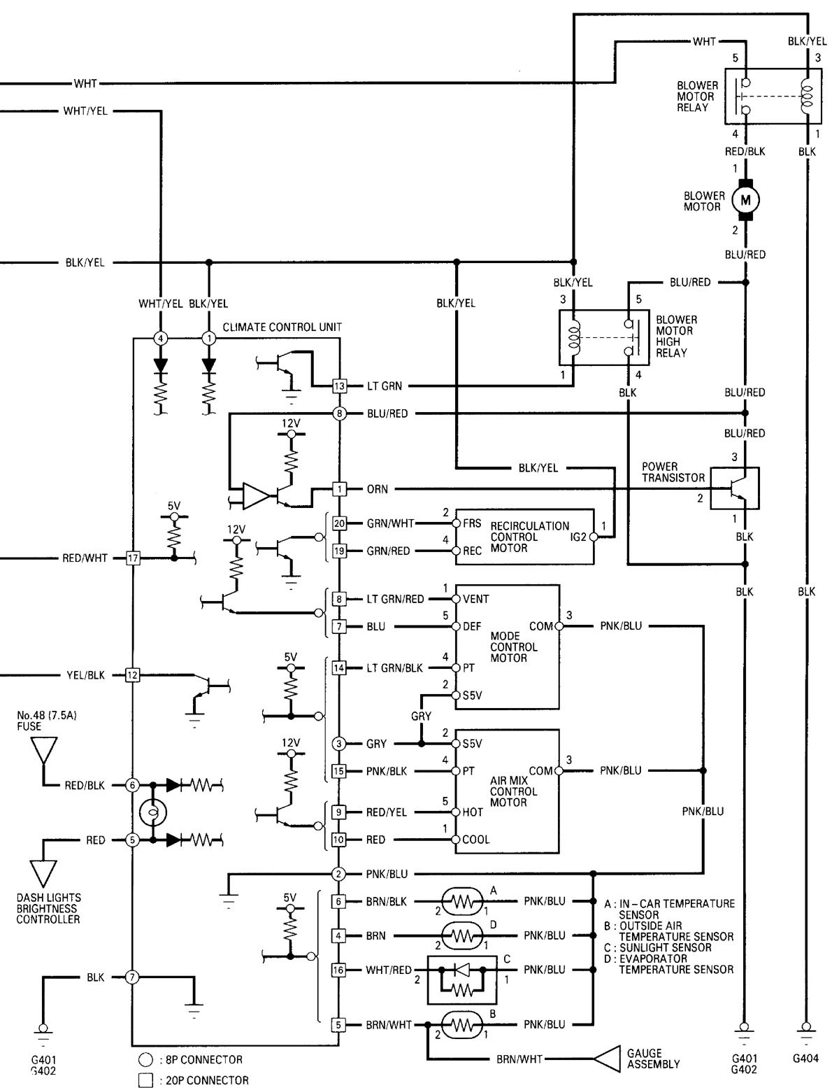
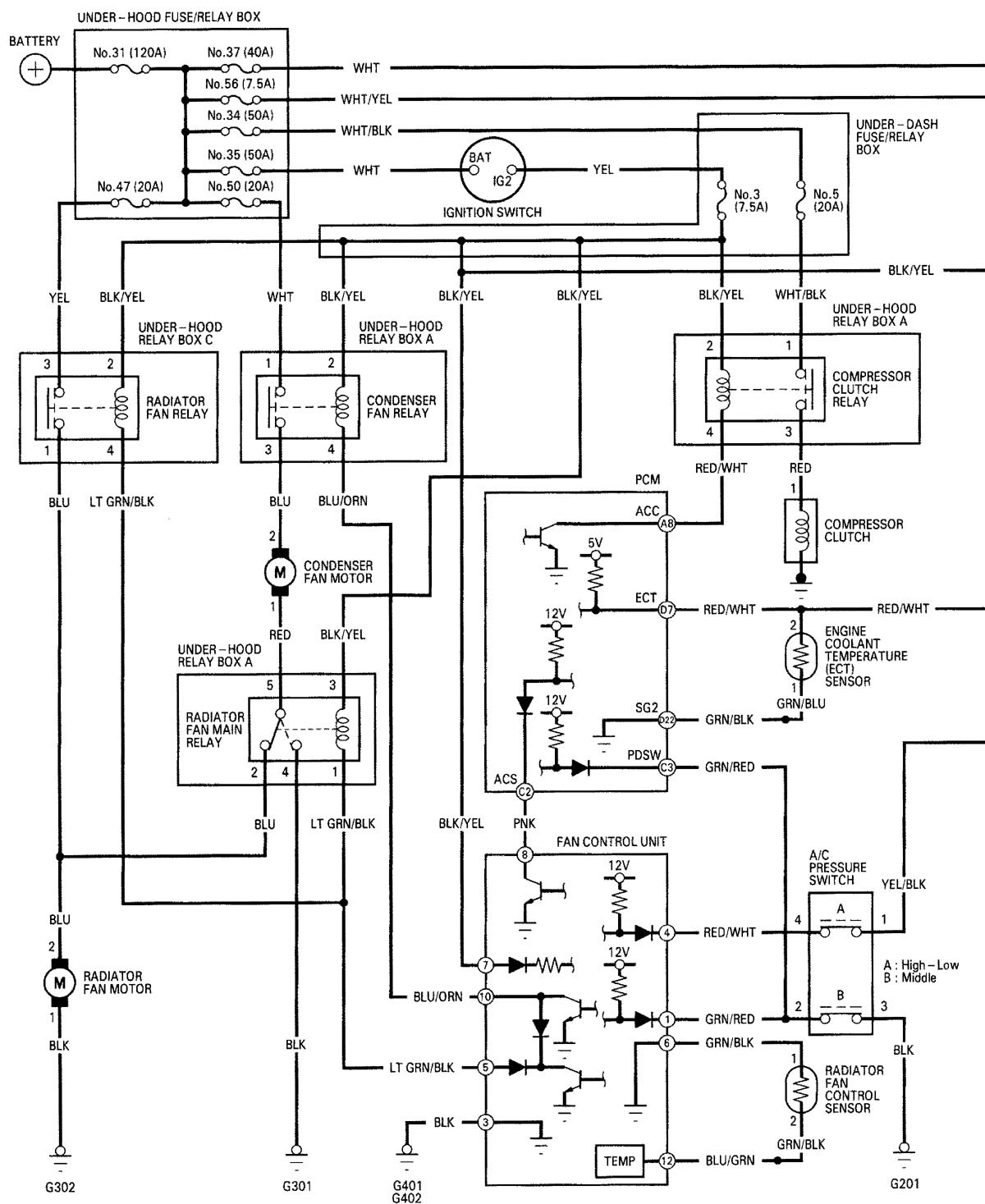
Acura RL (2000 – 2002) – wiring diagrams – HVAC controls
Year of productions: 2000, 2001, 2002
HVAC controls

-HVAC controls (part 1)

-HVAC controls (part 2)
WARNING: Terminal and harness assignments for individual connectors will vary depending on vehicle equipment level, model, and market.
