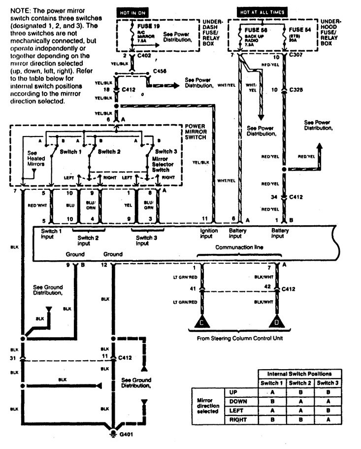
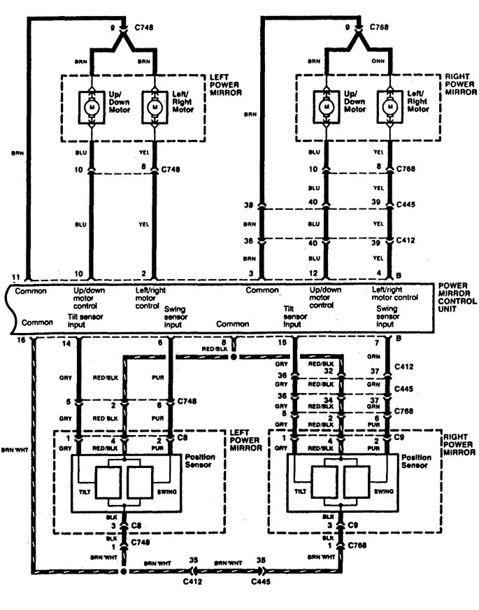
Acura RL (1996 – 1999) – wiring diagrams – power seats
Year of productions: 1996, 1997, 1998, 1999
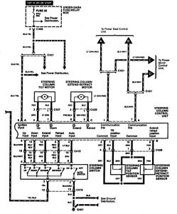
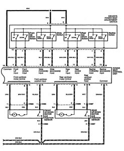
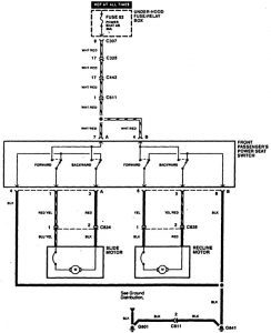
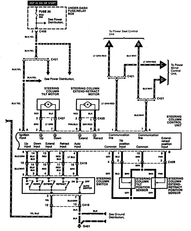
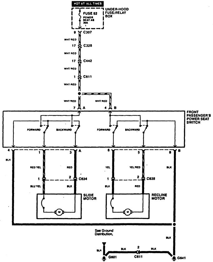
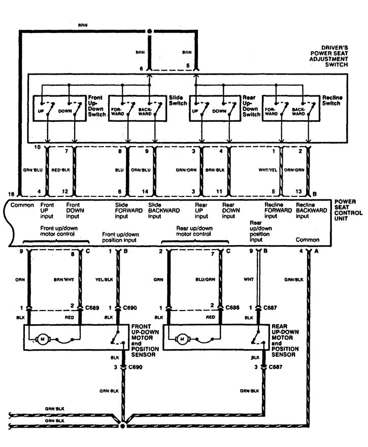
Power seats
Version 1






Version 2

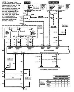
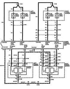
WARNING: Terminal and harness assignments for individual connectors will vary depending on vehicle equipment level, model, and market.
