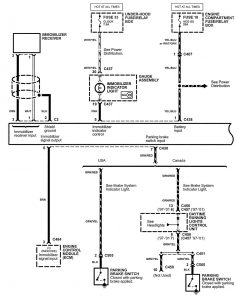
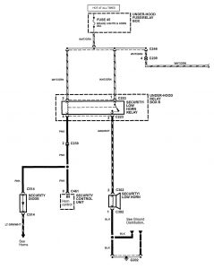
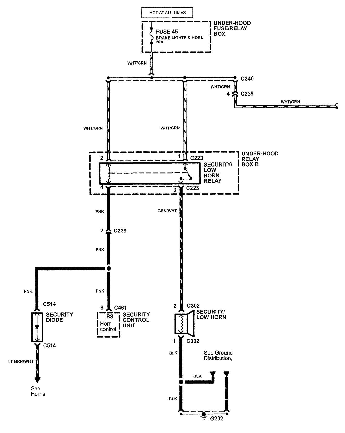
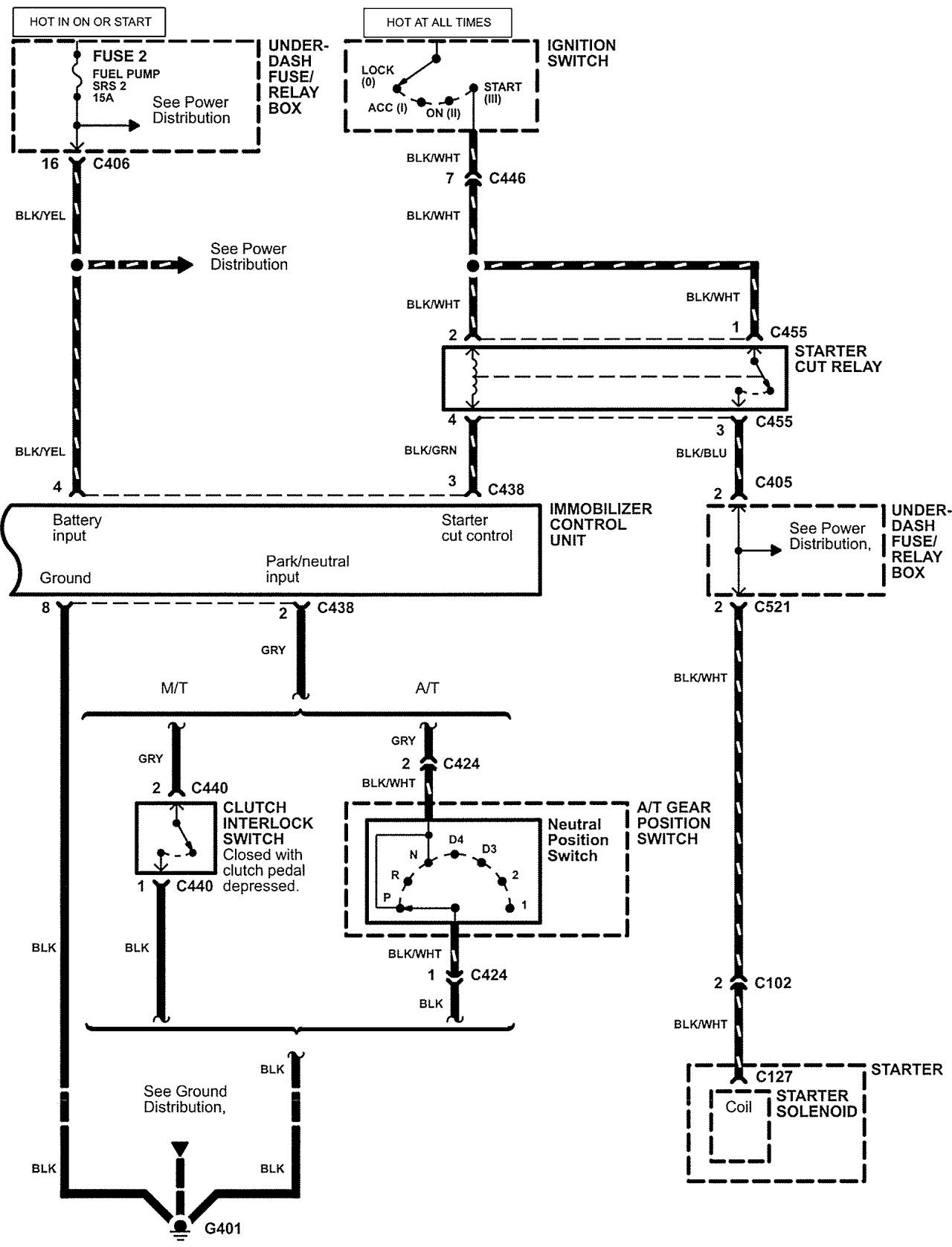
Acura NSX (2005) – wiring diagrams – security/anti-theft
Year of productions: 2005
Security/Anti-Theft
Version 1


Version 2

WARNING: Terminal and harness assignments for individual connectors will vary depending on vehicle equipment level, model, and market.
