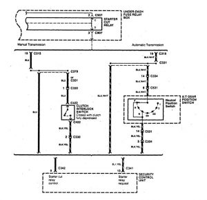
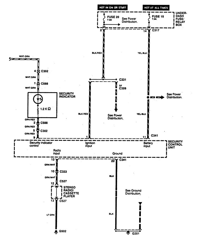
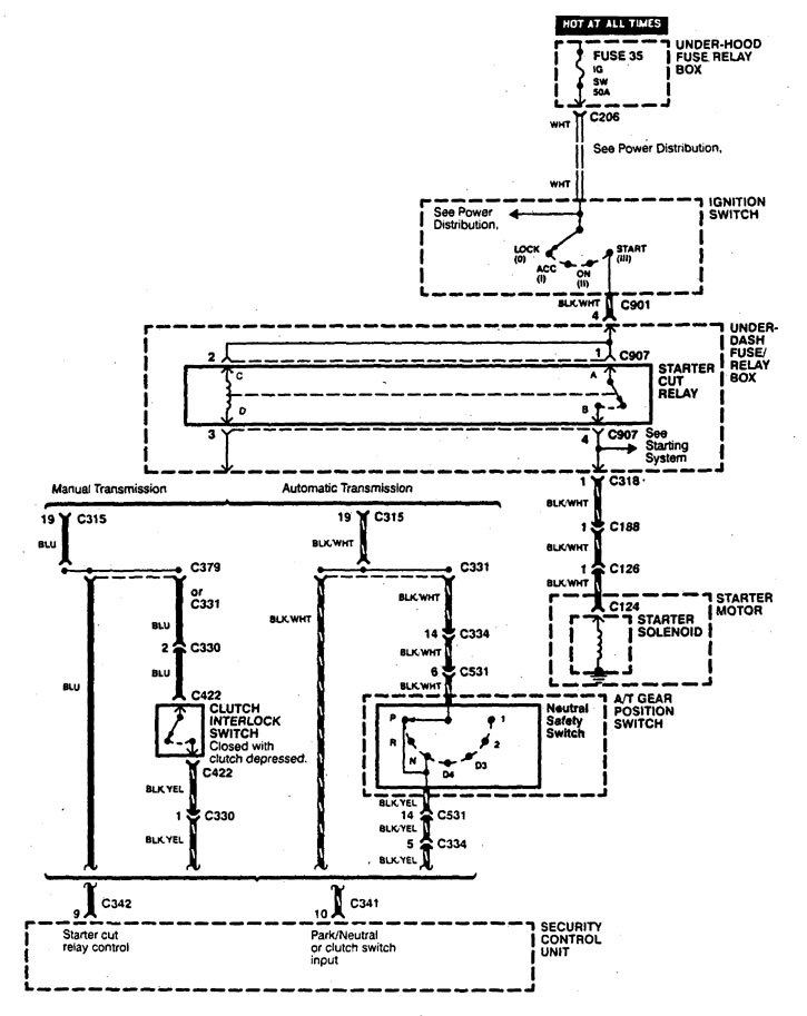
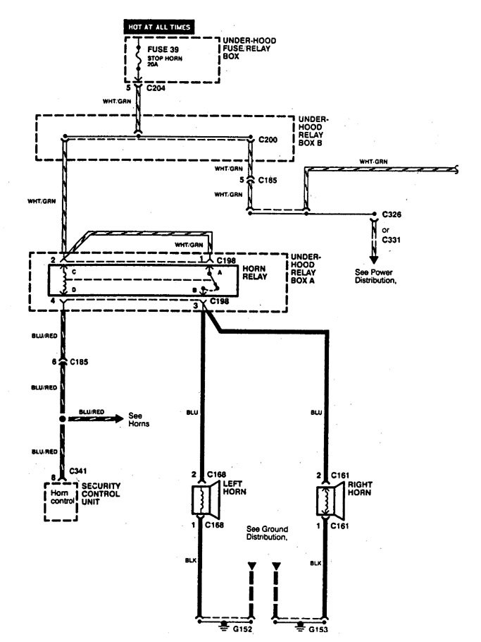
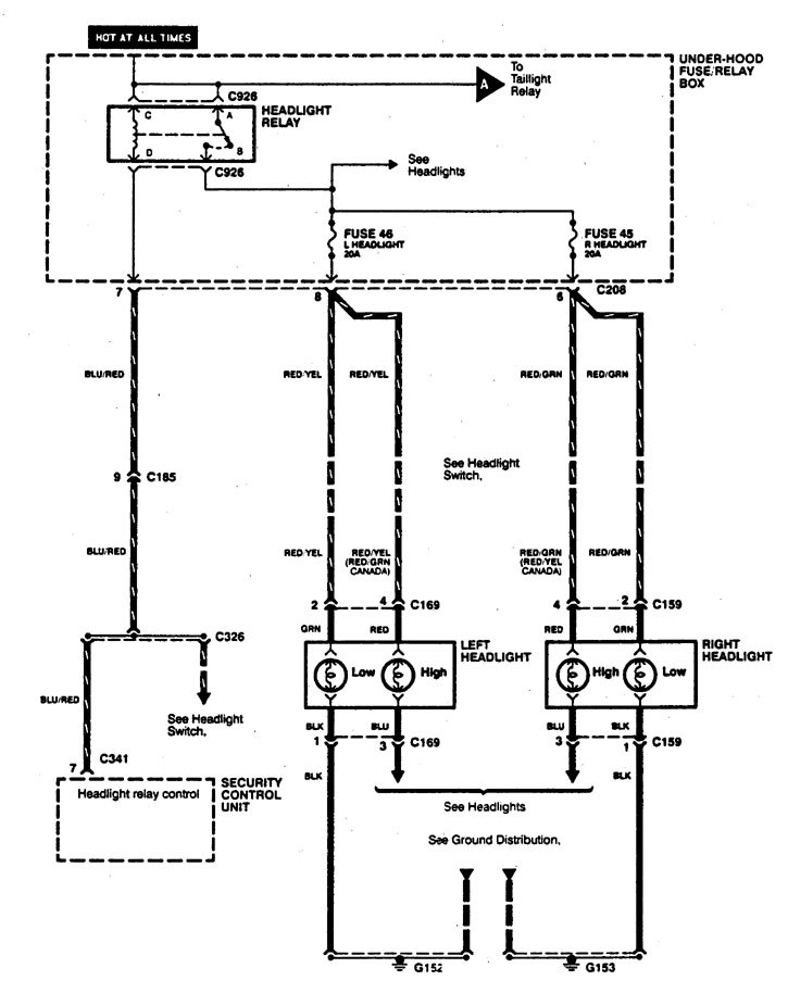
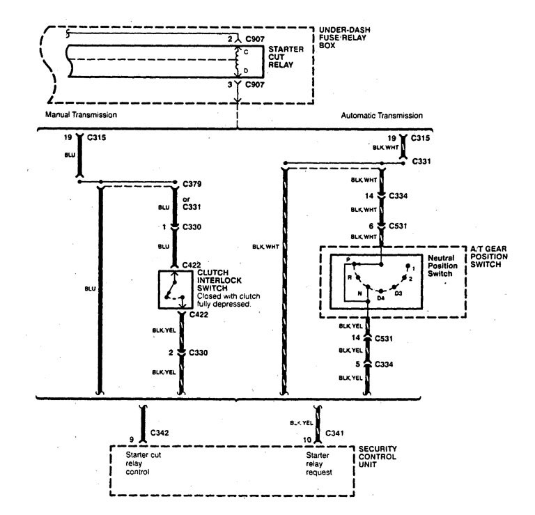
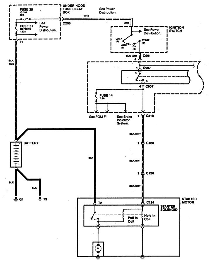
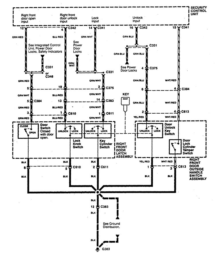
Acura Legend (1995) – wiring system – security/anti-theft
Year of productions: 1995
Security/anti-theft
Version 1









Version 2


Version 3

WARNING: Terminal and harness assignments for individual connectors will vary depending on vehicle equipment level, model, and market.
