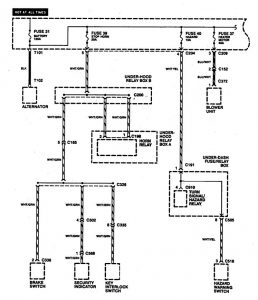
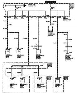
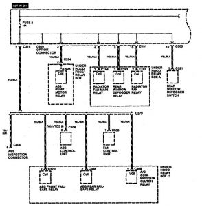
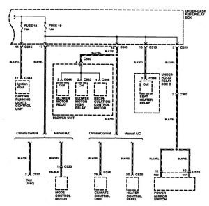
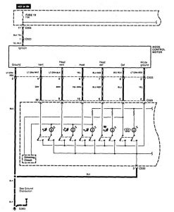
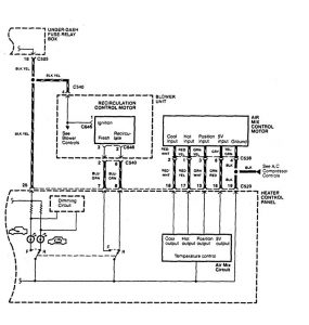
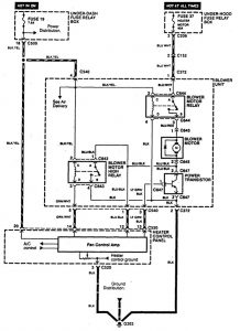
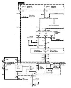
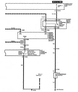
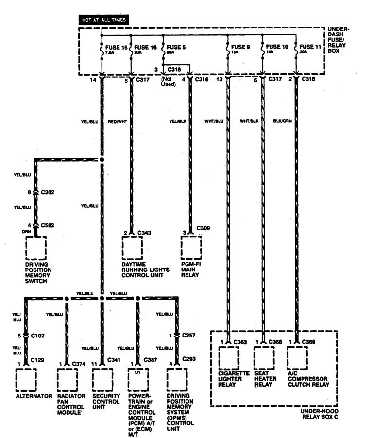
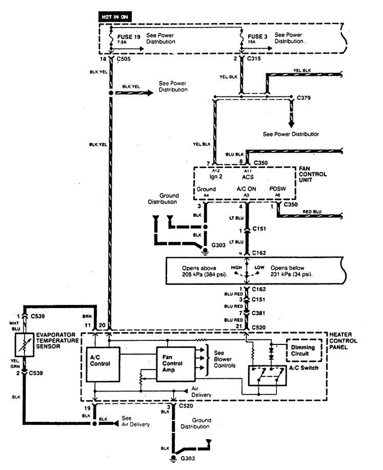
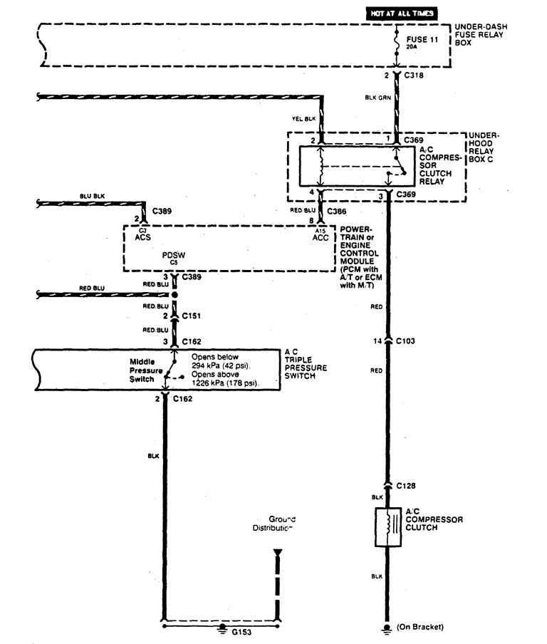
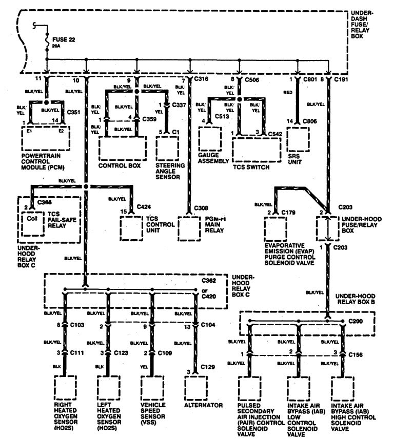
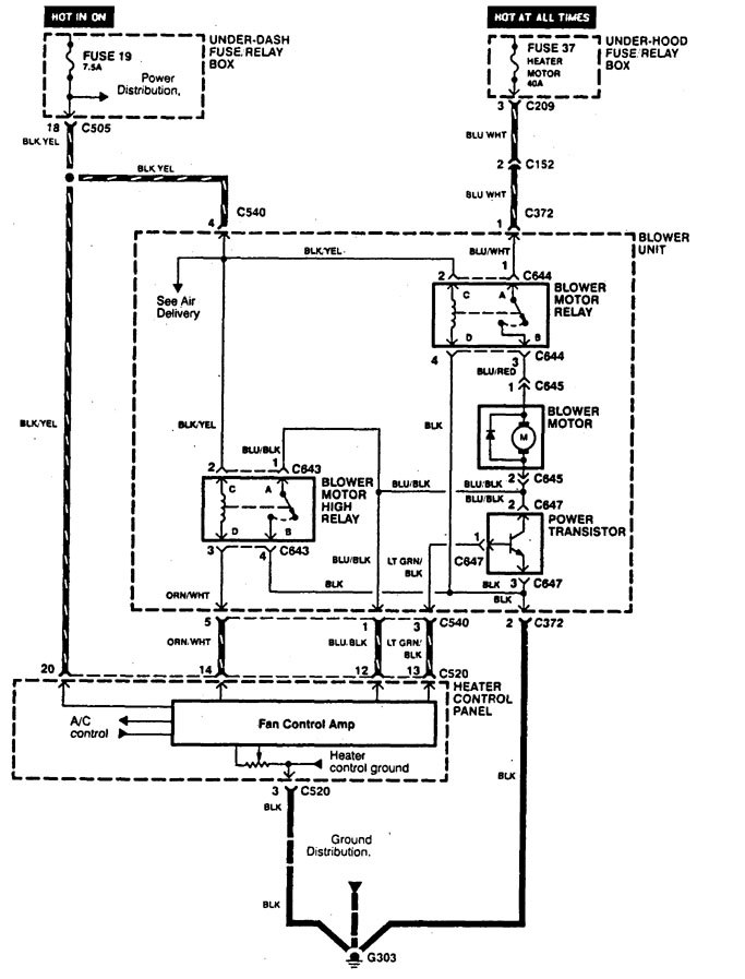
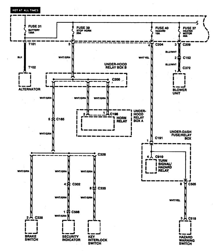
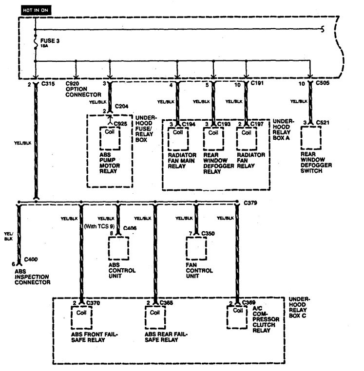
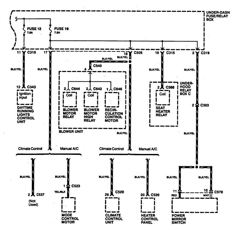
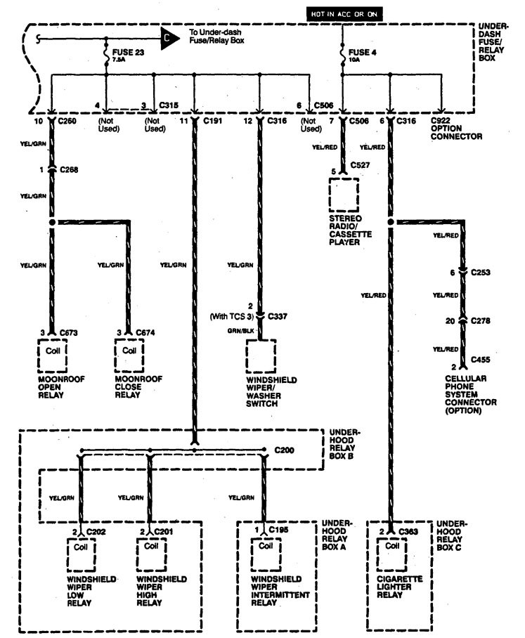
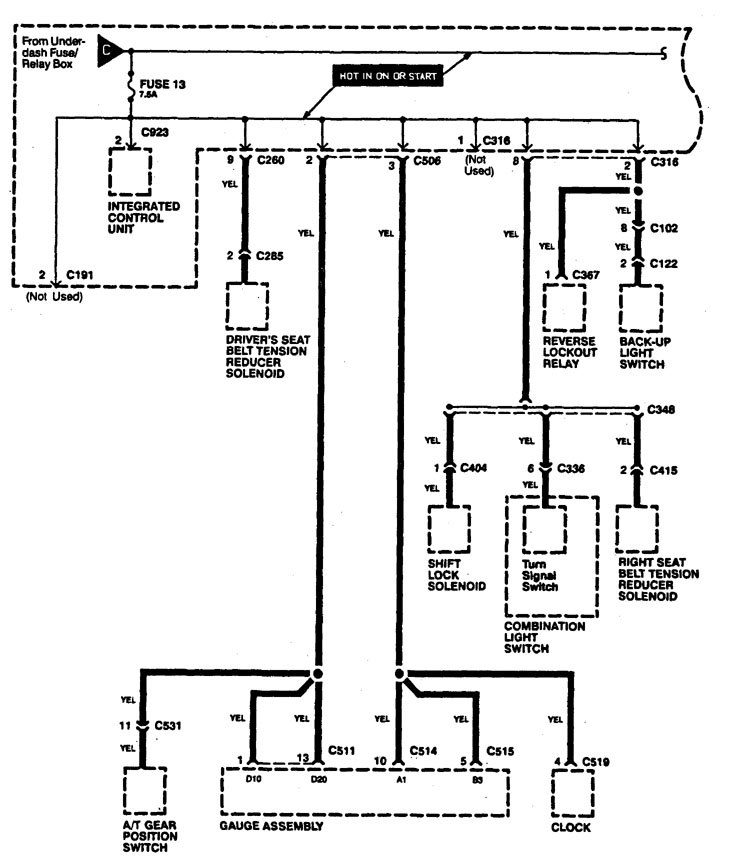
Acura Legend (1995) – wiring diagrams – power distribution
Year of productions: 1995
Power distribution
Version 1













Version 2





WARNING: Terminal and harness assignments for individual connectors will vary depending on vehicle equipment level, model, and market.
