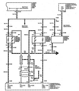
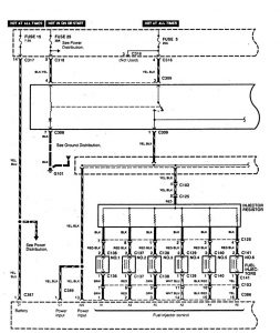
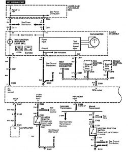
Acura Legend (1995) – wiring diagram – fuel control
Year of productions: 1995
Fuel control
Version 1










Version 2

Version 3

WARNING: Terminal and harness assignments for individual connectors will vary depending on vehicle equipment level, model, and market.
