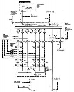
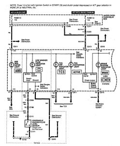
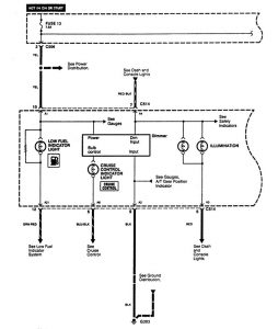
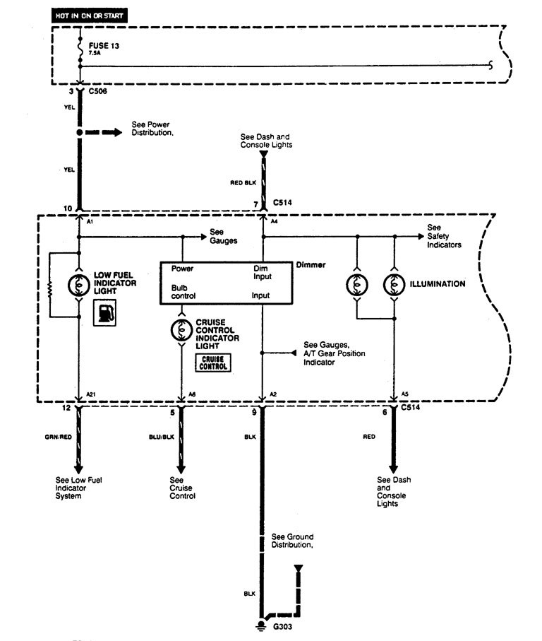
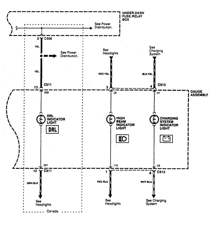
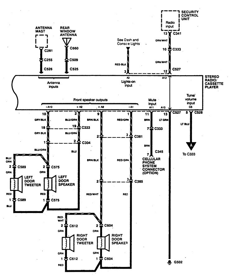
Acura Legend (1995) – wiring diagrams – instrumentation
Year of productions: 1995
Instrumentation
Version 1





Version 2


WARNING: Terminal and harness assignments for individual connectors will vary depending on vehicle equipment level, model, and market.
