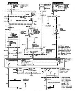
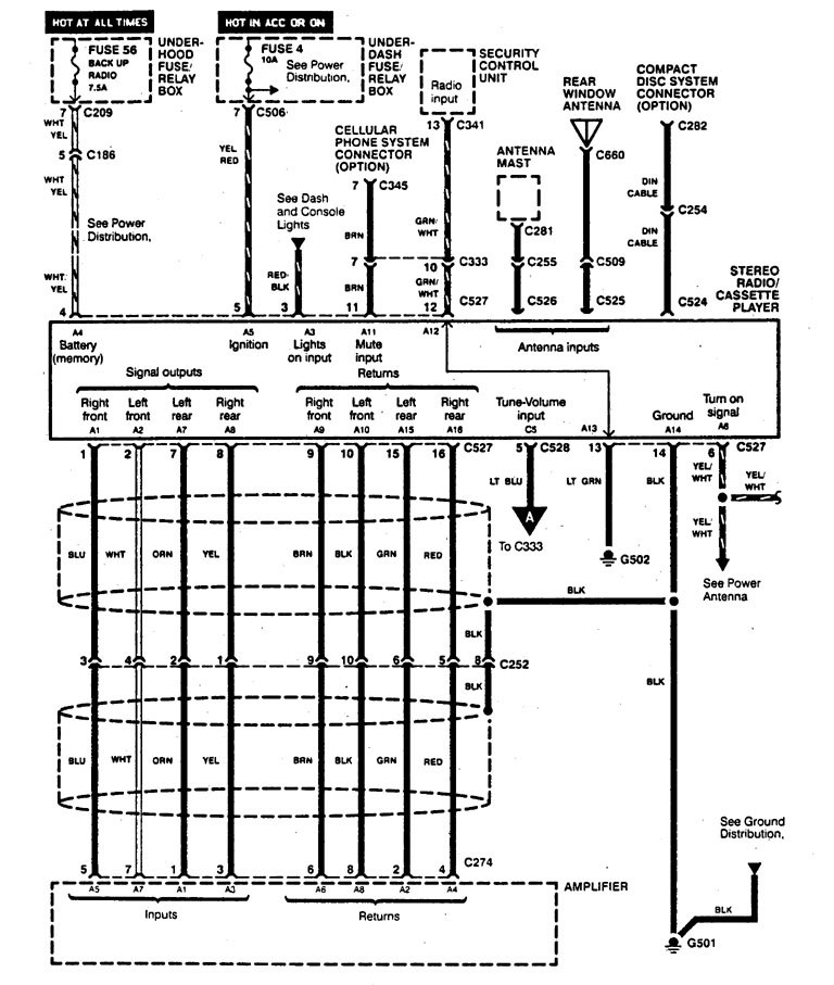
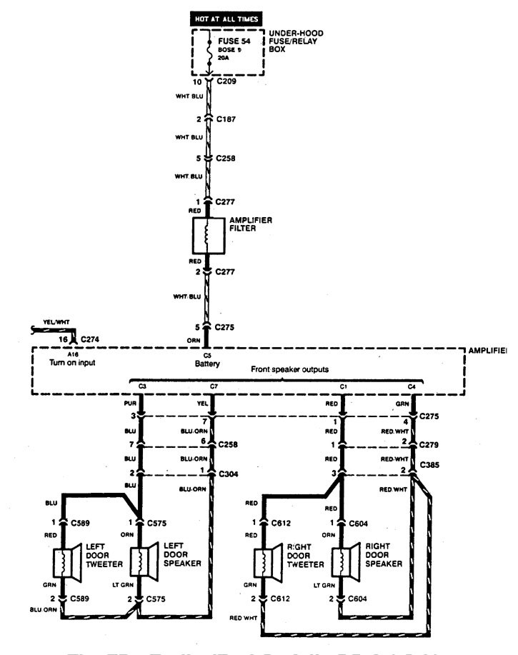
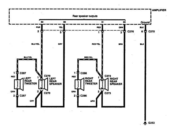
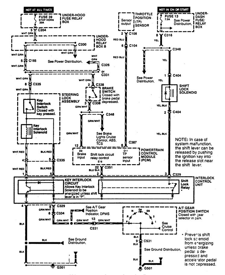
Acura Legend (1995) – wiring diagram – shift interlock
Year of productions: 1995
Shift interlock
Version 1

Version 2



WARNING: Terminal and harness assignments for individual connectors will vary depending on vehicle equipment level, model, and market.
