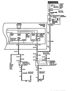
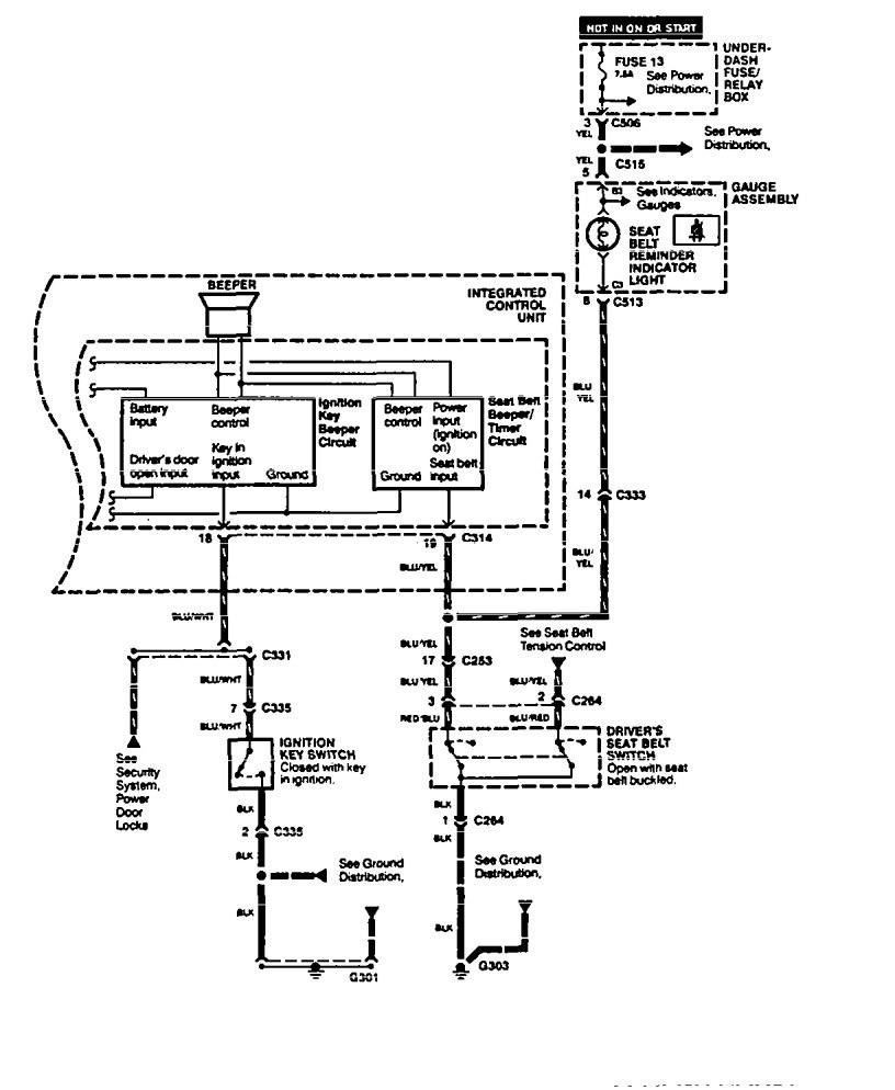
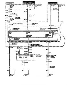
Acura Legend (1995) – wiring diagram – seat belt warning
Year of productions: 1995
Seat belt warning
Acura Legend – wiring diagram – seat belt warning (part 1)

WARNING: Terminal and harness assignments for individual connectors will vary depending on vehicle equipment level, model, and market.

