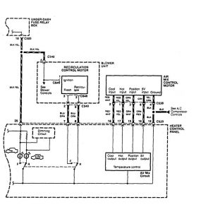
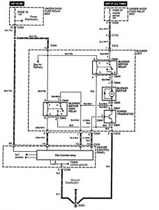
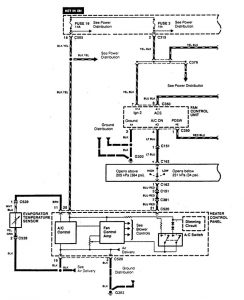
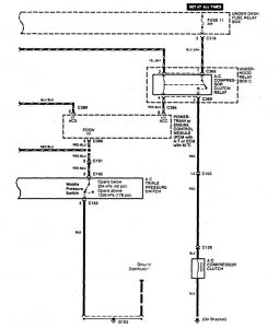
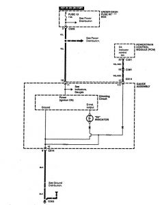
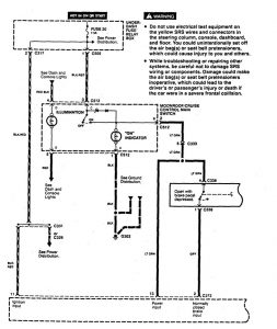
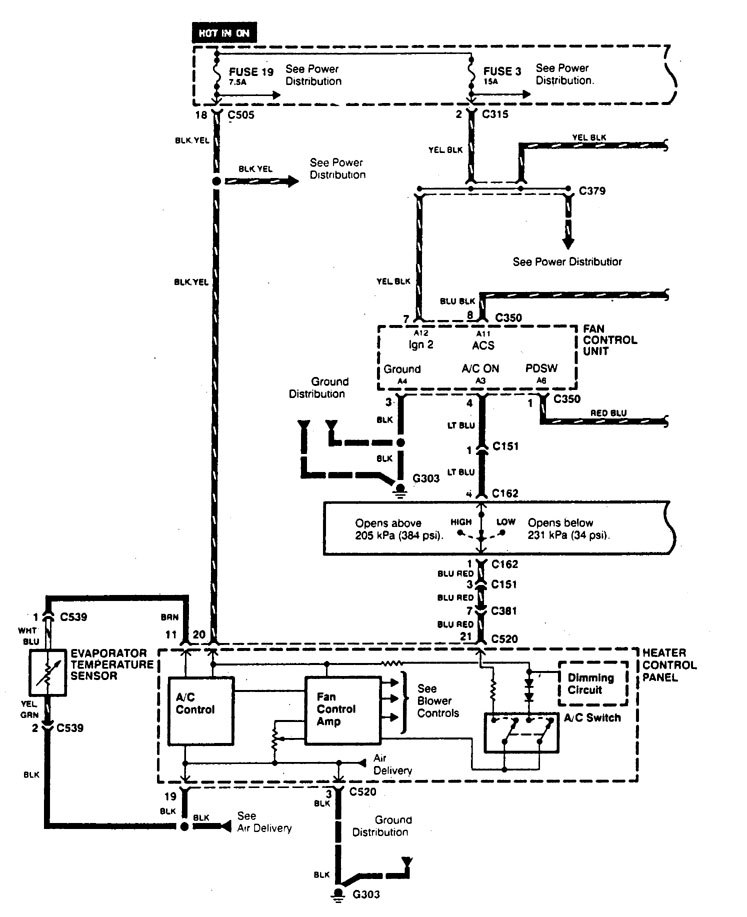
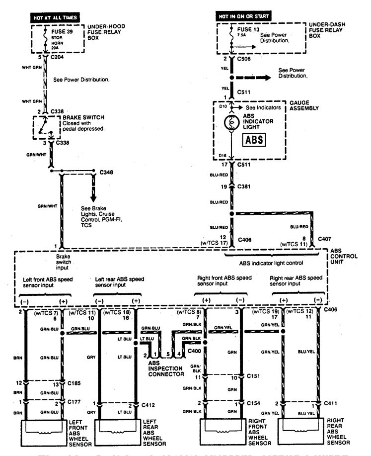
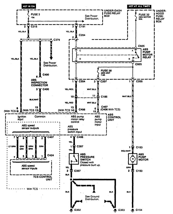
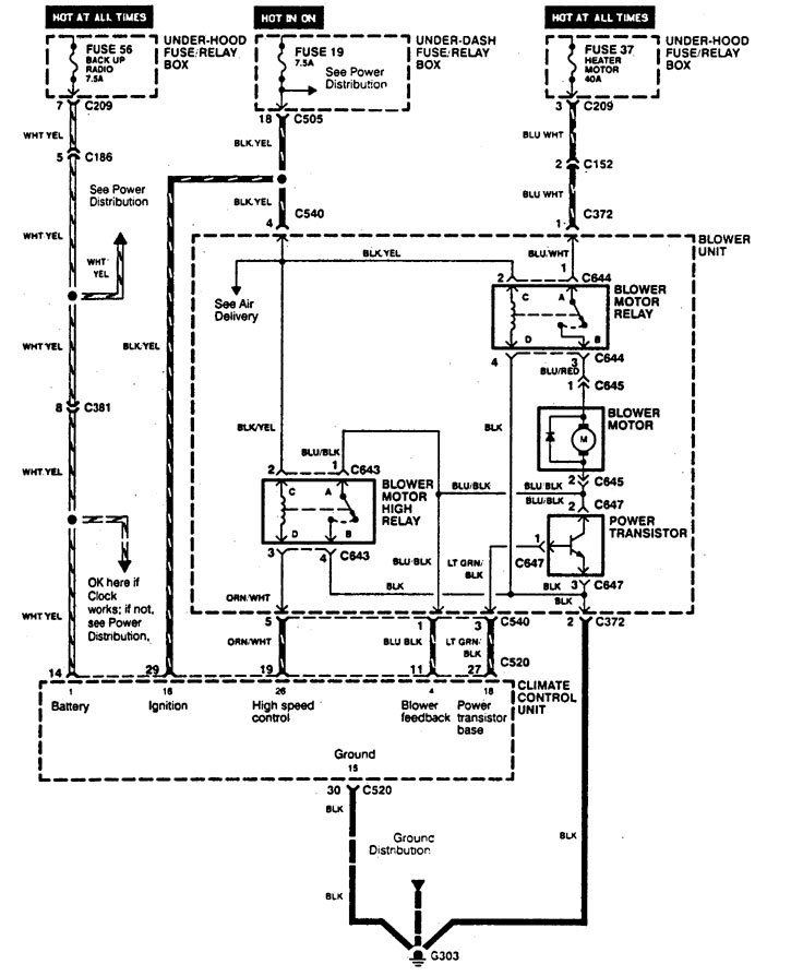
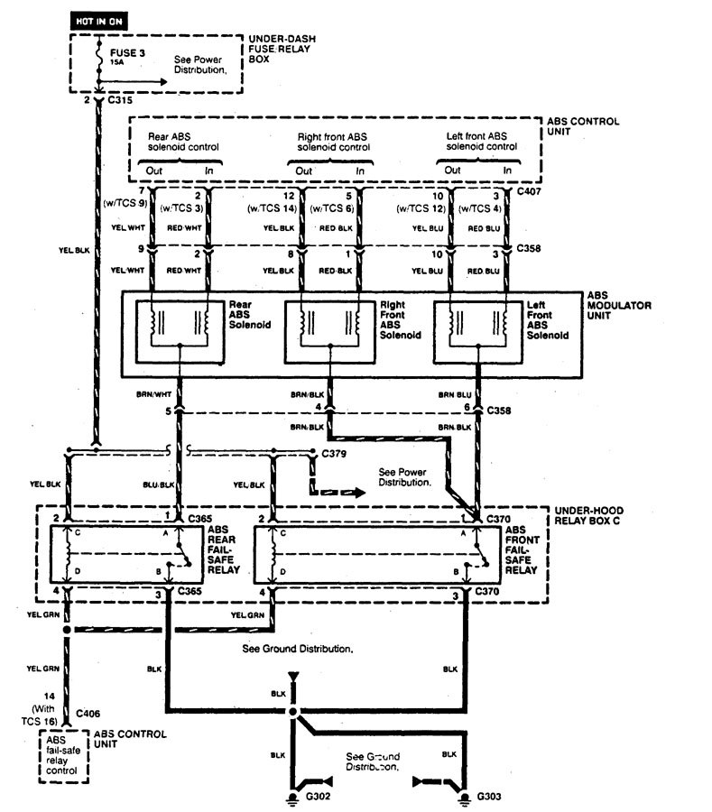
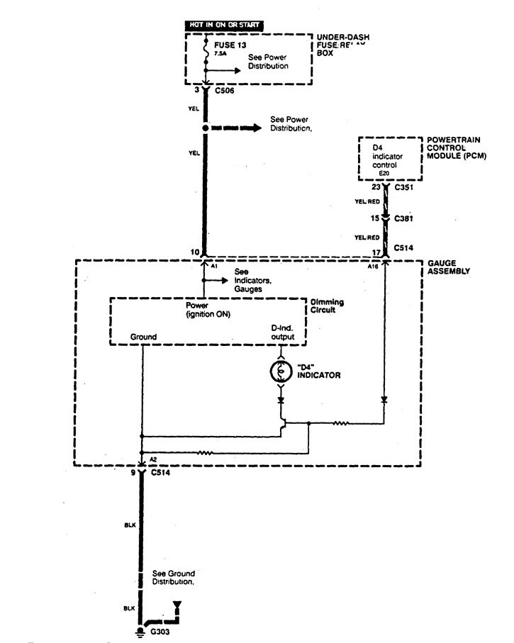
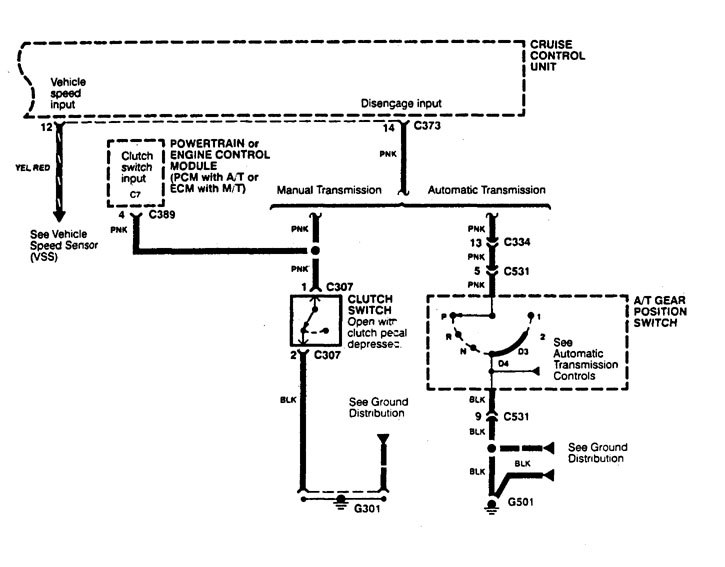
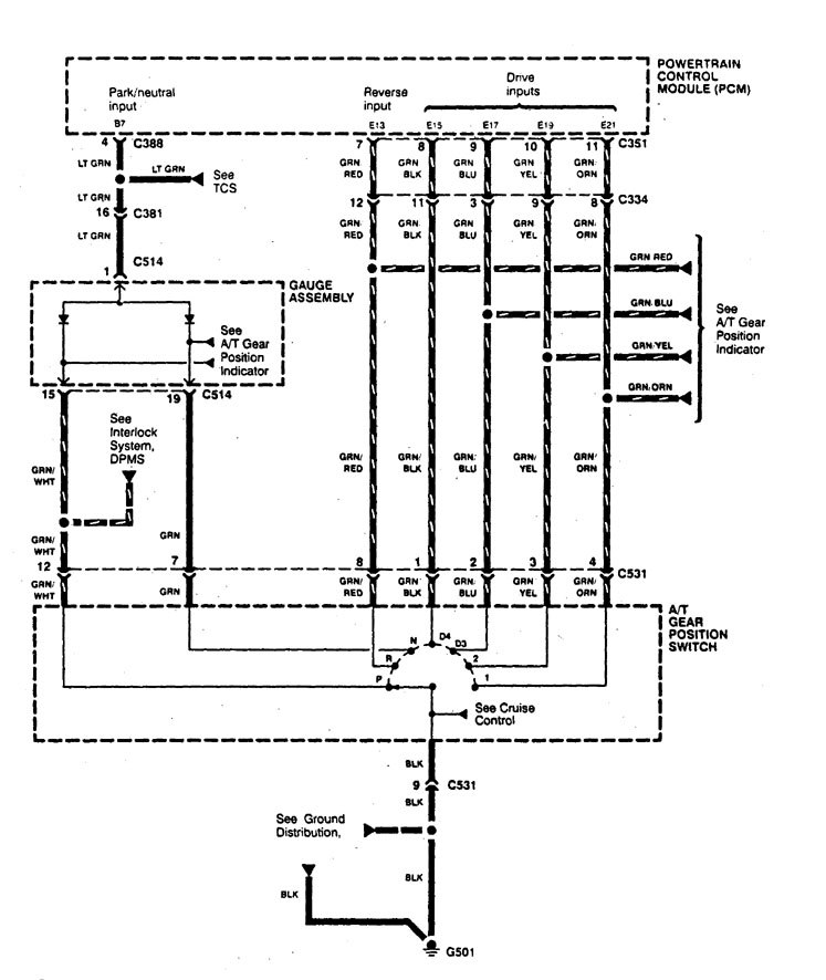
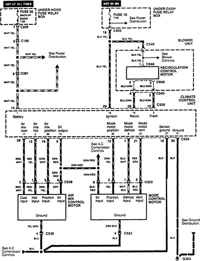
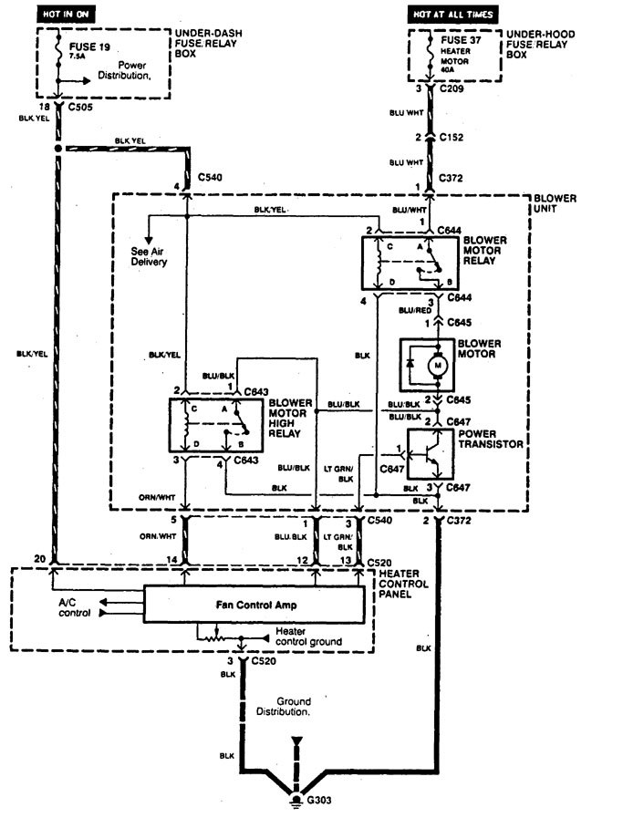
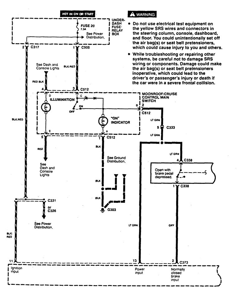
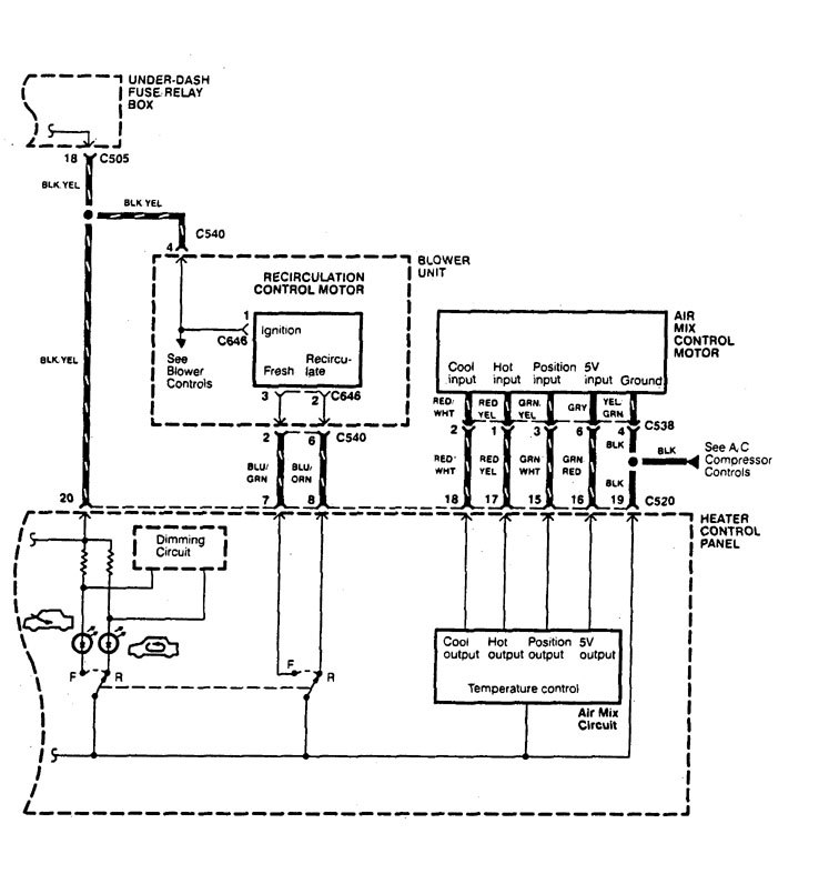
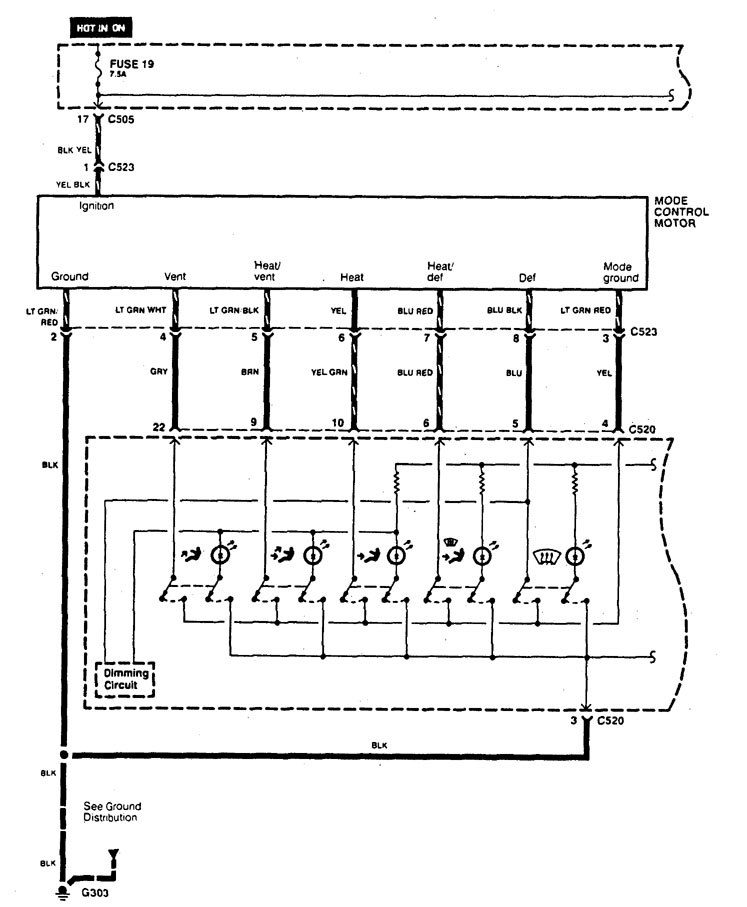
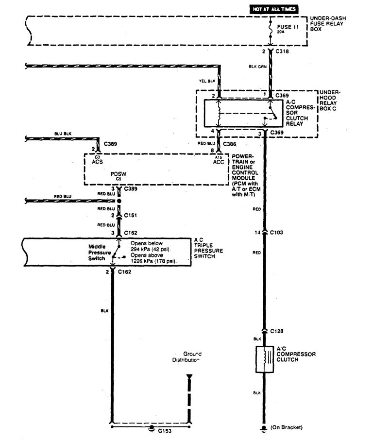
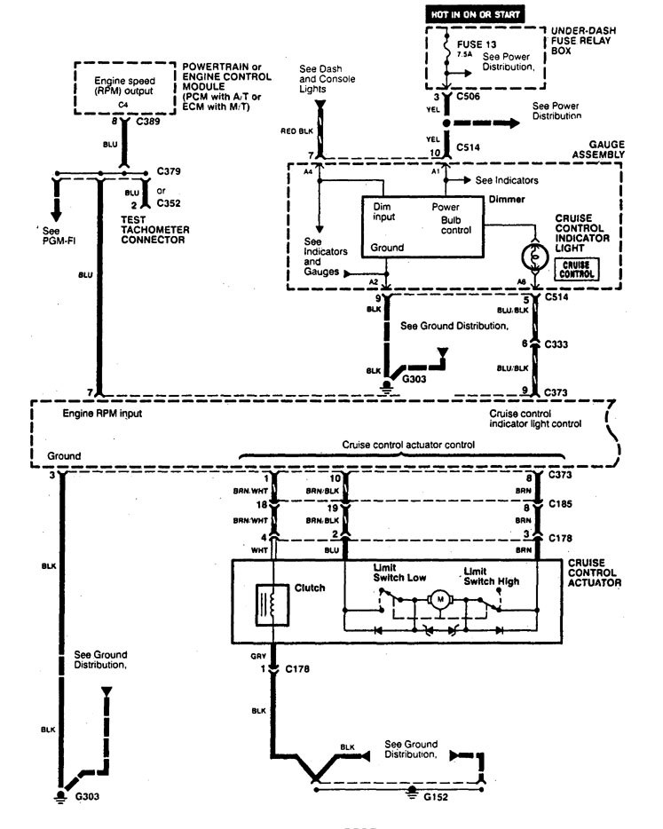
Acura Legend (1995) – wiring diagram – HVAC controls
Year of productions: 1995
HVAC controls
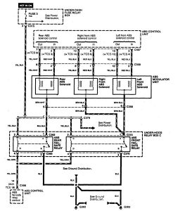
Version 1





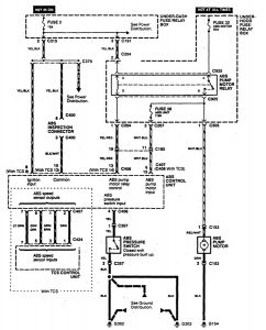
Version 2




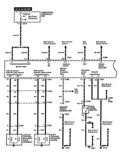
Version 3




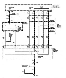
Version 4




Version 5




WARNING: Terminal and harness assignments for individual connectors will vary depending on vehicle equipment level, model, and market.
