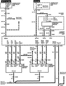
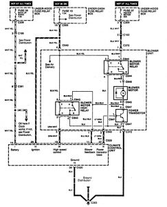
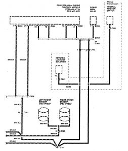
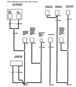
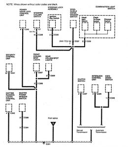
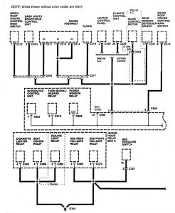
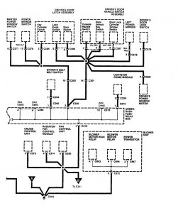
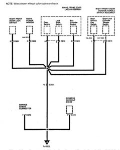
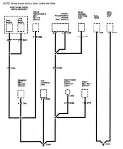
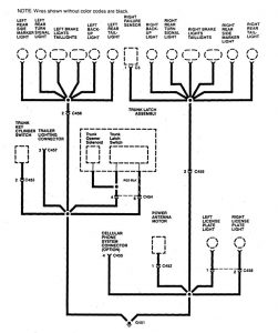
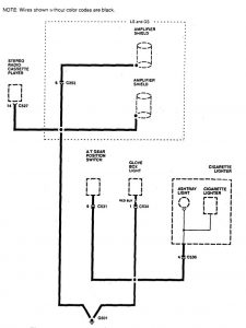
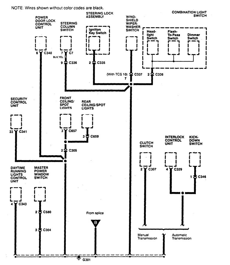
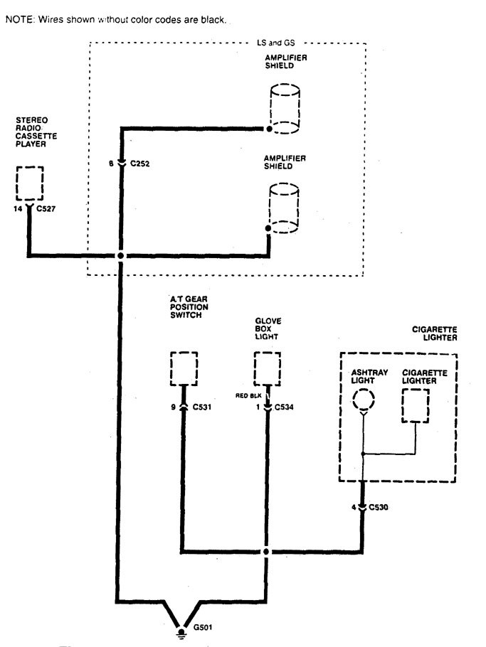
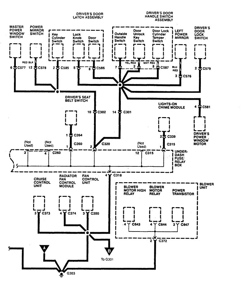
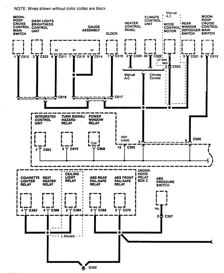
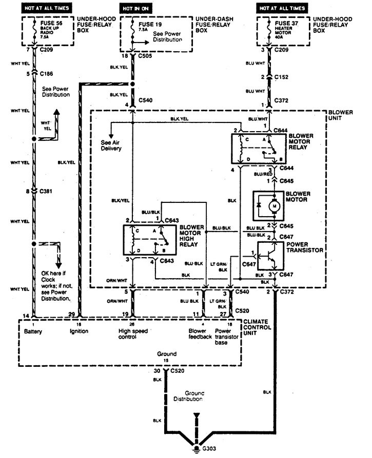
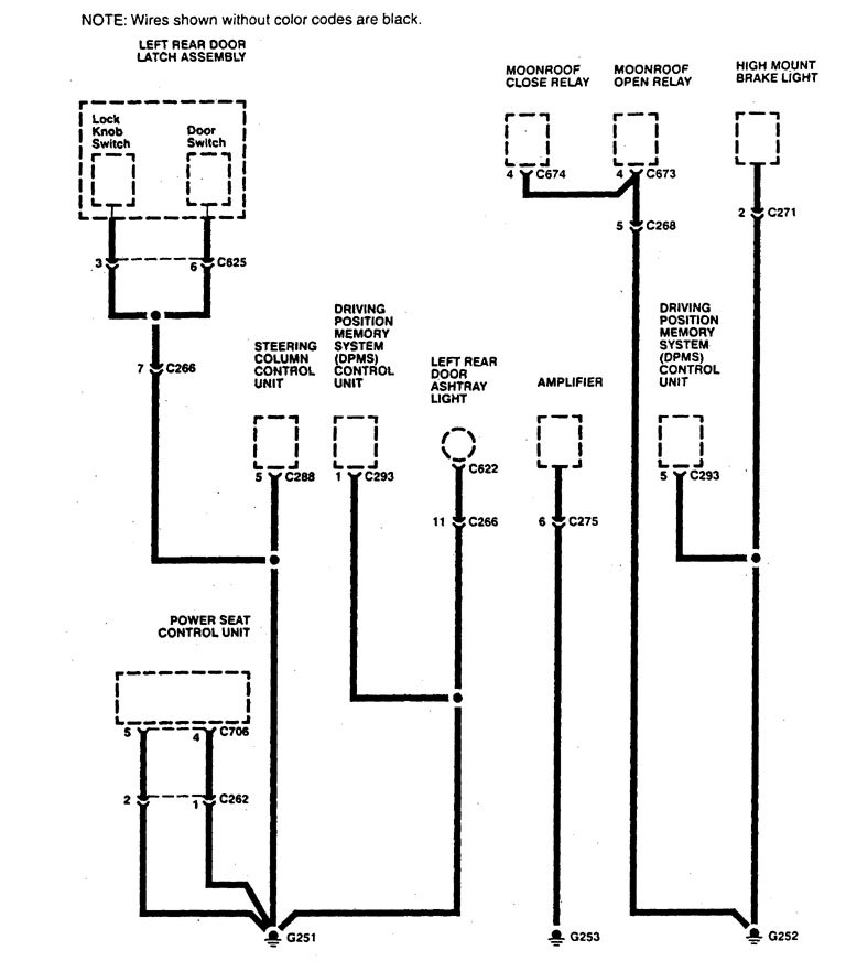
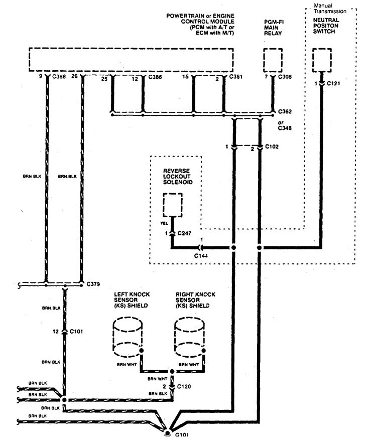
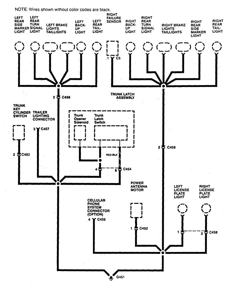
Acura Legend (1995) – wiring diagram – ground distribution
Year of productions: 1995
Ground distribution
Version 1




Version 2












WARNING: Terminal and harness assignments for individual connectors will vary depending on vehicle equipment level, model, and market.
