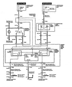
Acura Legend (1994) – wiring system – trailer/camper adapter
Year of productions: 1994
Trailer/camper adapter
Version 1


Version 2


WARNING: Terminal and harness assignments for individual connectors will vary depending on vehicle equipment level, model, and market.
