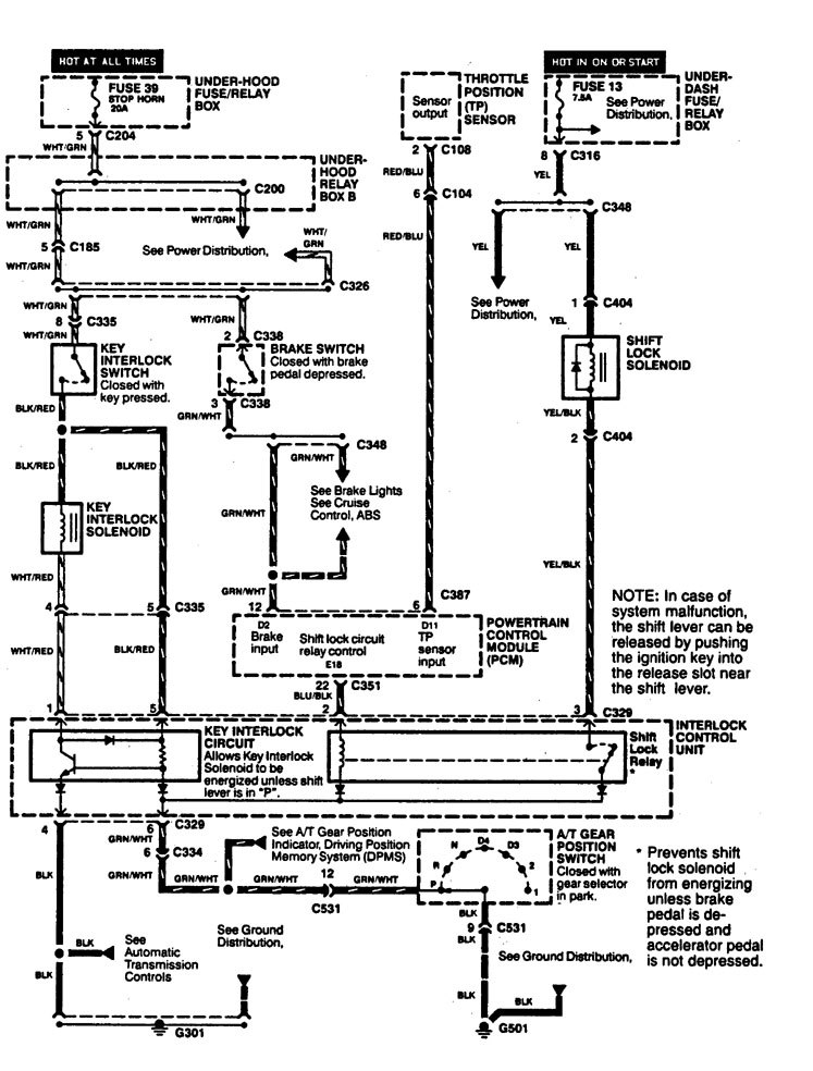
Acura Legend (1994) – wiring diagram – shift interlock
Year of productions: 1994
Shift interlock

WARNING: Terminal and harness assignments for individual connectors will vary depending on vehicle equipment level, model, and market.
Copyright © 2025 | MH Magazine WordPress Theme by MH Themes