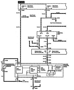
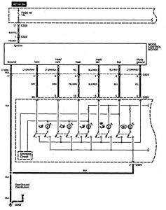
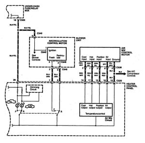
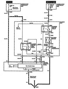
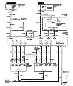
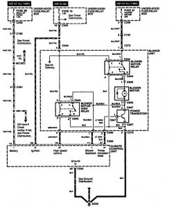
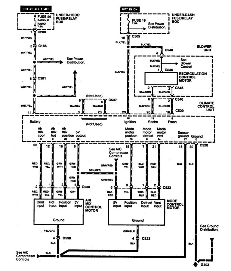
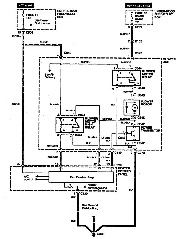
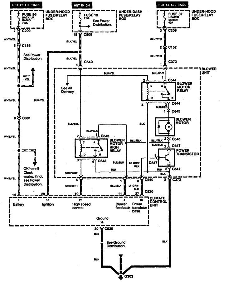
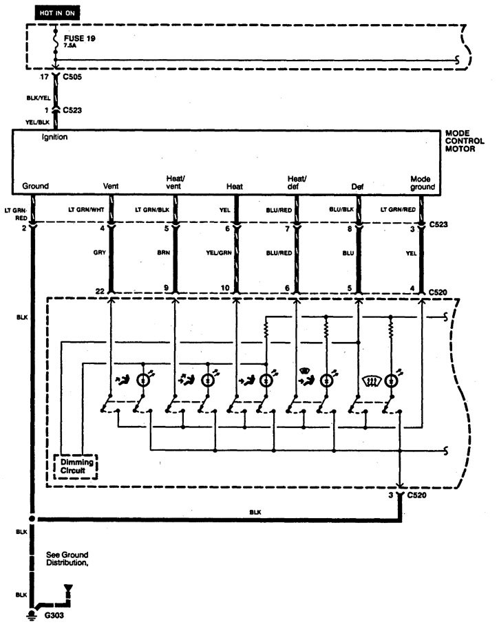
Acura Legend (1994) – wiring diagram – HVAC controls
Year of productions: 1994
HVAC controls
Version 1





Version 2




WARNING: Terminal and harness assignments for individual connectors will vary depending on vehicle equipment level, model, and market.
Year of productions: 1994









WARNING: Terminal and harness assignments for individual connectors will vary depending on vehicle equipment level, model, and market.
Copyright © 2026 | MH Magazine WordPress Theme by MH Themes