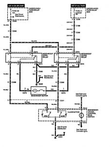
Acura Legend (1994 – 1995) – wiring system – sun roof
Year of productions: 1994, 1995
Sun roof

WARNING: Terminal and harness assignments for individual connectors will vary depending on vehicle equipment level, model, and market.
Copyright © 2025 | MH Magazine WordPress Theme by MH Themes