Acura Legend (1994 – 1995) – wiring diagram – transmission controls
Year of productions: 1994, 1995
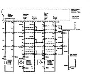
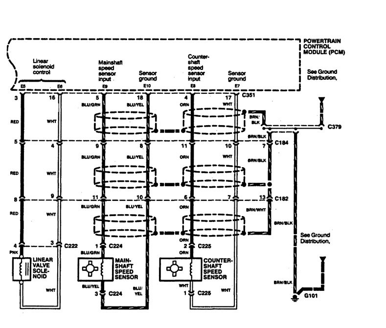
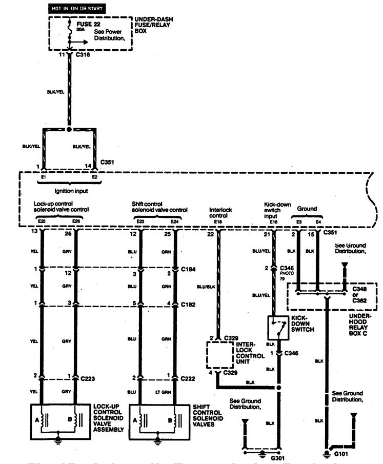
Transmission controls

diagram – transmission control (part 1)

diagram – transmission control (part 2)

diagram – transmission control (part 3)

diagram – transmission control (part 4)
WARNING: Terminal and harness assignments for individual connectors will vary depending on vehicle equipment level, model, and market.
