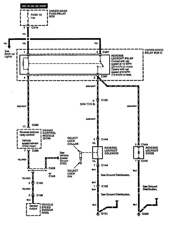
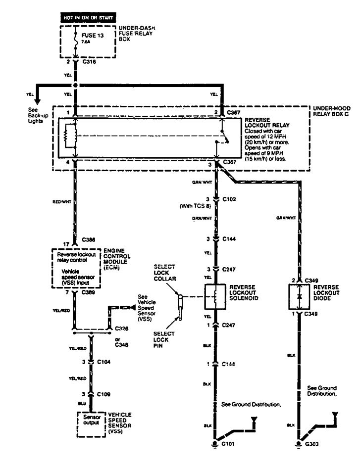
Acura Legend (1994 – 1995) – wiring diagram – lock up control
Year of productions: 1994, 1995
Lock up control
Version 1

Version 2

WARNING: Terminal and harness assignments for individual connectors will vary depending on vehicle equipment level, model, and market.
