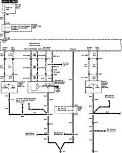
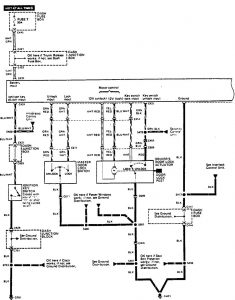
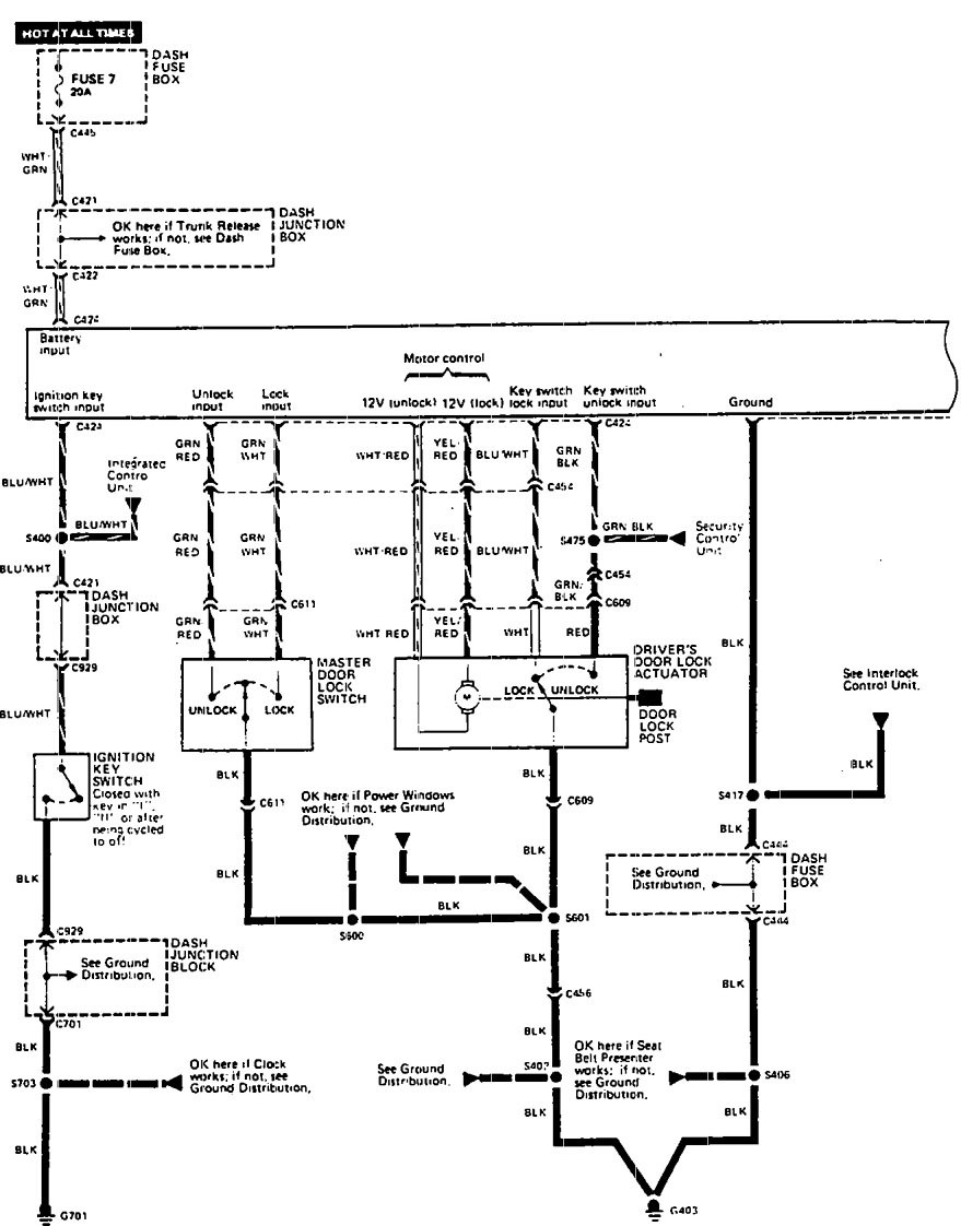
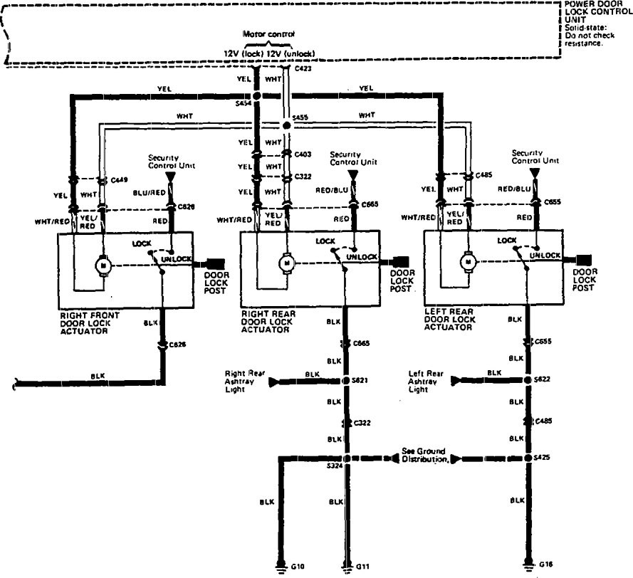
Acura Legend (1990) – wiring system – power locks
Year of productions: 1990
Power locks
Version 1


Version 2

diagram – power locks (part 1)

diagram – power locks (part 2)
WARNING: Terminal and harness assignments for individual connectors will vary depending on vehicle equipment level, model, and market.
