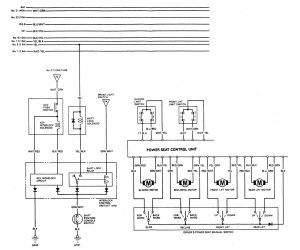
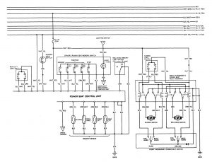
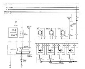
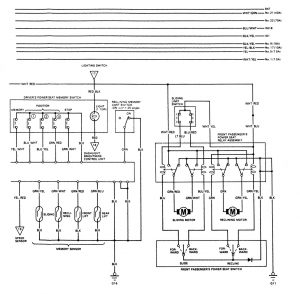
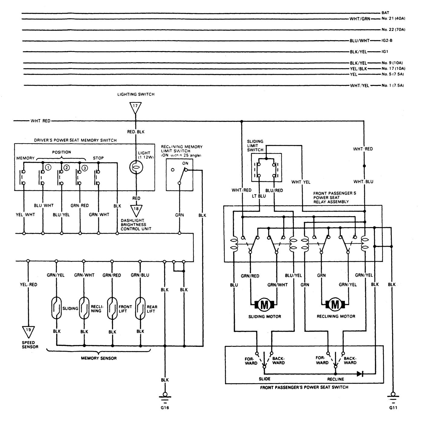
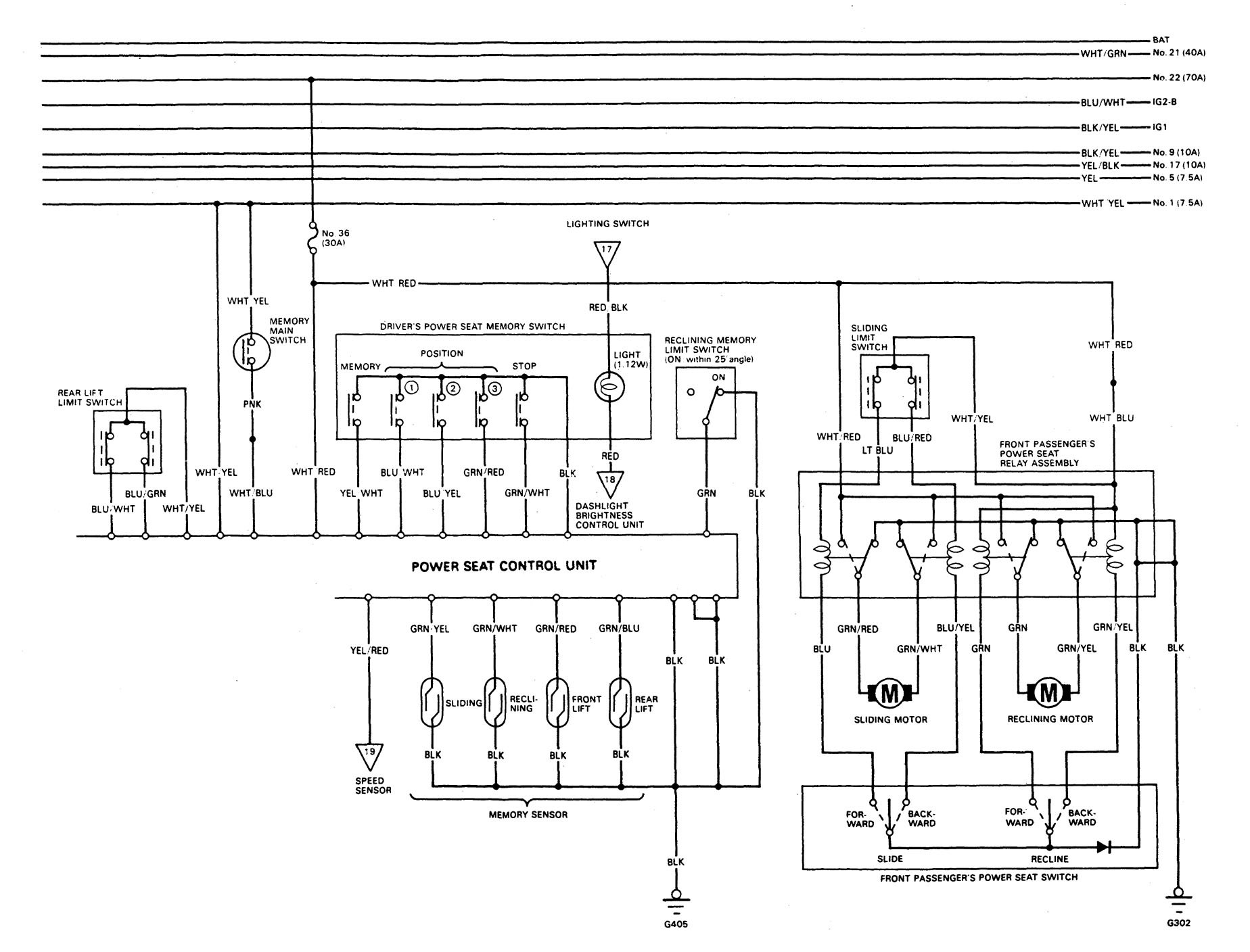
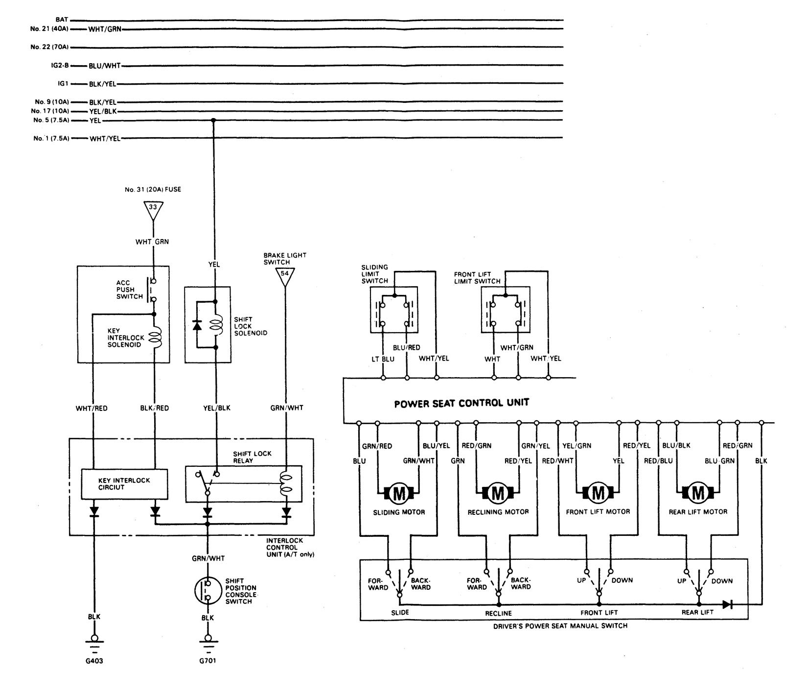
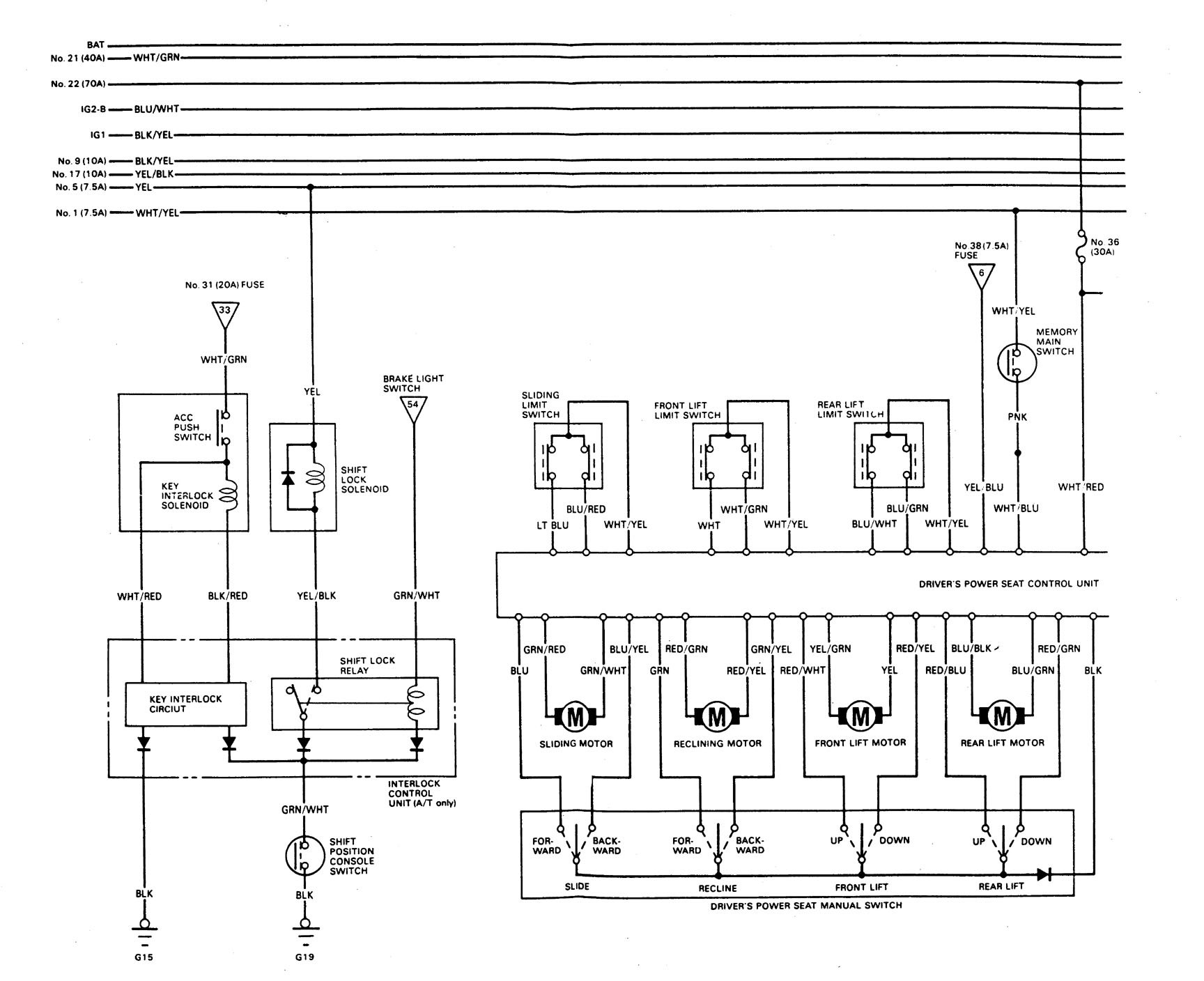
Acura Legend (1989) – wiring system – shift interlock
Year of productions: 1989
Shift interlock
Version 1


Version 2


WARNING: Terminal and harness assignments for individual connectors will vary depending on vehicle equipment level, model, and market.

Leave a Reply