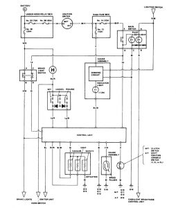
Acura Legend (1986 – 1987) – wiring diagram – speed control

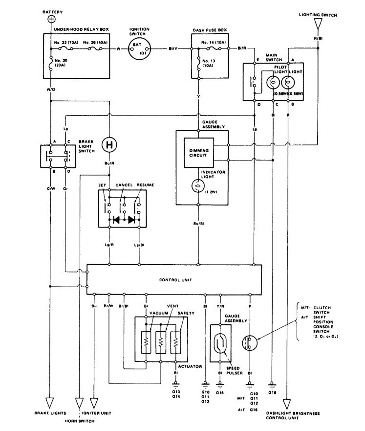
Acura Legend (1986 – 1987) – wiring diagram – speed control

Year of productions:  1986, 1987

Speed control

Acura Legend – wiring diagram – speed control

WARNING: Terminal and harness assignments for individual connectors will vary depending on vehicle equipment level, model, and market.

Be the first to comment

Leave a Reply

Your email address will not be published.


*