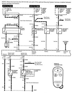
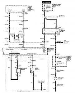
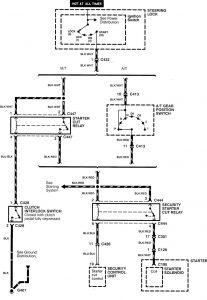
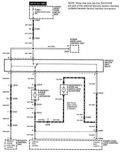
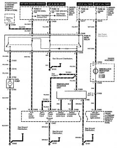
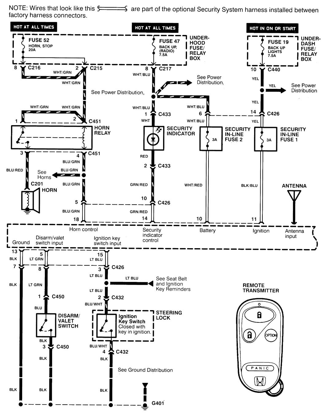
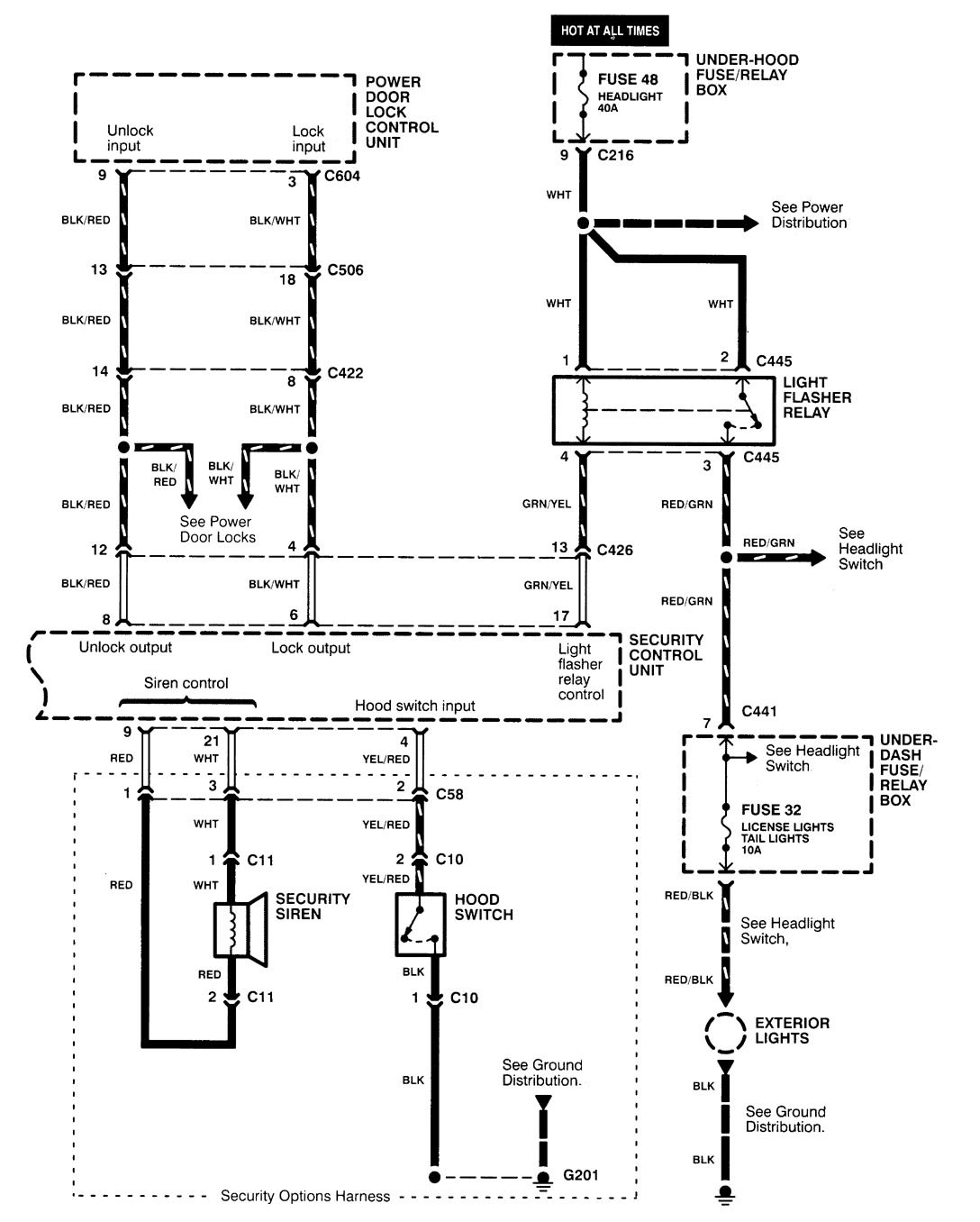
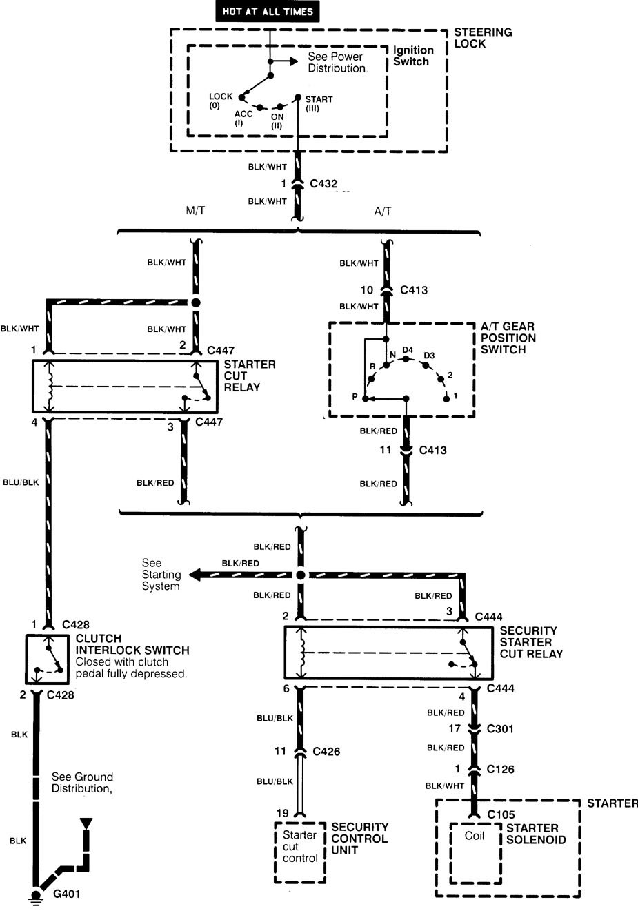
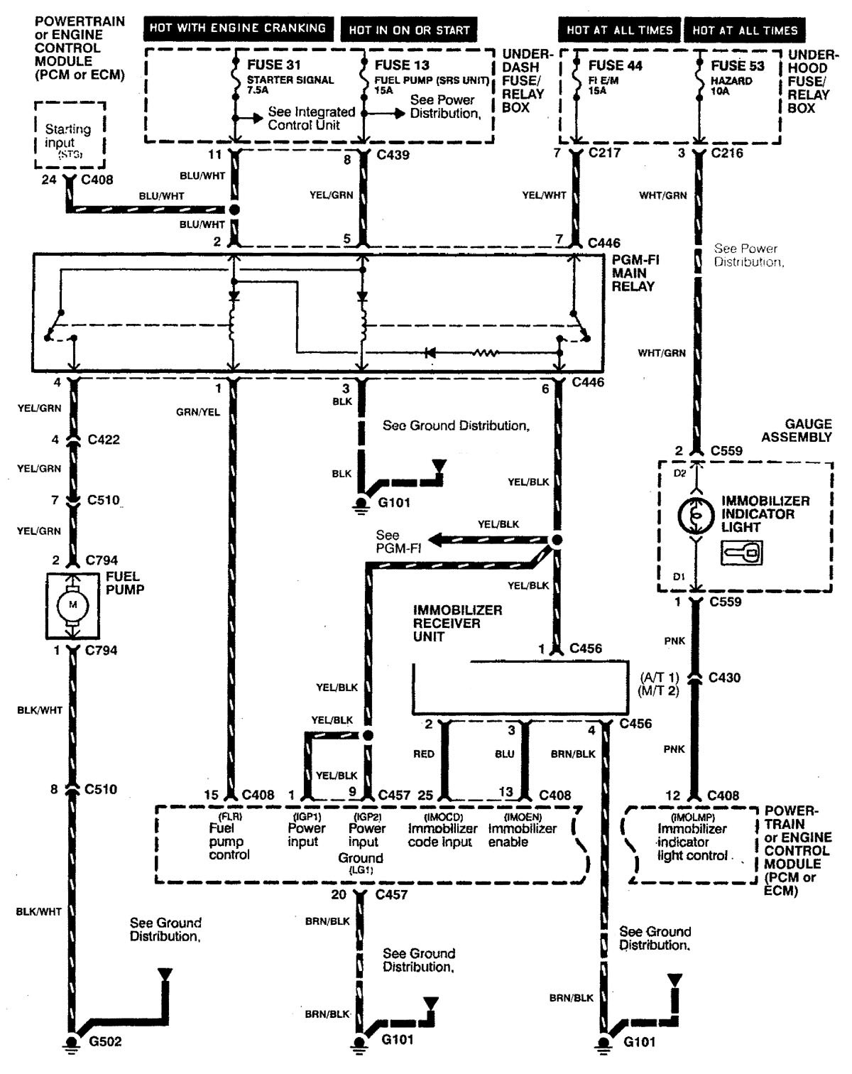
cura Integra (2000 – 2001) – wiring diagrams – security/anti-theft
Year of productions: 2000, 2001
Security/anti-theft
Version 1





Version 2

WARNING: Terminal and harness assignments for individual connectors will vary depending on vehicle equipment level, model, and market.

Leave a Reply