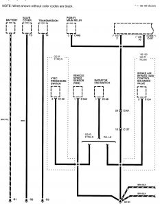
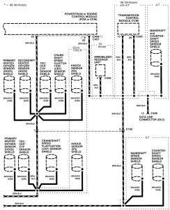
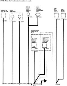
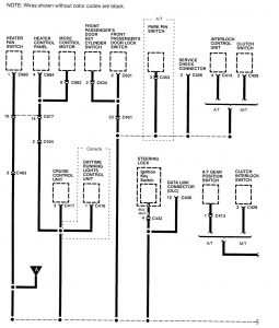
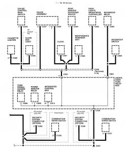
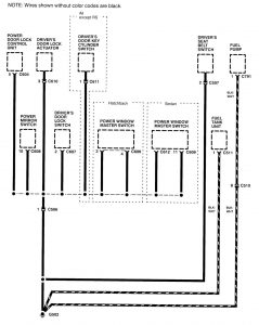
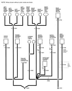
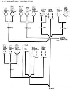
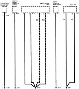
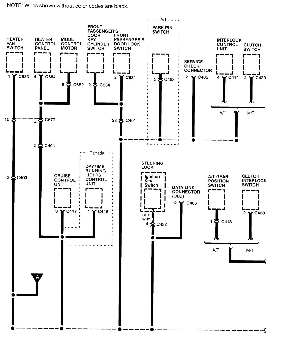
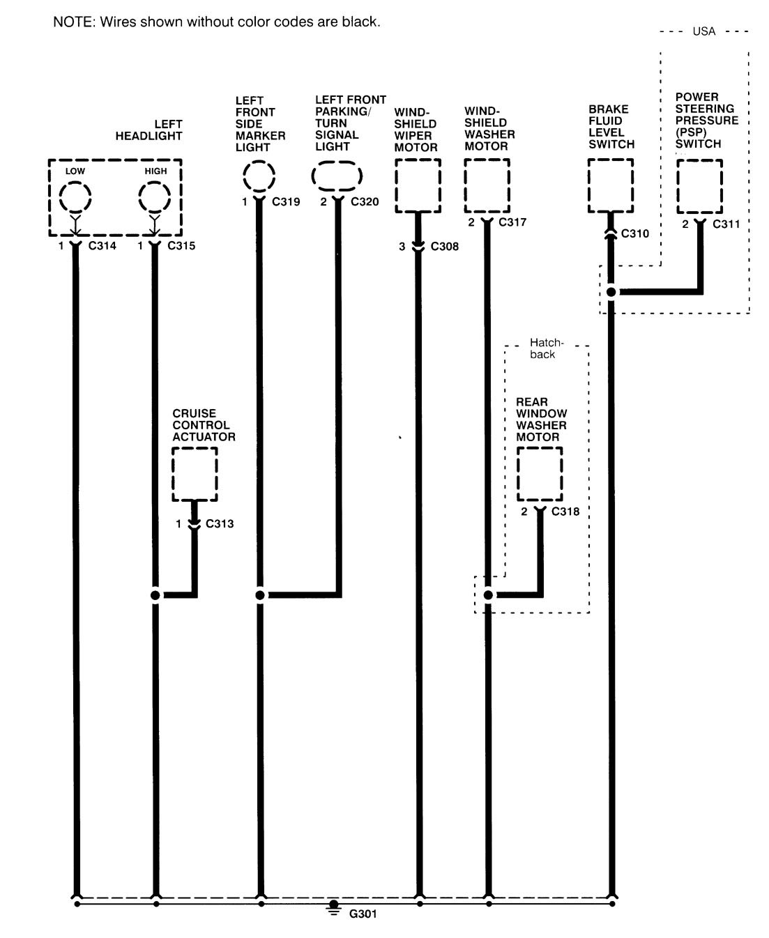
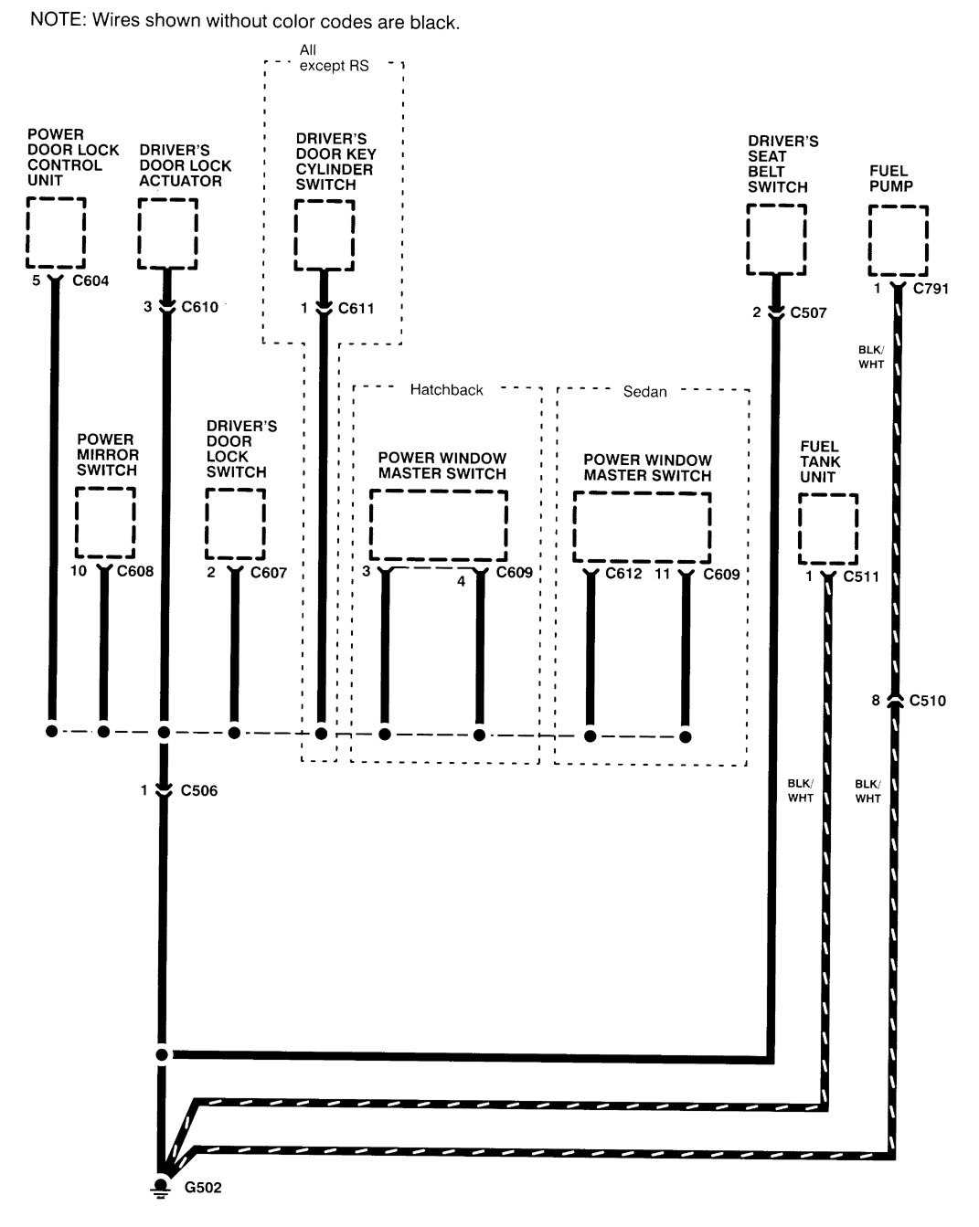
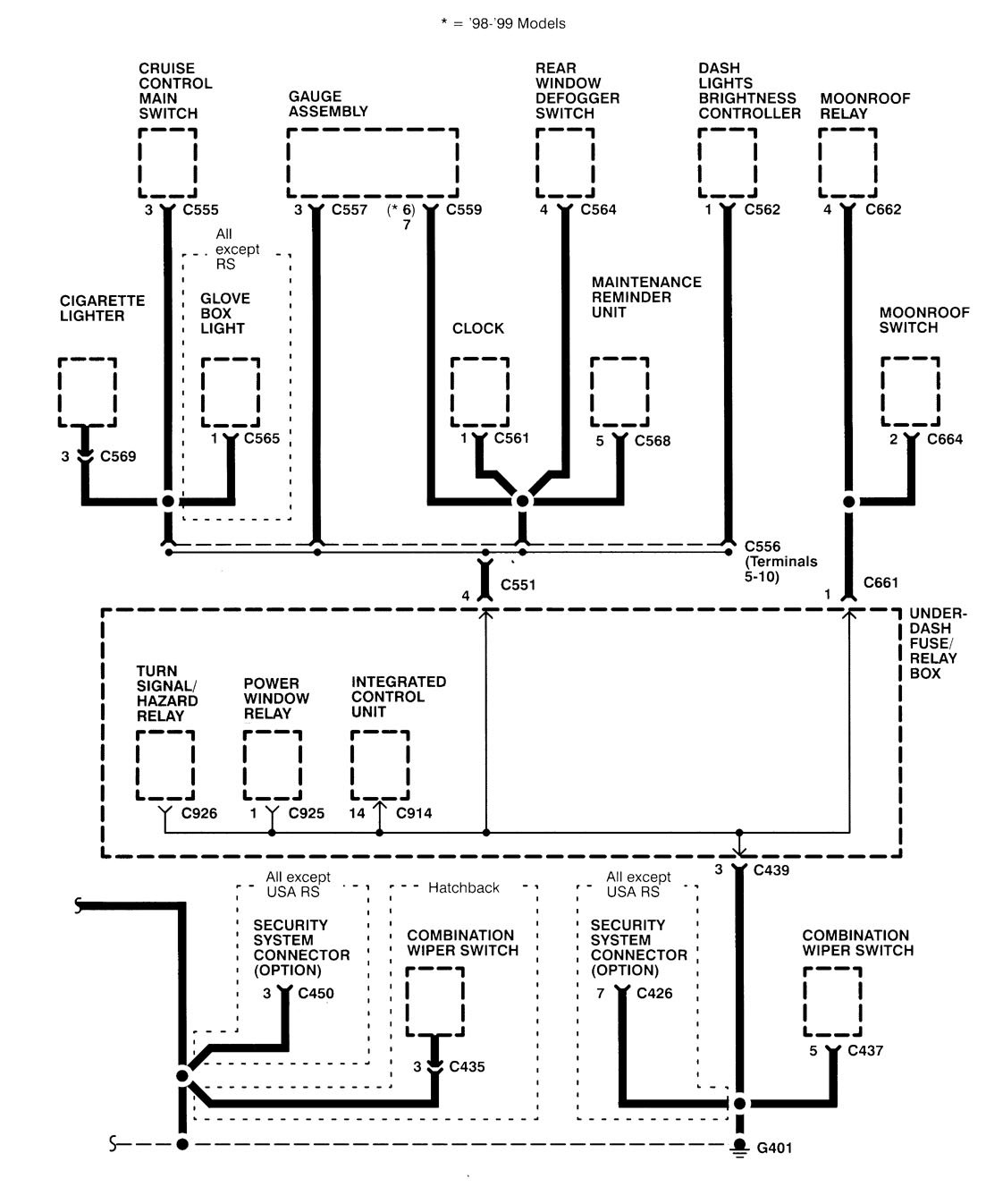
Acura Integra (1998 – 2001) – wiring diagrams – ground distribution
Year of productions: 1998, 1999, 2000, 2001
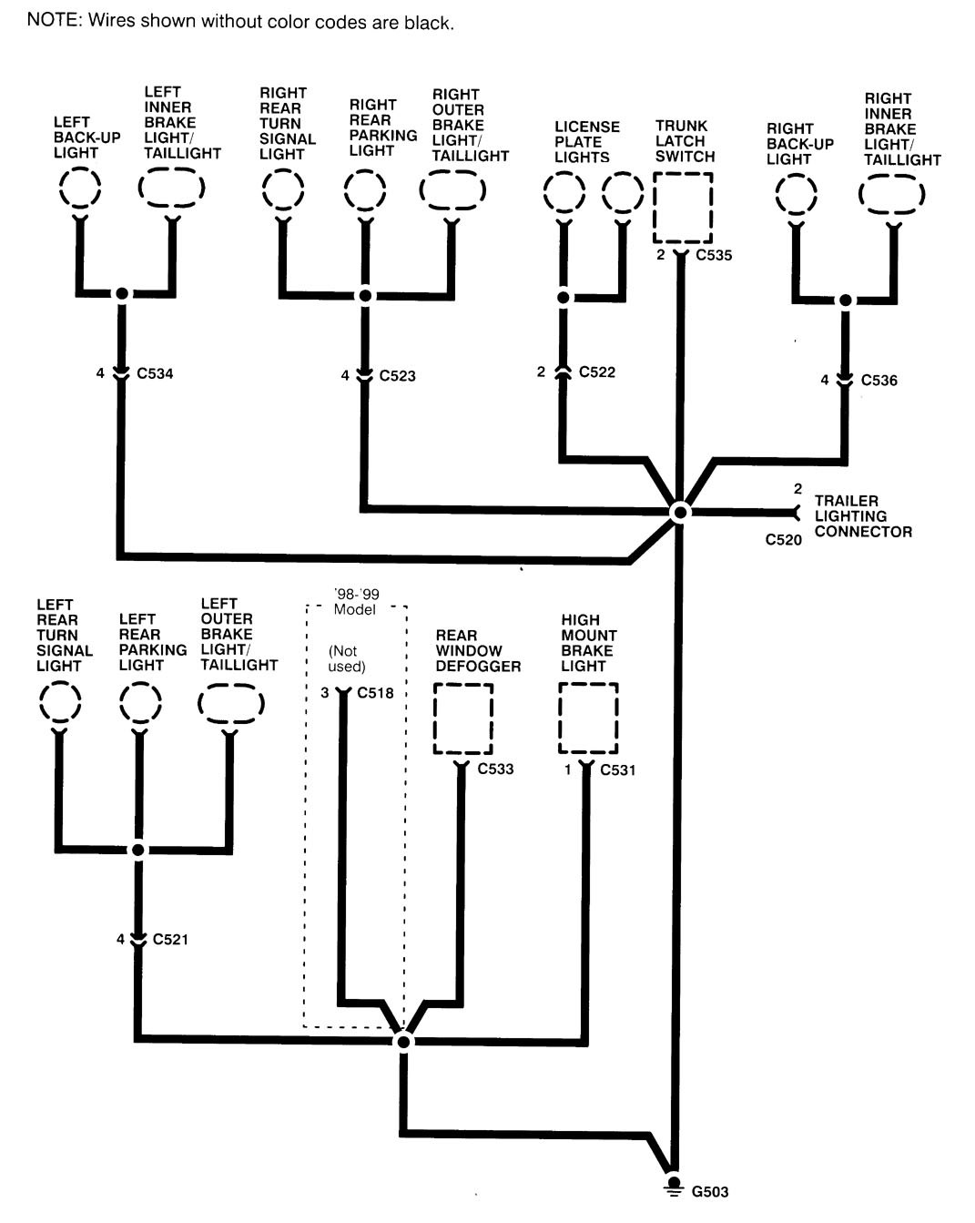
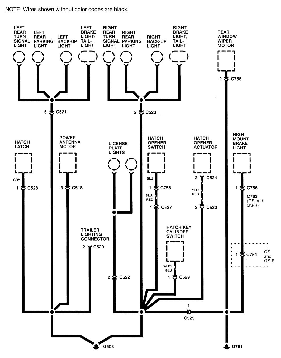
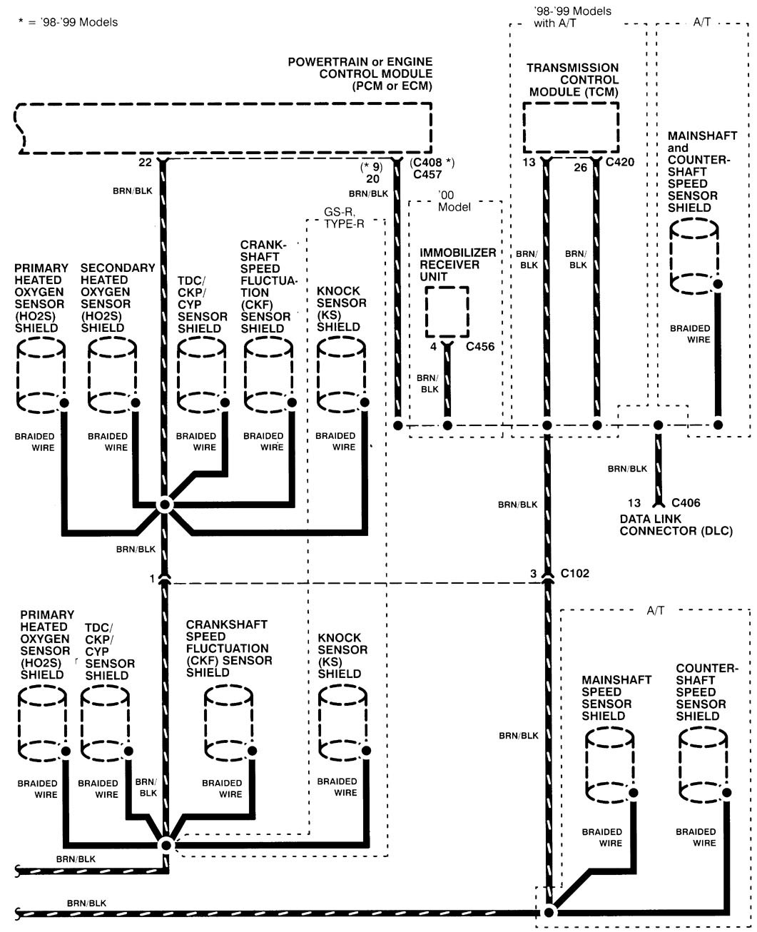
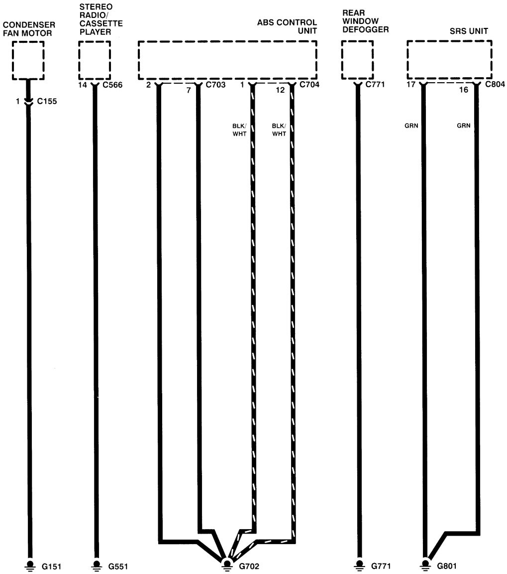
Ground distribution










WARNING: Terminal and harness assignments for individual connectors will vary depending on vehicle equipment level, model, and market.

Leave a Reply